No power to gauges, ECM, or ignition fuse

1991 CHEVROLET 1500
180,000 MILES
Avatar
KDEAN266
  • MEMBER
  • 1 POST
Whenever I jump power to one of those fuses they all get power but none of them blow when doing this. Any ideas what this could be?
Jul 2, 2021 at 6:14 PM
Repair Safety Notice: This information is for general instructional purposes only. Vehicle repair can be dangerous. Verify all information, follow manufacturer service procedures, use proper tools and safety equipment, and consult a qualified repair shop when needed.
Advertisement
Avatar
JACOBANDNICKOLAS
  • CAR REPAIR CONTRIBUTOR
  • 110,190 POSTS
Hi,

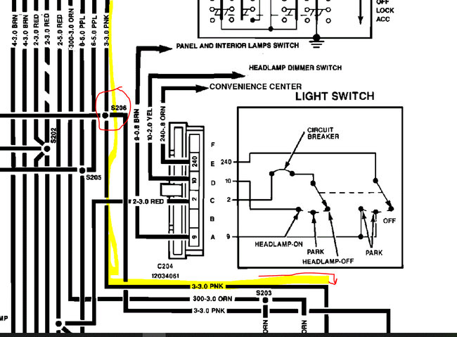
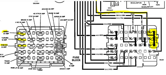
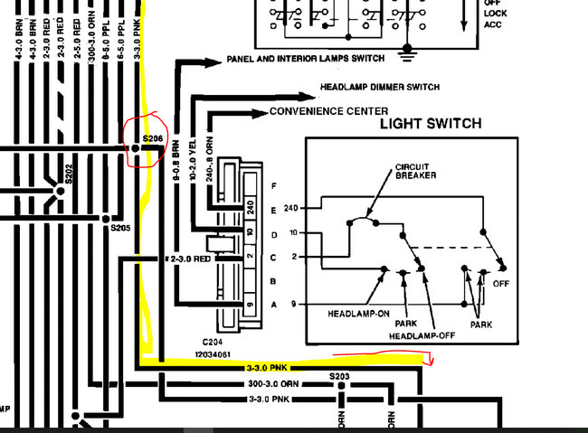
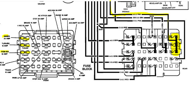
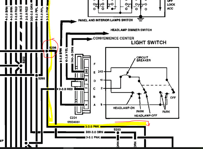
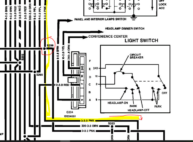
If you are not getting power to the ignition, ECM, and gauge fuses, the problem is either at the ignition switch, a splice in the power to the fuses, a bad connection, or a broken wire.

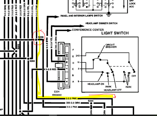
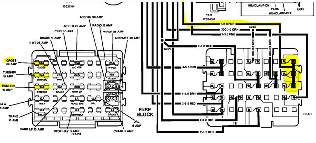
If you look at the schematic below, I start at the switch and then highlight the power supply for those three fuses. Take a look.

So here is what we need to do. Start at the ignition switch and locate the pink wire. Turn the key to the on position and see if there is power at that wire right at the switch. If there is, then you will need to follow that wire to the splice and see if there is a deterioration of the connection. If there is power there and it continues, the next thing I would do is remove the fuse box (be careful not to short anything) and see if there is power to the pink wire powering the three fuses indicated in the schematic. If there is, see if there is a corrosion or connection issue. If there is no power, then you should work backwards following that wire to see where power is lost.

Here is a link you may find helpful:

https://www.2carpros.com/articles/how-to-check-wiring

Let me know if this helps or if you have other questions. Also, just as a side note, the schematics below indicate the wire is pink. When I looked up information related specifically to the fuse box, it indicated pink with a white tracer. So, keep your eyes open for that as well. These are manufacturer schematics and someone provided two different options. LOL

Also, I selected a 2wd 5.0L. If you have something different, let me know so I can confirm the wiring is the same.

Take care,

Joe

See pics below.
Jul 2, 2021 at 9:02 PM
Advertisement