No power to fuel pump?

Tiny
85CV
  • MEMBER
  • 1985 FORD LTD
  • 5.0L
  • V8
  • 2WD
  • AUTOMATIC
  • 112,000 MILES
There is no power to the fuel pump relay, in or out.
Friday, August 12th, 2022 AT 1:06 PM

7 Replies

Tiny
KEN L
  • MASTER CERTIFIED MECHANIC
  • 55,487 POSTS
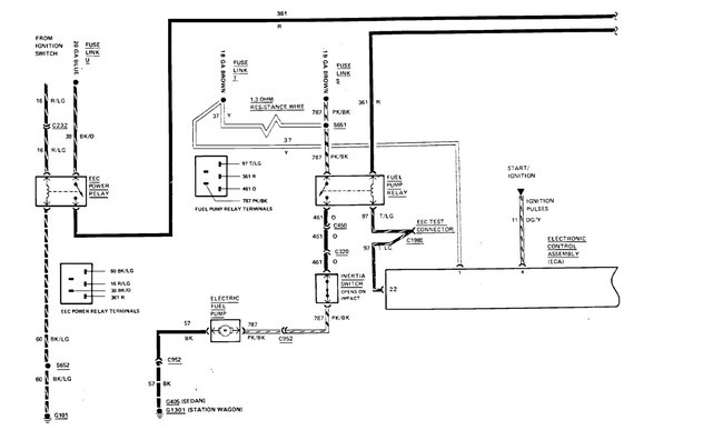
There is no fuel pump relay for this car? It is mechanical.
Was this
answer
helpful?
Yes
No
Friday, August 12th, 2022 AT 4:08 PM
Tiny
85CV
  • MEMBER
  • 4 POSTS
Hello,

Thank you for the information, but this 1985 Ford LTD Crown Victoria has an in-tank electric fuel pump. Some models did have mechanical fuel pumps, but this one has an in-tank electric pump. Sorry. Any suggestions on how to check if there is no power to the fuel pump relay? Thank you.
Was this
answer
helpful?
Yes
No
Saturday, August 13th, 2022 AT 9:37 AM
Tiny
KEN L
  • MASTER CERTIFIED MECHANIC
  • 55,487 POSTS
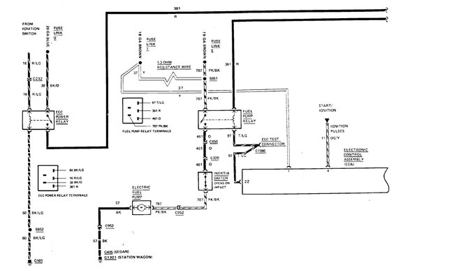
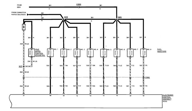
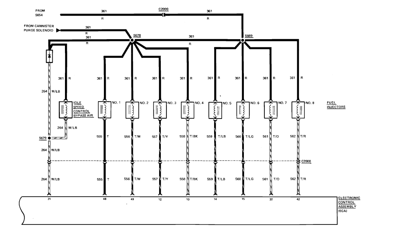
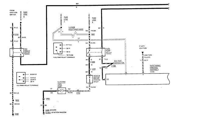
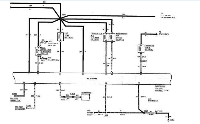
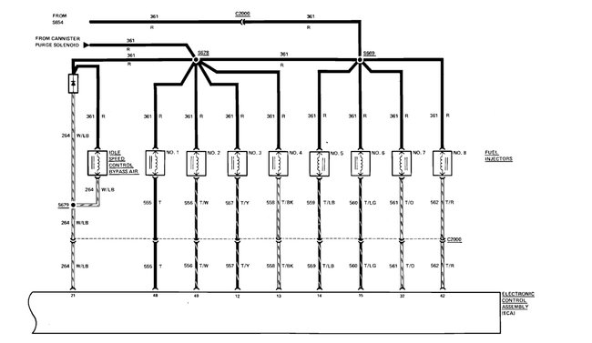
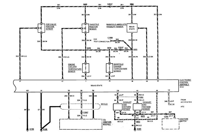
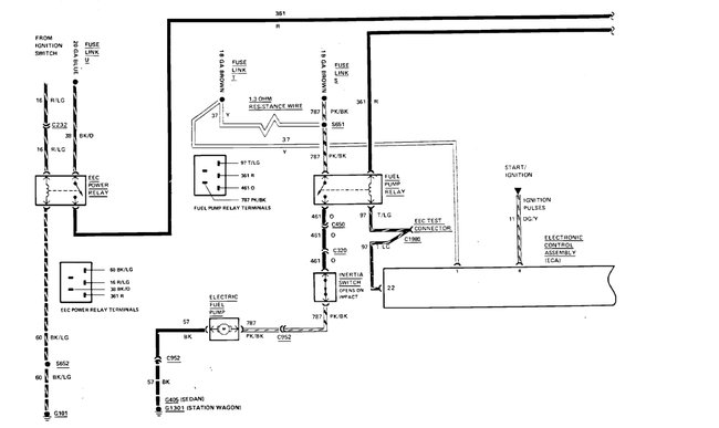
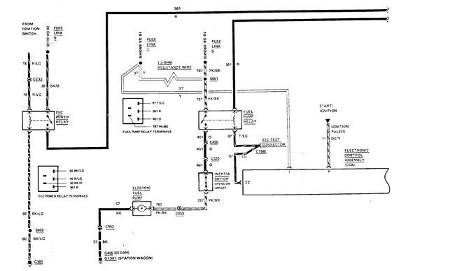
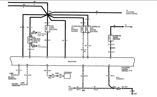
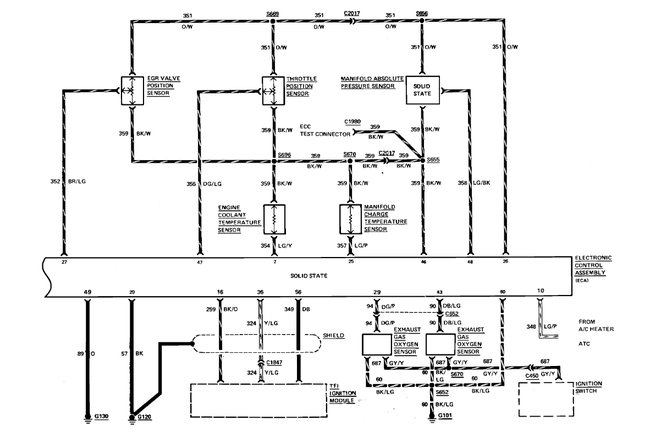
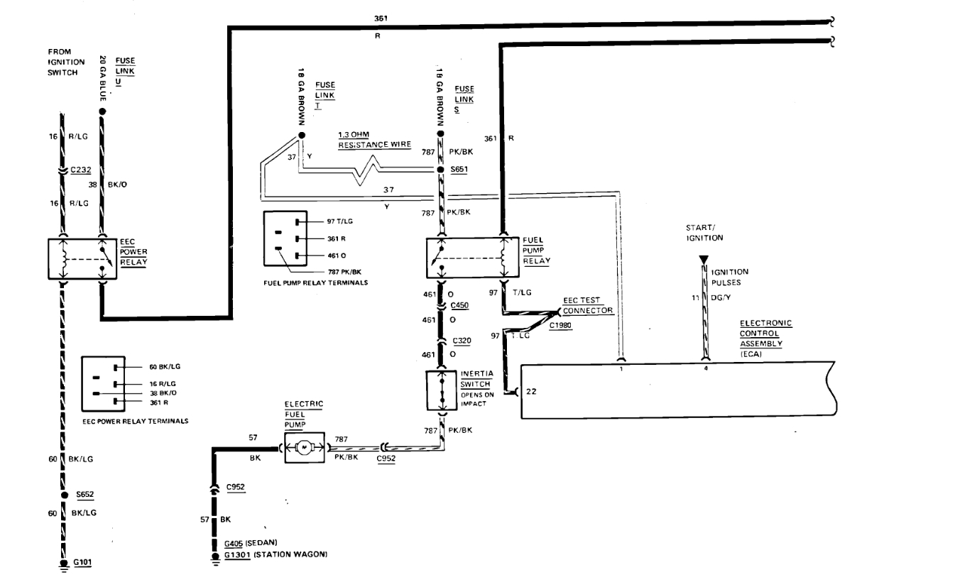
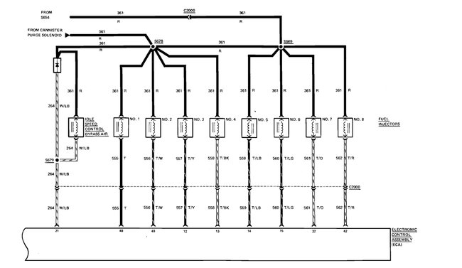
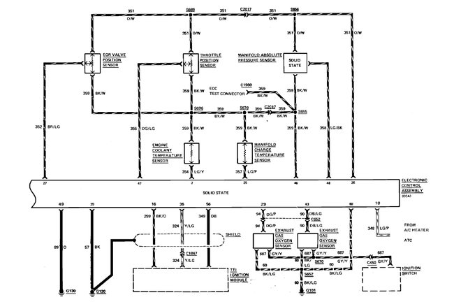
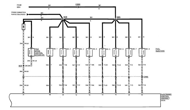
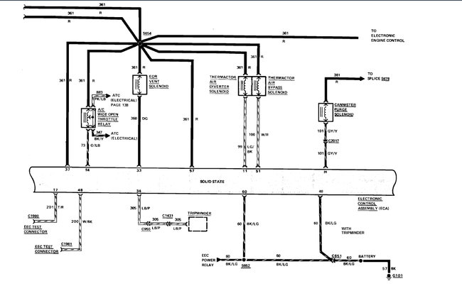
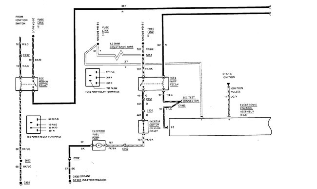
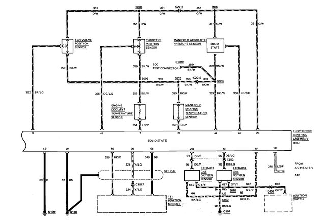
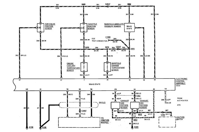
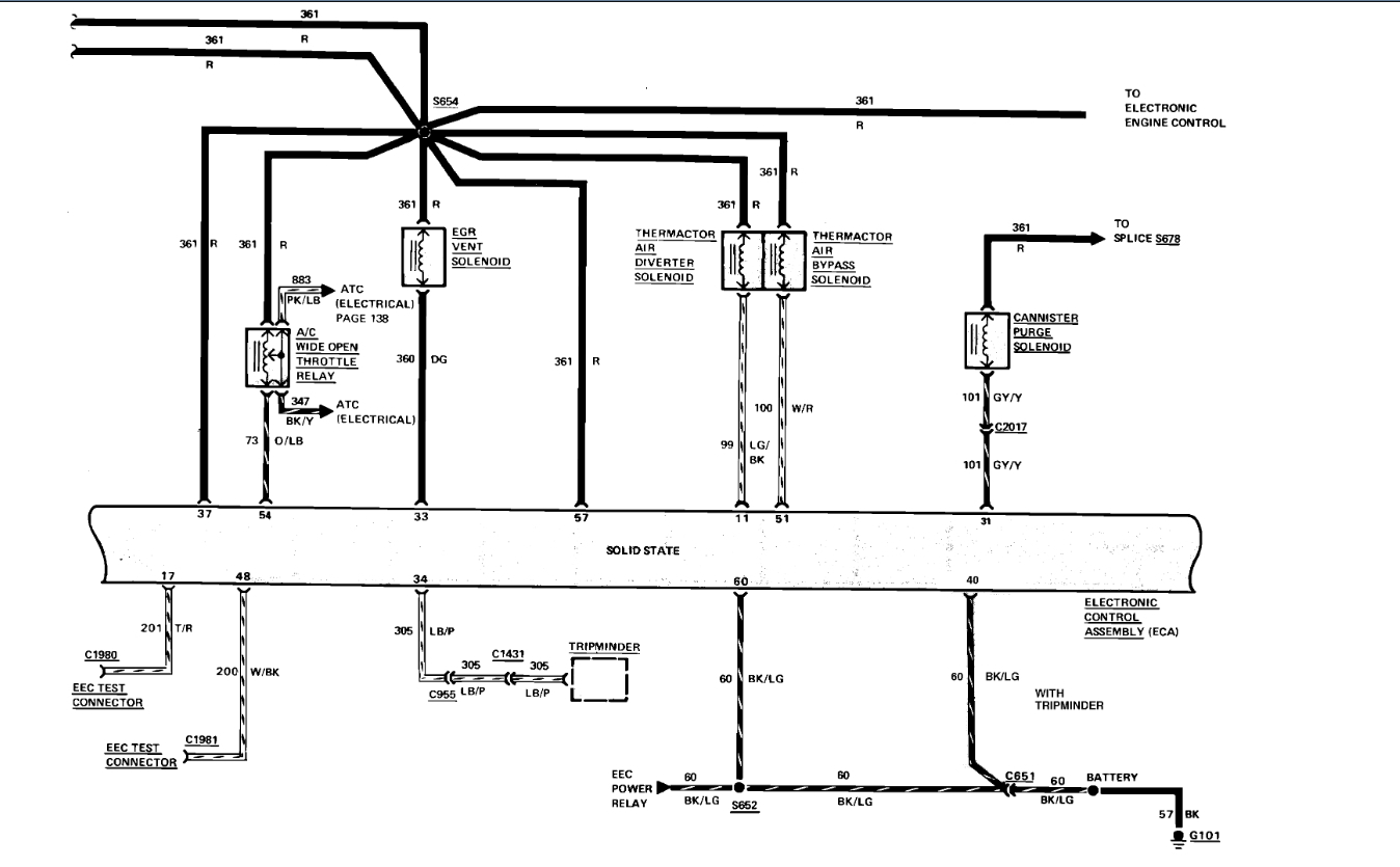
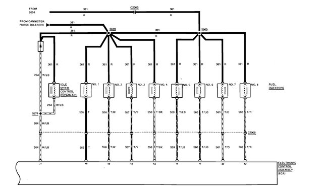
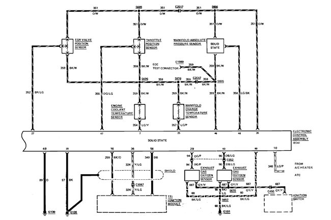
Thank you. I looked for 1986 engine control and found it, there is an 18-gauge fusible link that goes bad near the starter solenoid, pull on each of them to see if one is rubbery. Here are the engine control and fuel pump wiring diagrams so you can see how the system works. Check out the diagrams (below). Please let us know what you find.
Was this
answer
helpful?
Yes
No
+1
Saturday, August 13th, 2022 AT 12:39 PM
Tiny
85CV
  • MEMBER
  • 4 POSTS
Thank you, I'll give this a try.
Was this
answer
helpful?
Yes
No
Saturday, August 13th, 2022 AT 2:30 PM
Tiny
KEN L
  • MASTER CERTIFIED MECHANIC
  • 55,487 POSTS
Please let us know what you find. We are interested to see what it is.
Was this
answer
helpful?
Yes
No
Monday, August 15th, 2022 AT 11:29 AM
Tiny
85CV
  • MEMBER
  • 4 POSTS
The problem turned out to be with the car's computer unfortunately. We used a fusible link to provide power to the fuel pump relay to bypass the issue at this point so the car runs. Thank you for your help.
Was this
answer
helpful?
Yes
No
Thursday, August 25th, 2022 AT 1:10 PM
Tiny
KEN L
  • MASTER CERTIFIED MECHANIC
  • 55,487 POSTS
Nice work, we are here to help, please use 2CarPros anytime.
Was this
answer
helpful?
Yes
No
Thursday, August 25th, 2022 AT 5:22 PM

Please login or register to post a reply.