No electrical power to anything

Tiny
MOLLIEANNA1972
  • MEMBER
  • 2 POSTS
  • 1991 FORD F-150
  • 4.9L
  • 6 CYL
  • 2WD
  • MANUAL
  • 167,000 MILES
Initially, truck sporadically kept cranking only way to stop it was pull battery cable off. After replacing starter, solenoid, key ignition, ignition control modular headlight switch pigtail, alternator. Still didn't fix it. Drove truck shut it off I went to start it again, completely dead as if I had pulled the battery not even headlights. I then replaced battery, new battery cables, relay switch, replaced ignition modular again and replaced ignition again. Tested starter it was fine and checked inertia switch. Also checked all grounds were good. Still dead. Been using probe tester only positive wire up to the starter relay. After that all wires stay green. The signal wire from the ignition switch stays green too and it is supposed to have power. Can that be causing the whole truck to be dead? And what does that wire connect to? Any other ideas? I'm stumped!
Was this
answer
helpful?
Yes
No
Wednesday, January 20th, 2021 AT 7:40 PM (Merged)
Tiny
SCGRANTURISMO
  • MECHANIC
  • 4,897 POSTS
Hello,

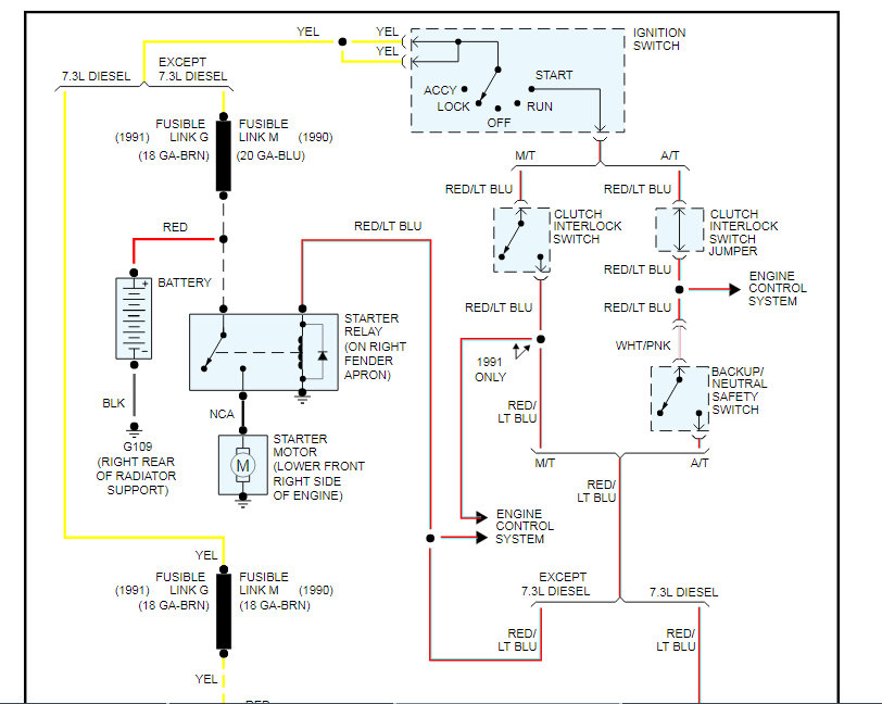
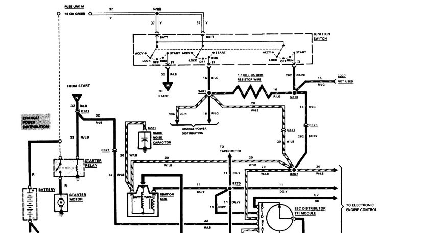
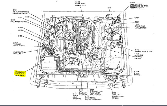
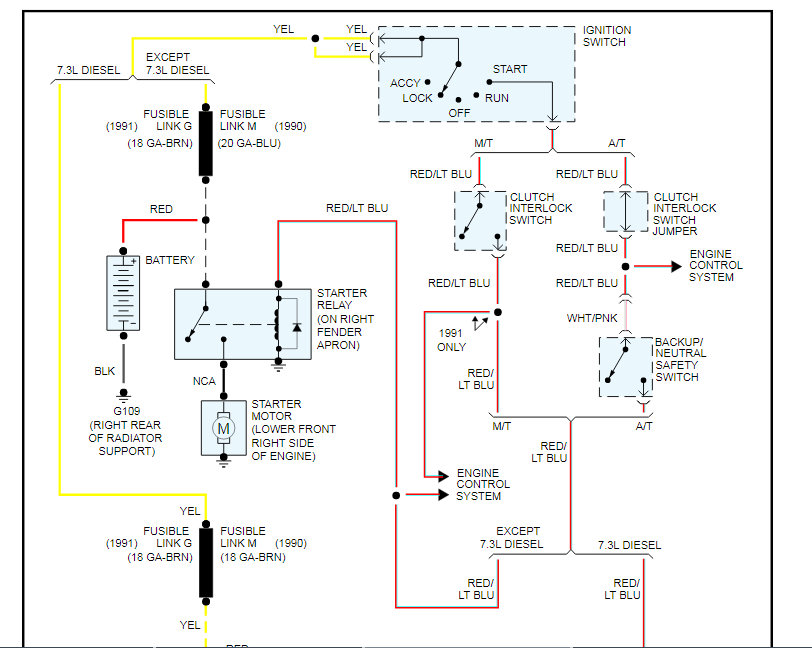
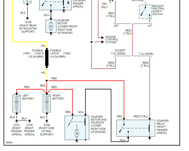
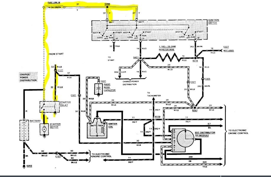
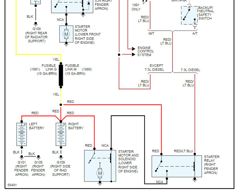
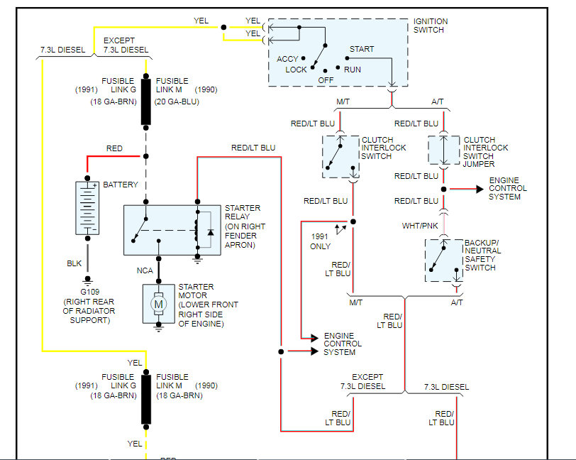
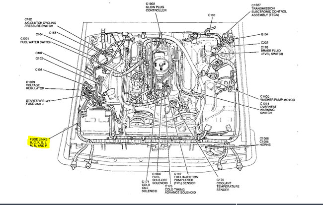
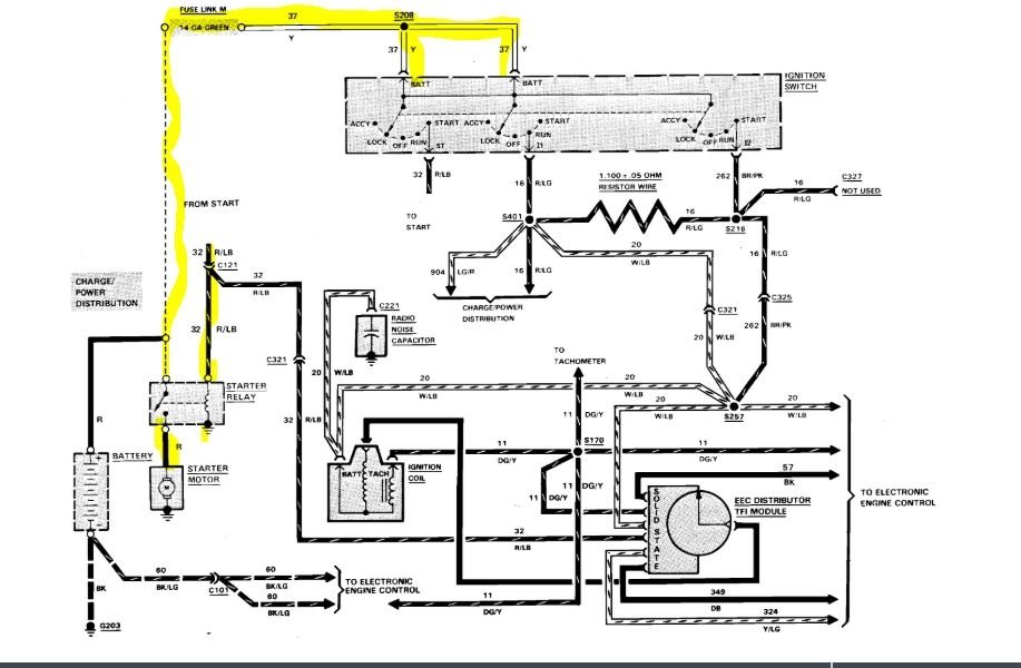
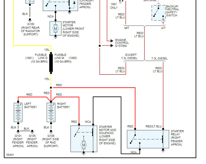
Okay, so you have no power at all with a new battery. Let's see if we can't find the problem and then find and fix the root cause of the problem. In the diagrams down below I have included a wiring diagram of your vehicle's starting circuit. Let's check the Fusible Link G and see if it's still intact. I have included a diagram with the component location in the diagrams down below for you as well. Please check this fusible link and get back to us with what you find out. We can go from there.

Thanks,
Alex
2CarPros
Was this
answer
helpful?
Yes
No
Wednesday, January 20th, 2021 AT 7:40 PM (Merged)
Tiny
BLACKHAT89
  • MEMBER
  • 3 POSTS
  • 1986 FORD F-150
  • V8
  • 2WD
  • AUTOMATIC
  • 155,000 MILES
I just bought a 1986 f150. It is a stock factory vehicle with a 302. The starter relay was bad and the original owner had unhooked the wireing from it. There is no power to anything in the truck, no headlights, door buzzer, nothing. But the battery is fully charged.I would like to know which wires conect to to what side of the relay cause I think this is where the power starts. There are four wires in question and I will describe them from the end connecters to the harness;one black 16 gauge wire with a that plugs into the harness. One red 16 gauge that goes to a black fuse link and then becomes yellow, one black 16 gauge wire into an orange fuse link into black wire, one blue 18 gauge into black fuse link then becomes a yellow 18 gauge.I have already donated and I thank you.
Was this
answer
helpful?
Yes
No
Wednesday, January 20th, 2021 AT 7:40 PM (Merged)
Tiny
RASMATAZ
  • MECHANIC
  • 75,992 POSTS
Hi blackhat89, Welcome to 2carpros and TY for the donation

How many small terminal on the starter relay if only one

Put the red and light blue wire on the S small terminal the rest goes to the battery terminal on it coming from the battery not to the starter side of the relay Let me know


https://www.2carpros.com/forum/automotive_pictures/12900_relay_32.jpg

Was this
answer
helpful?
Yes
No
-1
Wednesday, January 20th, 2021 AT 7:40 PM (Merged)
Tiny
SANDERS CHRIS
  • MEMBER
  • 6 POSTS
  • 1986 FORD F-150
  • 5.0L
  • V8
  • 2WD
  • AUTOMATIC
  • 180,000 MILES
Cranks from starter solenoid but no power from key ignition. So I have no dash lights and no other power from the key ignition. How can I fix that?
Was this
answer
helpful?
Yes
No
Wednesday, January 20th, 2021 AT 7:40 PM (Merged)
Tiny
MOTOR MASTER
  • MECHANIC
  • 279 POSTS
Hello my name is Dave.

It sounds like you have a bad connection on the battery side of the solenoid, possibly a blown fusible link. Has the solenoid been changed recently? If it has I have seen a common problem where people accidentally connected the power buss (the group of wires that supply power to the vehicle) to be connected to the starter side of the solenoid, sometimes it is only one wire which can make it start by jumping it but also cause the issues you are describing. My suggestion would be to check these wires and to check if the fusible link has blown, you can do this by probing the wire with a test light on the other side of the link (looks like a small block on the wire) there should always be power to it. I hope this helps you find your problem and if you need further assistance we are always here and thank you for using 2CarPros.
Was this
answer
helpful?
Yes
No
+2
Wednesday, January 20th, 2021 AT 7:40 PM (Merged)
Tiny
ASEMASTER6371
  • MECHANIC
  • 52,796 POSTS
Good morning,

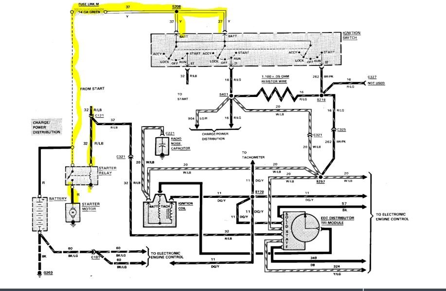
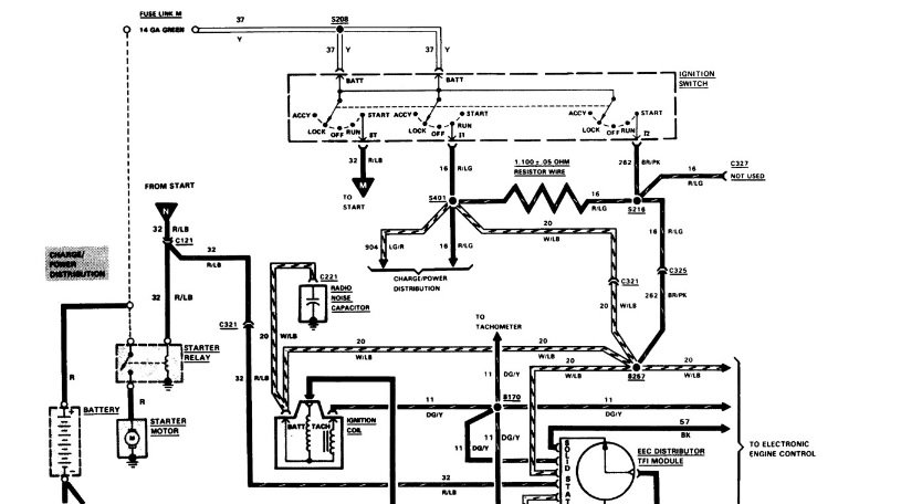
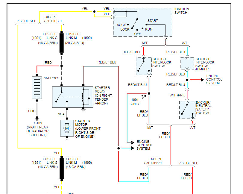
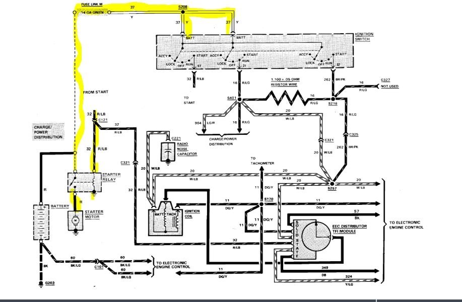
Just to add, I will attach a wiring diagram for you to view of the starting system.

If you have a test light or voltmeter, you can do some checks.

Roy
Was this
answer
helpful?
Yes
No
+1
Wednesday, January 20th, 2021 AT 7:40 PM (Merged)
Tiny
SANDERS CHRIS
  • MEMBER
  • 6 POSTS
Okay, thanks.
Was this
answer
helpful?
Yes
No
Wednesday, January 20th, 2021 AT 7:40 PM (Merged)
Tiny
SANDERS CHRIS
  • MEMBER
  • 6 POSTS
Okay, but will this give me power back to everything inside the cab of my truck?
Was this
answer
helpful?
Yes
No
Wednesday, January 20th, 2021 AT 7:40 PM (Merged)
Tiny
SANDERS CHRIS
  • MEMBER
  • 6 POSTS
I have a new starter, starter solenoid, new key tumbler and ignition switch, and battery, but still no power inside my cab?
Was this
answer
helpful?
Yes
No
Wednesday, January 20th, 2021 AT 7:40 PM (Merged)
Tiny
ASEMASTER6371
  • MECHANIC
  • 52,796 POSTS
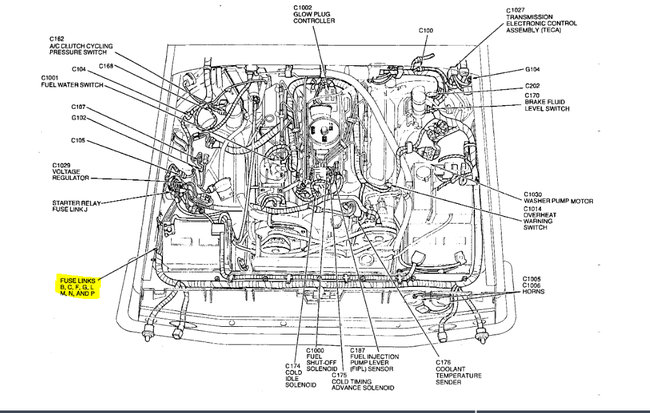
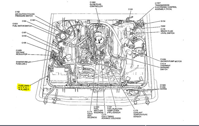
Okay, just as Dave said in his reply, check the fusible link that I listed in the diagram at the battery or at the solenoid.

Roy
Was this
answer
helpful?
Yes
No
Wednesday, January 20th, 2021 AT 7:40 PM (Merged)
Tiny
JDL
  • MECHANIC
  • 16,098 POSTS
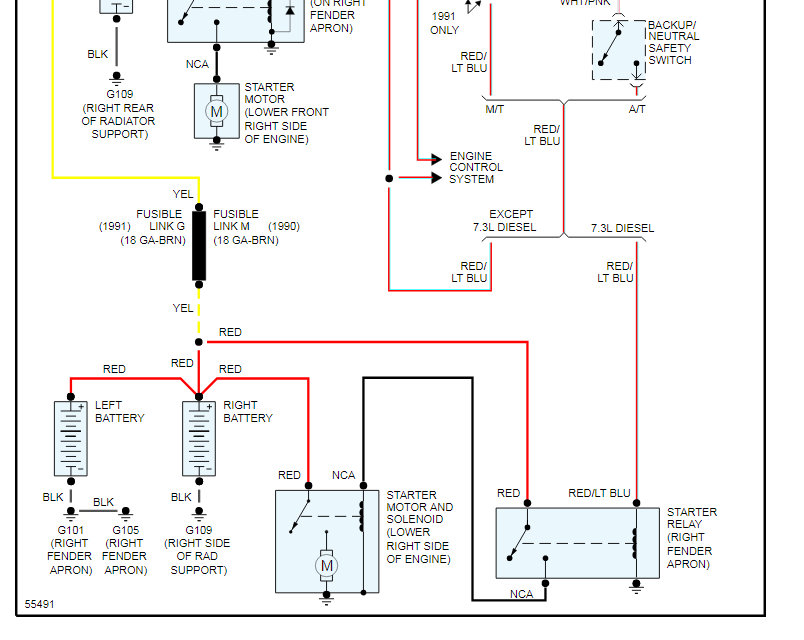
I agree with my friends. The two wires at ignition switch in diagram, is hot all the time. If those two wires are not hot, replacing the ignition switch won't help anything. You can see fusible link in diagram. Sorry, I just realized the diagram was already posted, my bad.
Was this
answer
helpful?
Yes
No
+1
Wednesday, January 20th, 2021 AT 7:40 PM (Merged)
Tiny
SANDERS CHRIS
  • MEMBER
  • 6 POSTS
Okay, I checked around some more like y'all said and came across this and they looked burnt and had no power to them.
Was this
answer
helpful?
Yes
No
Wednesday, January 20th, 2021 AT 7:40 PM (Merged)
Tiny
ASEMASTER6371
  • MECHANIC
  • 52,796 POSTS
Yep. They are the links.

The issue is, why did they fail. Just like a fuse, they fail for a reason. If you do not find the reason, you did not fix anything.

Roy
Was this
answer
helpful?
Yes
No
Wednesday, January 20th, 2021 AT 7:40 PM (Merged)
Tiny
SANDERS CHRIS
  • MEMBER
  • 6 POSTS
Okay, fixed the no power thing. But now when I turn the key the starter solenoid just clicks no crank.
Was this
answer
helpful?
Yes
No
Wednesday, January 20th, 2021 AT 7:40 PM (Merged)
Tiny
ASEMASTER6371
  • MECHANIC
  • 52,796 POSTS
If the solenoid clicks then the starter is the problem.

Roy
Was this
answer
helpful?
Yes
No
Wednesday, January 20th, 2021 AT 7:40 PM (Merged)

Please login or register to post a reply.