Battery is fully charged and a jump does nothing. Cables are new with marine terminals and all points read at 12.6v.
I installed a new ignition switch because old one was janky and had clearly been messed with = nothing.
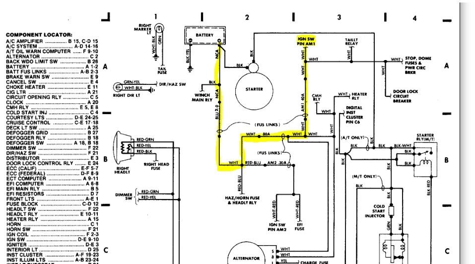
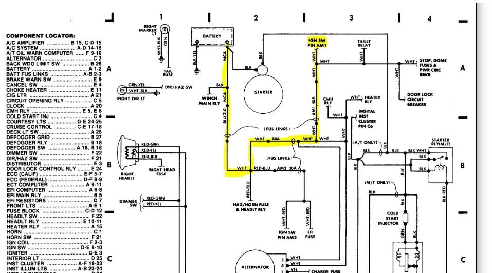
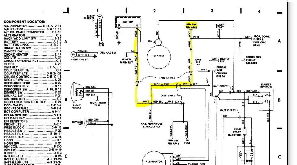
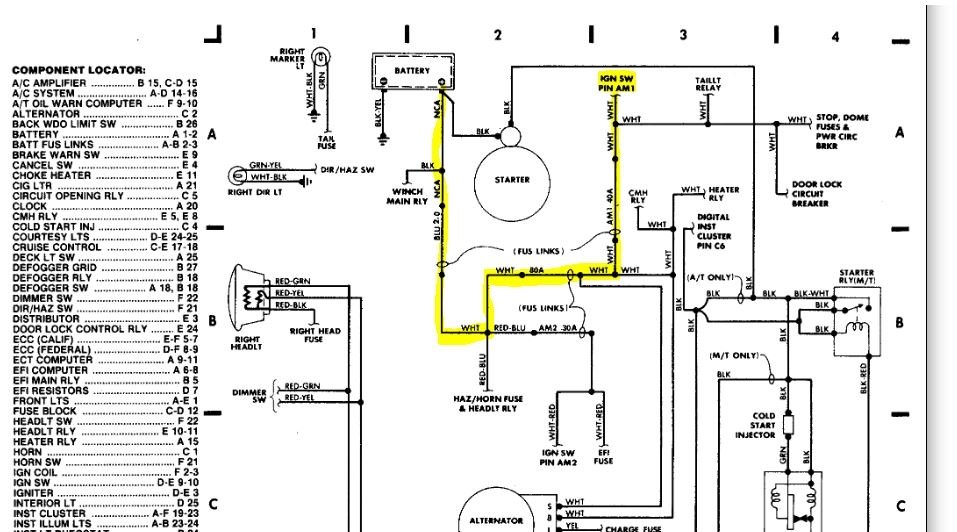
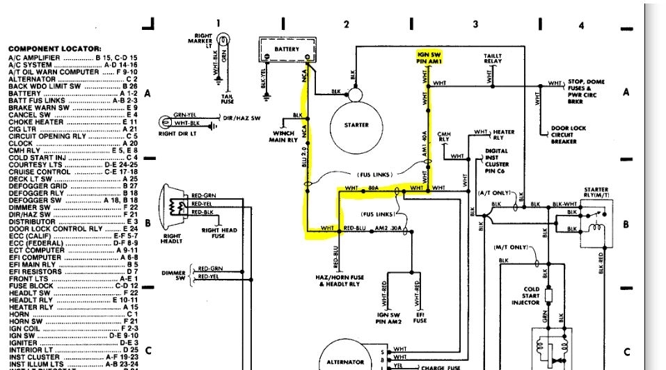
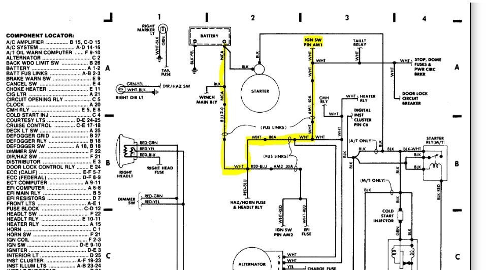
I have 12+ volts at positive cable on starter but no power to starter wire from ignition.
The starter has good ground and lights up with test light grounded and probe touching starter housing.
Jumpering the starter successfully gets the engine to crank.
Starter relay clicks when checked and has no DC drop when checked with multi-meter.
All fuses are fine as I checked them individually.
Checked the fusible link (previous owners did a lot of poor maintenance/no maintenance on truck) and have gone through pictures and videos to correctly check and re-wire it = nothing. But I’m open to receiving final assistance in ensuring it’s correctly wired because no one I found specified where each wire should be connected to the FL. Rather everyone says “make sure to connect the wires back the way they were” which doesn’t help much if it was wrong to begin with and I suspect it was as the link “housing” was clearly melted at some point.
I took the truck in to see about it running rich and being somewhat low power BEFORE all of this and mechanic said the 2nd fuel injector wasn’t working so he installed a new one. Took it home and felt it start to lose power while driving but it picked back up and got home fine. Next day, no start/no crank. I have no power to any of the wires on the ignition switch including the one that should have constant voltage, as well as those that should have power with the key turned to ACC.
I’m at a loss and need help, please.
Saturday, November 16th, 2019 AT 4:33 PM



