No fuel to the pump?

Tiny
CORYGLENN
  • MEMBER
  • 1988 CHEVROLET CAPRICE
  • 4.3L
  • V6
  • 2WD
  • 95,800 MILES
It was running just fine, came home came back out the next day to start it, now I don't hear my fuel pump kicking on. I replaced the fuel pump. I'm not getting fuel to the pump. I checked if the relay was good they checked out okay.
Friday, December 9th, 2022 AT 6:02 PM

4 Replies

Tiny
STEVE W.
  • MECHANIC
  • 15,630 POSTS
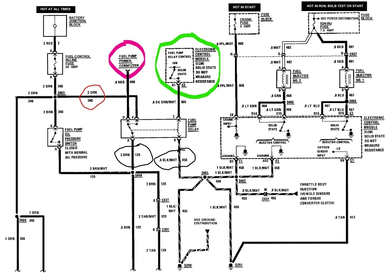
Your description sounds like there is a power issue to the pump, not uncommon on GMs. Attached are the pump control wiring. You can do the testing with a simple test light and a jumper wire. First take a jumper wire and find the red fuel pump prime wire, it's usually taped in the harness near the fuse box or the pump relay. If you jump battery power to it you bypass the relay and power the pump directly. If you do that and the pump turns on the wiring from the relay to the pump is good. If the pump doesn't come on it is either the wiring or the connector at the pump. If the pump turns on the next step will be to test the pump relay to see if it is turning on as it should. For that take the test light and connect it to a good ground, now probe the orange wire at E and see if it has battery power. If it does the fuse and wiring to the relay are okay. Next probe at terminal C with the Green w white stripe wire. Have someone turn on the key, watch the light, it should turn on for about 3 seconds to prime the pump. If that checks okay, connect the test light to battery power and check terminal B with the Black w white wire. That is a ground for the relay. By this point you should have found the issue if it's relay related. Now you need to test the oil pump switch circuit as it is what powers the pump once the engine starts. For that find the oil pressure switch, It will have an orange wire and a brown w white wire on it. The easy test is to just jumper across the switch, if the pump turns on, the wiring is good. The way the system works is that when you turn on the key, the relay turns on and primes the fuel system. The engine starts and the oil pressure turns the switch on and powers the pump, no oil pressure and the engine will start and shut down from no fuel. Testing the switch is a bit of a pain but you just connect the test light to the brown and white wire and crank the engine over. Once the idiot light or pressure gauge moves the test light should turn on. If it doesn't the switch is bad.
Let us know what you find.
Was this
answer
helpful?
Yes
No
Saturday, December 10th, 2022 AT 2:17 AM
Tiny
CORYGLENN
  • MEMBER
  • 3 POSTS
There is power underneath the hood when I touch the test life to them connection in the back while they take the light showing dim.
Was this
answer
helpful?
Yes
No
Tuesday, December 13th, 2022 AT 11:54 AM
Tiny
CORYGLENN
  • MEMBER
  • 3 POSTS
The horn is by the gas tank test light is dim.
Was this
answer
helpful?
Yes
No
Tuesday, December 13th, 2022 AT 11:55 AM
Tiny
STEVE W.
  • MECHANIC
  • 15,630 POSTS
If the light is dim at the pump connection in the back, you have a problem in the wiring. What do you get if you supply battery voltage to the red prime connection? If it's dim with battery power, there and you have a good ground connection it shows there is a problem in the feed wire and not before it. The prime wire bypasses the relay and oil switch.
Was this
answer
helpful?
Yes
No
Tuesday, December 13th, 2022 AT 8:00 PM

Please login or register to post a reply.