No crank/start from key

2000 CHEVROLET TRUCK
210,000 MILES • 7.4L • V8 • 2WD • MANUAL
Avatar
TIMOTHY E BAKER
  • MEMBER
  • 1 POST
I purchased this truck as a non-runner. Needed exhaust manifolds and a battery. After those repairs were made, I tried the new locksmith keys in the switch. They worked and turned the ignition switch to the start position with the clutch pedal depressed. Nothing happens. Go to the starter and put a jumper wire across the terminal and the starter engages. Put the key to run position and jump the starter, it cranks up. Since then, I’ve replaced the switch, starter relay, fuses, electrical portion of the ignition switch and the clutch neutral safety switch. What could be the reason the signal is not reaching the starter to engage it?
May 8, 2022 at 10:23 AM
Repair Safety Notice: This information is for general instructional purposes only. Vehicle repair can be dangerous. Verify all information, follow manufacturer service procedures, use proper tools and safety equipment, and consult a qualified repair shop when needed.
Advertisement
Avatar
CARADIODOC
  • CAR REPAIR CONTRIBUTOR
  • 34,308 POSTS
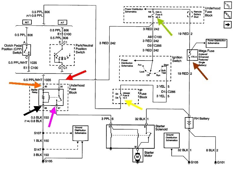
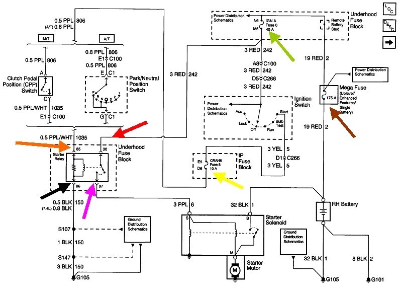
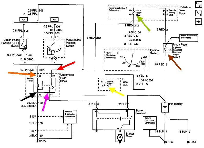
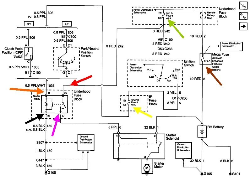
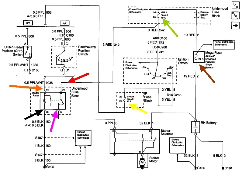
The entire starter system can be broken down into four circuits, each with a corresponding test point in the starter relay's socket. Four quick tests with a test light will tell us which circuit we need to diagnose. For the benefit of others researching this topic, here's a link to an article about using a test light:

https://www.2carpros.com/articles/how-to-use-a-test-light-circuit-tester

A voltmeter will work too. This article shows how to use an auto-ranging meter:

https://www.2carpros.com/articles/how-to-use-a-voltmeter

If anyone needs help setting up the less-expensive standard meter, I can help with that.

Start by removing the starter relay from its socket, then probe each terminal to find the one that has 12 volts all the time. That's the one with the red arrow in the diagram. Be careful to just touch the terminal with the probe. Many competent do-it-yourselfers poke the probe in too far. That can stretch the terminal leading to all kinds of intermittent problems. This can happen on any vehicle, but it is especially troublesome on GM terminals.

If no terminal has 12 volts, check the 40-amp "Ignition A" fuse 6 in the under-hood fuse box, (green arrow).

Next, of the three remaining terminals, one should have 12 volts only when the ignition switch is in the "crank" position and the clutch pedal is pushed, (orange arrow). On most GM models that use 4-terminal relays, you'll usually find this second terminal is diagonally across from the last one.

If 12 volts doesn't show up here, check the clutch switch, which you already replaced, its adjustment, the neutral safety switch on vehicles with automatic transmissions, and the 10-amp "Crank" fuse 8 in the instrument panel fuse box, (yellow arrow).

For the last two terminals, we're checking for ground circuits, so move the test light's clip lead to the battery's positive post. Probe the two remaining terminals in the starter relay's socket. Both should have a bright light. One terminal goes straight to ground, (black arrow). The other one goes to ground through two paths through the starter solenoid, (purple arrow). Very few problems are caused by these two ground circuits. If one circuit is defective, it's usually because the starter solenoid wire was overlooked or forgotten when the starter was replaced. Most problems are the result of a defect in the two 12-volt circuits. Let me know what you find with the four tests, then we'll figure out where to go next.

To insure we have enough confusion, the fuse chart for the under-hood fuse box shows two different fuses, and the instrument panel fuse box shows a different current rating, plus, only the rear view is available. Get as far as you can with this information, then we'll move on from there.
May 8, 2022 at 5:23 PM
Advertisement