No crank, no start?

Tiny
BROKE DOWN
  • MEMBER
  • 1997 CHEVROLET SILVERADO
  • 5.7L
  • V8
  • 4WD
  • AUTOMATIC
  • 175,000 MILES
Just rebuilt 1997 K1500 5.7. Now I can't get motor to crank. Checked all grounds, am able to jump across starter and it cranks. Replaced starter relay, neutral safety switch and crank and ignition fuses. If I take a test light grounded to truck and touch the crank fuse truck starts. Any help very appreciated.
Thursday, April 6th, 2023 AT 3:07 PM

12 Replies

Tiny
STEVE W.
  • MECHANIC
  • 15,688 POSTS
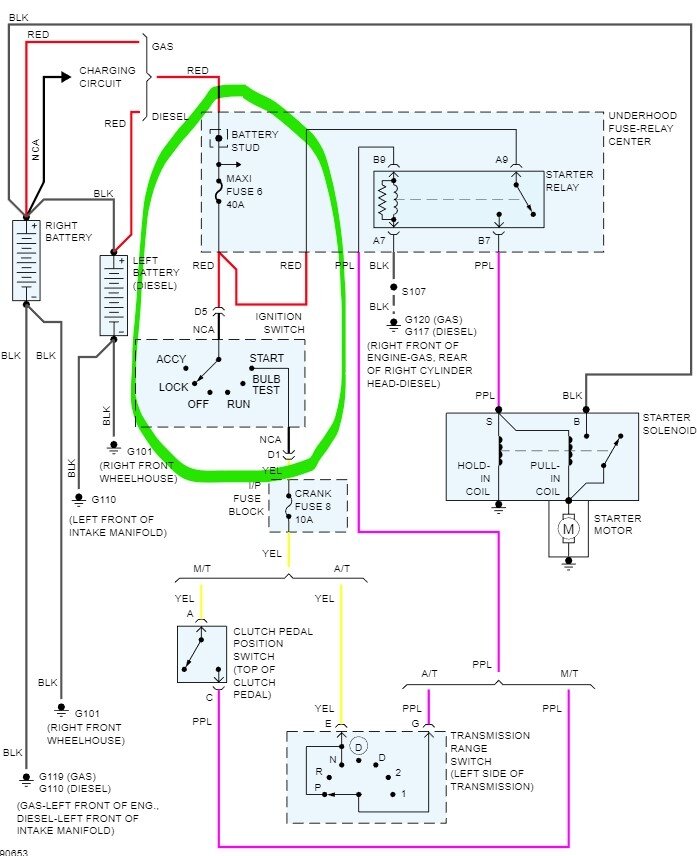
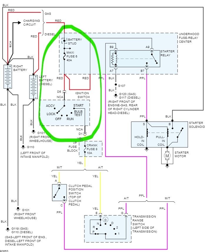
Okay, it sounds like power isn't getting through the ignition switch. Grab the test light, connect it to a ground. Pull the crank fuse, Turn the key to start, check both terminals, one should light it if there is power there. I'm betting it doesn't light. Now go to the ignition switch. Find cavity D1 with a yellow wire in it. That is the crank signal. Use the test light and probe that connection while turning the key to crank. If you have power there the light should come on, if it does the wire between that pin and the crank fuse is bad. If no light, find the red wire at terminal D5 and probe it, it should have full time power. If not, then the red wire between the connector and the fuse box is bad. Now because the starter does crank when you touch the crank fuse, we know that the maxi fuse is good as it supplies both, it has to be the wire. However, that wire only triggers the relay so you could just find another hot wire and run a jumper wire to handle it unless you want to dig out the dash harness to trace out that wire to replace it.
Was this
answer
helpful?
Yes
No
Thursday, April 6th, 2023 AT 4:24 PM
Tiny
BROKE DOWN
  • MEMBER
  • 6 POSTS
Replaced the ignition switch, put new ignition key switch. Now don't have gear indicator lights and still no crank.
Was this
answer
helpful?
Yes
No
Saturday, April 8th, 2023 AT 6:32 PM
Tiny
STEVE W.
  • MECHANIC
  • 15,688 POSTS
I doubt it is the switch, it sounds more like a wiring issue and not a parts problem. Try the testing above to see if the wiring issue is before the switch or after it.
Was this
answer
helpful?
Yes
No
Sunday, April 9th, 2023 AT 6:49 AM
Tiny
BROKE DOWN
  • MEMBER
  • 6 POSTS
I tested yellow wire and it is hot. Tested red wire from there to starter relay and it is hot. Tested all fuses under the hood and all are good.
Was this
answer
helpful?
Yes
No
Sunday, April 9th, 2023 AT 11:22 AM
Tiny
STEVE W.
  • MECHANIC
  • 15,688 POSTS
Okay, so you have power on the red wire into the switch. And when you turn to start the yellow wire gets power? Are you using a test light or a meter? If you jump power to the crank fuse, it turns over, correct? But is there power to the crank fuse when you turn the switch to start? If not, then that yellow wire coming into the crank fuse or the terminal under it that has the problem.
Was this
answer
helpful?
Yes
No
+1
Sunday, April 9th, 2023 AT 2:39 PM
Tiny
BROKE DOWN
  • MEMBER
  • 6 POSTS
Yes, using test light. Power to the yellow wire in the start position. Can still hook test light to ground and touch the crank fuse and it will start.
Was this
answer
helpful?
Yes
No
Sunday, April 9th, 2023 AT 5:41 PM
Tiny
STEVE W.
  • MECHANIC
  • 15,688 POSTS
Okay, you can ground the fuse and it starts? That shouldn't be possible. There is a problem with the relay circuitry then. The yellow wire should have power on it only ground should not cause the relay to activate. Pull the crank fuse. Test both terminals with the test light connected to ground, you should get nothing. If the starter turns, then we need to go to the starter relay and pull it. With the test light connected to ground there should be one terminal with power. That would be at A9 where the battery power enters.
Was this
answer
helpful?
Yes
No
Sunday, April 9th, 2023 AT 5:58 PM
Tiny
BROKE DOWN
  • MEMBER
  • 6 POSTS
I have 2 terminals at the starter relay hot.
Was this
answer
helpful?
Yes
No
Sunday, April 9th, 2023 AT 6:52 PM
Tiny
STEVE W.
  • MECHANIC
  • 15,688 POSTS
Okay, that isn't good. Without the key in the start position there should only be a single hot terminal that comes from the battery and when the relay closes it then sends power to the starter. The other two will be the control side of the relay and it seems the ground side has shorted to power. That is why it won't start with the key, with battery voltage on both terminals they cancel each other out and the relay doesn't trigger. So, we need to find the ground wire, it is black and should go from the fuse and relay center out to a ground connection at the right front of the engine block. It is the ground in this diagram. It shares that ground with multiple other items, one of which is the transmission position sensor.
I would find the bolt it connects to, then remove it, now test to see if you have battery voltage on it, if you do go to the items indicated and unplug them and see if one of them is shorted to power first. Like the AC relay, the brake light relay, the O2 sensors, possibly one of those got pinched when the engine was reinstalled.
Was this
answer
helpful?
Yes
No
Monday, April 10th, 2023 AT 8:26 AM
Tiny
BROKE DOWN
  • MEMBER
  • 6 POSTS
Steve W. You were right on with your advice. Ground on front of the block was not making good contact. Thank you so much.
Was this
answer
helpful?
Yes
No
Saturday, April 15th, 2023 AT 2:04 PM
Tiny
KEN L
  • MASTER CERTIFIED MECHANIC
  • 55,420 POSTS
Steve W is one of our best! Can you please leave us a rating? (Copy entire link)

https://www.google.com/search?q=2carpros&gs_ivs=1#lrd=0x80dcd47364be5d0d:0xba091aa4209f4497,1,,,&tts=0

and

https://www.sitejabber.com/reviews/2carpros.com

Use 2CarPros anytime, we are here to help. Please tell a friend.
Was this
answer
helpful?
Yes
No
Saturday, April 15th, 2023 AT 2:05 PM
Tiny
STEVE W.
  • MECHANIC
  • 15,688 POSTS
You're welcome. I generally like to add a second ground on the GM trucks as well, they used a lot of braided ground straps from the engine to the body and body to the frame. Those rot off and you get some very odd issues. It's a good use for those pre-made battery cables you see in places like Farm and Fleet or Tractor Supply. It's not so bad on the trucks up to about 1994-5 but after that and especially on the ones built after 2004, they fail a lot.
Was this
answer
helpful?
Yes
No
Saturday, April 15th, 2023 AT 3:22 PM

Please login or register to post a reply.