Thursday, November 20th, 2025 AT 5:35 PM
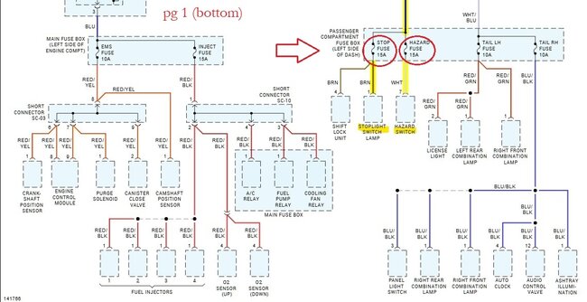
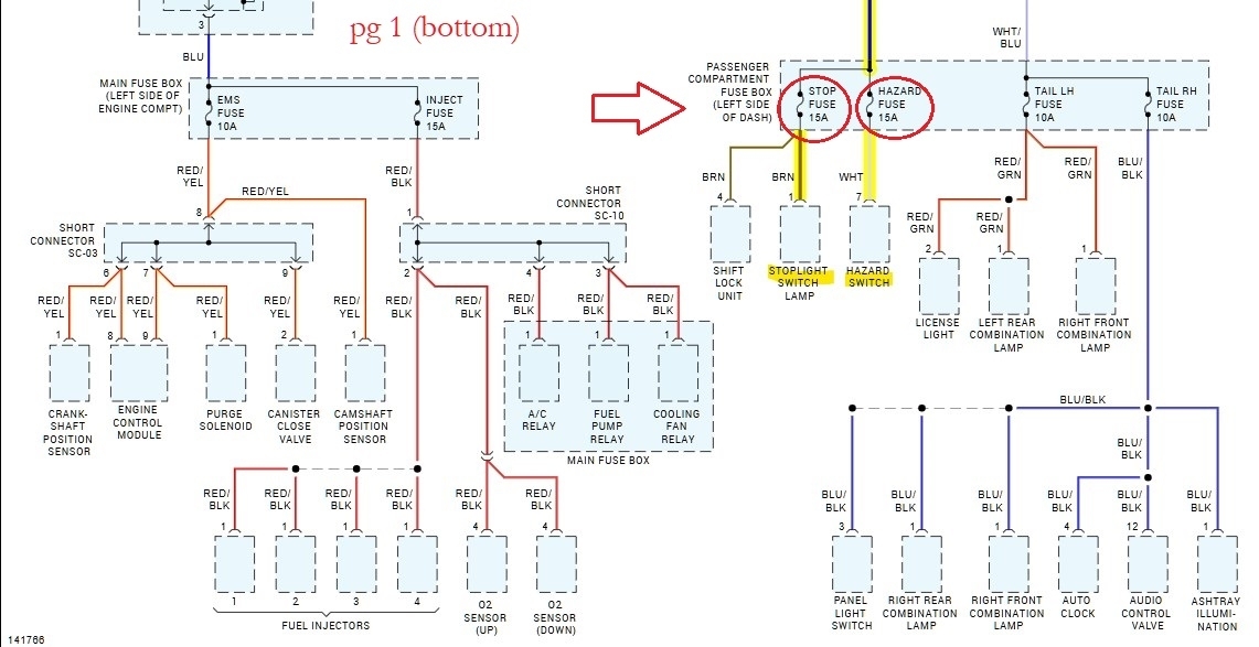
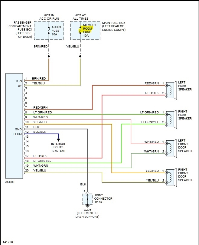
Was dropping off a friend today and because there wasn’t an actual spot to park I just pulled over and pressed my hazard button and instantly my stereo died as well as the hazards did not come on and when my friend got out he informed me that I also did not have brakes lights. No my turn signals and tail lights both work but not the hazards brakes or stereo. I checked all the fuses and none of them were blown so now I’m at a loss. Anything you can do to help me would be greatly appreciated. Thank you and have a great evening




