Codes P0134 and P0154, no activity on O2 sensors before catalytic converter?

1999 CHEVROLET SILVERADO
280,000 MILES • 5.3L • V8 • 2WD • AUTOMATIC
Avatar
GLVIDRINE8
  • MEMBER
  • 1 POST
I replaced all of my O2 sensors on my truck listed above 1500 about a week ago. Ever since then my truck has been putting out a P0134 and P0154 error. It’s for sensor 1 on both banks. Any suggestions?
Aug 18, 2022 at 5:59 PM
Repair Safety Notice: This information is for general instructional purposes only. Vehicle repair can be dangerous. Verify all information, follow manufacturer service procedures, use proper tools and safety equipment, and consult a qualified repair shop when needed.
Advertisement
Avatar
STEVE W.
  • CAR REPAIR CONTRIBUTOR
  • 15,148 POSTS
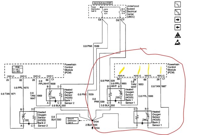
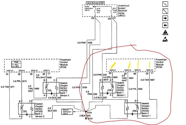
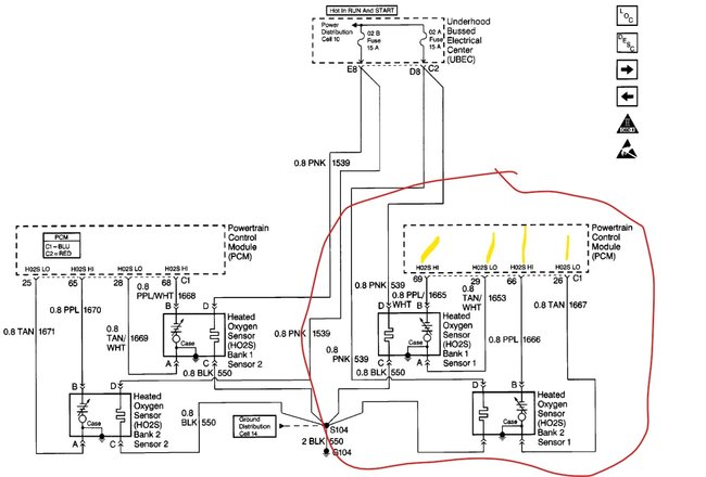
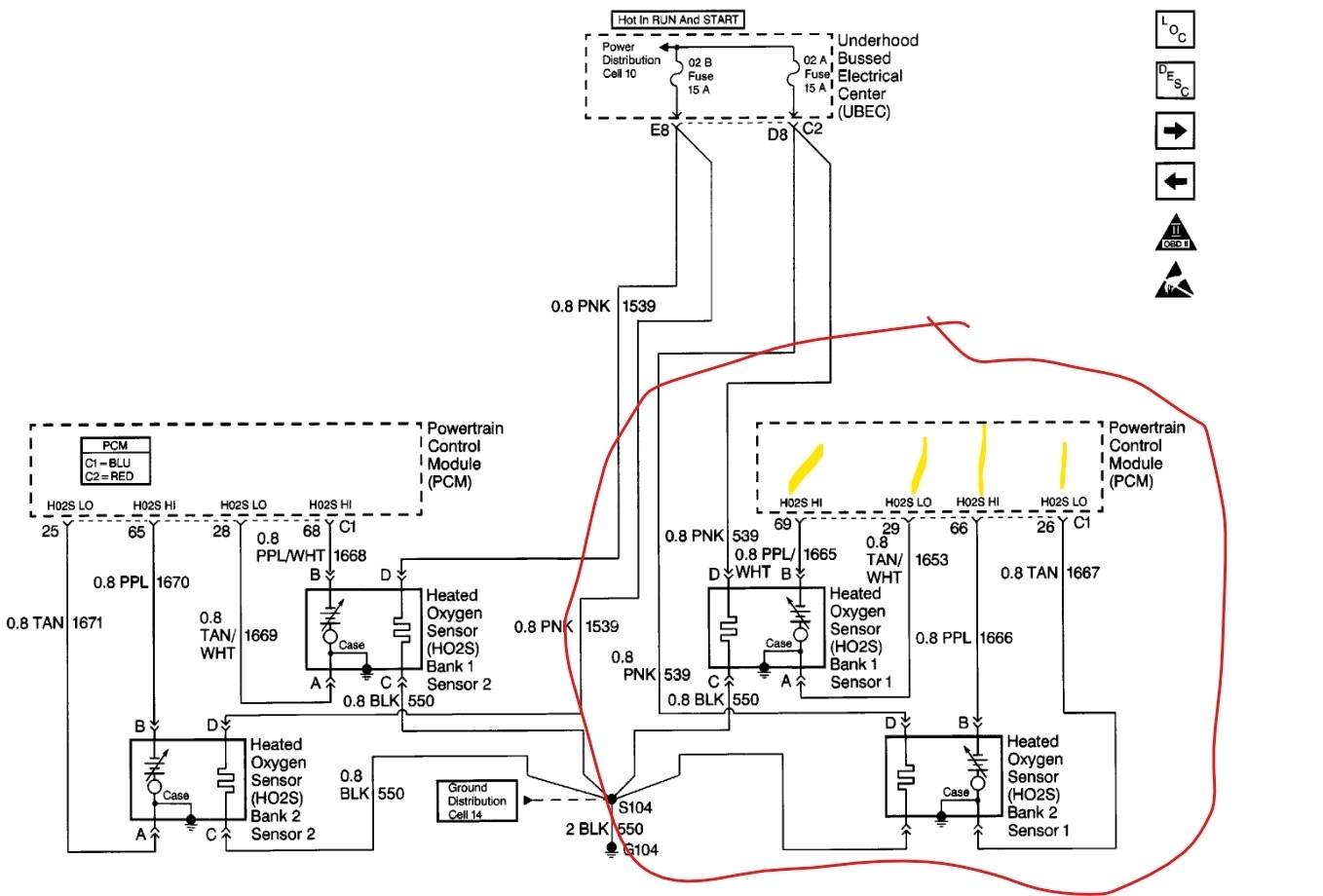
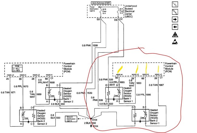
Okay, both of those codes say that the ECM is seeing no activity on both the bank one and bank 2 first sensors. This is the wiring diagram for all four sensors. The codes can be set very quickly if the sensors are not coming up to temperature fast enough. The first thing I would check is the 02a fuse in the under-hood fuse center. If it is okay, then we will need to test further. Next look at the wiring and connectors, it's rare but I have seen the sensors connected up backwards. That puts the rear sensors in place of the fronts and those won't change properly and could set the same codes. GM in their wisdom used the same colors for the front and rear sensors. So, B1 S1 uses the same colors as B1 S2 and the same on Bank 2. A simple test for that would be to swap the connections, then clear the codes, if your tool can read live data, you could watch the sensors and see if things change.
If you still see nothing and get the same codes, we will need to test the wiring itself, for that you would need to go to connector C1 on the ECM and unplug it. Then you will need to find pins 26 and 66. Now go to the sensor plug for B2 S1 and jumper pins A and B. Now use a voltmeter on ohms or a continuity tester and verify that the harness wires are good.
If those test good repeat the test with the B1S1 connector. If the wires test good on both, plug the sensors in and test that there is a resistance. If all the wires test out and the connectors are good, then the issue would have to be in the ECM itself.
Let us know what you find or if you have a question about the testing.

https://www.2carpros.com/articles/how-to-use-a-voltmeter
Aug 18, 2022 at 9:02 PM
Advertisement
Avatar
STEVE W.
  • CAR REPAIR CONTRIBUTOR
  • 15,148 POSTS
Just checking to see if you had a chance to look into the problem.
Aug 21, 2022 at 9:16 AM