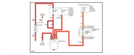
2001 Nissan Sentra 4 cyl Front Wheel Drive Automatic
Battery discharges when running the vehicle, voltage drops from 14.3 to 12.1, the alternator and battery are new. Problem seems to manifest when the vehicle gets to normal operating temperature.
Saturday, June 26th, 2010 AT 1:48 PM




