New starter clicks?

Tiny
RONALD DEVOLD
  • MEMBER
  • 2006 PONTIAC GRAND PRIX
  • 248,679 MILES
I just installed a new starter and all it does is make a click sound. I tried to turn the crank a few times, I even sent power to the purple wire on the starter, and it does the same thing. I'm thinking it may be the ignition switch, but I don't know.
Wednesday, May 17th, 2023 AT 3:56 PM

3 Replies

Tiny
STEVE W.
  • MECHANIC
  • 15,697 POSTS
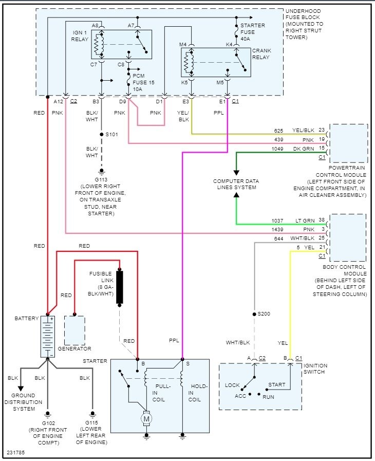
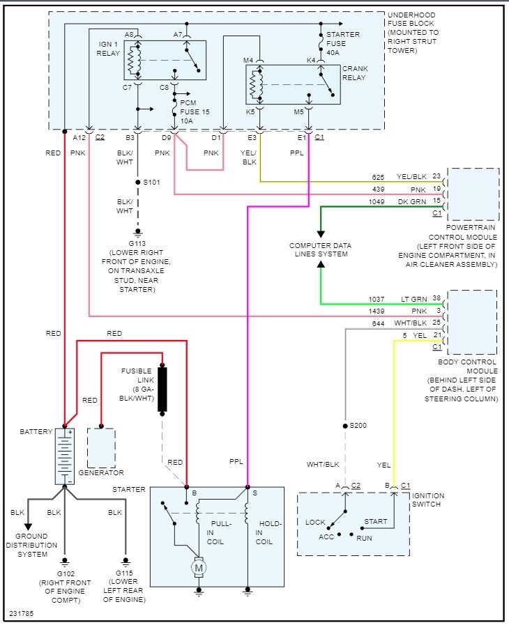
Okay, you say it makes a click sound, which sounds like a bad starter or a poor ground or power feed to it. A corroded battery cable or ground cable may let enough power through to light the lights but not power the starter. I would start there, pull the battery cables at both ends and clean them, then make sure the battery is at full charge with a meter. Then if it still just clicks go to the starter and use a test light at the purple wire that connected to the S terminal on the solenoid. Turn the key, does the test light come on? If yes, the new starter is bad (not uncommon these days) if the light doesn't come on the go to the under-hood fuse box and find the starter relay. Does it click when you turn the key to start? If yes, pull it out and look at the bottom, note where terminals 30 and 87 are. Take a short wire and jump those two terminals in the relay socket. Does the starter turn, if yes, the relay is bad. If no and you have power to the relay and the light didn't light the purple wire likely is faulty. The common failures are the relay and starter.
Was this
answer
helpful?
Yes
No
+1
Wednesday, May 17th, 2023 AT 7:15 PM
Tiny
RONALD DEVOLD
  • MEMBER
  • 134 POSTS
Thank you so much. I went to the salvage yard and got the positive and negative cable assembly. Cleaned both ends, checked continuity and installed it. I also reinstalled the new starter and the vehicle cranked for the first time. :0 :)
Was this
answer
helpful?
Yes
No
Thursday, May 18th, 2023 AT 9:15 PM
Tiny
STEVE W.
  • MECHANIC
  • 15,697 POSTS
Good to hear. I will say that GM switching back to post batteries is a good thing, but even then they still corrode.
Was this
answer
helpful?
Yes
No
Friday, May 19th, 2023 AT 1:01 AM

Please login or register to post a reply.