New A/C compressor will not turn on

Tiny
ANGELSILVERADO
  • MEMBER
  • 2003 CHEVROLET SILVERADO
  • 6.0L
  • V8
  • 4WD
  • 170,000 MILES
I had just replaced the A/C compressor condenser and accumulator and both pressure switches and the compressor still won’t turn on to take a charge. I checked the relay and fuses both good, and then jumped the A/C compressor at the relay crossing 30 to 87 when the key was on, and the compressor click, but still haven’t figured it out.
Monday, June 20th, 2022 AT 4:20 AM

5 Replies

Tiny
AL514
  • MECHANIC
  • 5,595 POSTS
Hello, the compressor won't come on if there's no Freon in the system, the Low-pressure switch will prevent that. You don't want it to come on without any Freon because there won't be any oil circulating in the system. What you head clicking is the compressor clutch if you jumped the relay. Which means it will come on with the relay jumped and engine running. But that's not how you fill an A/C system. It needs to be vacuumed down for at least 30 minutes, and then a charge of Freon (the exact amount in ounces) is put in. This way there is no air in the system. You can't just replace parts and put Freon in, the system will fail. When you're vacuuming the system down to take all the air out, it's also taking any moisture out as well. So, you need to take it somewhere and have them vacuum the system and refill it with an A/C machine.
Your new compressor will almost definitely fail prematurely.

https://www.2carpros.com/articles/re-charge-an-air-conditioner-system

https://www.2carpros.com/articles/air-conditioner-leak-detection
Was this
answer
helpful?
Yes
No
Monday, June 20th, 2022 AT 8:28 AM
Tiny
ANGELSILVERADO
  • MEMBER
  • 4 POSTS
I vacuumed it down with a vacuum pump before trying to add Freon, I vacuumed it down then closed the valve on the low pressure to see if there were any leaks for 20 minutes then I tried to add Freon. The low-pressure line took about 12oz the PSI was at 100 and the compressor wouldn’t turn on and the low-pressure line wouldn’t fully take another 12oz can of Freon either.
Was this
answer
helpful?
Yes
No
Monday, June 20th, 2022 AT 8:56 AM
Tiny
AL514
  • MECHANIC
  • 5,595 POSTS
There should be a label on the front of the vehicle in the engine compartment about the exact amount of Freon. 12oz sounds like way too much and 100 PSI for the low side pressure is way too high, should be around 40 PSI. The label should say A/C refrigerant R134A (amount in oz). Okay, you were close, it takes 1.6lbs of R134A Charge and the oil amount is whatever came out had to go back in. So, 1.6lbs is about 25oz. Of Freon.
Did you add this when the truck was running?
If there wasn't enough Freon to trip the low pressure switch the compressor won't come on, so if you added oil and you're confident you got it all right, you probably need to run the truck to get the Freon into the rest of the system.
And do you have a full A/C machine for recovery and recharge or are you doing this with a vacuum pump and gauge set? And you have the A/C turned on inside the truck I'm assuming.
I just found under a TSB that in some cases the A/C compressor will not be allowed to come on if there are Trouble Codes stored in the ECM. So, you may want to scan it for any codes as well. I'll check the rest of this for any other conditions that may impede the compressor's operation. Did you replace the Expansion valve or TXV when you replaced the interior A/C components?

As check the cabin air filter is clear, the engine idle is not too low or unstable, cooling fans operating, overcharged/ undercharged, A/C high pressure switch on compressor looks like a pressure transducer 3 wire- 5volt, Ground and Signal.
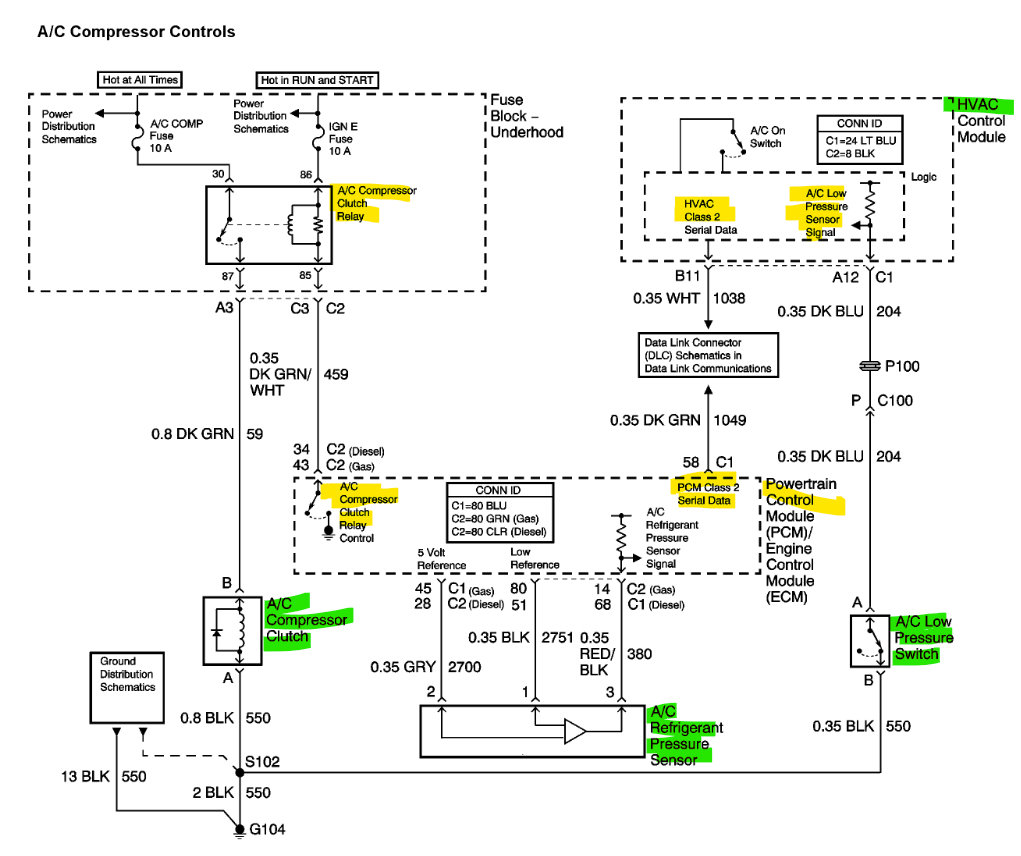
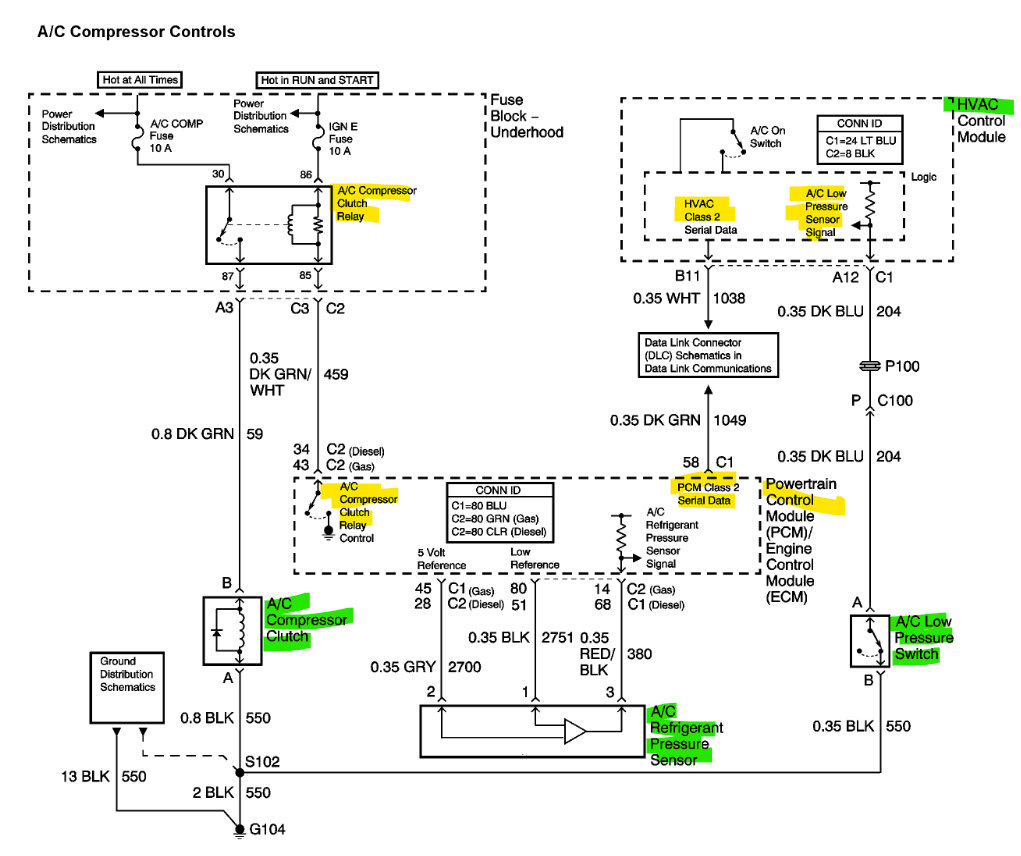
And the Low-Pressure switch on the Accumulator just Grounds the circuit threw the switch so the dark blue wire should be Grounded, and the HVAC control module will turn on compressor through GM 2 Serial Data to PCM and PCM then grounds the A/C compressor relay to engage the clutch.
Was this
answer
helpful?
Yes
No
Monday, June 20th, 2022 AT 9:29 AM
Tiny
ANGELSILVERADO
  • MEMBER
  • 4 POSTS
It says 26oz of r-134 and 8oz of PAG-46 oil in the compressor I was using a vacuum pump and gauge set, I had not checked for any codes yet, but I have read that the climate control can also cause the A/C compressor to not turn on too. I don’t know how true that is though.
Was this
answer
helpful?
Yes
No
Monday, June 20th, 2022 AT 12:01 PM
Tiny
AL514
  • MECHANIC
  • 5,595 POSTS
Yes, the climate control module can directly control the ac compressor through the GM Serial Data to the PCM. The A/C request isn't a top priority to the engine computer, because of the load that the A/C puts on the engine. If there's any faults or anything hindering the engine performance, it can keep the compressor off. That's why if there's any misfire codes for example it can keep the compressor off because it will lower the engine performance even more and that can affect the vehicle emissions. You would have to do a full system scan to detect any faults in the HVAC module, because it's a different module, a regular engine computer scanner will not read codes from other modules. The scan tools they use at AutoZone and advanced auto only scan the engine ECM, so they don't read codes from ABS, BCM, HVAC, etc. If you have a Scan tool that can read live data from the engine, you might be able to see an a/c request data PID, things that pertain to engine load will be displayed and could give you an idea if it's the engine computer not allowing the A/C compressor on. Or fault codes that have to do with the engine. Anything affecting emissions will leave a code set. Thats why the check engine light only usually comes on for engine issues.
Does your truck have an automatic A/C system, where you can set a certain temperature and it will keep it there, or is it a manual A/C where you just set the dial to cold?
Here's some live data PIDS for the A/C system from the Body Control Module, HVAC module (2), and the PCM. You can see in the last diagram for the PCM there is an A/C Request and then an A/C Command. So, there can be the request but not a commanded on.

What was the original fault that caused you to replace some many components?
Was this
answer
helpful?
Yes
No
Monday, June 20th, 2022 AT 12:37 PM

Please login or register to post a reply.