HOME
ASK A QUESTION
REPAIR GUIDES
BECOME A MEMBER
LOG IN
Login with Facebook
OR
Remember me
NOT A MEMBER?
FORGOT PASSWORD?
CONTACT US
PRIVACY POLICY
TERMS AND CONDITIONS
☰
Home
Ford
Ranger
Fuel System
Fuel Pump
Relay
Need wire diagram for fuel system?
THAT OBS FORD
MEMBER
1986 FORD RANGER
2.9L
V6
4WD
MANUAL
86,000 MILES
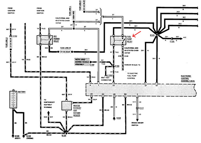
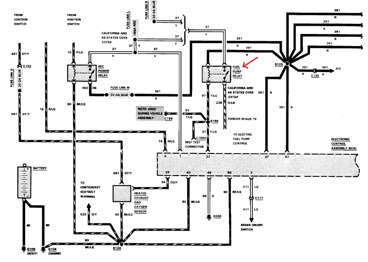
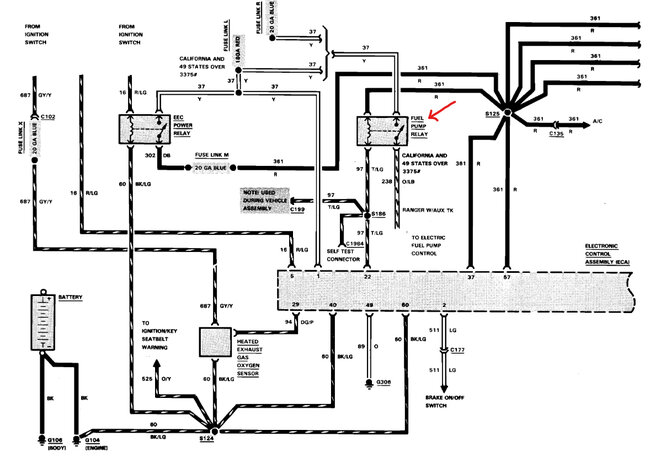
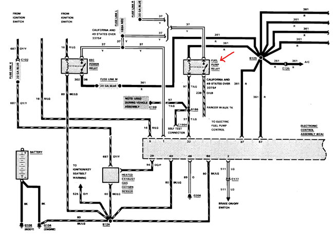
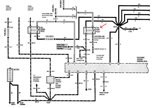
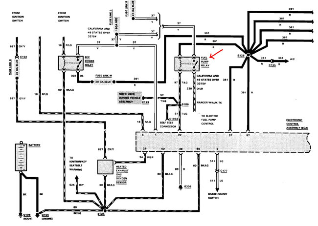
Truck starts then shuts off due to lack of fuel. Not getting power past the fuel pump relay or anything downstream.
Wednesday, March 12th, 2025 AT 4:39 PM
1 Reply
KEN L
MASTER CERTIFIED MECHANIC
55,535 POSTS
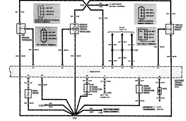
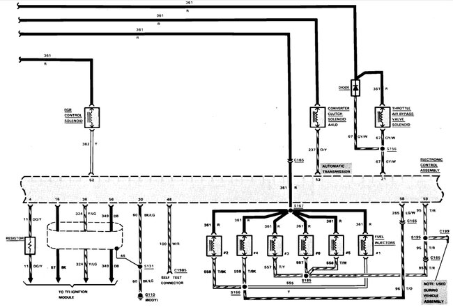
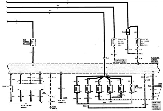
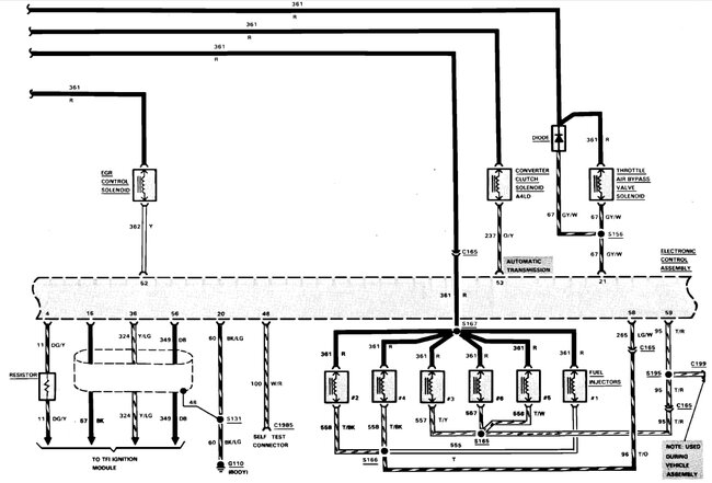
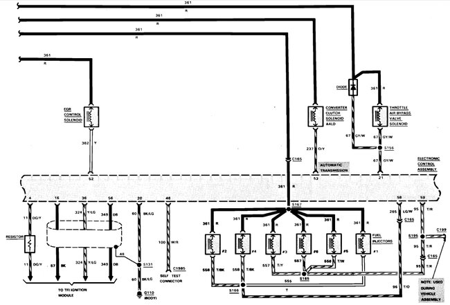
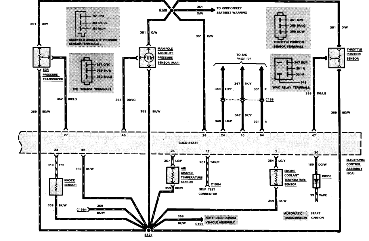
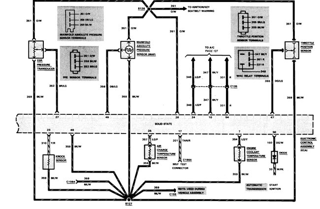
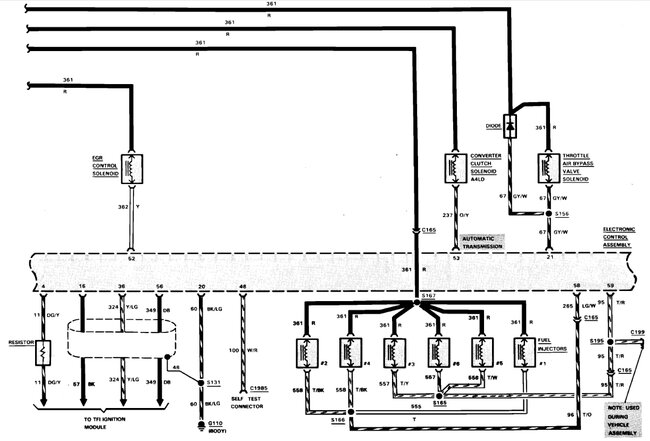
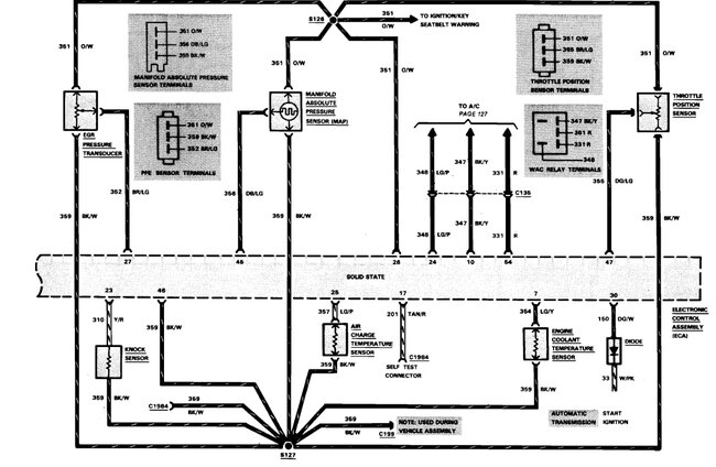
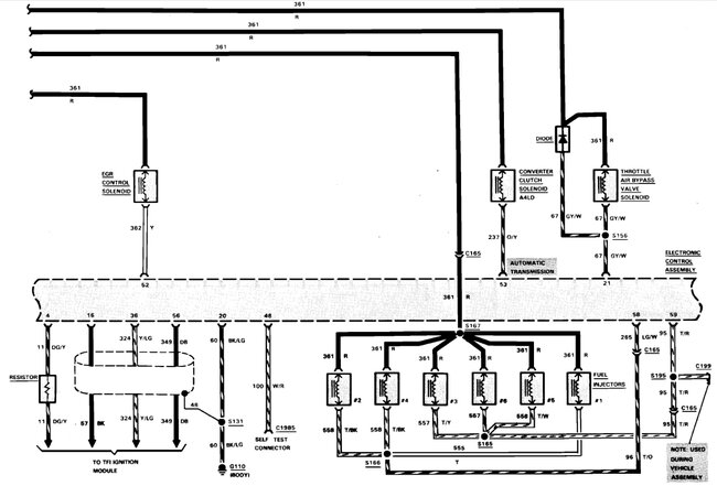
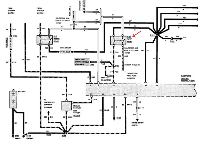
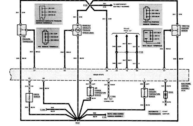
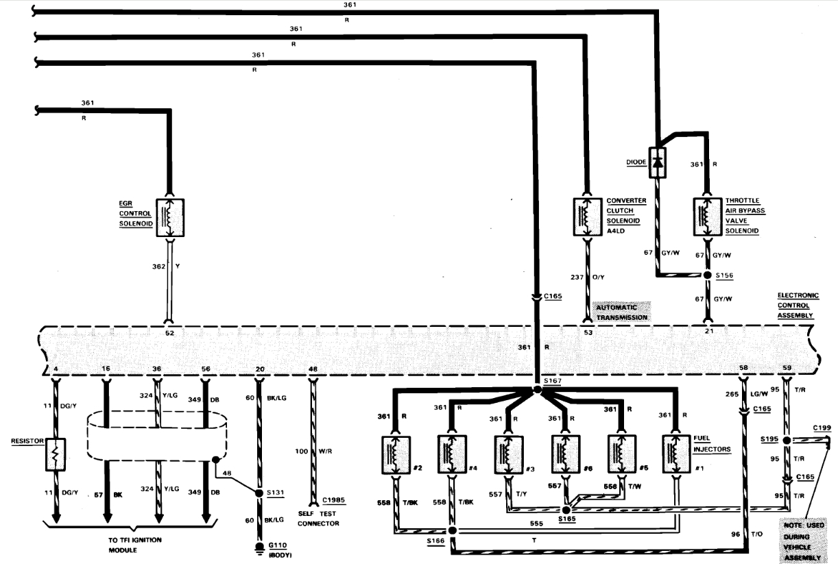
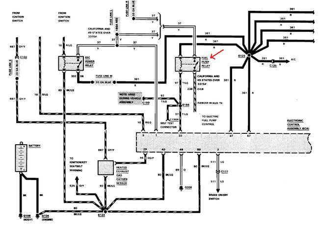
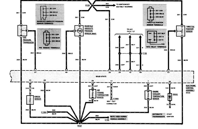
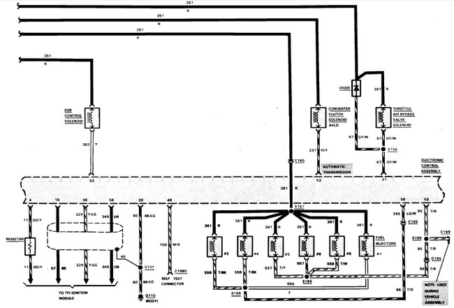
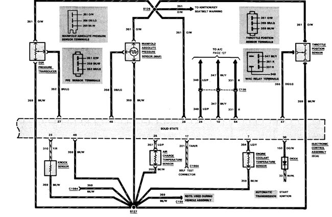
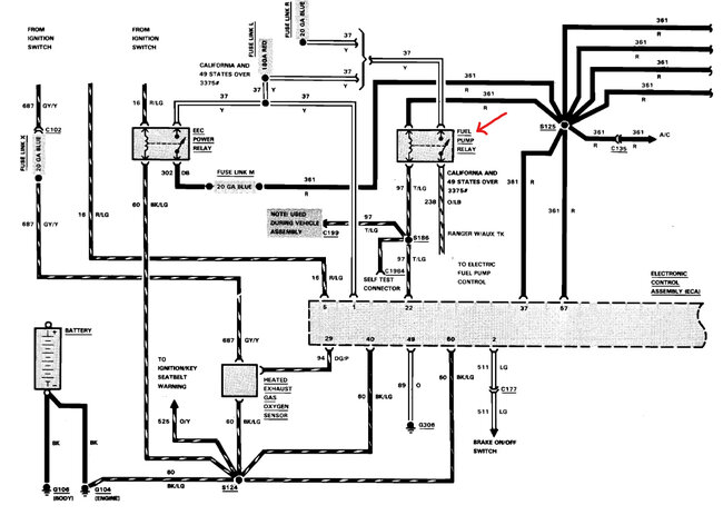
Sure, here are the fuel pump wiring diagrams along with the engine wiring diagrams which both are together.
This guide can help you test the wiring:
https://www.2carpros.com/articles/how-to-check-wiring
Check out the images (below). Let us know if you need anything else.
Images (Click to make bigger)
Was this
answer
helpful?
Yes
No
+1
Wednesday, March 12th, 2025 AT 7:05 PM
Please
login
or
register
to post a reply.
Related Fuel System Fuel Pump Relay Content
Fuel Pump Relay?
I Have A 2002 Ford Ranger With A V6 4.0l Engine. Periodically In Cold Weather, It Will Not Start. After Having This Occur Several Times...
Asked by
cjc
·
23 ANSWERS
5 IMAGES
2002
FORD RANGER
VIDEO
Replace Your Fuel Pump Relay - Easy Steps
Instructional repair video
Do I Have A Fuel Problem Or Electrical Problem?
I Have A 1994 Ranger 3.0l 6cyl. That Cuts Out Severely At An Idle Or When You Give It Gas At 70-75mph. I've Changed The Fuel Pump. No...
Asked by
udog
·
7 ANSWERS
1994
FORD RANGER
1994 Ford Ranger
Electrical Problem 1994 Ford Ranger 6 Cyl Four Wheel Drive Manual There Is A Blue Wire With Orange Stripe Going From Under Fuel Pump...
Asked by
cvhelton73144
·
3 ANSWERS
1994
FORD RANGER
1994 Ford Ranger No Fuel Or Fire
I Have A 94 Ford Ranger 4x4 V6 4.0 Automatic That Started Out About A Year Ago The Truck Would Not Crank When You First Tried. When You...
Asked by
mdobbins115
·
2 ANSWERS
1994
FORD RANGER
2003 Ford Ranger Fuel Pump?
I Own A 2003 Ranger 3.0 And I Have Replaced The Fuel Pump Three Times In The Last Two Months. The Truck Will Run Fine For A Week Or Two Then...
Asked by
evan_1704
·
1 ANSWER
2003
FORD RANGER
VIEW MORE
Ask a Car Question. It's Free!
How to Use a Test Light
Fuel Pump Replacement
Car Cranking but Not Starting? Try This