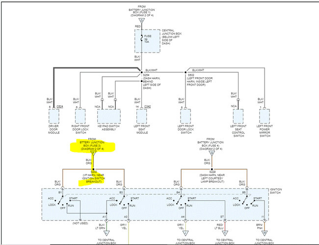
Thursday, March 3rd, 2022 AT 4:04 PM
Just got this car with less than 100,000 miles. Battery had drained on prior owner, so he put a battery in it that wasn't really big enough for it. It started the car, and it was drivable, however, the power windows, mirrors, seats, locks and trunk pop no longer work. They all worked fine before he swapped the battery. He got the right size battery afterwards and it is in there now, but all the power things still do not work. Could that have blown out the relays or is there something else that could be the problem? I am having trouble finding these relays on the website of my local auto parts store when I look under Lincoln.











