Need help with bypassing my anti theft system

2005 TOYOTA ECHO
280,000 MILES • 4 CYL • 2WD • AUTOMATIC
Avatar
USERNAME98
  • MEMBER
  • 3 POSTS
I triggered my anti theft system on my car and it won’t crank when the key is turned. I was told it can be bypassed, but I’m having trouble finding the darn thing and not sure how to do it. does anyone have any suggestions?
Nov 22, 2019 at 3:33 PM
Advertisement
Avatar
SCGRANTURISMO
  • CAR REPAIR CONTRIBUTOR
  • 4,897 POSTS
Hello,

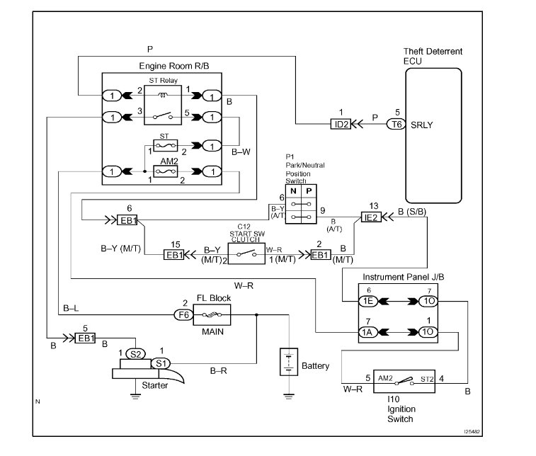
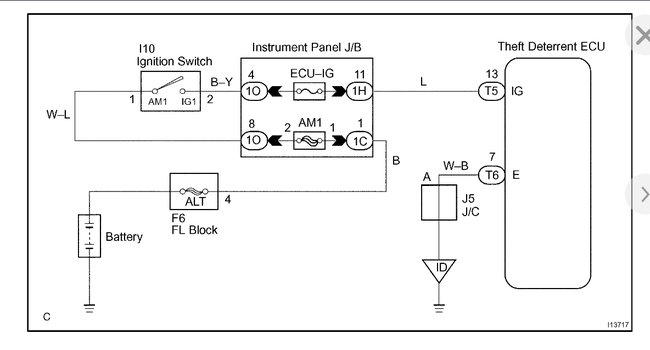
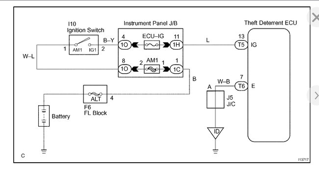
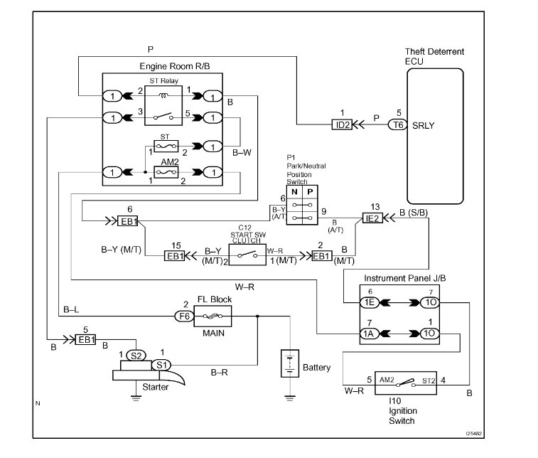
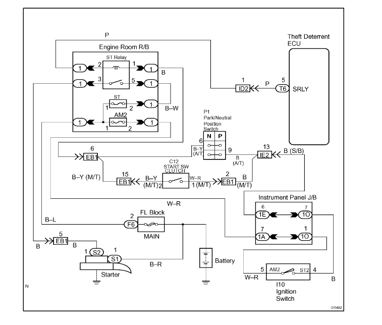
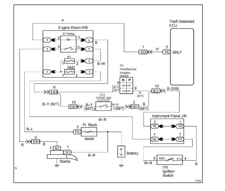
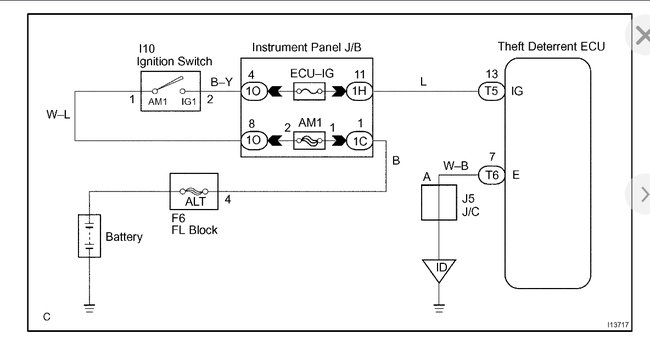
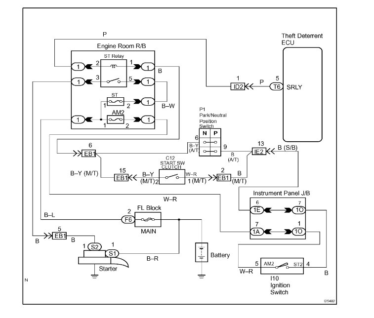
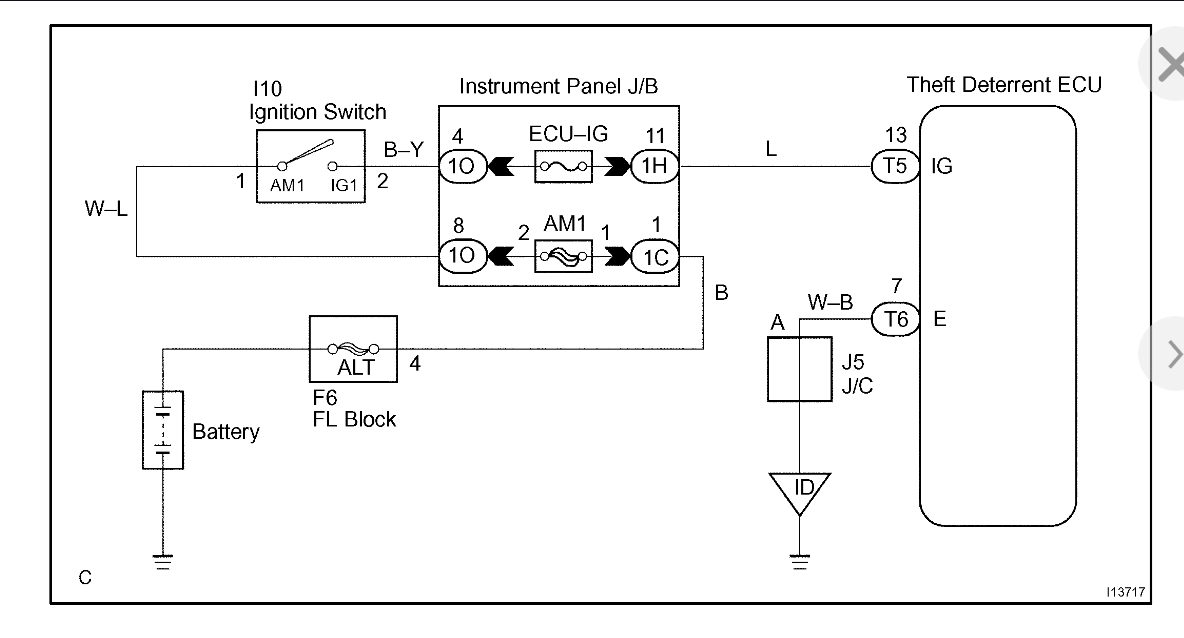
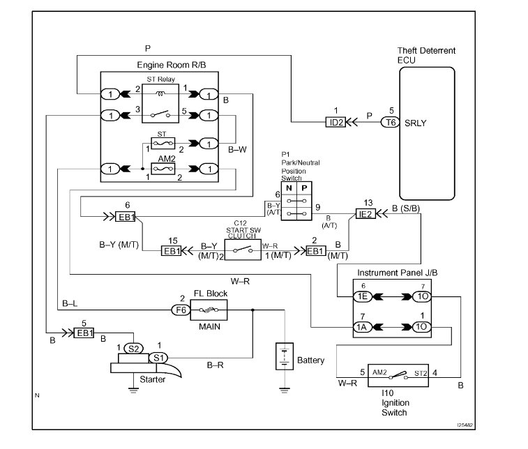
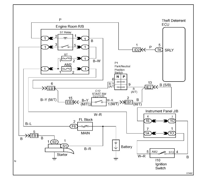
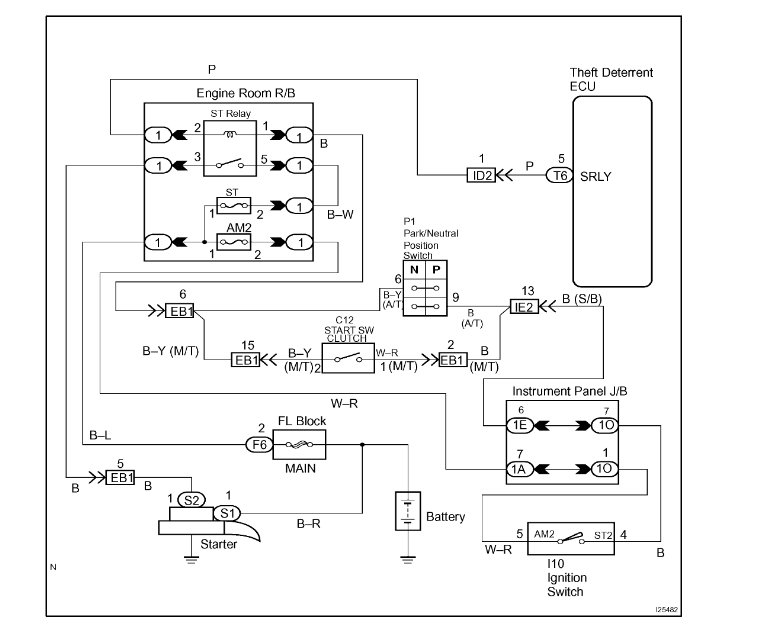
our vehicle's immobilizer can not be bypassed, and even if it could we would not tell you how to do it. This system is intentionally made so that it cannot be bypassed to keep thieves from being able to hot wire and steal your vehicle. Having said this in the diagrams down below I have included the wiring diagrams for both the vehicle theft circuits and the starting circuit for your vehicle, as well as the vehicle manufacturer's diagnostic troubleshooting flowchart for your vehicle's anti theft ignition circuit and starting circuit as well. These guides will require you to use a Digital Multi-meter [DMM] to go through them, so here is a link below explaining how to use one, if needed:

https://www.2carpros.com/articles/how-to-use-a-voltmeter

Please go through these guides and get back to us with what you are able to find out.

Thanks,
Alex
2CarPros
Nov 23, 2019 at 1:46 AM
Advertisement
Avatar
USERNAME98
  • MEMBER
  • 3 POSTS
There is away to do it I’ve seen it done for other Toyota’s but mine is set up differently. I haven’t even been able to drive my car yet. I’ve been fighting with it for the last 3 days. is there away I can at least reset it? I’m getting annoyed.
Nov 23, 2019 at 12:35 PM
Avatar
SCGRANTURISMO
  • CAR REPAIR CONTRIBUTOR
  • 4,897 POSTS
Hello,

What I sent you in my last reply is what Toyota has to say on fixing your vehicle with this failure. Please go through the guide and you will find the problem so that you can fix it. There is no way to bypass the the Anti Theft Immobilizer, and even if there was, I wouldn't tell you. The system is intentionally put in place to keep thieves from stealing your vehicle. I'm happy that my vehicle has a similar safe guard in place, and I wouldn't bypass even if I could either. Please go through the guide previously sent and get back to us with what you are able to find out.

Thanks,
Alex
2CarPros
Nov 23, 2019 at 1:17 PM
Avatar
USERNAME98
  • MEMBER
  • 3 POSTS
It’s a beater car all I want to do is jump it. it’s completely messed up frame is rotten rockers are gone. I don’t care if someone steals it because there’s no anti theft system. I’ve never been able to drive the darn thing yet. There has to be away to bypass it or reset it or something all I want is for the thing to run.
Nov 23, 2019 at 6:20 PM
Avatar
SCGRANTURISMO
  • CAR REPAIR CONTRIBUTOR
  • 4,897 POSTS
Hello again,

Please re-read the circuit descriptions in diagrams 5 and 9 that was sent earlier. I hope this helps.

Thanks,
Alex
2CarPros
Nov 23, 2019 at 9:30 PM
Advertisement
Repair Safety Notice: This information is for general instructional purposes only. Vehicle repair can be dangerous. Verify all information, follow manufacturer service procedures, use proper tools and safety equipment, and consult a qualified repair shop when needed.