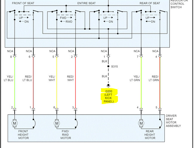
I have the E150 cargo van listed above. Very much a base model. I got seats out of another 1999 E150, but the driver seat is a power seat. I need a wiring diagram to be able to get the seat working to be able to adjust it!
Nov 10, 2021 at 6:23 AM

