Can I get the Transfer Case Electrical Diagram?

Tiny
JOHNG1771
  • MEMBER
  • 2000 FORD EXPLORER
  • 4.0L
  • 6 CYL
  • 4WD
  • AUTOMATIC
  • 160,000 MILES
I have the vehicle listed above with a 4.0L SOHC with a Borg 4405-15 Transfer Case with Traction on Demand. It contains two speed sensors. One for the output shaft located by the fill plug with three wires (gray/red, blue, and green). The second sensor is located by the shift motor and also has three wires (gray/red, black/green, and green). I am looking for the full electrical diagram that includes the GEM, TOD Relay, shift relay, etc. Any help would be greatly appreciated.

Thanks
Tuesday, March 29th, 2022 AT 3:35 PM

2 Replies

Tiny
CARADIODOC
  • MECHANIC
  • 34,489 POSTS
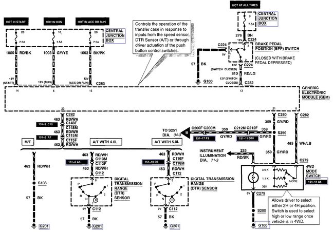
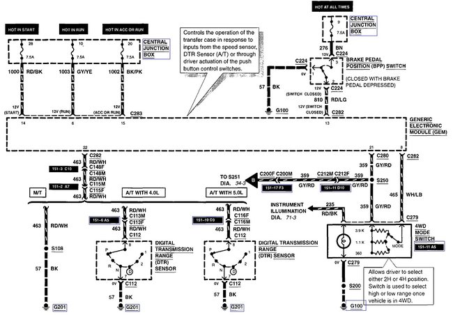
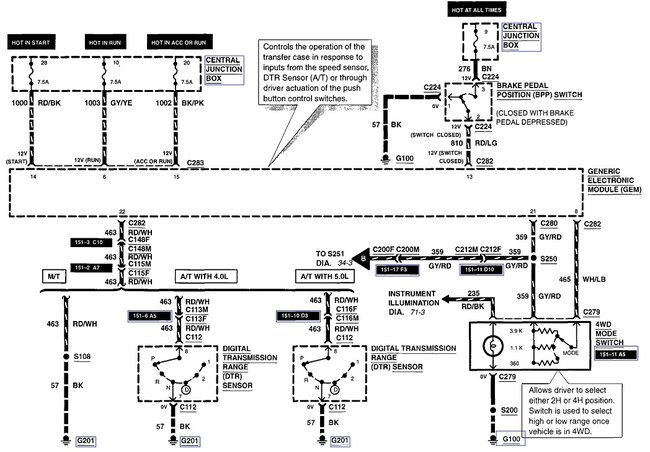
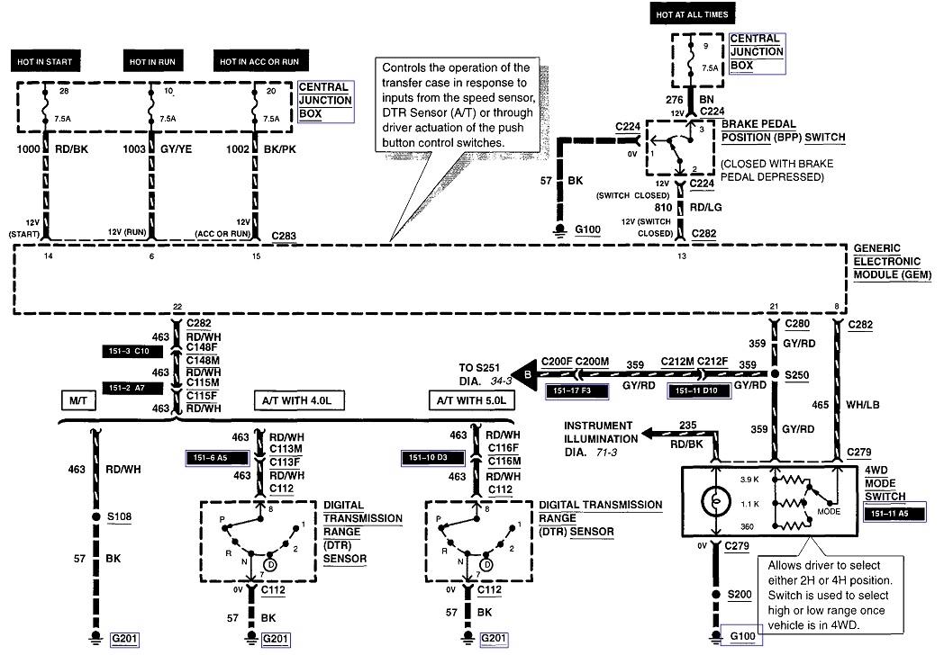
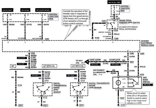
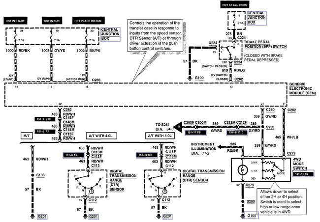
Here's what I found for the transfer case. The two speed sensors are at the bottom left of the third diagram.
Was this
answer
helpful?
Yes
No
+1
Tuesday, March 29th, 2022 AT 3:53 PM
Tiny
JOHNG1771
  • MEMBER
  • 7 POSTS
Thanks for the diagrams. I will use them this weekend to troubleshoot my 4wd system.
Was this
answer
helpful?
Yes
No
-1
Wednesday, March 30th, 2022 AT 4:37 AM

Please login or register to post a reply.