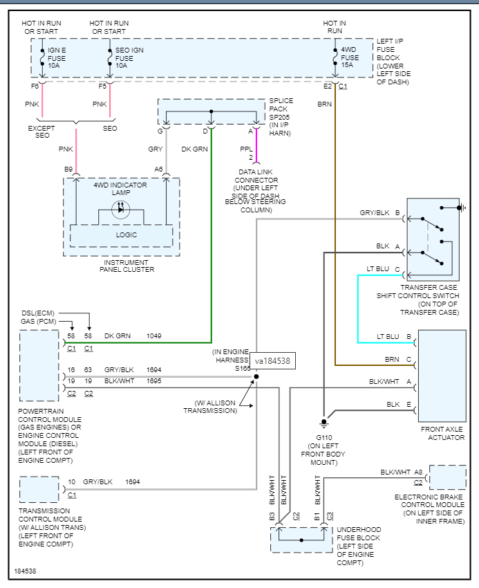
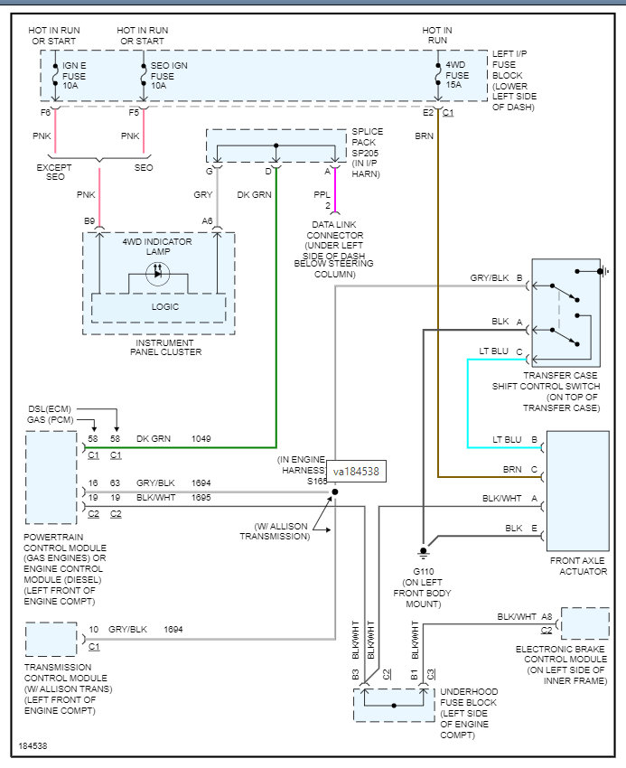
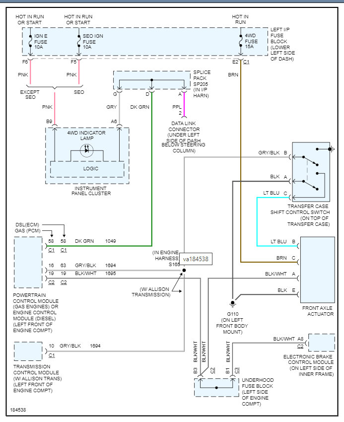
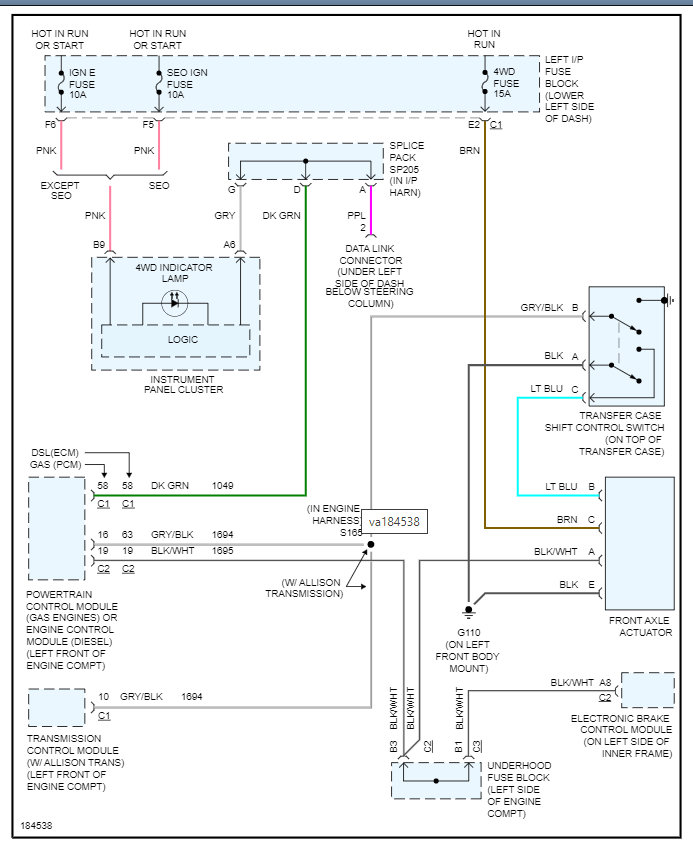
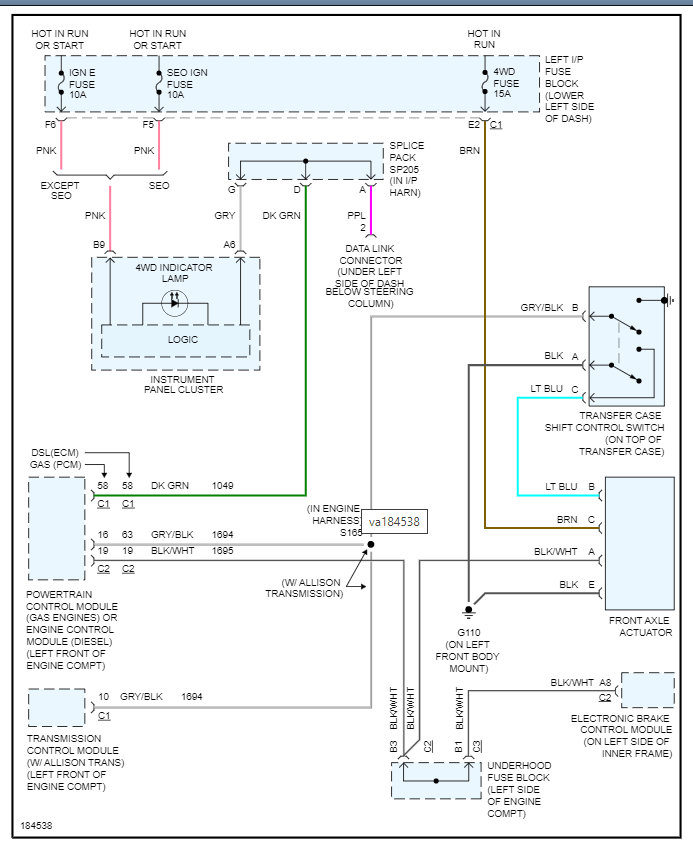
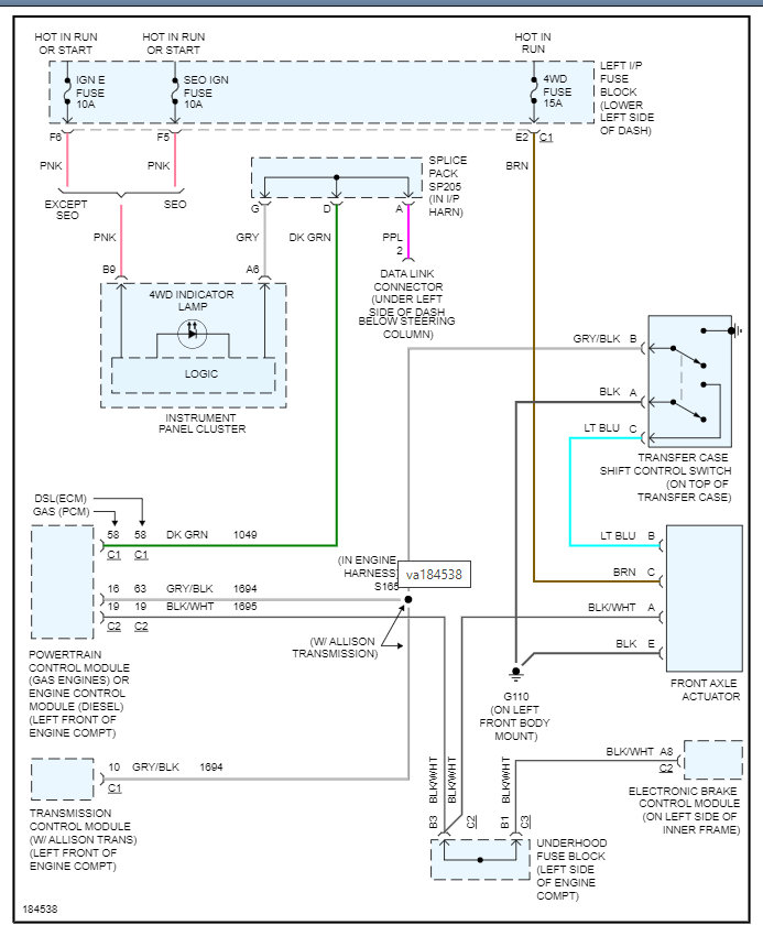
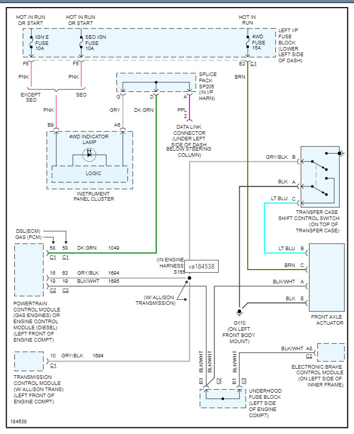
The transfer case wiring is different.
Sierra has 2 plugs while silverado has 2 connectors.
Truck runs but doesnt want to shift.
Anyone know which wires I can splice to make the truck recognize the different transfer case?
I was told after its wired I will have to take in and have computered flashed to make it shift properly?
Will upload pics if needed.
HELP
Sunday, November 21st, 2021 AT 11:57 AM

