Mode door actuator location

Tiny
SUSIE HOLLINGS MORSE
  • MEMBER
  • 1997 DODGE STRATUS
  • 2.4L
  • 4 CYL
  • 2WD
  • AUTOMATIC
  • 160,600 MILES
Can someone please tell me where this is located? Do I have to take the dash apart or just one side? I do better with pictures.
Thank you
Saturday, July 6th, 2019 AT 4:58 AM

15 Replies

Tiny
ASEMASTER6371
  • MECHANIC
  • 52,796 POSTS
Good morning,

NOTE: If battery voltage is low or not sensed at the actuator/motor for less than a (60) second interval, the actuator/motor will be out of calibration. Remove the M1 (I.O.D.) Fuse for a minimum of (60) seconds. The actuator/motor will then self calibrate itself upon reinstallation of fuse.

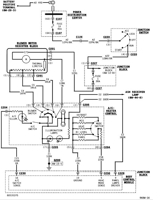
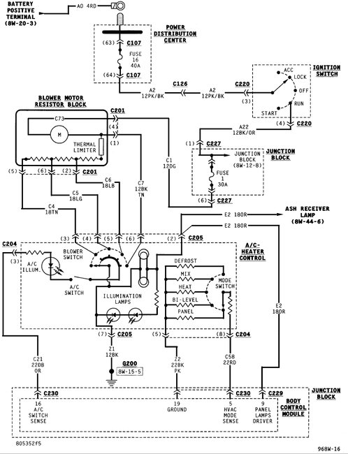
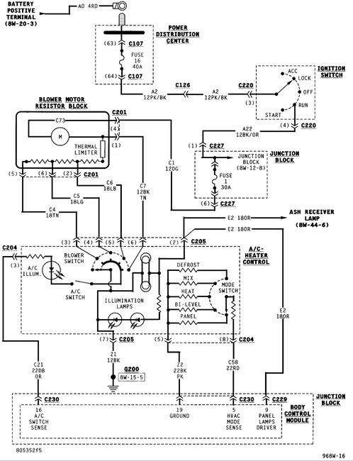
The mode door actuator is an electric motor. It mechanically positions the A/C unit panel/bi-level door and the floor/defrost door. Prior to part replacement, re-calibration of the HVAC actuator is recommended. Calibration is performed by disconnecting the battery negative cable or the removal of the instrument panel M-1 fuse. Electrical power should be re-established after (60) seconds which will automatically initiate the software calibration procedure. If this procedure fails, it will be necessary to replace the mode door actuator/motor. The mode door actuator/motor is not serviceable and must be replaced if found to be defective.

The mode door actuator is located on the upper left side of the A/C-Heater housing.
REMOVAL
1. Disconnect battery negative cable.
2. Remove left underpanel silencer/duct.
3. Remove electrical connection on actuator.
4. Remove actuator retaining screws. Then pull actuator straight down. Upon removal, note the shaft position of the actuator, because the shaft on this motor is keyed. When installing new actuator, its shaft must be positioned in the same location.

INSTALLATION
For installation, reverse the above procedures.

See pictures below
Was this
answer
helpful?
Yes
No
+2
Saturday, October 31st, 2020 AT 11:03 AM
Tiny
MEPHISTOPHELES
  • MEMBER
  • 10 POSTS
  • 1996 DODGE STRATUS
  • 2.0L
  • 4 CYL
  • 2WD
  • MANUAL
  • 150,000 MILES
Is there any way of diagnosing these kind of servo actuators? Have pulled it out suspecting it is not in good shape, but the DC motor seem to be fine. Have not checked the feedback potentiometer since I do not know what numbers to expect. Simply said: is the a way to definitely check this actuator?
Was this
answer
helpful?
Yes
No
Saturday, October 31st, 2020 AT 11:06 AM (Merged)
Tiny
STEVE W.
  • MECHANIC
  • 15,696 POSTS
The easy way to test the pot is to measure the resistance across the two outer pins, then the resistance of the sweep finger as it moves. The motor itself is a five volt unit.
One thing to always try with those systems is to re-calibrate it before replacing the part. They seem to "forget" their position quite a bit.
To do that you remove fuse M1 in the instrument panel box. Keep it out for at least a minute. Reinstall and the system will re-calibrate the door positions.
Was this
answer
helpful?
Yes
No
Saturday, October 31st, 2020 AT 11:06 AM (Merged)
Tiny
MEPHISTOPHELES
  • MEMBER
  • 10 POSTS
Okay, tried disconnecting the battery for ten minutes and reconnected, then retested the actuator (hanging from the wires, disconnected from the vent door). The actuator rotates a little over 360 degrees and then rotating other way to the same position it started from. Knob on HVAC control still does not give response.
Was this
answer
helpful?
Yes
No
Saturday, October 31st, 2020 AT 11:07 AM (Merged)
Tiny
MEPHISTOPHELES
  • MEMBER
  • 10 POSTS
Tested the pot values and got these values: outer pins (2 and 4) steady 9.3k over the whole rotation, I assume this is normal and represents the total resistance of the pot. Between pin 2 and 3 I measured 1-10k steady rise over approximately 225 degree rotation angle, then 0kay, 10k and 0kay the rest of the 360 degree rotation travel. Got similar results between pin 3 and 4. Have also tested the 5 pin connector plug that plugs into the actuator. All seem fine, drive voltage over 8 volts, ground okay, +5 volt supply for pot okay. I do not see whats wrong here. Maybe you can interpret the results better than me?
Was this
answer
helpful?
Yes
No
+1
Saturday, October 31st, 2020 AT 11:07 AM (Merged)
Tiny
STEVE W.
  • MECHANIC
  • 15,696 POSTS
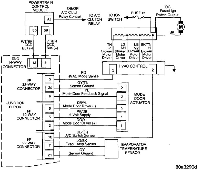
It sounds like you may have a bad controller mode switch. It uses a voltage drop through it to determine the position of the controller as well as preset resistances in the switch. I am guessing you tried another controller already?
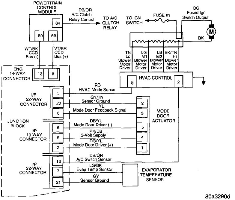
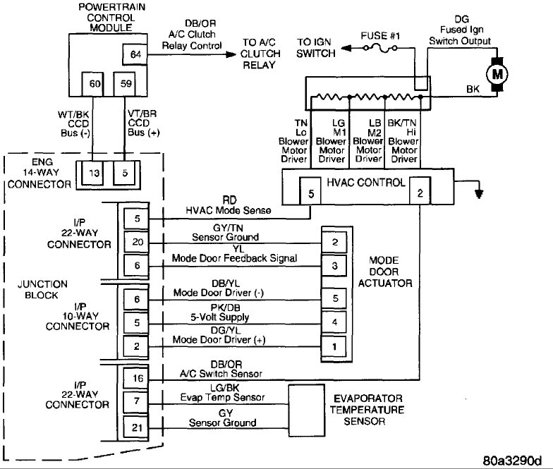
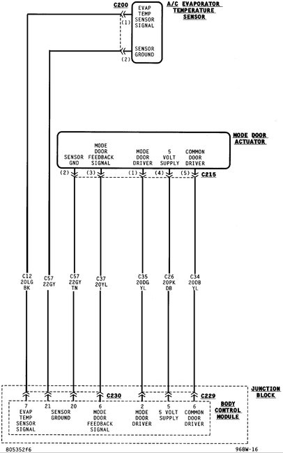
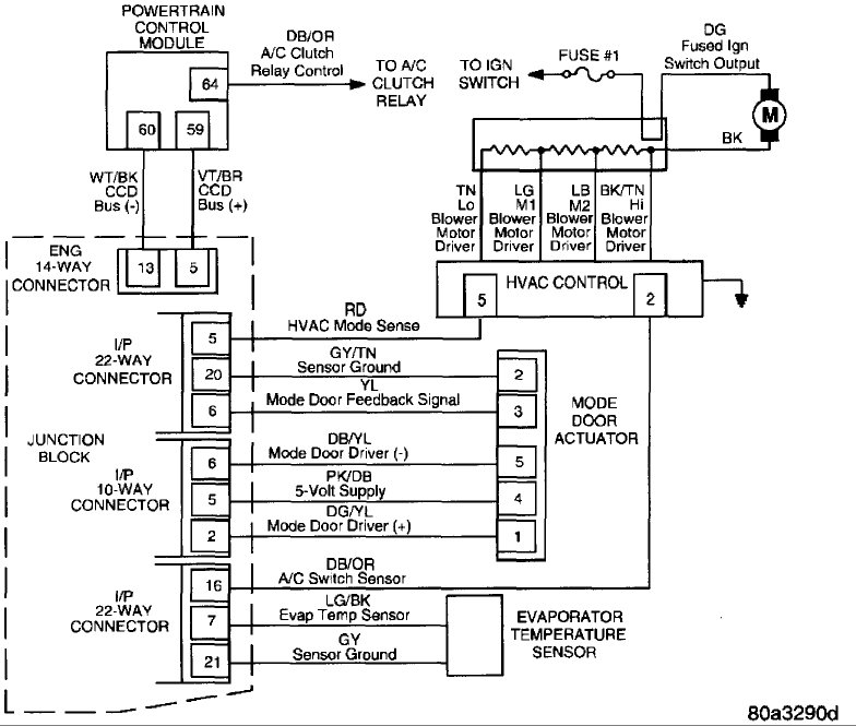
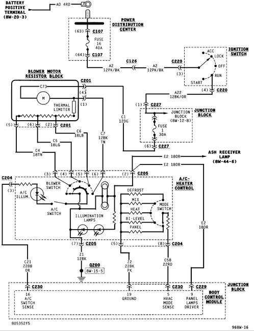
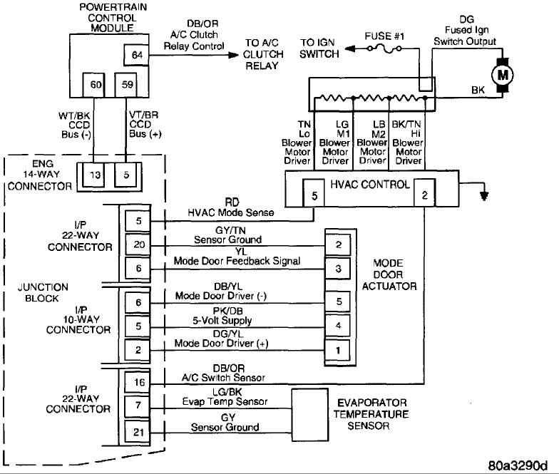
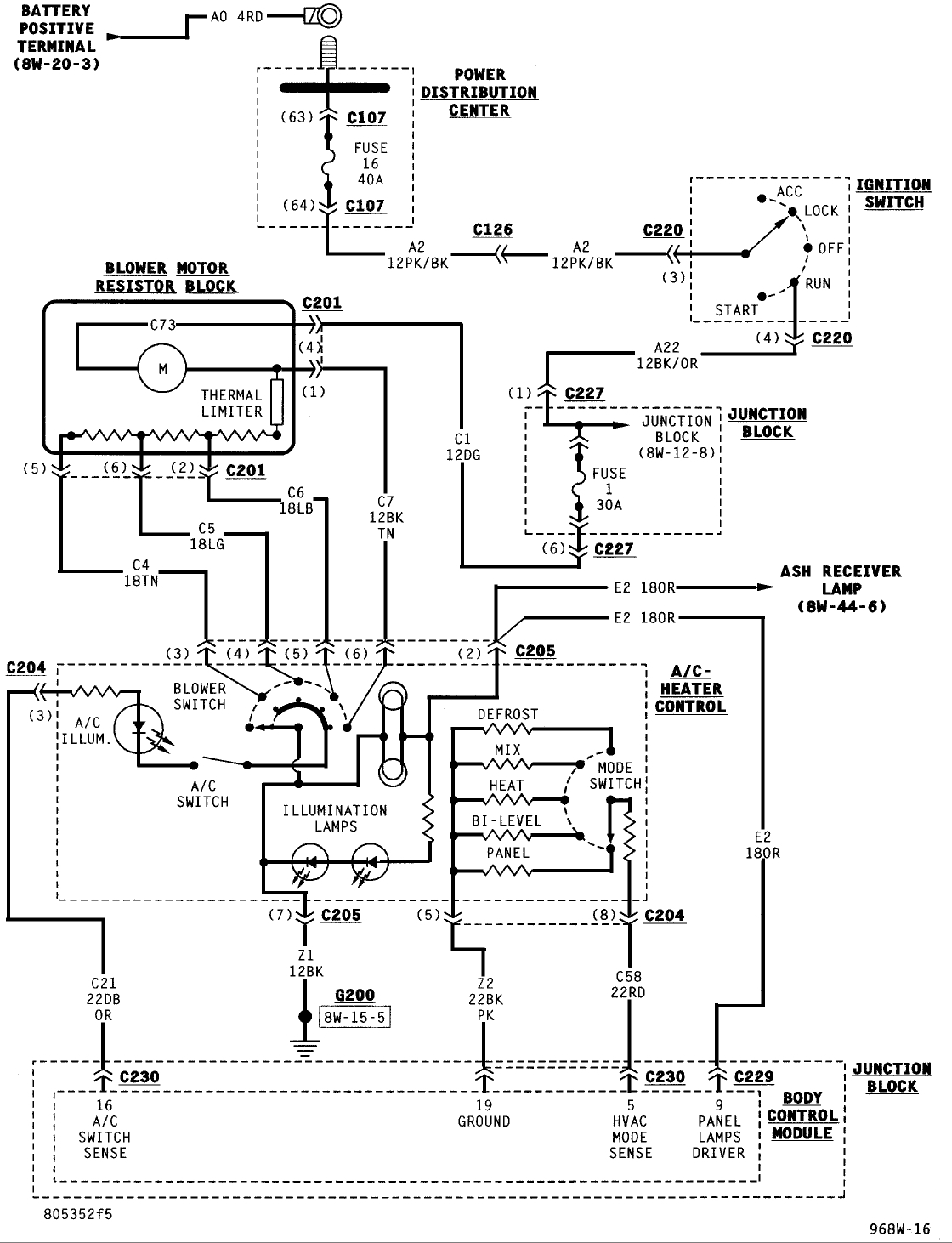
Maybe these schematics of the system will help.
Was this
answer
helpful?
Yes
No
+1
Saturday, October 31st, 2020 AT 11:07 AM (Merged)
Tiny
MEPHISTOPHELES
  • MEMBER
  • 10 POSTS
Thank you for the diagrams! I have measured the resistance on the pins on the HVAC control between the mode sense pin (red wire on 8-pin connector) and ground and got the following when switching the mode selector: 0.835K/1.3K/2.3K/5.3K/100K. Probed voltage on 8-pin connector (connector unplugged) and got approximately 2.5 volts. All lights, fan speed selector and window defog switch works. Checked ground connections on both the 8-pin connector (black with pink stripe) and the 6-pin connector (black wire) and it is okay.
Was this
answer
helpful?
Yes
No
Saturday, October 31st, 2020 AT 11:07 AM (Merged)
Tiny
MEPHISTOPHELES
  • MEMBER
  • 10 POSTS
Supplemental to above response: Also probed the voltage on the mode sense pin (red wire on 8-pin connector) with the plug inserted into the HVAC controller and got from 1.25 volts to approximately 2.3 volts when switching the mode knob.
Was this
answer
helpful?
Yes
No
Saturday, October 31st, 2020 AT 11:07 AM (Merged)
Tiny
STEVE W.
  • MECHANIC
  • 15,696 POSTS
Voltage sounds low, what do you get on the red mode sense wire with the controller unhooked? You should see 5 volts between it and a good ground.
Was this
answer
helpful?
Yes
No
Saturday, October 31st, 2020 AT 11:07 AM (Merged)
Tiny
MEPHISTOPHELES
  • MEMBER
  • 10 POSTS
Did some more measurements with the following results:
HVAC 8-pin connector, red wire to ground: 2.85 volts.
HVAC voltage drop across resistors (8-pin plug in): 1.46/1.76/2.11/2.45/2.82 volts.
HVAC 8-pin plug black/pink ground wire to ground chassis: 1.2 ohm.
HVAC 6-pin plug black ground wire to ground chassis: 1.1 ohm.
Servo actuator connector drive voltage: 10.9 volts.
Servo actuator connector sensor ground to chassis ground: 0.7 ohm.
Servo actuator connector +5 volts potmeter supply: 5.03 volts.

Regarding the low voltage: I found and read a diagnostic pdf on a dodge forum and it stated the HVAC head voltage (in this case 2.85 volts) to be between 2 and 3 volts and the actuator drive voltage (in this case 10.9 volts) to be above 8 volts. That makes alot of sense. I am a little confused now.
Looks like the BCM controller is not able to reset the actuator to its "default" position. Tried to drive the actuator with 5 volt input to the drive pins (rotate output shaft 90 or 180 degrees) and noticed that when I reconnected it into the car again it rotates 360 degrees and back 360 degrees no matter what position the output shaft had to begin with. Maybe that is a clue to what is wrong?
Was this
answer
helpful?
Yes
No
Saturday, October 31st, 2020 AT 11:07 AM (Merged)
Tiny
MEPHISTOPHELES
  • MEMBER
  • 10 POSTS
Checked all the five wires between the 5-pin servo actuator connector and the BCM (body control module) 22 and 10 way connector and it checked out fine, no open circuit. I see two possible solutions: bad servo actuator (despite measurements looks fine) or faulty BCM.
Was this
answer
helpful?
Yes
No
Saturday, October 31st, 2020 AT 11:07 AM (Merged)
Tiny
STEVE W.
  • MECHANIC
  • 15,696 POSTS
It would not be the first time a component tested "good" but actually did not work. You could go to a salvage yard and get a used actuator and try it. New they are $60.00+.
Was this
answer
helpful?
Yes
No
Saturday, October 31st, 2020 AT 11:07 AM (Merged)
Tiny
MEPHISTOPHELES
  • MEMBER
  • 10 POSTS
If the actuator is faulty it must be the potentiometer that sends erroneous feedback signal to the BCU. The dc motor is working 100%. I may replace the part later on, but for now I will reassemble everything and force the actuator (using 9 volt battery) into window/foot vent position and disconnect the plug. Thank you for your help and dedicating time to solve the problem.
Was this
answer
helpful?
Yes
No
Saturday, October 31st, 2020 AT 11:07 AM (Merged)
Tiny
STEVE W.
  • MECHANIC
  • 15,696 POSTS
I have done worse, I had one that the blend door actuator was expensive so I connected a manual cable to a simple lever and moved it that way.
Was this
answer
helpful?
Yes
No
Saturday, October 31st, 2020 AT 11:07 AM (Merged)
Tiny
MEPHISTOPHELES
  • MEMBER
  • 10 POSTS
Found a used actuator on the local junk yard (1999 model), and it behaves exactly like the old one. This most likely means that the BCM is the problem.
Was this
answer
helpful?
Yes
No
Saturday, October 31st, 2020 AT 11:07 AM (Merged)

Please login or register to post a reply.