Galant not charging

Tiny
FREDSDOG
  • MEMBER
  • MITSUBISHI
I have a1999 galant that is not charging. When the car is running after jumping when I check the voltage it steadily drops till the car stalls I assume that the charging system is not working what I need to know is the alternator the culprir or is there a external regulator and if there is how to tell which one. Thanks for ony help
Monday, August 13th, 2007 AT 4:45 AM

1 Reply

Tiny
KASEKENNY
  • MECHANIC
  • 18,907 POSTS
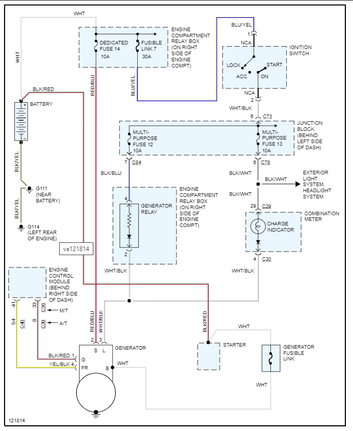
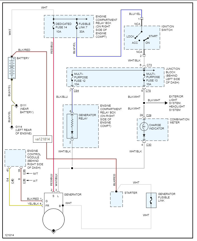
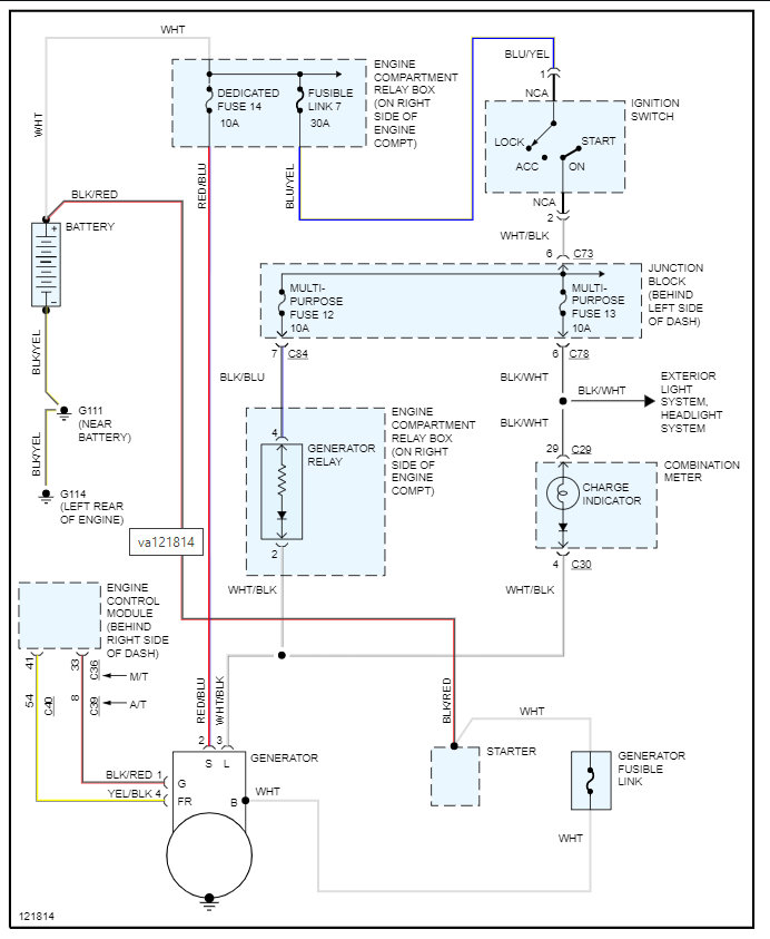
You do not have an external regulator on this alternator. This has a field control that is in the PCM that when the regulated voltage reaches a certain level then it shuts the field down and it no longer produces the voltage.

I am attaching the info below, but we need to test the alternator using this guide to find out if it is the issue.

https://www.2carpros.com/articles/how-to-check-a-car-alternator

The alternator may be fine, but it is the field control circuit from the PCM that has failed, and it just never turns the field control on.

Below you will find the wiring diagram as well.

If the alternator tests okay, then we need to check the signal from the PCM. If the PCM is not commanding the alternator on, then the PCM or wiring is the issue.

https://www.2carpros.com/articles/how-to-check-wiring

Please run through this info and let us know what you find. Thanks
Was this
answer
helpful?
Yes
No
Thursday, November 18th, 2021 AT 4:38 PM

Please login or register to post a reply.