Misfire and engine light is on

Tiny
TRUCKINSEIBERT
  • MEMBER
  • 1997 PONTIAC SUNFIRE
  • 2.2L
  • 4 CYL
  • 2WD
  • MANUAL
  • 315 MILES
New battery, ECM, plugs, wires, coils, fuel injectors.

all idiot lights on, no working tachometer, or temperature. Fuel gauge works and speedometer. And of course, check engine light is on.
Thursday, September 19th, 2019 AT 7:43 PM

4 Replies

Tiny
DANNY L
  • MECHANIC
  • 5,648 POSTS
Hello, I'm Danny.

Having the diagnostic light on means that there is a trouble code(s) stored in your cars computer. First thing that needs you need to do is have the code(s) retrieved.Most auto parts stores (AutoZone) can either loan you a code reader/scanner or will do it for you for free. Here is a tutorial showing you what is involved:

https://www.2carpros.com/articles/checking-a-service-engine-soon-or-check-engine-light-on-or-flashing

After you have this done please get back to us and we can properly diagnose the trouble/problem with your car.Hope this helps and thanks for using 2CarPros.

Danny-
Was this
answer
helpful?
Yes
No
Thursday, September 19th, 2019 AT 8:17 PM
Tiny
TRUCKINSEIBERT
  • MEMBER
  • 3 POSTS
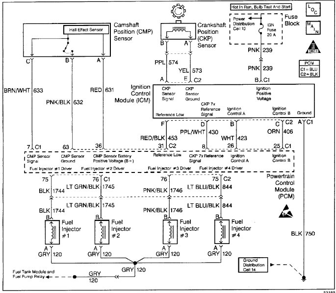
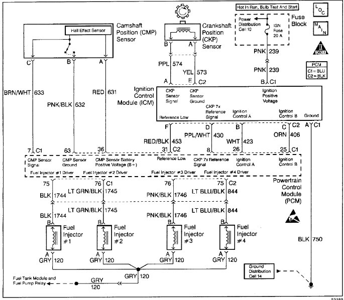
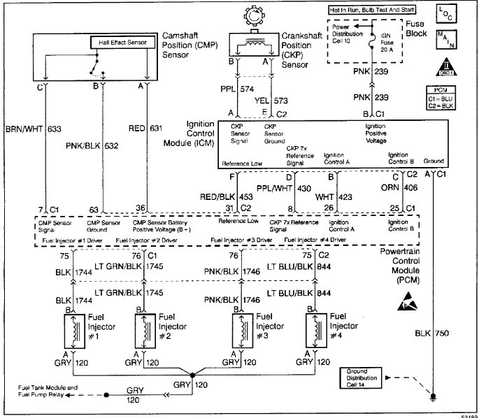
Thanks for such a quick response. P1380 and P0304 are the codes I am getting.
Was this
answer
helpful?
Yes
No
Saturday, September 21st, 2019 AT 8:57 AM
Tiny
TRUCKINSEIBERT
  • MEMBER
  • 3 POSTS
Need to add, my scan tool shows 4 faults, in this order, p1380, p0304, p1380, p0304.
Was this
answer
helpful?
Yes
No
Saturday, September 21st, 2019 AT 9:00 AM
Tiny
DANNY L
  • MECHANIC
  • 5,648 POSTS
Hello again.

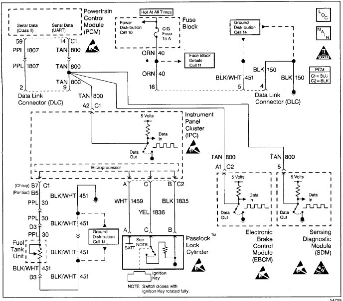
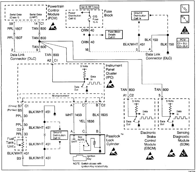
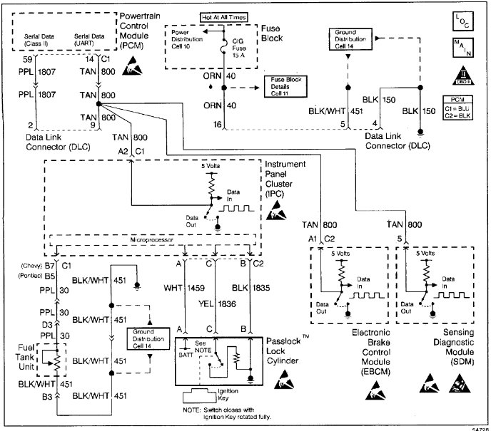
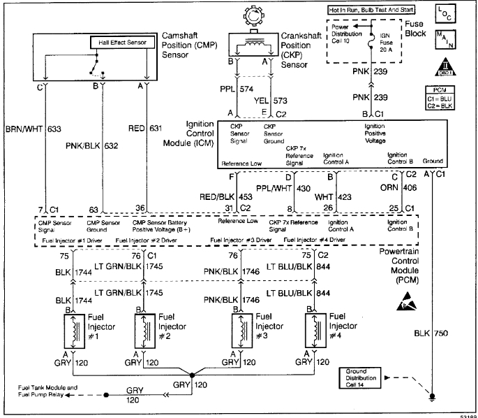
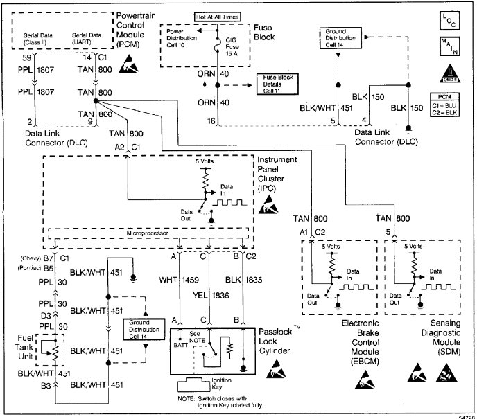
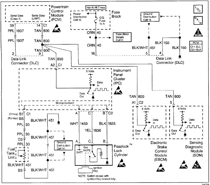
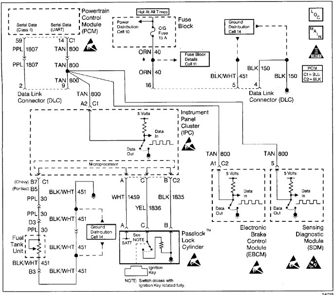
I've attached step-by-step diagnostic instructions below for both of your power-train codes. Hope this helps and thanks again for using 2CarPros.

Danny-
Was this
answer
helpful?
Yes
No
Saturday, September 21st, 2019 AT 6:58 PM

Please login or register to post a reply.