1987 Mercury Cougar exhaust control valve

Tiny
ROLOMIDI
  • MEMBER
  • 1987 MERCURY COUGAR
  • 6 CYL
  • 2WD
  • AUTOMATIC
  • 160,000 MILES
What is a exhaust control valve and how to hook it up what vaccum line?
Thursday, February 26th, 2009 AT 2:17 PM

3 Replies

Tiny
MERLIN2021
  • MECHANIC
  • 17,250 POSTS
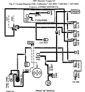
Are we talking about the EGR? Exhaust gas recirculator? The valve is on the top of the engine and the EGR position sensor is on top of the EGR. Here is a few diagrams for you!


https://www.2carpros.com/forum/automotive_pictures/62217_cou_1.jpg



https://www.2carpros.com/forum/automotive_pictures/62217_coua_1.jpg



https://www.2carpros.com/forum/automotive_pictures/62217_coub_1.jpg

Was this
answer
helpful?
Yes
No
Thursday, February 26th, 2009 AT 3:09 PM
Tiny
ROLOMIDI
  • MEMBER
  • 2 POSTS
Thanks for your help !
Was this
answer
helpful?
Yes
No
Thursday, February 26th, 2009 AT 9:29 PM
Tiny
MERLIN2021
  • MECHANIC
  • 17,250 POSTS
Sure.
Was this
answer
helpful?
Yes
No
Friday, February 27th, 2009 AT 2:09 AM

Please login or register to post a reply.