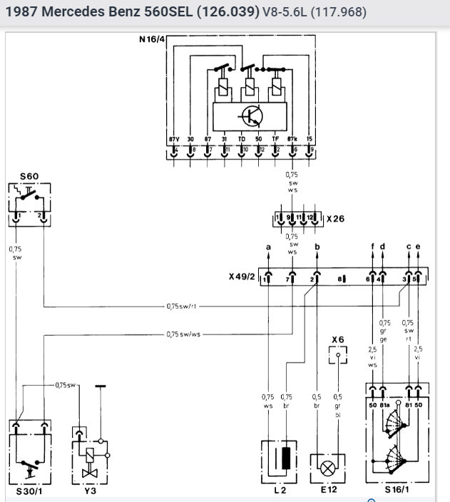
Fuel pump relay

Tiny
AMST1
  • MEMBER
  • 1987 MERCEDES BENZ 560SEL
  • V8
  • 2WD
  • AUTOMATIC
  • 18,000 MILES
Car would not start but it would start when I jiggled the relay while someone started the car. I bought a new one the car still did not start. Any suggestions 'would be appreciated Thank you.
Monday, July 13th, 2009 AT 6:19 AM

1 Reply

Tiny
SQM
  • MECHANIC
  • 6,383 POSTS
Hello,

It sounds like the issue might be the relay connector. If the connector where the relay plugs in has loose wire or have corrosion build up it can have intermittent connection or weak connection.
Since you are able to move the relay and start it, that is likely the issue.

https://www.2carpros.com/articles/how-to-check-an-electrical-relay-and-wiring-control-circuit

Check for any corrosion or burn connector. Sometimes part of the connector can be burnt and crease this type of issues.

I have attached the testing procedure for the relay below.

Please let me know of any questions.
Thank you.
Was this
answer
helpful?
Yes
No
Thursday, November 18th, 2021 AT 12:13 PM

Please login or register to post a reply.

Related Fuel System Fuel Pump Relay Content

Replace Your Fuel Pump Relay - Easy Steps
VIDEO