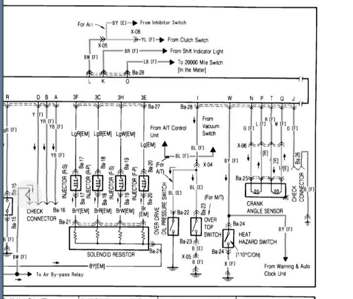
We have traced the problem to the crank angle sensor not getting power. It will crank but not turn over. What could be the possible problem? We have tested the fuses, the coils and many other things they all seem to be getting power but the crank sensor.

Thursday, July 16th, 2009 AT 1:56 PM