Thursday, March 5th, 2009 AT 3:17 PM
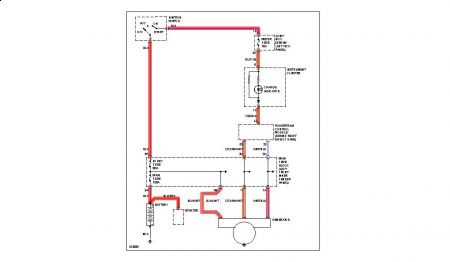
My step daughter was coming home from work the other night when her electrial system started going dead. First the radio stopped working then the lights went dead then she lost power. We managed to get it home and removed the alternator and had it checked three times and it said it was good. We checked the battery and replaced it. After putting the alternator back on the car ran fine but occassionaly the batter light would come on. Last night the car died again. We took it to Autozone and they said we had a bad alternator wire. If I run a new wire from the alternator directly to the battery will this solve the problem or does that wire also go to the starter? I checked with the parts stores and wrecking yards and no one seems to have this part.



