There's no easiest way but the right way-see below:
Service and Repair
GENERATOR REMOVAL/INSTALLATION
WARNING: When the battery cables are connected, touching the vehicle body with generator terminal B will generate sparks. This can cause personal Injury, fire, and damage to the electrical components. Always disconnect the battery before performing the following operation.
1.Disconnect the negative battery cable.

2.Remove in the order indicated in the table.
3.Install in the reverse order of removal.
Drive Belt Installation Note
*Install the drive belt and adjust the drive belt deflection or tension.
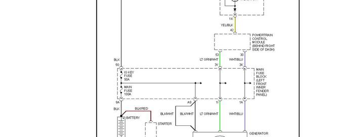
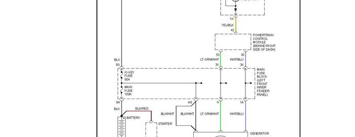
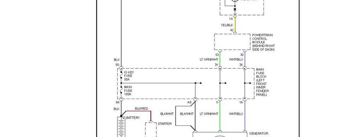
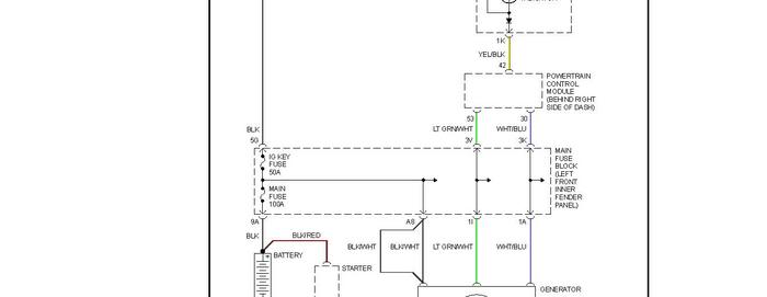
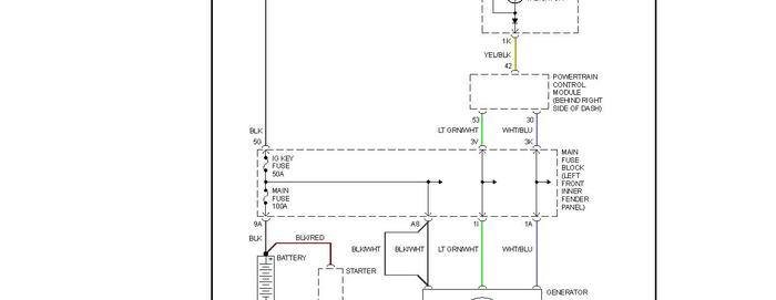
Check out the diagrams (Below). Please let us know if you need anything else to get the problem fixed.
Image (Click to make bigger)
Friday, July 30th, 2010 AT 9:34 PM