Fuel control relay location

Tiny
NICKEL
  • MEMBER
  • 1992 MAZDA B2200
Where under the dash is the fuel pump control relay located?
Thursday, May 29th, 2008 AT 8:54 PM

3 Replies

Tiny
MHPAUTOS
  • MECHANIC
  • 31,937 POSTS
Hi there,

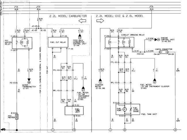
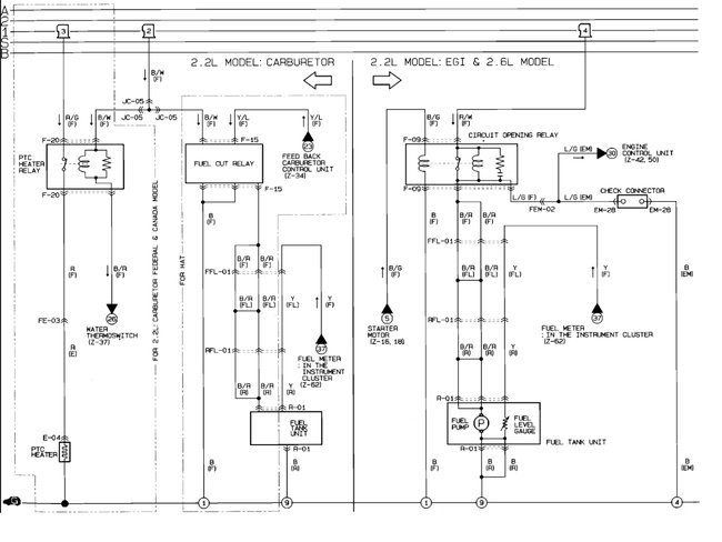
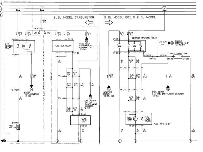
The fuel pump relay is called a circuit open relay.

Circuit Opening Relay (PFI) Behind left kick panel.

Here is a guide to help test it:

https://www.2carpros.com/articles/how-to-check-an-electrical-relay-and-wiring-control-circuit

Check out the diagrams (below). Please let us know if you need anything else to get the problem fixed.

Cheers
Was this
answer
helpful?
Yes
No
+3
Friday, May 30th, 2008 AT 5:00 AM
Tiny
RANDYTELSTAR
  • MEMBER
  • 1 POST
  • 1990 MAZDA B2200
  • 4 CYL
  • 2WD
  • AUTOMATIC
  • 75,000 MILES
I have a fuel pump in the tank but it is only getting 3.5 volts. We looked behind driver kick panel for a relay however we cannot locate it. Is there another place for an electrical problem? The fuel pump is new. If we hook it directly to the battery it works fine, but not with the existing wiring. Help
Was this
answer
helpful?
Yes
No
+5
Thursday, September 20th, 2018 AT 5:37 PM (Merged)
Tiny
RASMATAZ
  • MECHANIC
  • 75,992 POSTS
Inspect and test the circuit opening relay it powers the fuel pump thru the black and red wire. Here is the location of the relay and the fuel pump wiring diagrams with a guide on how to check the relay:

https://www.2carpros.com/articles/how-to-check-an-electrical-relay-and-wiring-control-circuit

Check out the diagrams (below). Please let us know what happens.

Cheers
Was this
answer
helpful?
Yes
No
+7
Thursday, September 20th, 2018 AT 5:37 PM (Merged)

Please login or register to post a reply.