Monday, November 4th, 2019 AT 9:56 AM
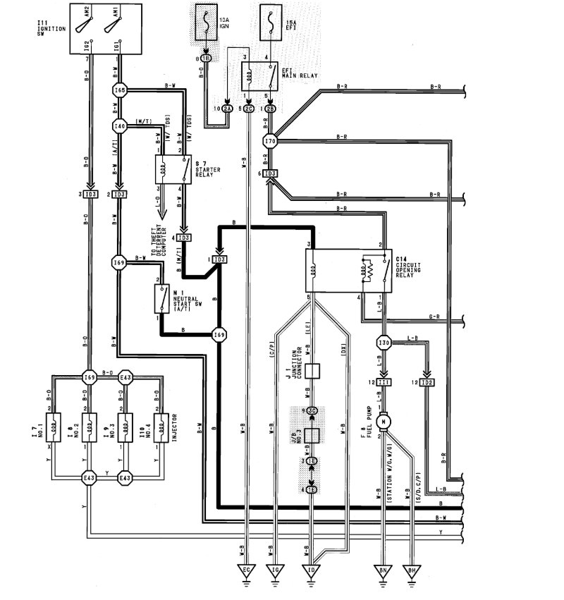
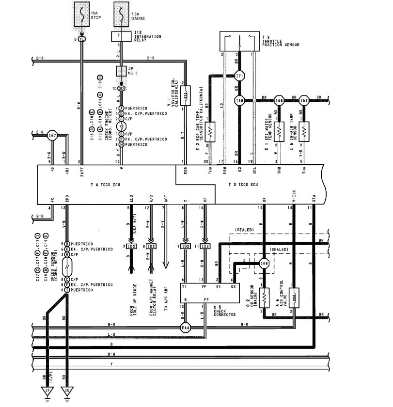
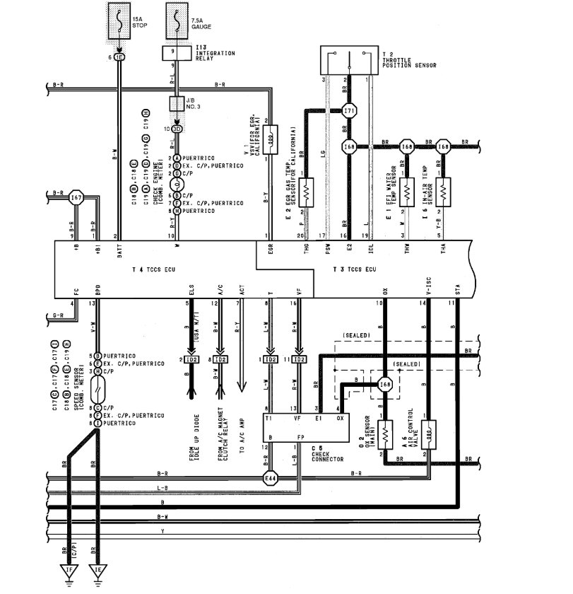
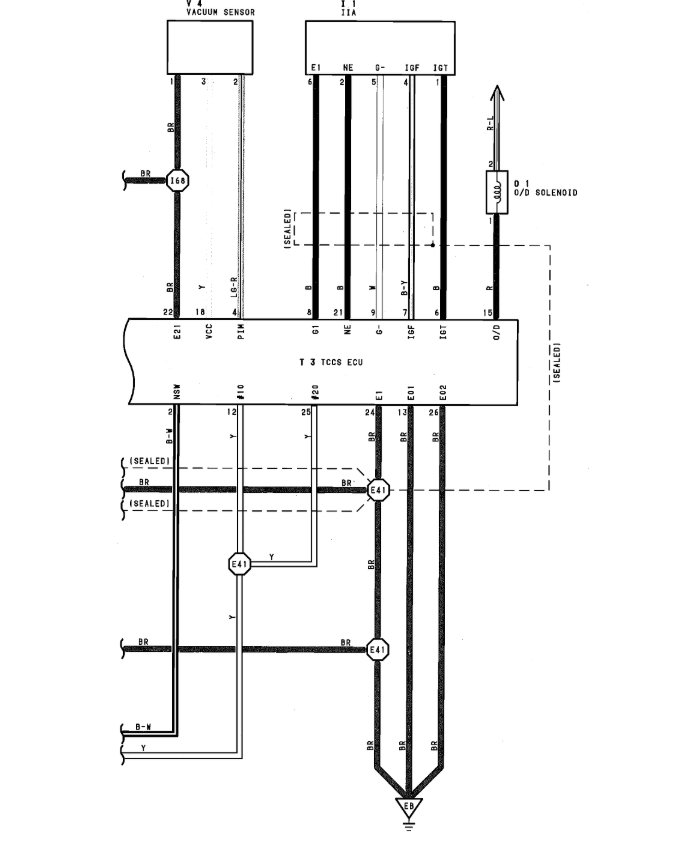
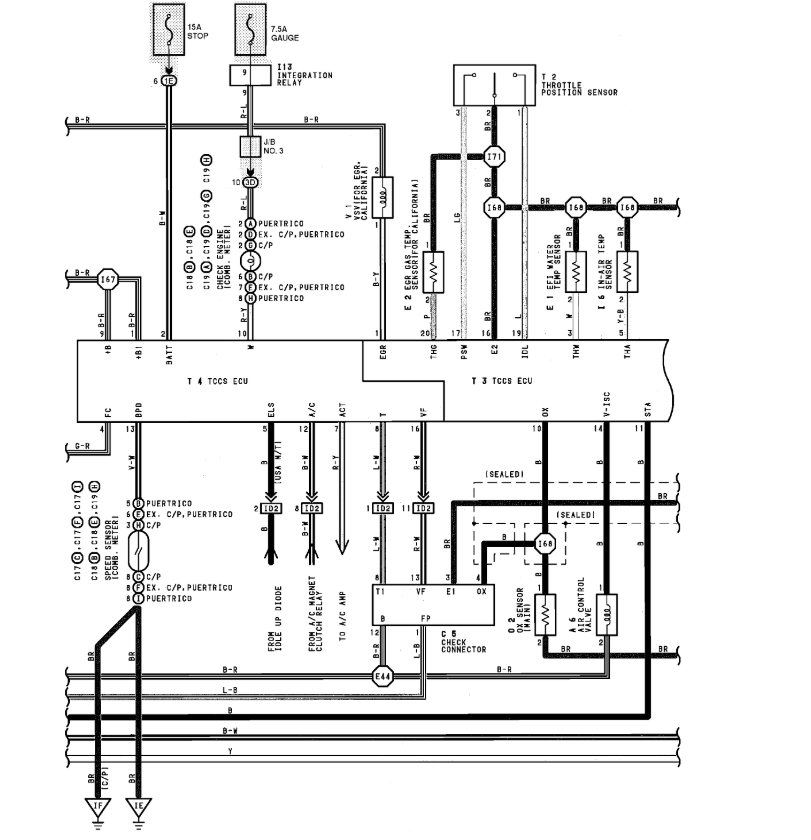
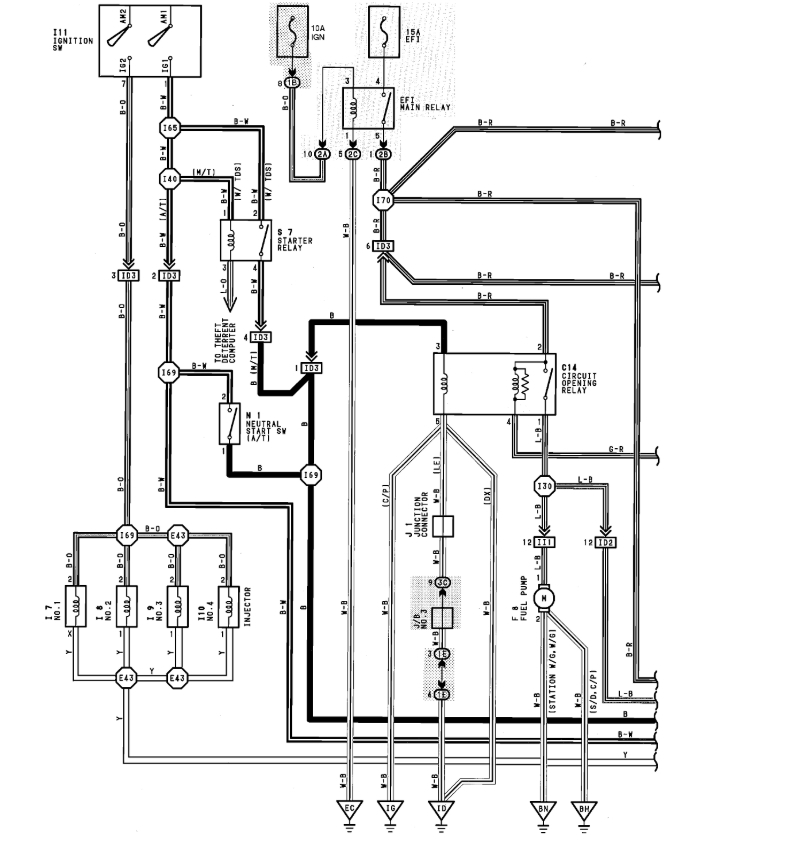
I buy my second hand TOYOTA COROLLA AEMNS-90 16VALVE 5A-FE, arround 3 years, I found many faulty while I driving directions with got many problems, but I lucky coz I'm also mechanic, I found my cable harness many spoils with many shorts circuit system.I want do repairing by my own making new wiring all cables harness. Can u help me code colour wiring name, connector point, pin code for ECU diagram with all fuse box junction with relay location images.I need help. Thanks for any Ur help. Robertboyaneleonardlayan1979@gmail. Com




