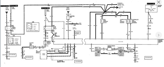
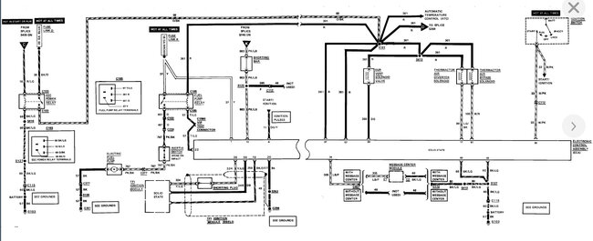
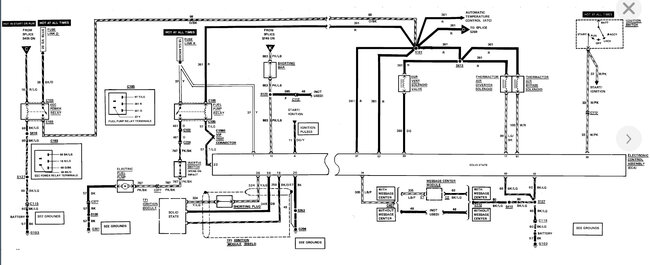
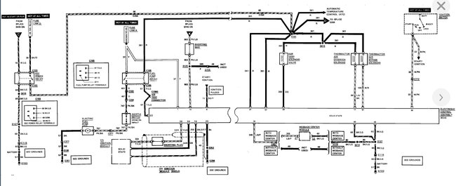
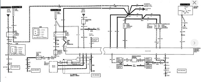
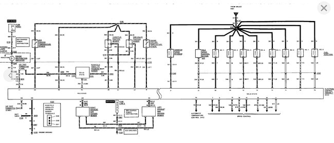
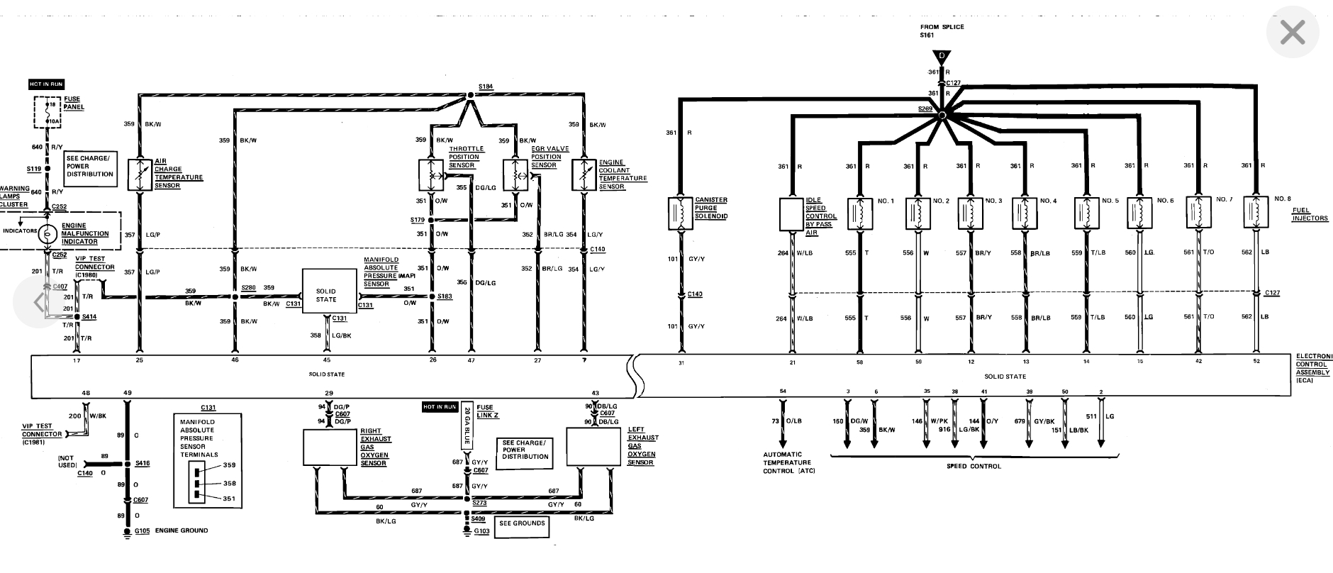
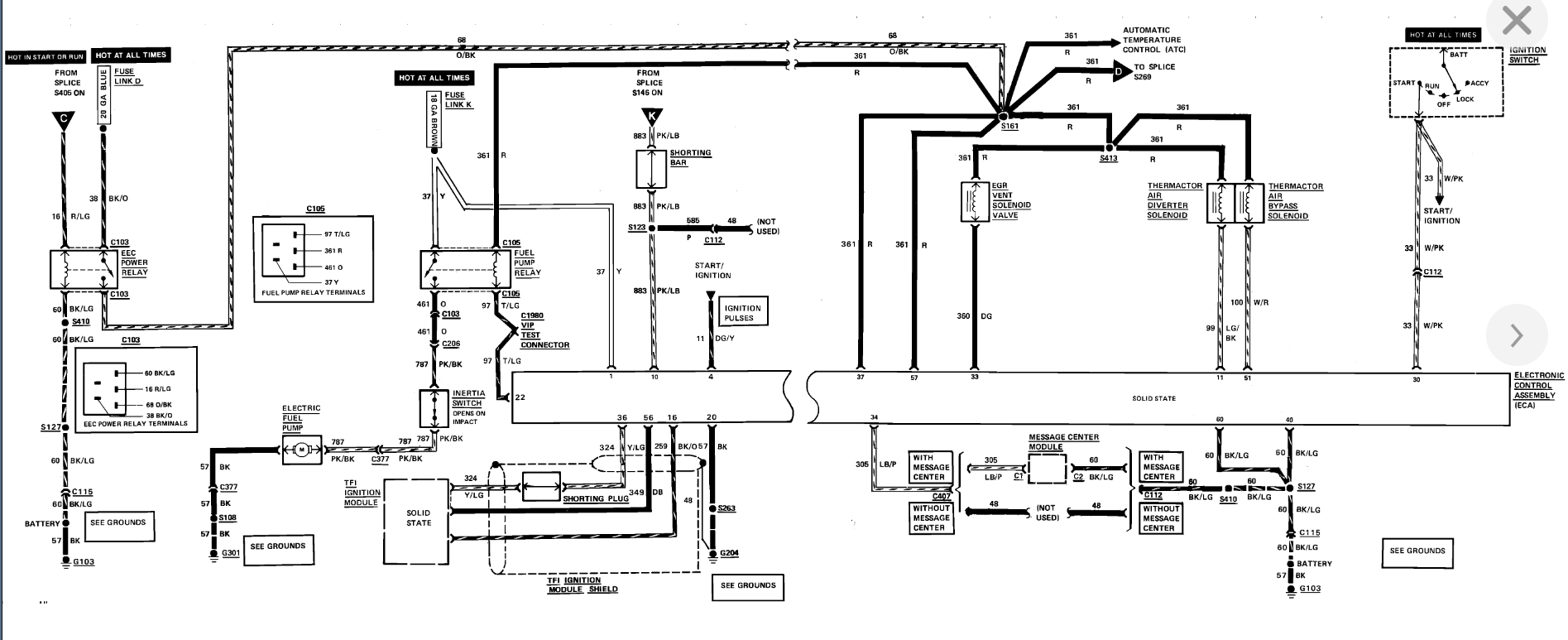
I replaced the fuel pump in my 89 towncar, car started fine and drove around back to my shop with no issues. Shut the car down in the shop and it would not restart. I have no power to the fuel pump and no power to the inertia switch. I replaced the relay with one from autozone first and then one from napa in the place the wiring diagrams showed the relay was located at but still nothing. Here is the thing, none of the wiring coming out of any of these relays is pink and black like it shows going back to the inertia switch. Replacing the relay has made no difference. I am not so sure I am working in the right area and as far as I can tell the fuse is good. I need the exact location of the pump relay and the color wires that should be coming in and out of it and what I should check next. Is there a diagram that shows where the wires go in a cutout view of the car? Can you send me a diagram of the fuel system?
Wednesday, June 16th, 2010 AT 9:38 PM




