Lights not working

Tiny
DUSTINCOUCH
  • MEMBER
  • 1990 CHEVROLET CHEYENNE
  • V6
  • 4WD
  • MANUAL
  • 218,000 MILES
The tail lights, the lights on my dash quit working all the fuses are good. I cannot find any broken wires.
Saturday, September 29th, 2018 AT 5:30 PM

6 Replies

Tiny
CARADIODOC
  • MECHANIC
  • 34,490 POSTS
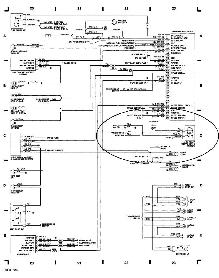
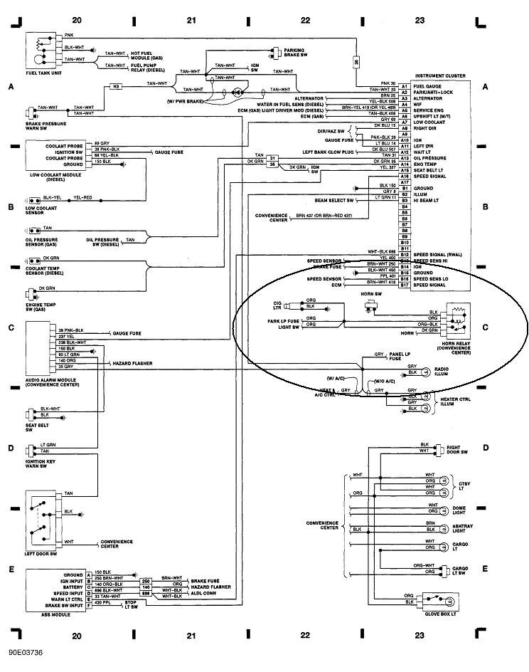
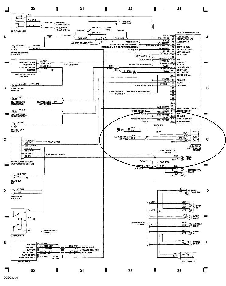
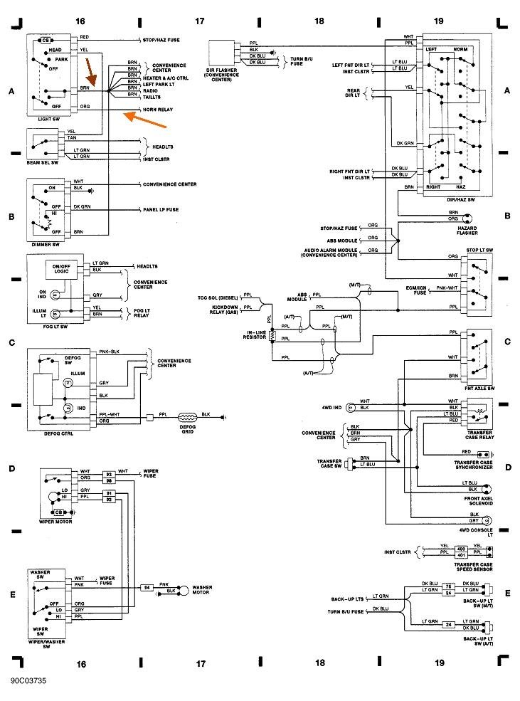
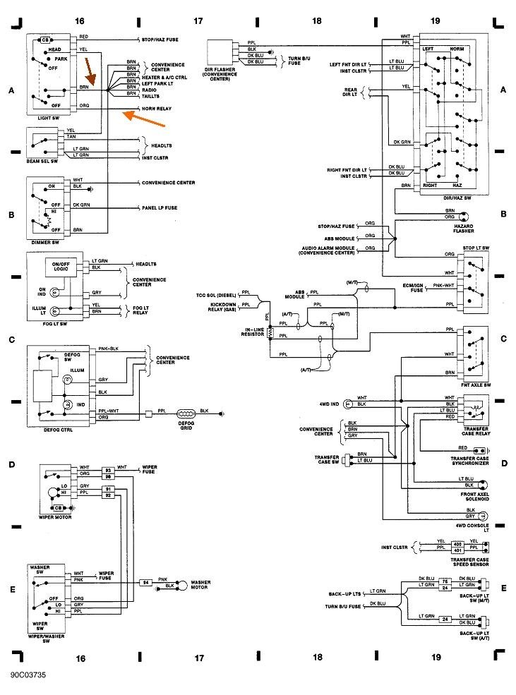
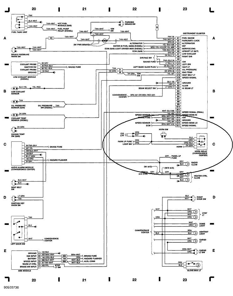
First check if the horn works. If it does not, recheck the "Parking Lamp" fuse, and check for 12 volts on both sides of it. There are two small test points on top of each fuse. If the 12 volts is missing on both sides, we will need to work backward in the circuit.

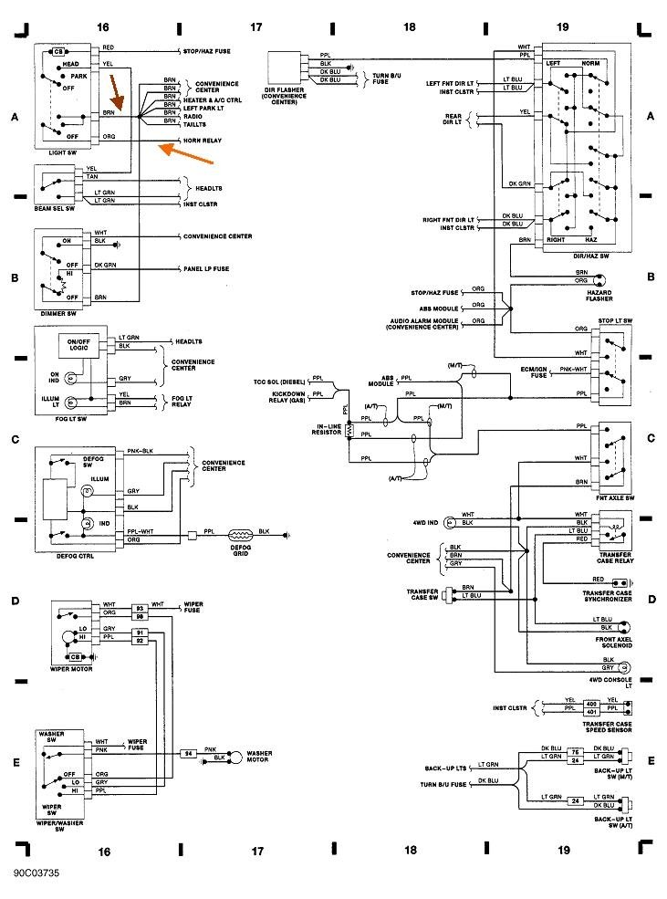
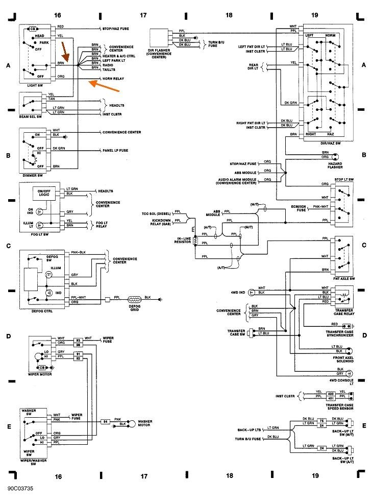
If the horn does work, the best suspect is the head light switch. That is in the top left part of the first diagram. I blew it up in the second diagram. Pull that switch out, then check for that 12 volts on the orange wire in the connector. If it is there, put the switch in the "tail lamp" position, then check for 12 volts on the brown wire. If you find it there but the lights still are not working, we will need to go further and find that splice in the circuit. The cause of the problem is not likely to be beyond that point as you would have to have a half dozen different problems at the same time.

If the 12 volts is missing on just the brown wire, use a stretched-out paper clip to jump the brown and orange wires together. The lights should turn on. If they do, the switch is defective and must be replaced. Also inspect the terminals on the switch and in the connector body. If you find any are blackened or charred, or the connector body is melted, those terminals will also need to be replaced to prevent a repeat problem. I will describe how to do that if that is what you find.
Was this
answer
helpful?
Yes
No
Saturday, September 29th, 2018 AT 6:44 PM
Tiny
DUSTINCOUCH
  • MEMBER
  • 3 POSTS
Thank you.
I forgot if the cigarette lighter does not work does this change any thing on your advice?
Was this
answer
helpful?
Yes
No
Saturday, September 29th, 2018 AT 7:54 PM
Tiny
CARADIODOC
  • MECHANIC
  • 34,490 POSTS
I am trying to find the lighter outlet on the diagram. There appears to be no dedicated fuse listed for it.
Was this
answer
helpful?
Yes
No
Saturday, September 29th, 2018 AT 9:27 PM
Tiny
DUSTINCOUCH
  • MEMBER
  • 3 POSTS
Okay, because it all quit working at the same time.
Was this
answer
helpful?
Yes
No
Saturday, September 29th, 2018 AT 9:49 PM
Tiny
CARADIODOC
  • MECHANIC
  • 34,490 POSTS
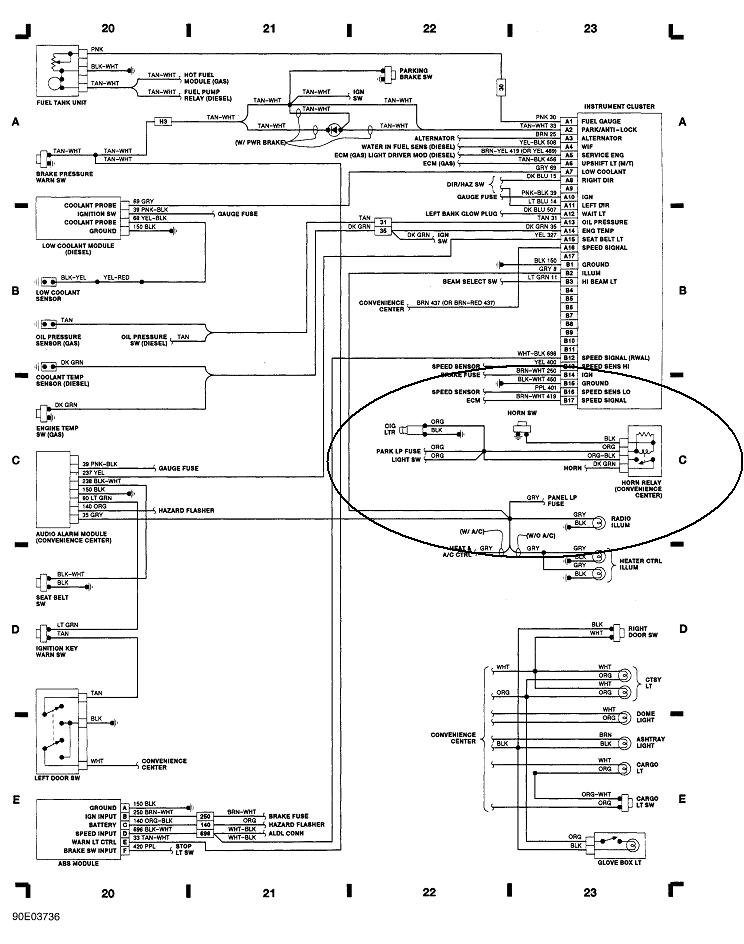
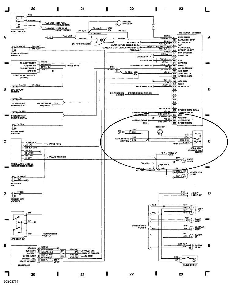
Dandy clue. I found the lighter socket in this diagram, and in fact, it does feed from the same fuse as the horn relay. Quite the coincidence. Chrysler puts their horn and lighter circuits on the same diagram too. Items like these are often tied together because if the fuse blows for the horn, you would never know it until you really needed it, then it would not work. The hope is you will notice the lighter not working or tail lights, and when those are repaired, the horn will work too.

Now there is a better chance the fuse really is blown or 12 volts is not getting to it. Do the checks on that fuse and let me know what you find. If it will help, here is an article about fuses:

https://www.2carpros.com/articles/how-a-car-fuse-works
Was this
answer
helpful?
Yes
No
Saturday, September 29th, 2018 AT 9:59 PM
Tiny
CARADIODOC
  • MECHANIC
  • 34,490 POSTS
The parking lamp fuse is fed from a fuse link wire under the hood. That has to be okay because it feeds multiple fuses and circuits. Among them, if that fuse link wire was burned open, your interior lights, starter system, brake lights, and wipers not working.

When you check for voltage on the parking light fuse, check on the interior lights fuse at the same time. It is right above the parking light fuse.

Around this time period, GM was experimenting with aluminum wires to save money. They were riveted to brass strips in the fuse box, with brass rivets. Two different metals in an acid is a battery and leads to corrosion. If you live in a state like I do where they throw a pound of salt on an ounce of snow, that salt can migrate from your feet to the carpet, then find its way to the rivets, and corrode the connections. If it comes to that, pulling the fuse box out to inspect the wiring might lead to a real lot of more problems from disturbing the other wires. Lets hope all you have is that parking lights fuse is blown.
Was this
answer
helpful?
Yes
No
Saturday, September 29th, 2018 AT 10:13 PM

Please login or register to post a reply.