Lights flash and horn blowes when I try to start

Tiny
ISLANDBOB4039
  • MEMBER
  • 1997 KIA SEPHIA
  • 68,000 MILES
It used to be when starting in cold weather, now it is happening most of the time. When I turn the key to start the headlights flash and the horn blows in short quick bursts. It usually stops right away, except in cold weather. Then I must play with the key, or remove it. Also I jumped started the car, and now I dont have a radio. Am fm only cheap stock radio The fuse is good. Both problems did not happen at the same time. Thank you for your help.

islandbob4039
Monday, August 5th, 2013 AT 9:39 AM

3 Replies

Tiny
KHLOW2008
  • MECHANIC
  • 41,814 POSTS
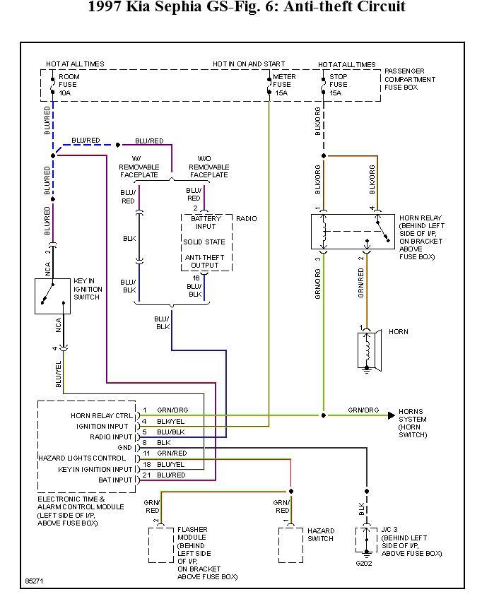
The security system is malfunctioning and you need to check for poor wiring connections which is being affected by the weather.
Was this
answer
helpful?
Yes
No
Monday, August 5th, 2013 AT 11:02 AM
Tiny
ISLANDBOB4039
  • MEMBER
  • 2 POSTS
I had the car since 1998 with 7000 miles I had no idea I have a security system. How can I get an owners manual, and will this info be in there? I have worked on this car many times over the years. (Changed rear brake drums wheel cylinders, front calipers, rotors, and the slave cylinder for the clutch.) I have no idea even where to look for this system.

Thank you island bob 4039
Was this
answer
helpful?
Yes
No
Tuesday, August 6th, 2013 AT 4:11 AM
Tiny
KHLOW2008
  • MECHANIC
  • 41,814 POSTS
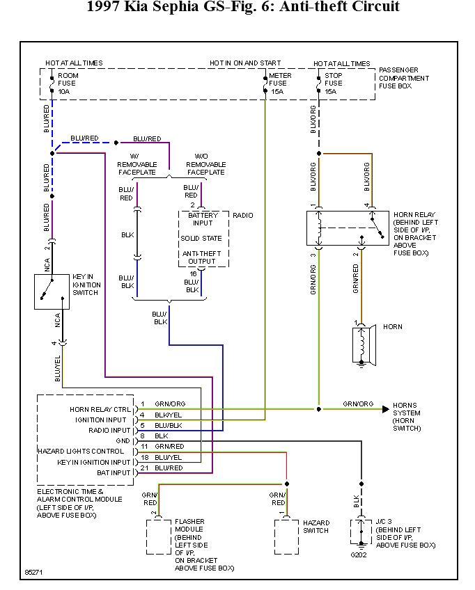
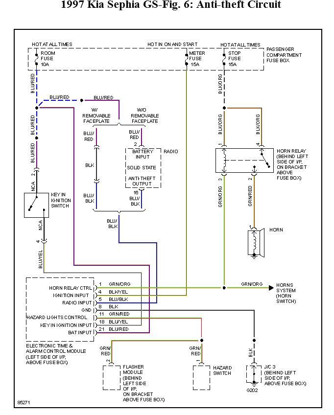
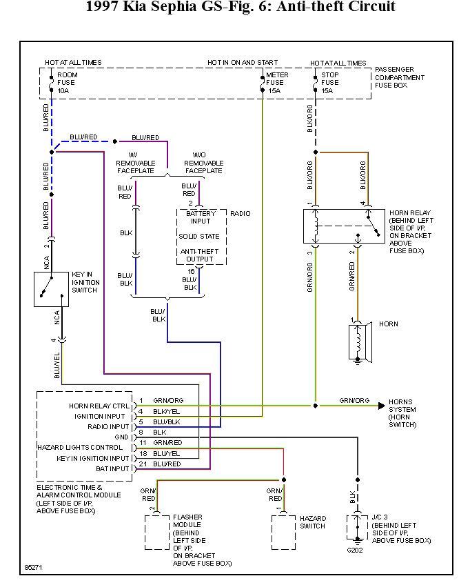
The schematic shows the location of the control and radio is within the circuit.
Was this
answer
helpful?
Yes
No
Tuesday, August 6th, 2013 AT 7:08 AM

Please login or register to post a reply.