HOME
ASK A QUESTION
REPAIR GUIDES
BECOME A MEMBER
LOG IN
Login with Facebook
OR
Remember me
NOT A MEMBER?
FORGOT PASSWORD?
CONTACT US
PRIVACY POLICY
TERMS AND CONDITIONS
☰
Home
Nissan
Other
Exterior Light
Reverse Light
Fuse
Backup lights keep blowing the fuse?
PHILIP CODREECO HARRIS
MEMBER
2008 NISSAN
1.6L
2WD
MANUAL
97,000 MILES
Backup lights keep blowing the fuse?
Sunday, February 12th, 2017 AT 7:05 AM
1 Reply
ASEMASTER6371
MECHANIC
52,796 POSTS
Good morning,
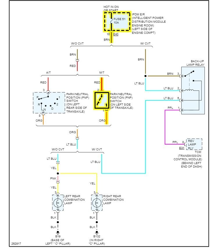
I attached a wiring diagram and the location of the switch.
https://www.2carpros.com/articles/how-to-check-wiring
The switch is the most common cause for this. Beyond that, it is a wiring issue somewhere.
Roy
Images (Click to make bigger)
Was this
answer
helpful?
Yes
No
Sunday, January 16th, 2022 AT 4:21 AM
Please
login
or
register
to post a reply.
Related Reverse Light Fuse Content
1994 Nissan Park Lights
Electrical Problem 1994 Other Nissan Models 4 Cyl Front Wheel Drive Automatic I Am Having Some Problems With The Park Lights For My...
Asked by
nolynx23
·
8 ANSWERS
2 IMAGES
1994
NISSAN OTHER
1995 Nissan Quest Xe Turning Signal
My Nissan Quest's Turning Signal Sometimes Stops Blinking Or Sometimes Blinks Two Or Three Times Then Stops Although The Turning Handle(...
Asked by
jzhsi
·
1 ANSWER
1995
NISSAN OTHER
Ask a Car Question. It's Free!
How to Use a Test Light
Have a Dim Headlight? - Try Replacing This!
Turn Signals Blink Fast