Thursday, August 4th, 2022 AT 9:39 AM
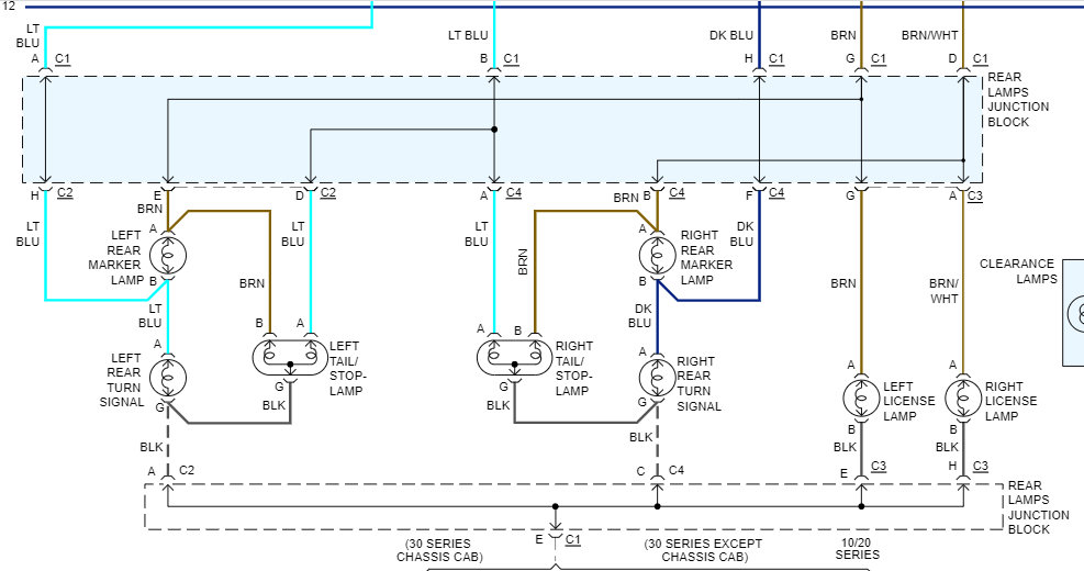
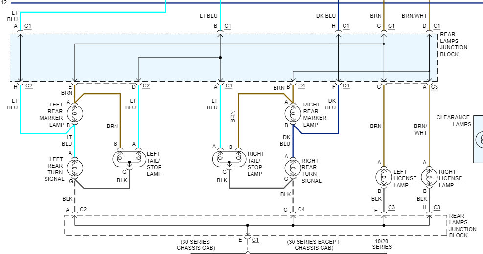
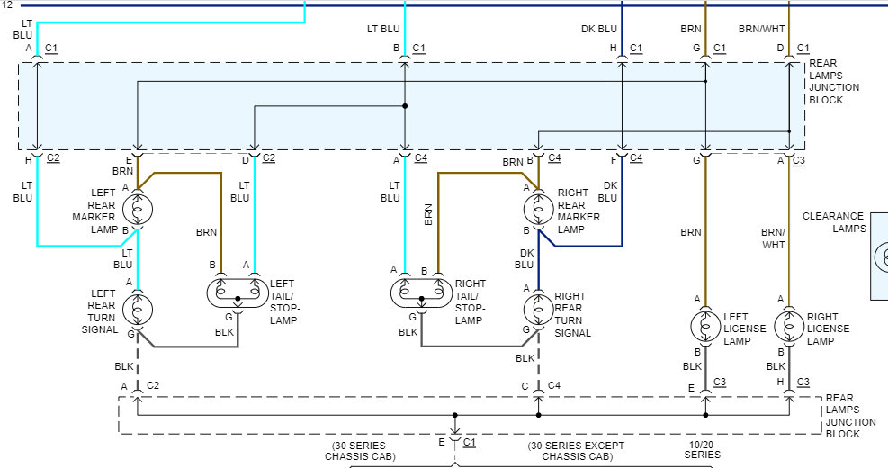
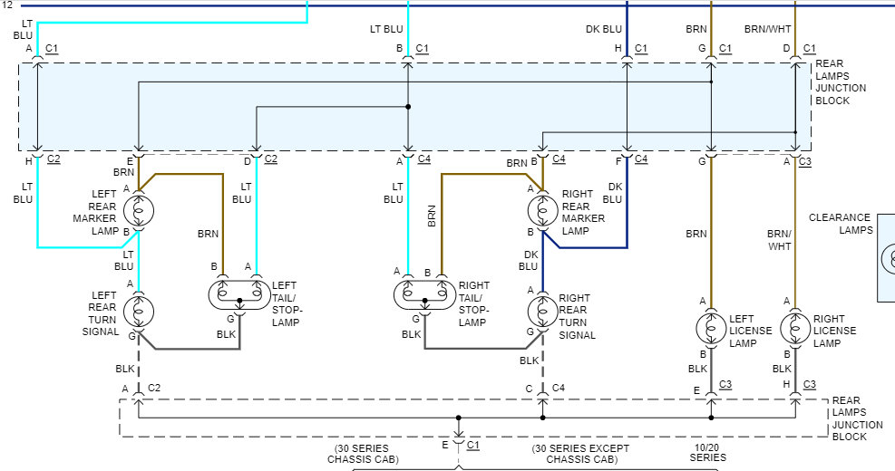
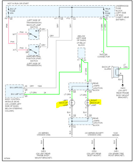
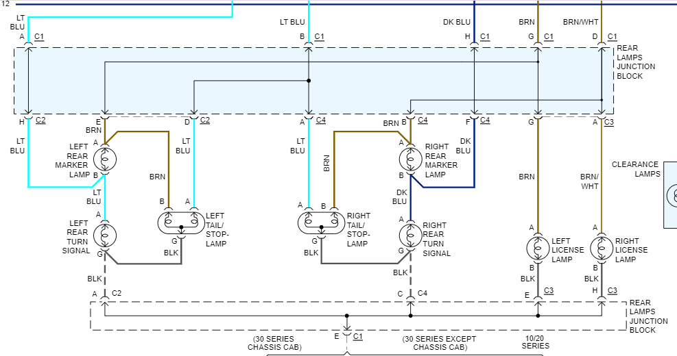
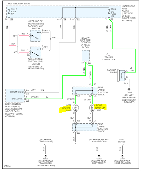
How do I connect them? On the new one red is brake light, white is reverse light, yellow is turn signal, grey is ground, and green is running light. On the original dark blue and black are reverse, brown, red, and light blue are running lights and brake lights, and green and yellow are turn signal. The first picture is the one on the driver side, the second picture is the one in the passenger side, and the third picture is the new one.





