Tuesday, May 2nd, 2023 AT 12:41 PM
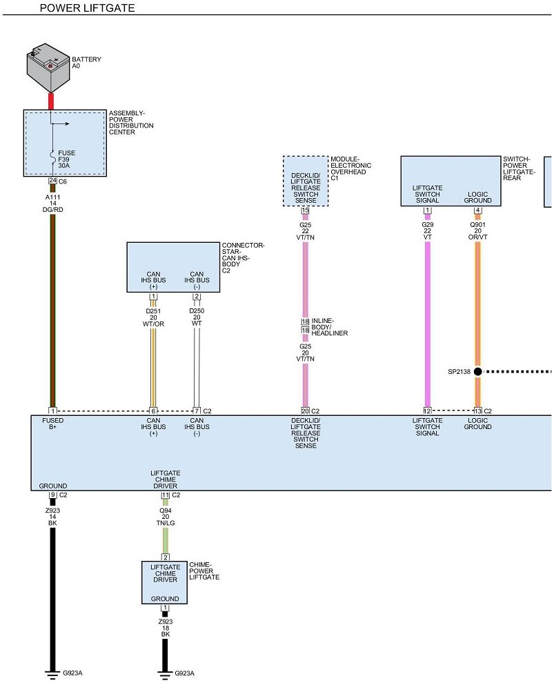
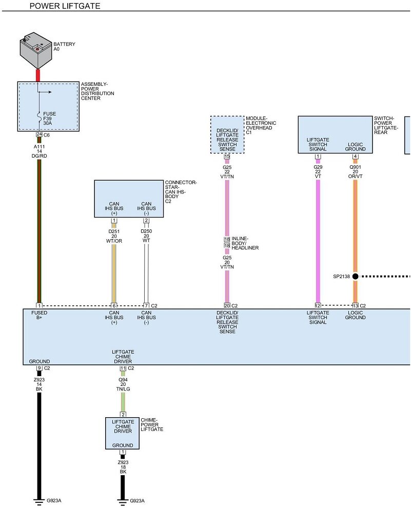
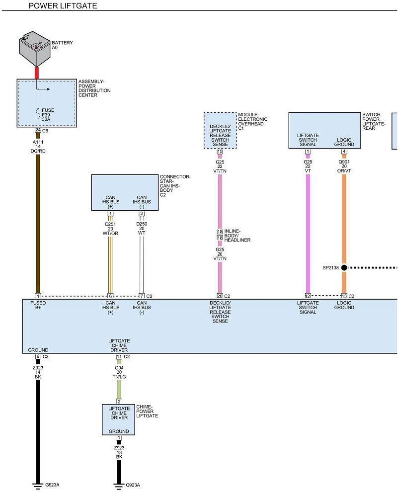
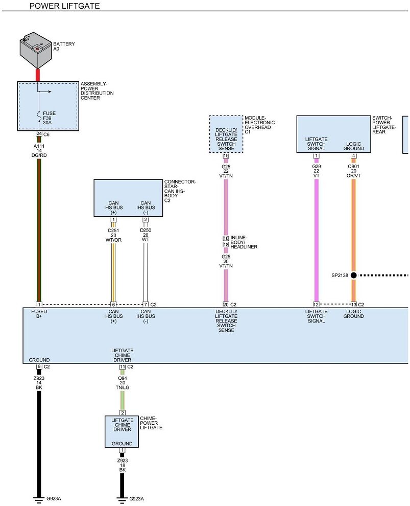
My rear liftgate was forced down and ever since when it opens it immediately closes unless I stop it. Then it will stay up and close normal when I press the button. I hooked up my launch scanner and see one side pitch sensor is 2.44 volts and the other is 4.77 volts. Also throwing a B195F-12 code. Any help would be great and how do I find out what the voltage should be on the sensors? I'm thinking the one with 2.44 is probably broken and needs to be replaced.










