Key fob buttons will not lock or unlock the doors

Tiny
AO_ANSIL
  • MEMBER
  • 2006 HONDA ACCORD
  • 2.0L
  • 4 CYL
  • 2WD
  • AUTOMATIC
  • 150,000 MILES
I have to stick it in and turn to do that. However it can start the car.
Sunday, November 1st, 2020 AT 3:04 AM

5 Replies

Tiny
STEVE W.
  • MECHANIC
  • 15,671 POSTS
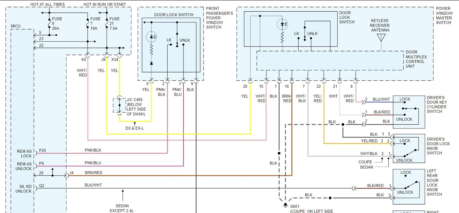
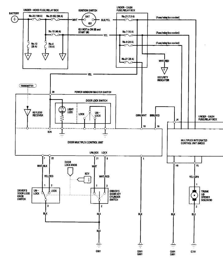
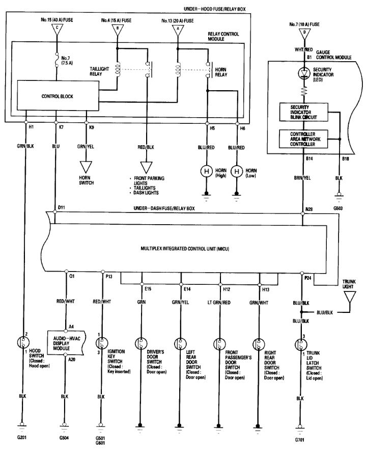
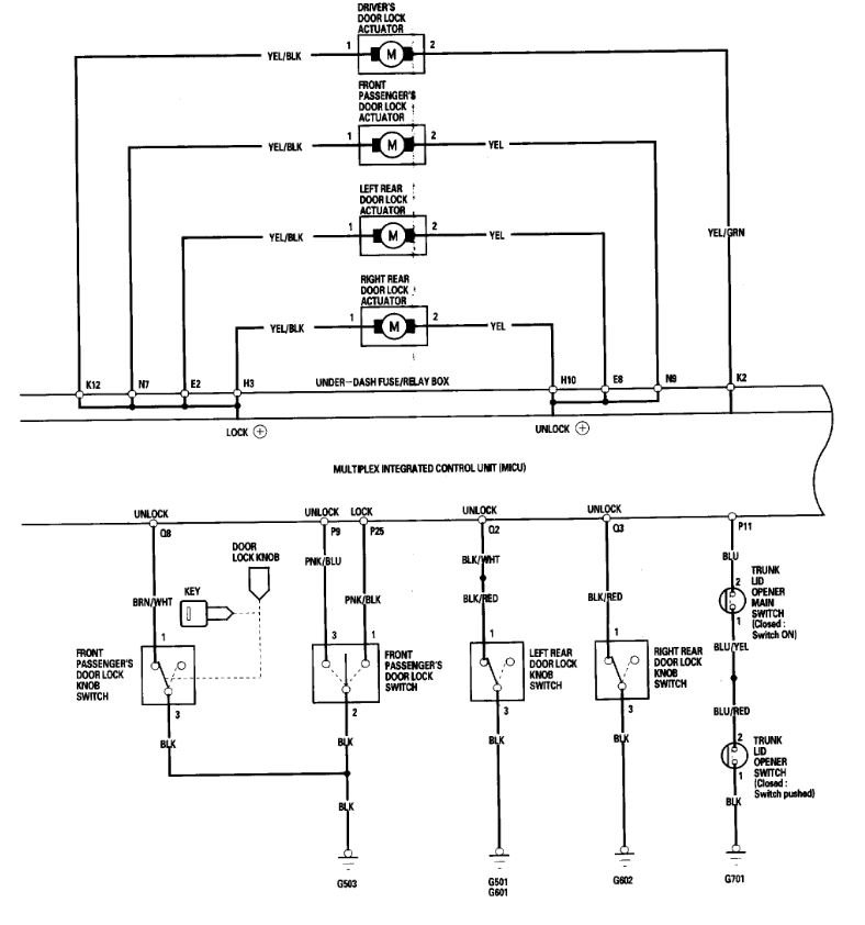
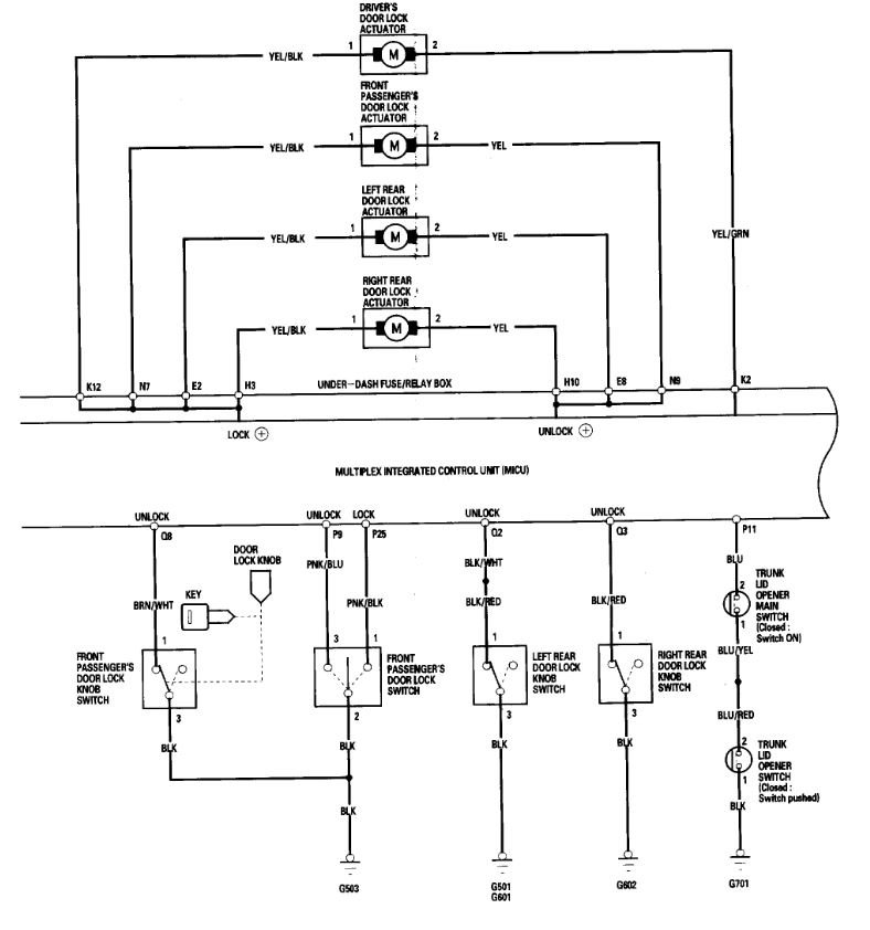
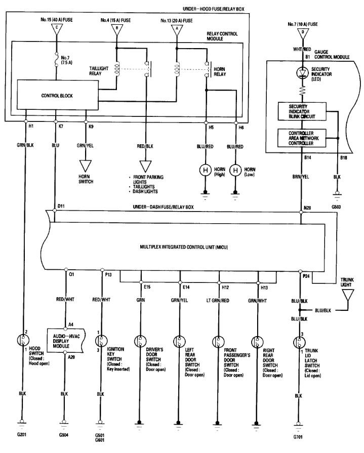
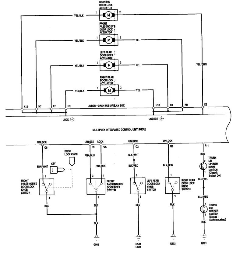
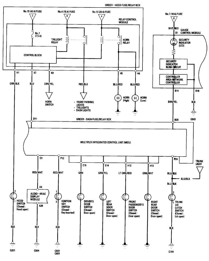
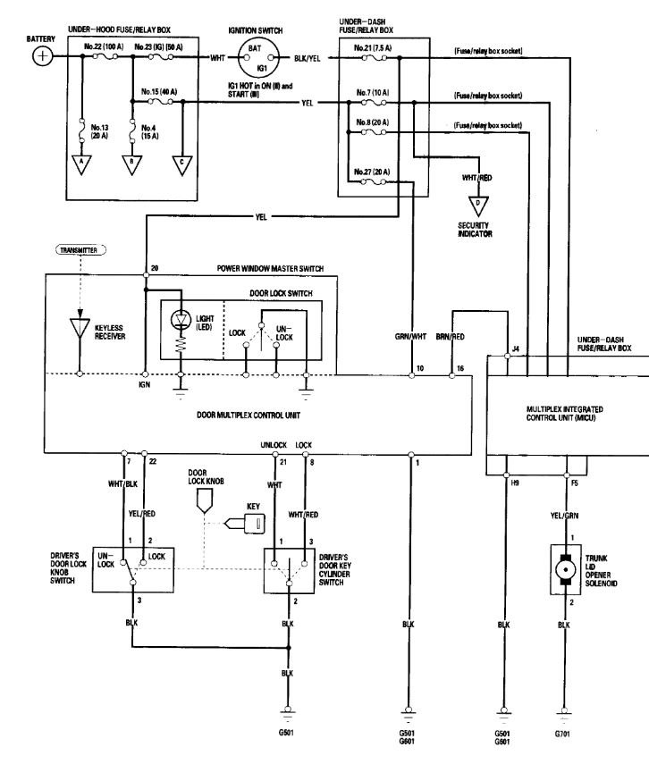
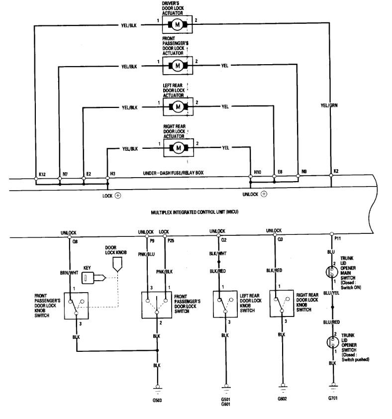
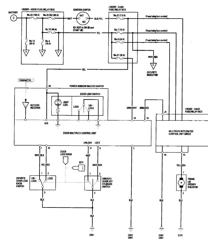
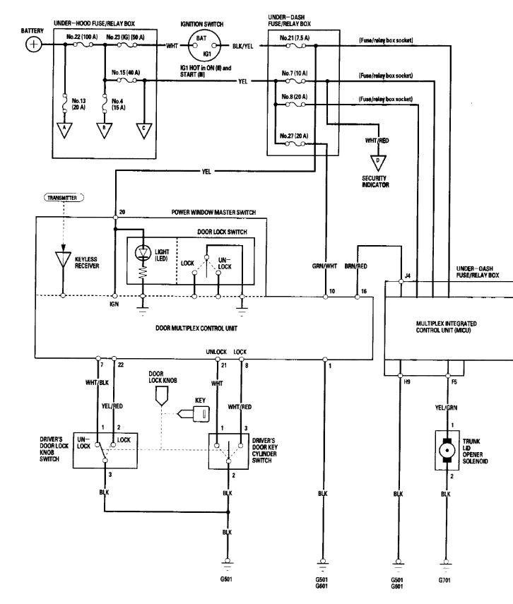
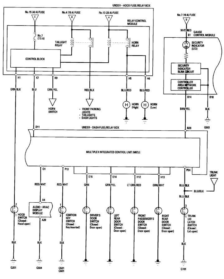
Do the door lock switches work inside the car? The system is split into two parts, the door locks use a different control module than the remote start so at least you know the problem isn't the remote fob itself. The first thing to look at would be the fuses that power the door multiplex module in the drivers door as it is the controller for the locks. Those are fuses number 7, 8 and 21. Next verify if you can lock and unlock all doors from each switch. If the switches all work but still no remote control the multiplex unit is likely the problem, it is part of the power window/lock switch in the drivers door. Testing beyond that point requires a dealer level scan tool to tell you what the module is receiving from the remote.
Was this
answer
helpful?
Yes
No
Sunday, November 1st, 2020 AT 8:14 AM
Tiny
AO_ANSIL
  • MEMBER
  • 3 POSTS
Okay. Well, the doors can lock independently as in from each switch and also can be locked and unlocked from the driver side switch. The buttons on the key fob don't work it can only start the car.
Was this
answer
helpful?
Yes
No
+1
Sunday, November 1st, 2020 AT 8:20 AM
Tiny
STEVE W.
  • MECHANIC
  • 15,671 POSTS
In that case the problem is likely in the module. However, I would still check the fuses, the wiring doesn't specify if the fuses power different parts of the module but I suspect they do. If you have more than one fob you may want to test it as well, just in case it is a button or circuit issue in the fob just to the lock/unlock switch. Not real likely but it's easier to test that than taking the door apart. Then you also need to program the system again once that is replaced which takes a dealer level scan tool.
Did this issue just pop up or has it been something that would work most times and once in a while not work? If it was a sudden thing I would possibly expect a fuse or broken wire, although it could still be a failed component in the module.
Was this
answer
helpful?
Yes
No
Sunday, November 1st, 2020 AT 8:57 AM
Tiny
AO_ANSIL
  • MEMBER
  • 3 POSTS
I bought it like this. But I will check the fuse.
Was this
answer
helpful?
Yes
No
Sunday, November 1st, 2020 AT 9:00 AM
Tiny
STEVE W.
  • MECHANIC
  • 15,671 POSTS
I would start there, then have the remote tested. Is it the factory system or one from the dealer? If it's aftermarket or dealer installed it may not be set up correctly. I have seen a number of them that get installed only as remote start and they use the OEM remote for the locks. Maybe take a picture of the remote and post it along with any information that is on it in terms of make or model.
Was this
answer
helpful?
Yes
No
Sunday, November 1st, 2020 AT 12:07 PM

Please login or register to post a reply.