Brake light fuse

Tiny
TECHBUTLER
  • MEMBER
  • 1991 FORD F-150
  • 4.9L
  • 6 CYL
  • 4WD
  • MANUAL
  • 125,000 MILES
Not immediately only after 3 to 5 minute drive. Has a new flasher, brake light switch and plug on brake switch. Pulled covering off all wires and nothing is bare. Shook all wires while running but sitting still and did not blow. There is no trailer wiring on truck. Why does truck keep blowing this fuse?
Sunday, August 4th, 2019 AT 4:24 PM

11 Replies

Tiny
SCGRANTURISMO
  • MECHANIC
  • 4,897 POSTS
Hello,

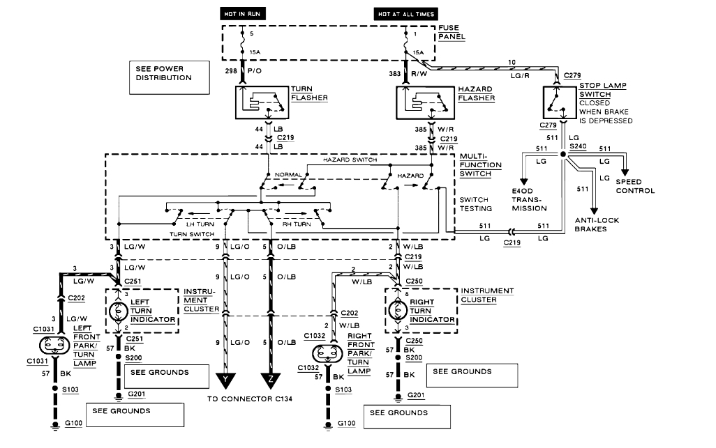
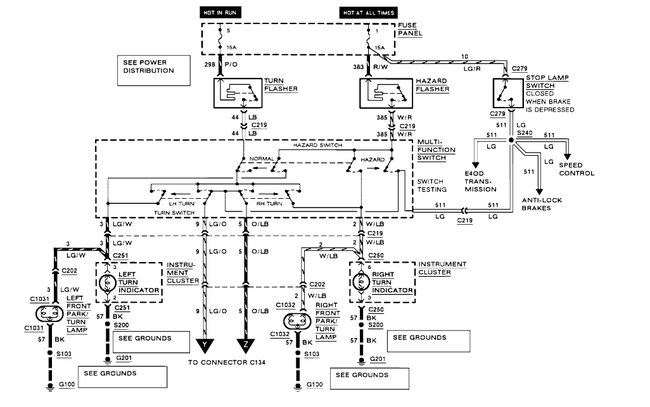
Fuses blow because there is a short to ground somewhere in the circuit that the fuse is protecting. In the diagrams down below I have a wiring diagram for your vehicle's exterior lighting circuits as well as directions on how to find a short to ground in an electrical circuit. You will need to use a multi-meter to do these tests, so here is a link below for you to go to if you are unfamiliar with how to use one:

https://www.2carpros.com/articles/how-to-use-a-voltmeter

Please go through these guides and get back to us with what you are able to find out.

Thanks,
Alex
2CarPros
Was this
answer
helpful?
Yes
No
Sunday, August 4th, 2019 AT 9:25 PM
Tiny
CARADIODOC
  • MECHANIC
  • 34,489 POSTS
A simple trick to finding a short is to replace the blown fuse with a pair of spade terminals, then use small jumper wires to connect them to a 12 volt light bulb. A brake light bulb works well. When the circuit is live and the short is present, the bulb will be full brightness and hot so be sure it's not laying on the carpet or against a plastic door panel. Now you can unplug electrical connectors and move things around to see what makes the short go away. When it does, the bulb will get dim or go out.

For intermittent problems like yours the bulb may be dim already. Watch what takes place when it gets bright. That's when the short is occurring. It could be due to the rocking of the engine when you shift between reverse and drive. It could be due to the body flexing when you drive over bumps in the road. The bulb limits current to a safe value when the short occurs, in this case about one amp. With only one amp of current split between all the brake light bulbs, when the short is not occurring, those brake lights won't be very bright. If you want to be safer when driving in traffic, use a head light bulb instead of a brake light bulb in place of the fuse. The low beam filament will limit current to five amps, and the high beam filament will allow about six amps to flow. The head light bulb won't be very bright when you press on the brake pedal, but the truck's brake lights will be nearly full brightness. When the short occurs, the head light bulb will become full brightness. The goal, if possible, is to keep that short occurring until you come to a stop and can get out and move things around to see what makes the short go away.

I made a test harness for this purpose out of a right rear tail light harness from a Viper. I could plug in one, two, or three bulbs with a total of five filaments, depending on the circuit I was working in. In one case in particular, I draped it over the rear-view mirror in a full-size van so I could see the bulbs from anywhere around the vehicle. It allowed just enough current to flow that I could barely see the brake lights glowing dimly, then, I found that when I pushed on the left rear lens just right, the dim brake lights would go out and the test bulbs got bright, indicating I was making the intermittent short occur. Turns out someone went in there to splice in a trailer harness, and they got the wire pinched under the lens and one of the screws had rubbed through the insulation. Quick fix that could have taken days to figure out.
Was this
answer
helpful?
Yes
No
Sunday, August 4th, 2019 AT 9:39 PM
Tiny
CARADIODOC
  • MECHANIC
  • 34,489 POSTS
Hi SCWICKEDSTANG. Didn't mean to butt in to your conversation. I had this question open for a couple of hours before I got back to it, then I forgot to check if you had replied already.

Have a dandy Monday.
Was this
answer
helpful?
Yes
No
Sunday, August 4th, 2019 AT 9:43 PM
Tiny
TECHBUTLER
  • MEMBER
  • 3 POSTS
I will try this method after my customer gets truck back in. I work in an auto repair shop. We don't do a lot of electrical diagnostic due to time constraints. Thank you for all the information.
Was this
answer
helpful?
Yes
No
Monday, August 5th, 2019 AT 3:18 AM
Tiny
KEN L
  • MASTER CERTIFIED MECHANIC
  • 55,459 POSTS
Please let us know what you find. We are interested to see what it is.
Was this
answer
helpful?
Yes
No
Thursday, August 8th, 2019 AT 10:59 AM
Tiny
TECHBUTLER
  • MEMBER
  • 3 POSTS
Customer decided to try another shop.
Was this
answer
helpful?
Yes
No
Thursday, August 8th, 2019 AT 6:10 PM
Tiny
MICHAEL SWAN
  • MEMBER
  • 1 POST
  • 1992 FORD F-150
  • 6 CYL
  • 2WD
  • MANUAL
  • 80,023 MILES
My brake light s do not come work on my Ford 150 (1992). After checking the fuse where might I look to find the problem?
Was this
answer
helpful?
Yes
No
Friday, August 9th, 2019 AT 12:06 PM (Merged)
Tiny
JDL
  • MECHANIC
  • 16,098 POSTS
Did you use a voltage tester at the proper fuse? Did you check voltage to and from brake switch? The lite green wire with red tracer should be voltage to brake switch. The other wire goes hot when the switch is activated.
Was this
answer
helpful?
Yes
No
Friday, August 9th, 2019 AT 12:06 PM (Merged)
Tiny
RIVER251
  • MEMBER
  • 1 POST
  • 1988 FORD F-150
  • V8
  • 4WD
  • AUTOMATIC
  • 122,222 MILES
My brake light fuse blows right away. I have trailer lights installed by Uhaul yeas ago. How do I go about diagnosing the problem (short?)?
Thanks.
Was this
answer
helpful?
Yes
No
Friday, August 9th, 2019 AT 12:06 PM (Merged)
Tiny
BLACKOP555
  • MECHANIC
  • 10,386 POSTS
Blow as soon as fuse is put in or only when pedal is pressed? How longs it take to blow? Any lights work?
Was this
answer
helpful?
Yes
No
Friday, August 9th, 2019 AT 12:06 PM (Merged)
Tiny
SCGRANTURISMO
  • MECHANIC
  • 4,897 POSTS
Hello again,

You might want to check the Brake On/Off Switch (BOO) which is located on the brake pedal. I have included a diagram and the description of the BOO switch in the diagrams down below. Please go through this guide and get back to us with what you are able to find out.

Thanks,
Alex
2CarPros
Was this
answer
helpful?
Yes
No
Friday, August 9th, 2019 AT 10:22 PM

Please login or register to post a reply.