After getting the van started the horn and the lights started going off

Tiny
SFCTRIPLETT57
  • MEMBER
  • 2006 HONDA ODYSSEY
  • 3.5L
  • 6 CYL
  • 2WD
  • AUTOMATIC
  • 200,000 MILES
Hello Joe,

I went out a couple of mornings ago to start the van; once I got it started the horn and the lights started going off. I had to shut the van off and remove the fuse for the horn to stop it. The lights were still going off and they would last for two minutes. If you open the door, it starts again, the key fob is bad and will not work even with a new battery. How can I make it stop or reset the system? Can you help me?

Thanks,
Larry Triplett
Iraq War Vet
Monday, March 28th, 2022 AT 5:09 PM

15 Replies

Tiny
JACOBANDNICKOLAS
  • MECHANIC
  • 110,194 POSTS
Larry,

Nice to hear from you. You aren't having too much luck. Have you tried resetting it by using the physical key at the driver's door? Also, these are known to have issues with the sensor at the hood latch assembly failing and causing the alarm to trigger randomly.

Try this: Open the hood. On the top part of the radiator support, you will see plastic retainer clips pushed into place from the inside out. Locate the one right above the upper radiator hose and release the clip and push it inward.

Once you do that, it will release the connector for the hood alarm switch. Disconnect it and see if that stops it.

Let me know.

Take care,

Joe
Was this
answer
helpful?
Yes
No
+1
Tuesday, March 29th, 2022 AT 5:57 PM
Tiny
SFCTRIPLETT57
  • MEMBER
  • 184 POSTS
Thanks Joe, I will try that.
Was this
answer
helpful?
Yes
No
Wednesday, March 30th, 2022 AT 2:04 AM
Tiny
JACOBANDNICKOLAS
  • MECHANIC
  • 110,194 POSTS
You are very welcome. Please let me know if it helps or if you are still having trouble.

Take care,

Joe
Was this
answer
helpful?
Yes
No
+1
Wednesday, March 30th, 2022 AT 7:23 PM
Tiny
SFCTRIPLETT57
  • MEMBER
  • 184 POSTS
Joe, I tried the hood alarm switch and it's still making the lights and horn go off, the key fob is broken, and I am trying to find a new key fob. I need this van to use until I get the truck fixed.
Was this
answer
helpful?
Yes
No
Thursday, March 31st, 2022 AT 11:30 AM
Tiny
JACOBANDNICKOLAS
  • MECHANIC
  • 110,194 POSTS
By chance, can you get your hands on a scanner that can read the CAN bus? If so, see if there are codes stored.

CAN stands for controller area network. Basically, it's a few wires that tie all the different computers/modules together. This will retrieve codes regardless of the module storing them. Here is a link that explains how it's done:

https://www.2carpros.com/articles/can-scan-controller-area-network-easy

I looked through wiring schematics. This isn't something we can remove a fuse to fix without shutting down the fuel injectors.

I am going to ask Kenny if he has any suggestions. He told me he likes working with you as well. LOL

Let me know.

Joe
Was this
answer
helpful?
Yes
No
Thursday, March 31st, 2022 AT 5:39 PM
Tiny
KASEKENNY
  • MECHANIC
  • 18,907 POSTS
Hey guys. I do enjoy working with the Sgt. So, let's see if we can figure this out.

Sorry if I state the obvious but I just want to make sure we are on the same page. Correct me if I get something wrong.

Clearly this is the alarm getting activated because it is getting turned on so every time you open a door or hood it sets it off. So, I suspect if we deactivate it and then don't lock it again it will remain off.

This vehicle should have a metal ignition key and then a keyless entry transmitter, correct?

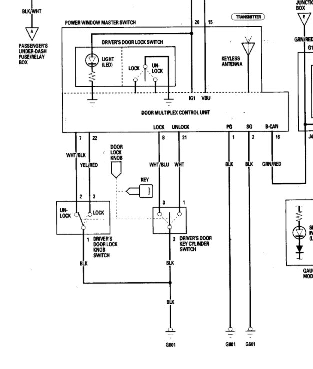
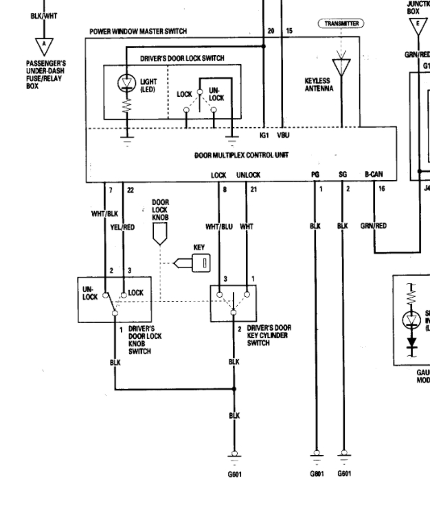
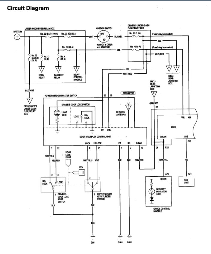
If that is the case, what happens when you close the doors and hood and use the metal key in the driver door lock and unlock it? Even if the doors are unlocked, the key lock sending a signal to the multiplex control unit should disable the alarm.

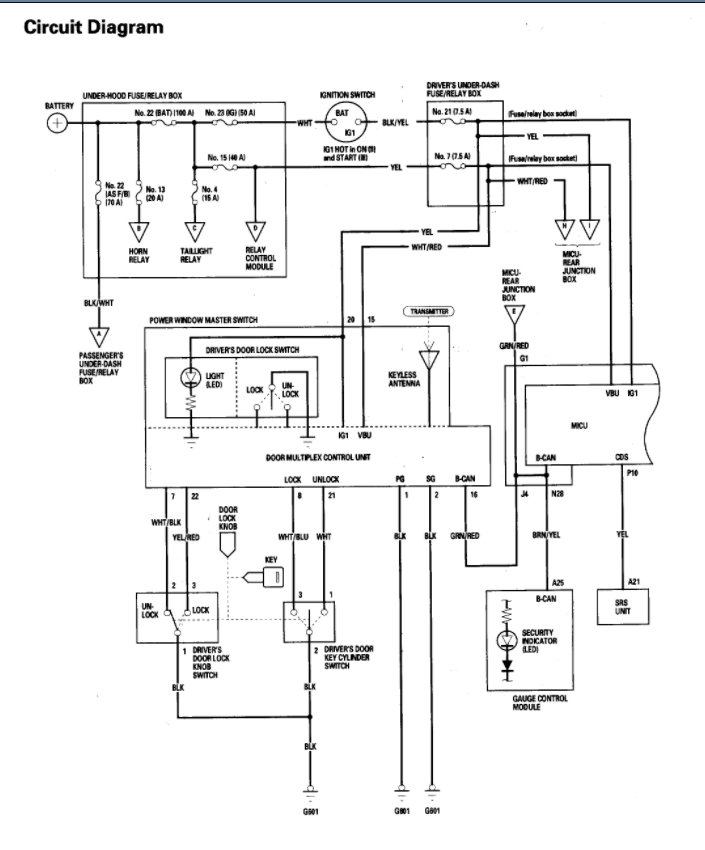
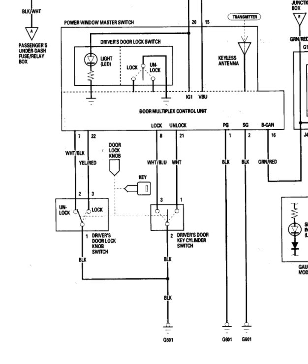
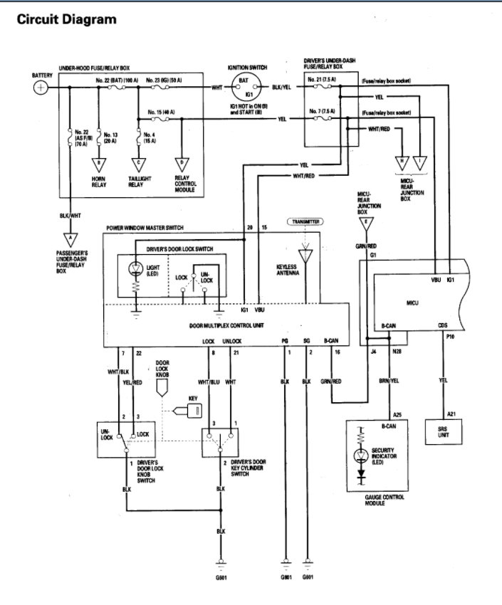
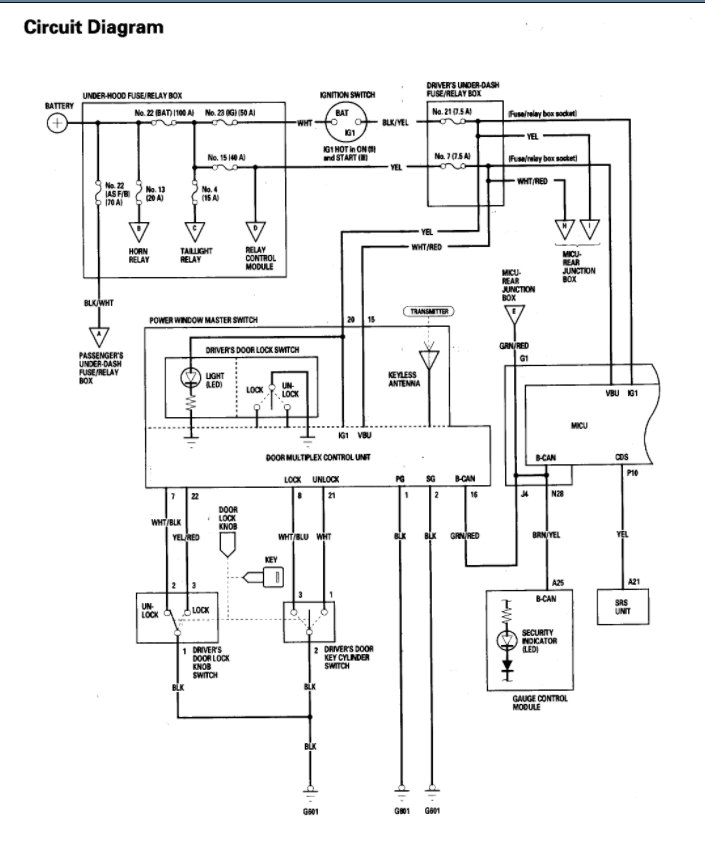
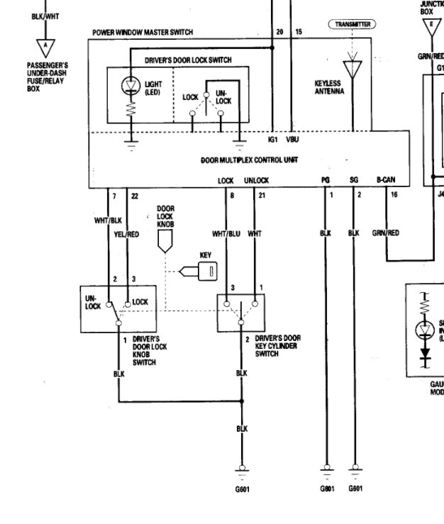
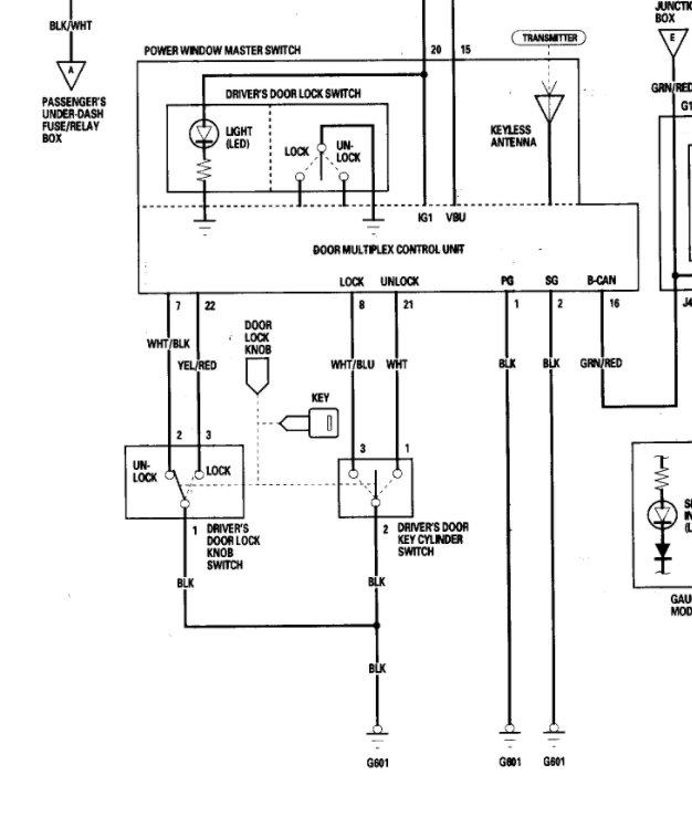
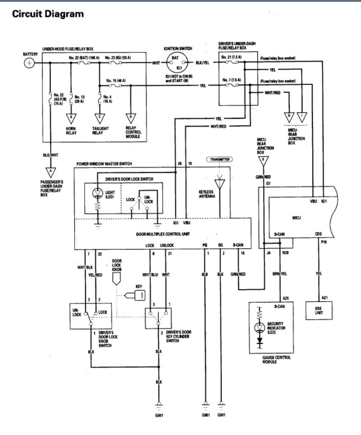
I am attaching the wiring diagram which shows that this should work.

If it doesn't then we may have to remove the door panel and jump the switch so that it thinks you are unlocking, it. However, I would think this should work.
Was this
answer
helpful?
Yes
No
Thursday, March 31st, 2022 AT 6:27 PM
Tiny
SFCTRIPLETT57
  • MEMBER
  • 184 POSTS
Yes, it has a metal ignition key and then a keyless entry transmitter. Thanks Joe F and Kenny K for the help. I wished I lived close to you guys.
Was this
answer
helpful?
Yes
No
Friday, April 1st, 2022 AT 3:22 AM
Tiny
SFCTRIPLETT57
  • MEMBER
  • 184 POSTS
  • 2006 HONDA ODYSSEY
  • 3.0L
  • V6
  • 2WD
  • AUTOMATIC
  • 220,000 MILES
I can’t afford $135.00 for a key fob the van will have to wait for a few months. I have to fix my roof on the house.
Was this
answer
helpful?
Yes
No
Friday, April 1st, 2022 AT 3:37 PM (Merged)
Tiny
JACOBANDNICKOLAS
  • MECHANIC
  • 110,194 POSTS
Hi,

I wish you lived nearby as well. As far as the key job is concerned, take a look below. Is that what the one you had looked like?

Let me know.

Joe
Was this
answer
helpful?
Yes
No
Friday, April 1st, 2022 AT 7:32 PM
Tiny
SFCTRIPLETT57
  • MEMBER
  • 184 POSTS
Good morning, Joe how are you today? The Honda Dealer wants $175.00 for the key fob and $65.00 to program the fob.
Was this
answer
helpful?
Yes
No
Saturday, April 2nd, 2022 AT 6:27 AM
Tiny
JACOBANDNICKOLAS
  • MECHANIC
  • 110,194 POSTS
Hi,

They should be able to program the one sold on Amazon that I sent you. Ask and see if they will do it. Explain that you can't afford a factor key fob right now.

Let me know. If they will do it, I'll try to find one at an even lower price for you.

Let me know.

Joe
Was this
answer
helpful?
Yes
No
Saturday, April 2nd, 2022 AT 8:33 PM
Tiny
SFCTRIPLETT57
  • MEMBER
  • 184 POSTS
The one I have is a five button, I will have to drive 1 1/2 hours to the dealer. Thanks Joe
Was this
answer
helpful?
Yes
No
Sunday, April 3rd, 2022 AT 7:24 AM
Tiny
SFCTRIPLETT57
  • MEMBER
  • 184 POSTS
  • 2006 HONDA ODYSSEY
  • 3.5L
  • 6 CYL
  • 2WD
  • AUTOMATIC
  • 200,000 MILES
I found the Key Fob.

OEM Honda Odyssey 5B Keyless Entry Remote 5B without Hatch - OUCG8D-399H-A | eBay.
Was this
answer
helpful?
Yes
No
Monday, April 4th, 2022 AT 12:30 PM (Merged)
Tiny
KASEKENNY
  • MECHANIC
  • 18,907 POSTS
Hi Sgt,

That looks like it will work. I can't see on the webpage, but do they have a chart that shows what it fits? Maybe a cross reference chart?

I attached all the part numbers for the different 2006 Odyssey vans depending on what model it was.

If they list this as a compatible vehicle, then it would be worth a try for that price.
Was this
answer
helpful?
Yes
No
+1
Monday, April 4th, 2022 AT 12:30 PM (Merged)
Tiny
SFCTRIPLETT57
  • MEMBER
  • 184 POSTS
Hey, Kenny, according to Ebay it fits
Was this
answer
helpful?
Yes
No
Monday, April 4th, 2022 AT 12:30 PM (Merged)

Please login or register to post a reply.