Engine wiring diagrams please?

Tiny
MARKCCAMP1116
  • MEMBER
  • 2004 JEEP CHEROKEE
  • V8
  • AWD
  • AUTOMATIC
  • 51,000 MILES
While driving the engine stopped for gas jeep lost power I need to check the engine wiring can I get engine wiring diagrams please?
Sunday, November 1st, 2009 AT 9:14 AM

9 Replies

Tiny
JDL
  • MECHANIC
  • 16,098 POSTS
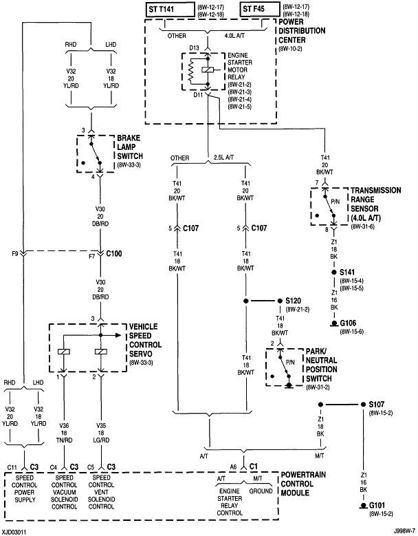
Here is a guide to help you step by step with instructions in the diagrams below to show you how on your car.

https://www.2carpros.com/articles/how-to-check-wiring

Check out the diagrams (Below). Please let us know what you find. We are interested to see what it is.
Was this
answer
helpful?
Yes
No
Sunday, November 1st, 2009 AT 9:55 AM
Tiny
DANNY CAIN
  • MEMBER
  • 1 POST
  • 1999 JEEP CHEROKEE
  • 4.0L
  • 6 CYL
  • 2WD
  • AUTOMATIC
  • 200,000 MILES
Vehicle wouldn't start so we got a new coil, when we plug the coil into the wire there is no power, but when it is unplugged there is power. Don't know what it is or how to fix it.
Was this
answer
helpful?
Yes
No
Friday, February 5th, 2021 AT 8:20 AM (Merged)
Tiny
CARADIODOC
  • MECHANIC
  • 34,463 POSTS
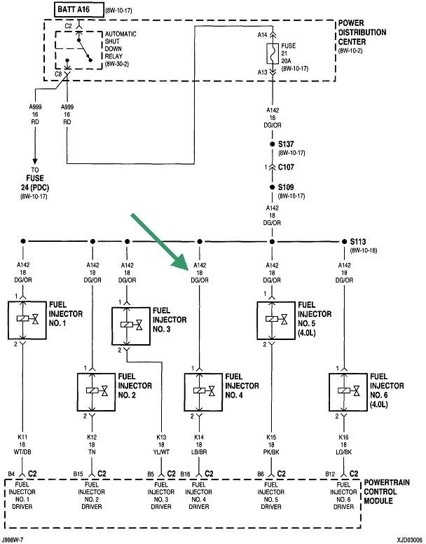
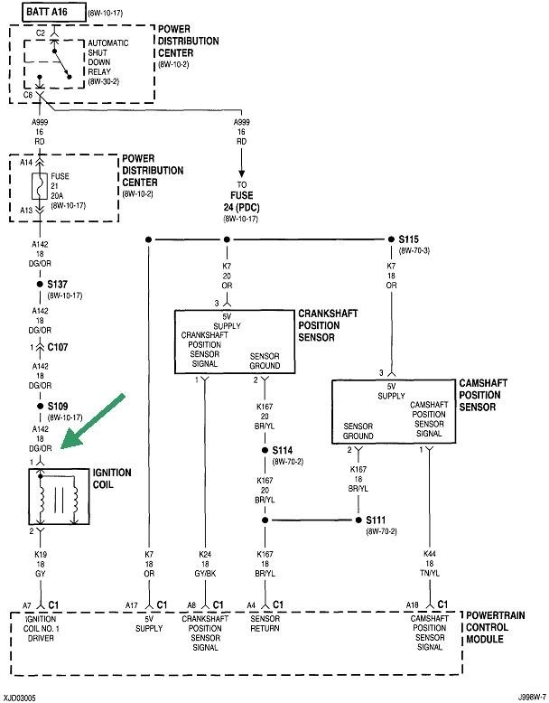
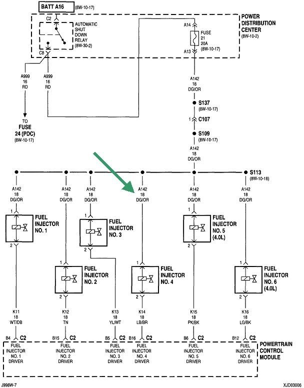
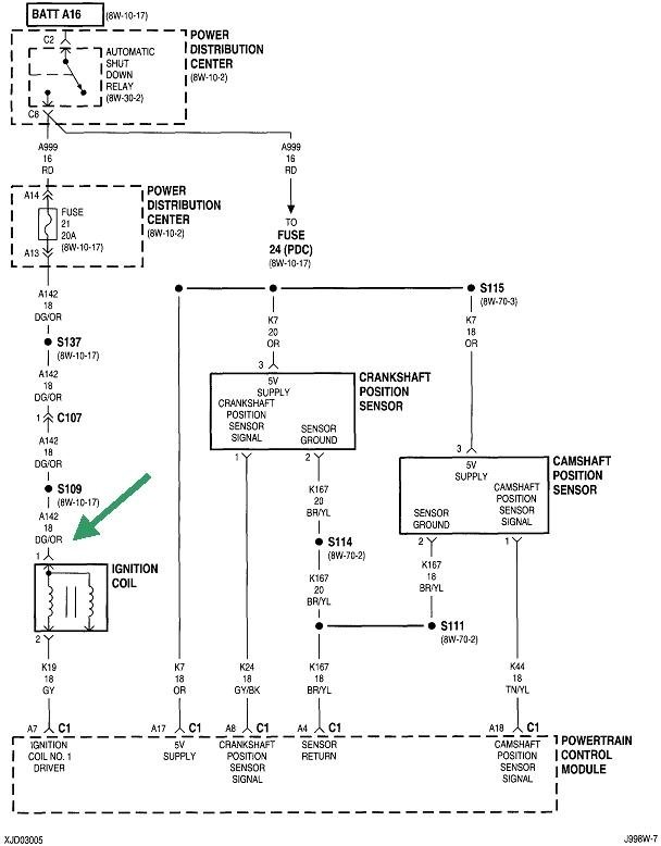
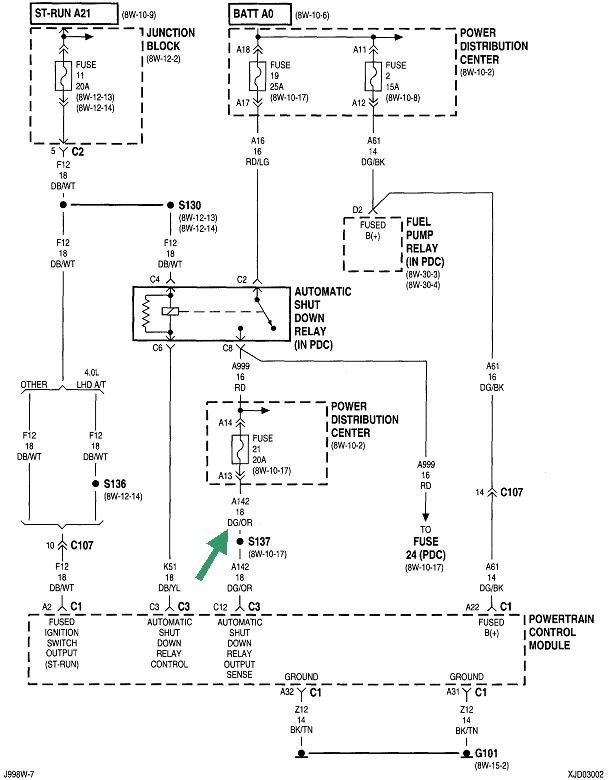
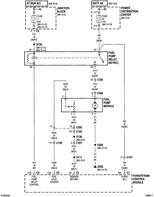
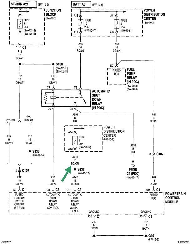
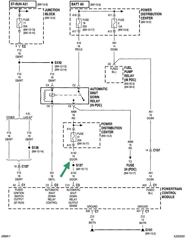
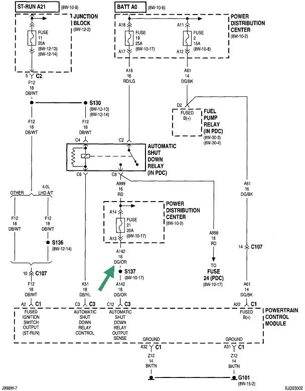
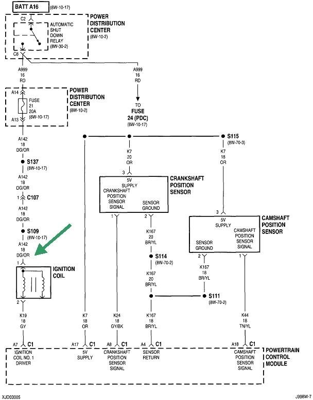
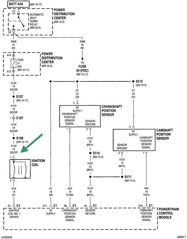
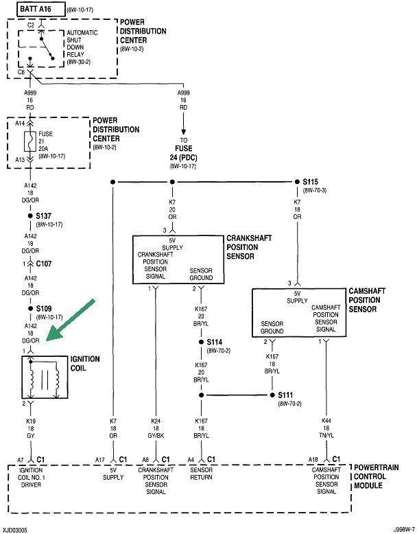
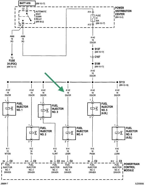
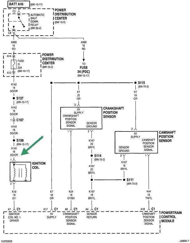
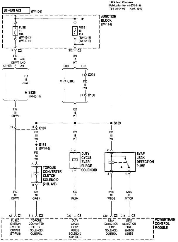
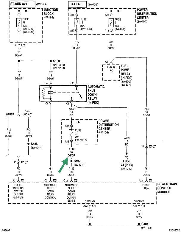
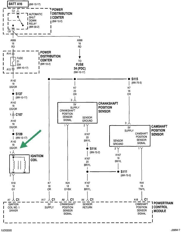
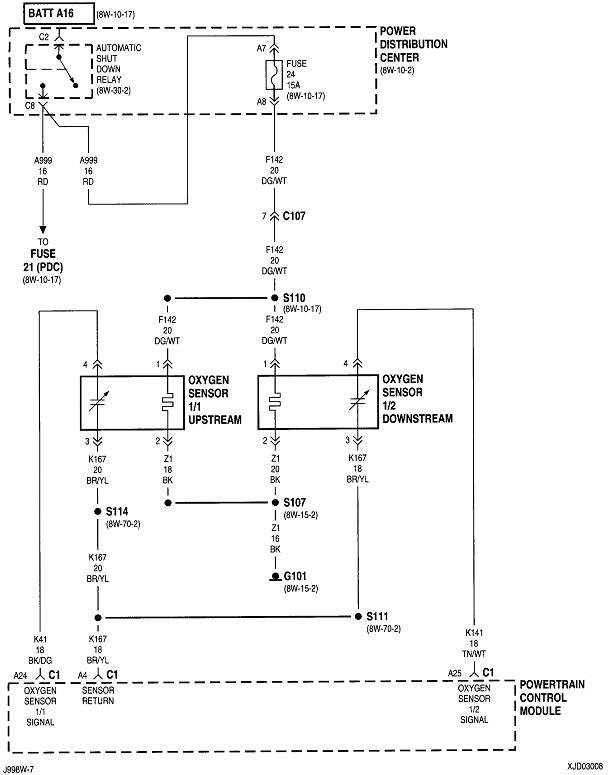
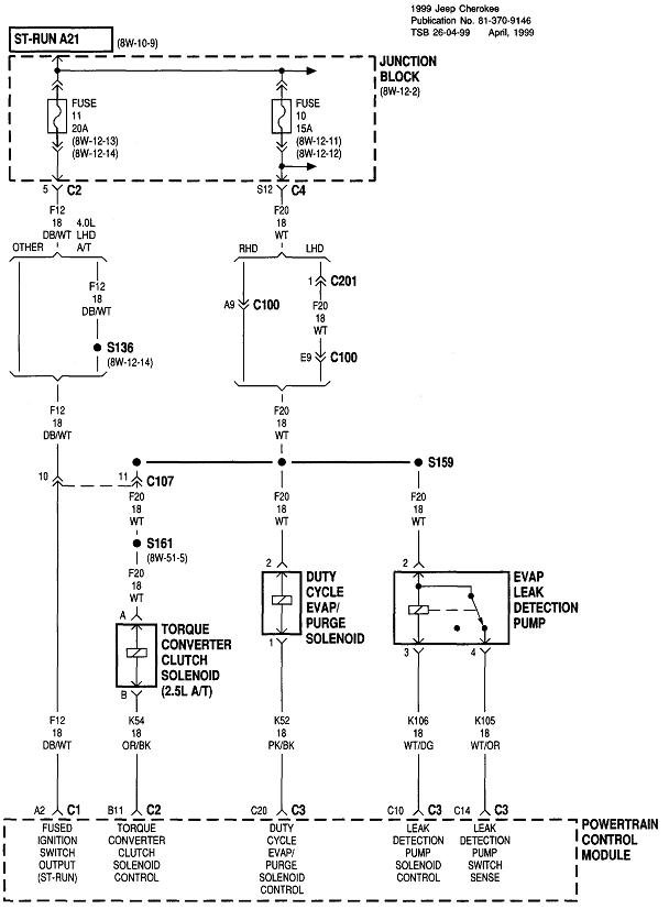
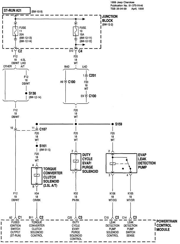
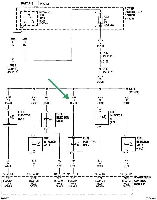
I'm not clear on where you're taking voltage readings, but if it's on the primary side of the ignition coil, there should only be 12 volts there for one second when you turn on the ignition switch, then it will go back to 0 volts. The 12 volts should come back during engine rotation, (cranking or running).

For this type of circuit, use a test light, if possible, instead of a digital voltmeter. The test light can be more accurate in finding some problems.

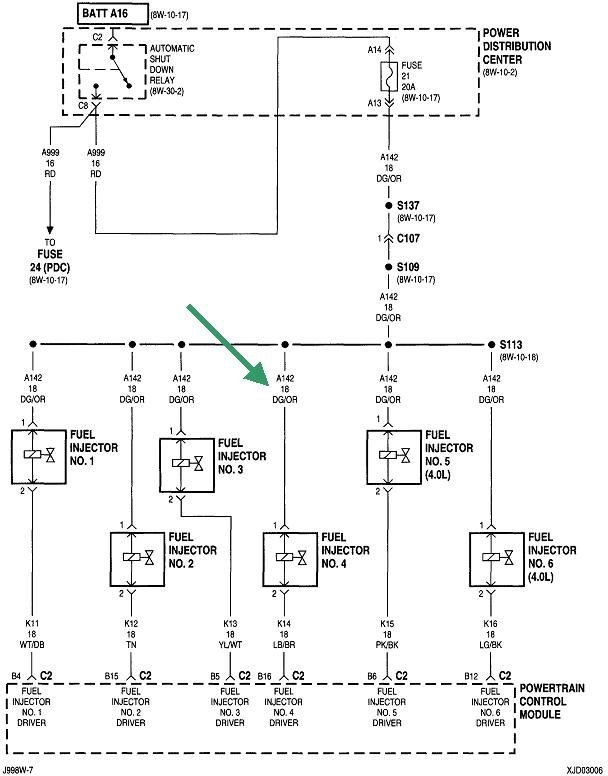
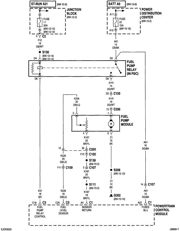
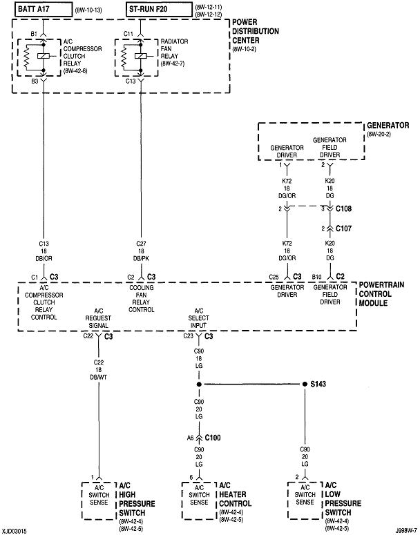
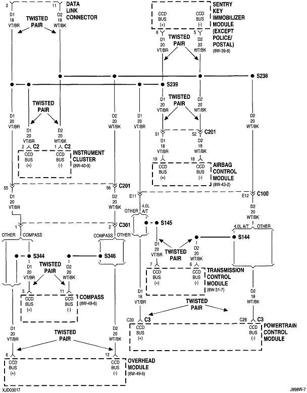
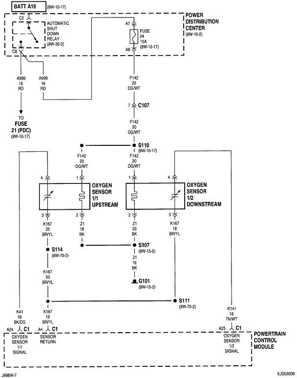
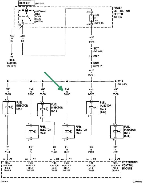
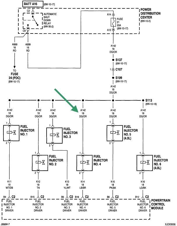
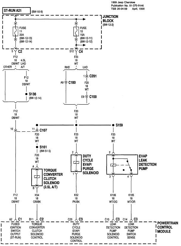
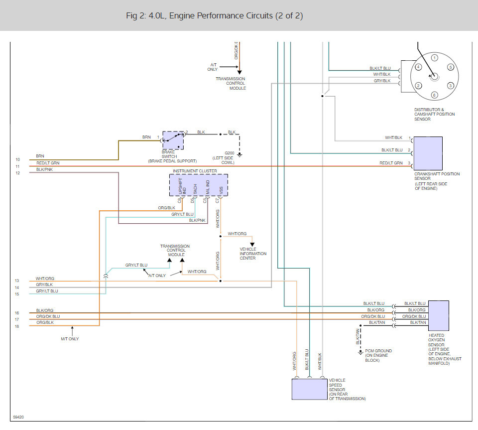
Another test is to back-probe any injector through the rubber seal. This will be the dark green / orange wire at the ignition coil or any injector. In particular, we want to know if the 12 volts comes back during cranking. If it does not, you won't have injector pulses or fuel pump either, so you don't want to waste time with the ignition coil.

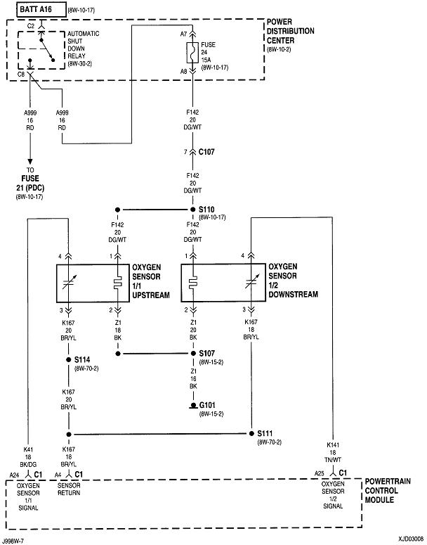
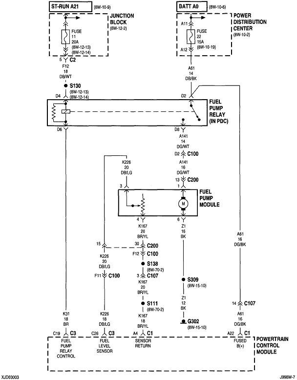
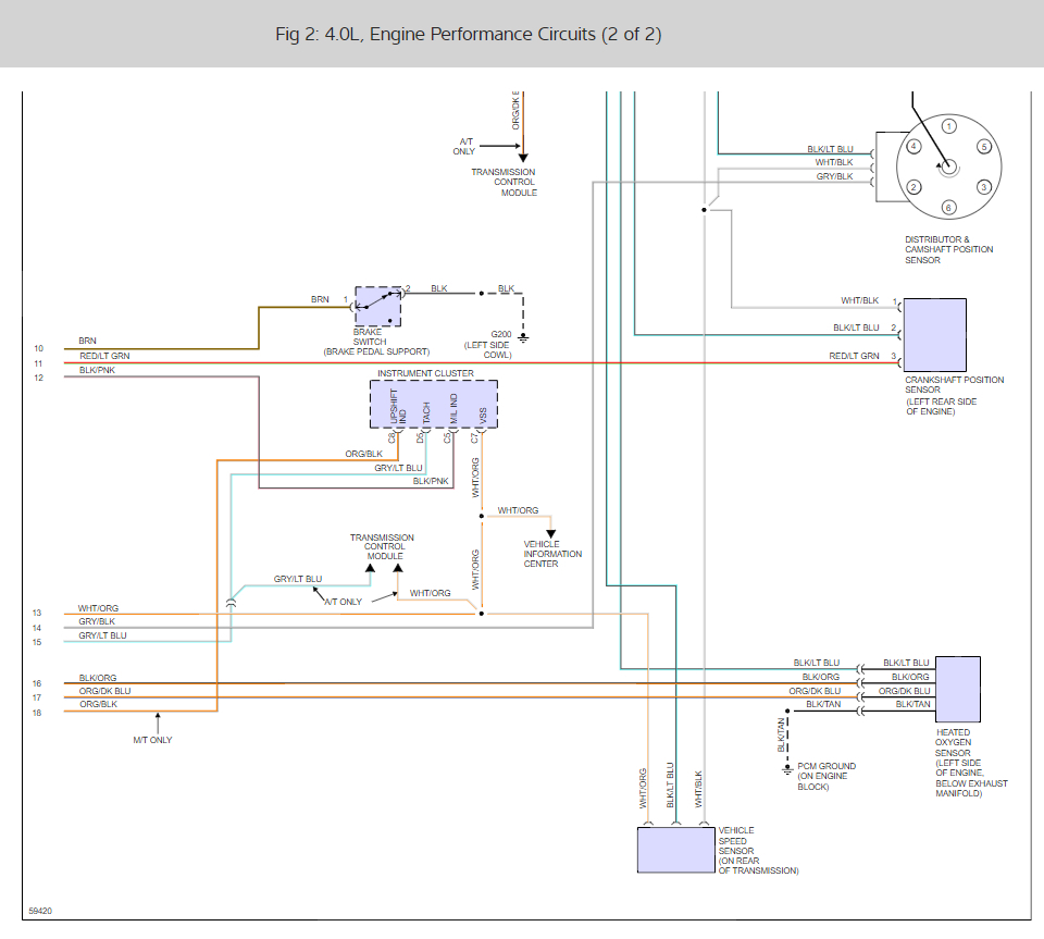
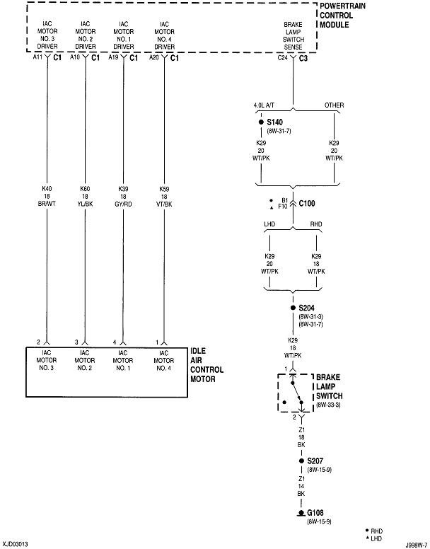
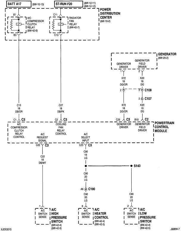
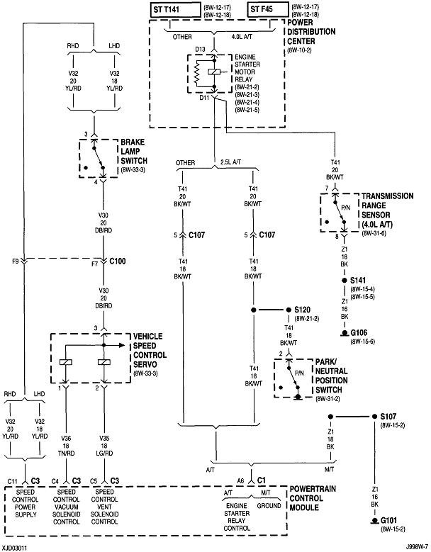
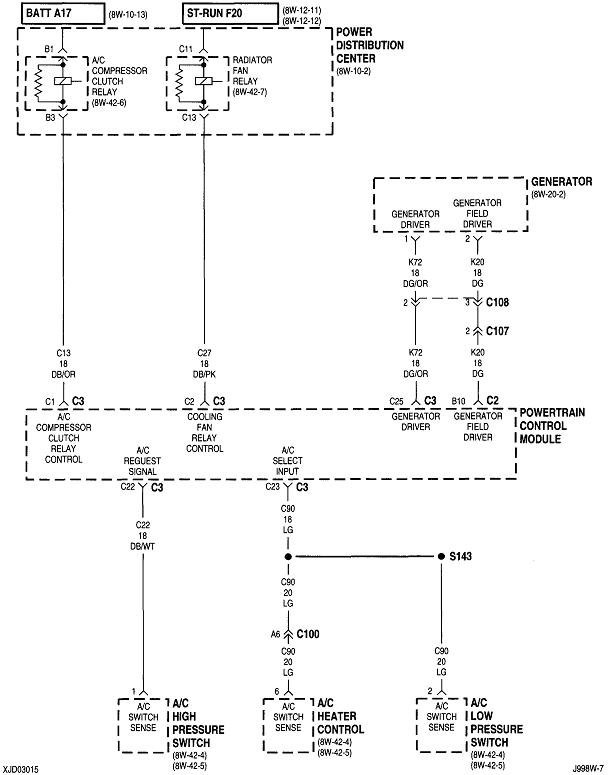
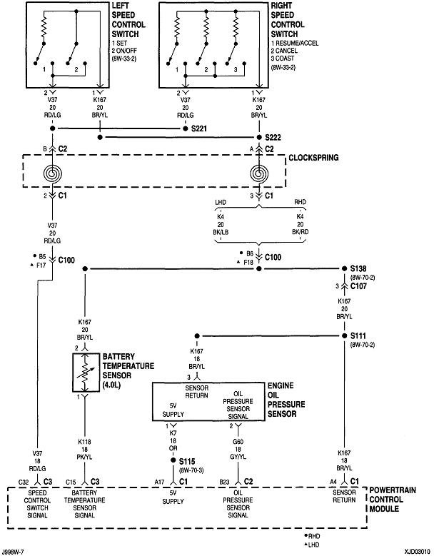
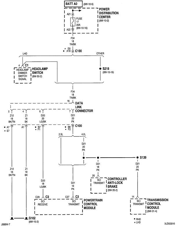
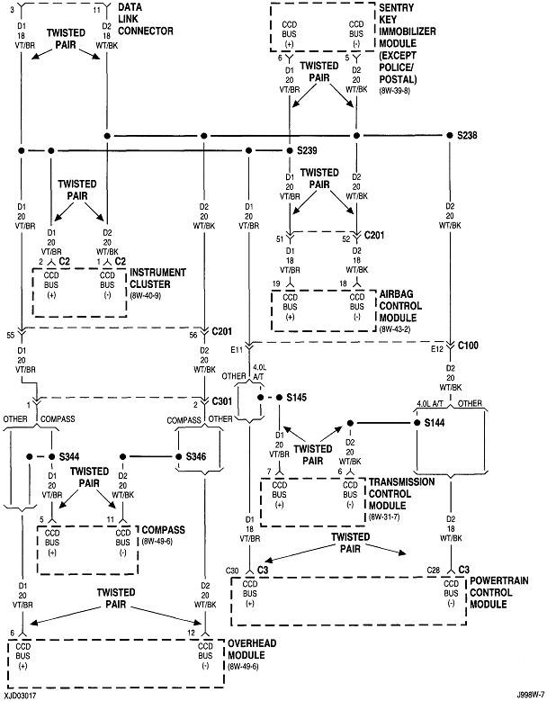
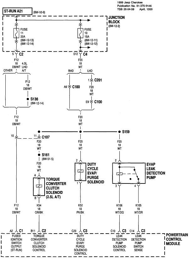
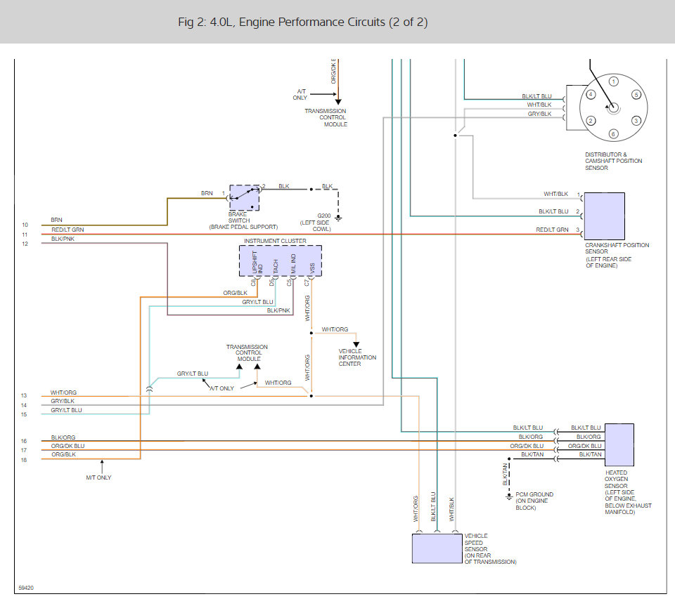
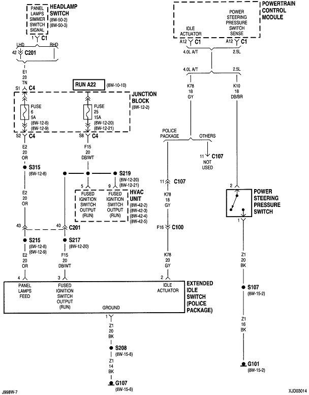
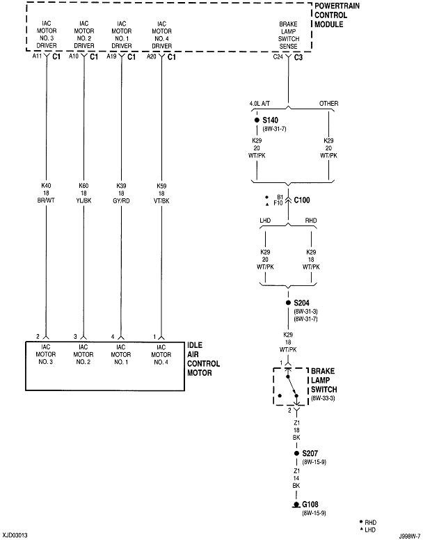
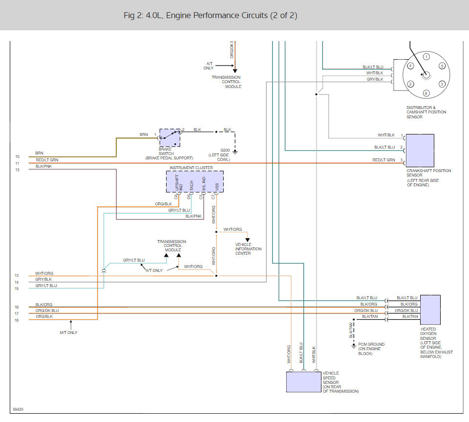
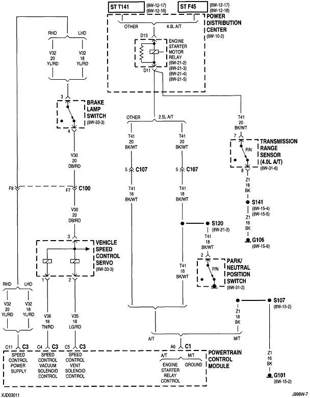
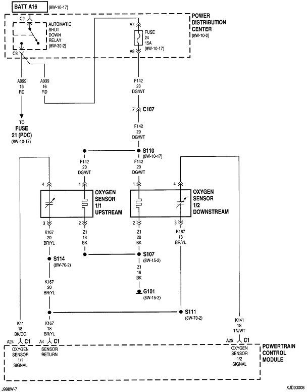
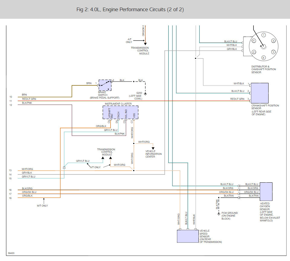
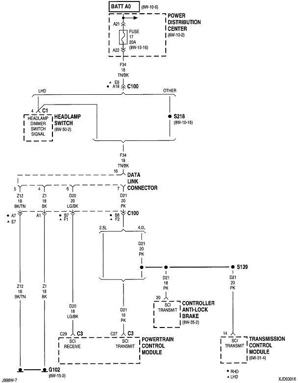
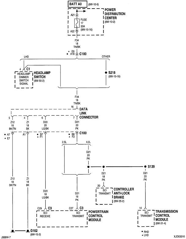
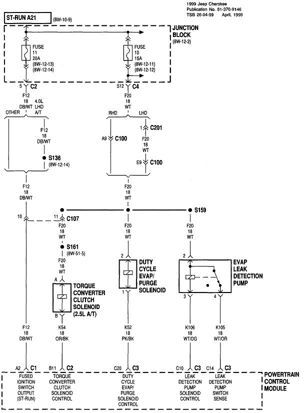
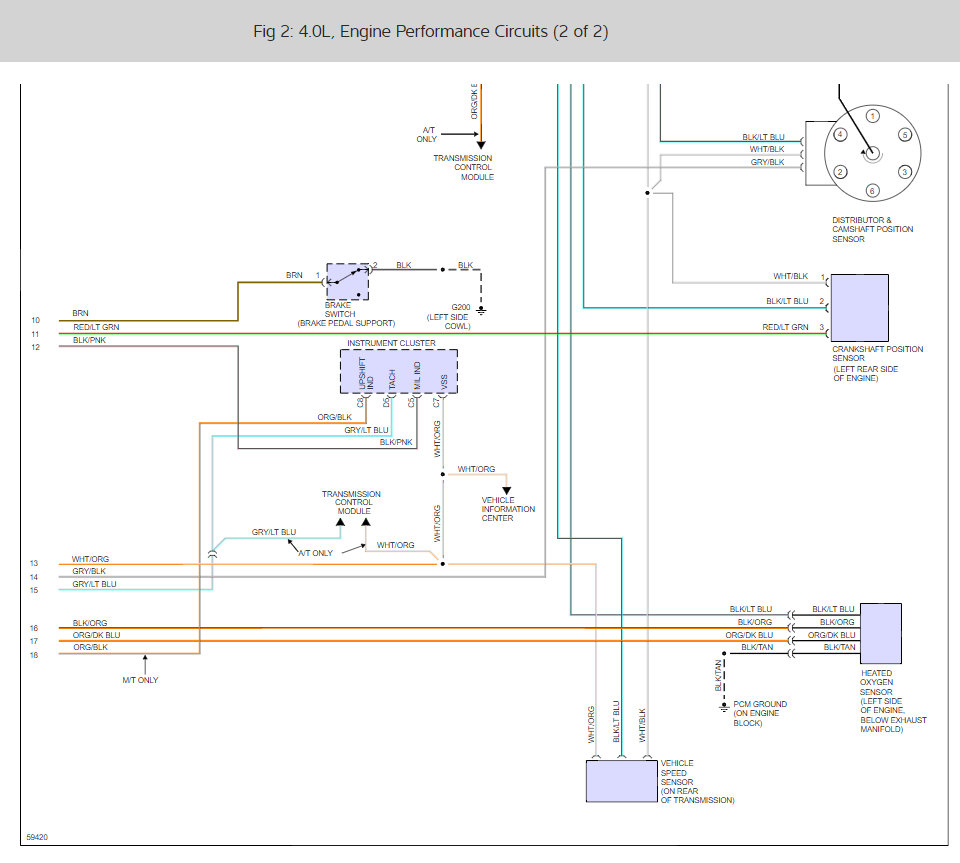
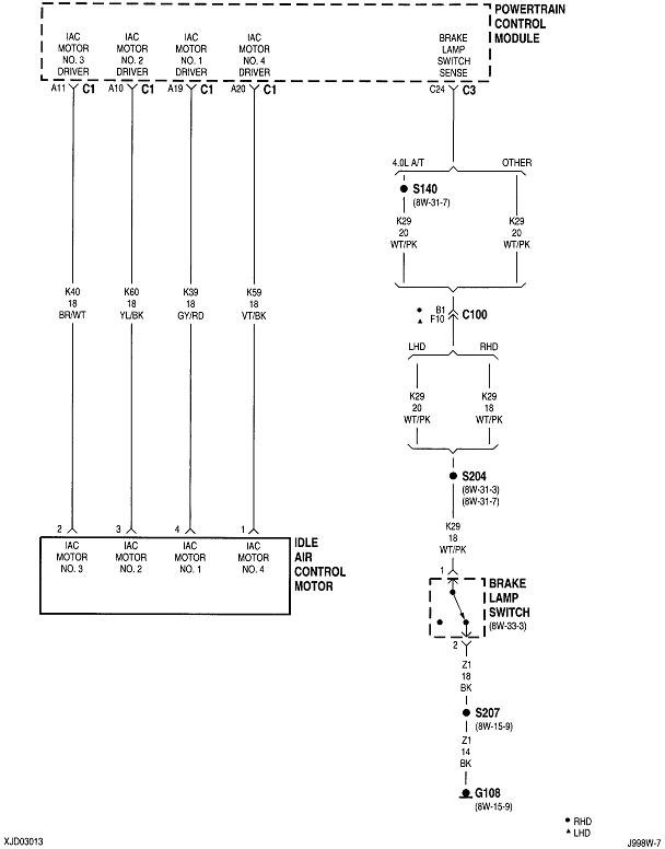
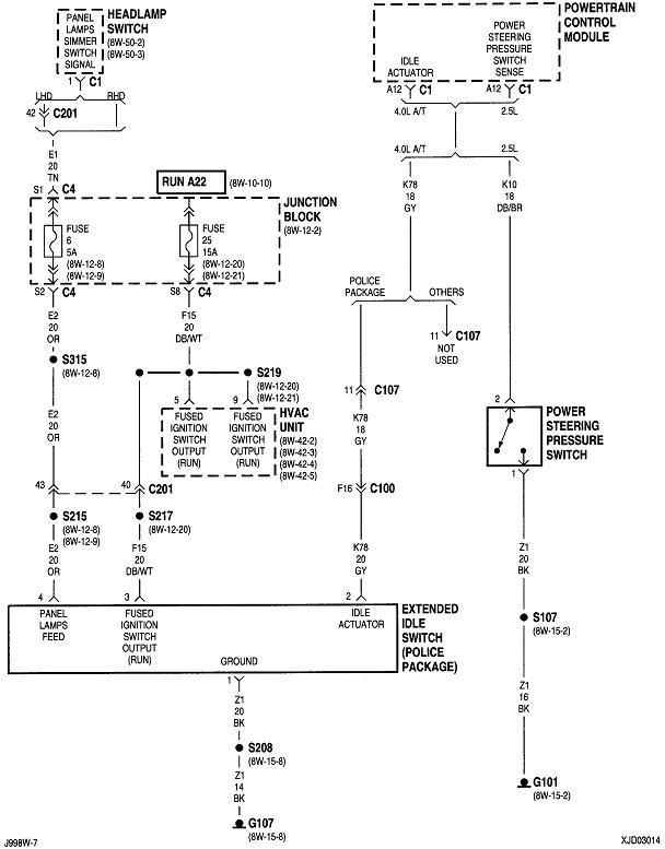
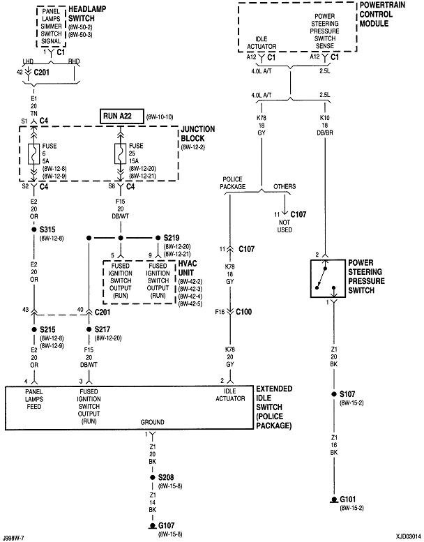
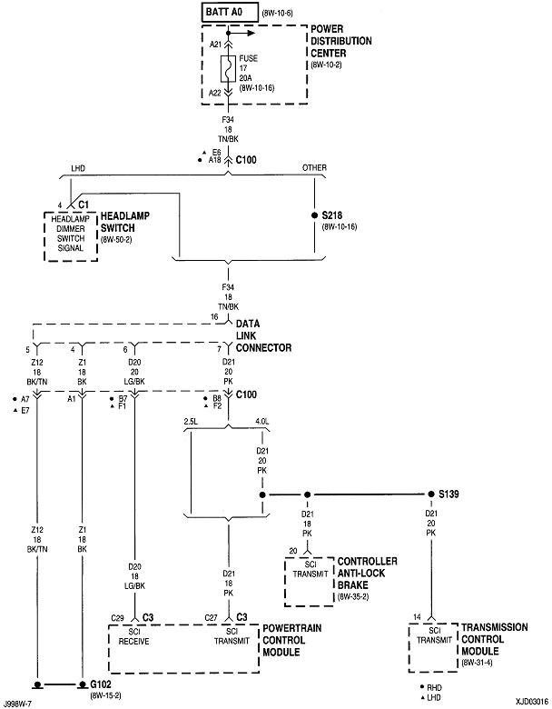
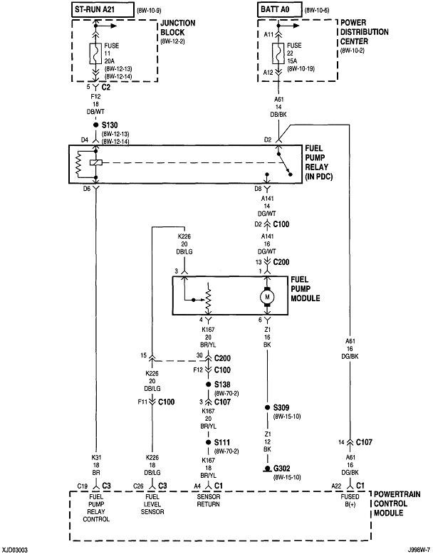
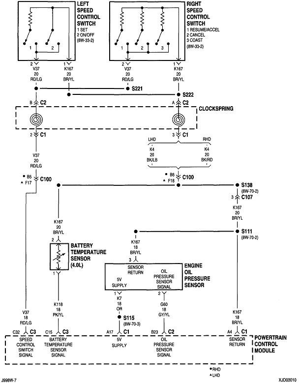
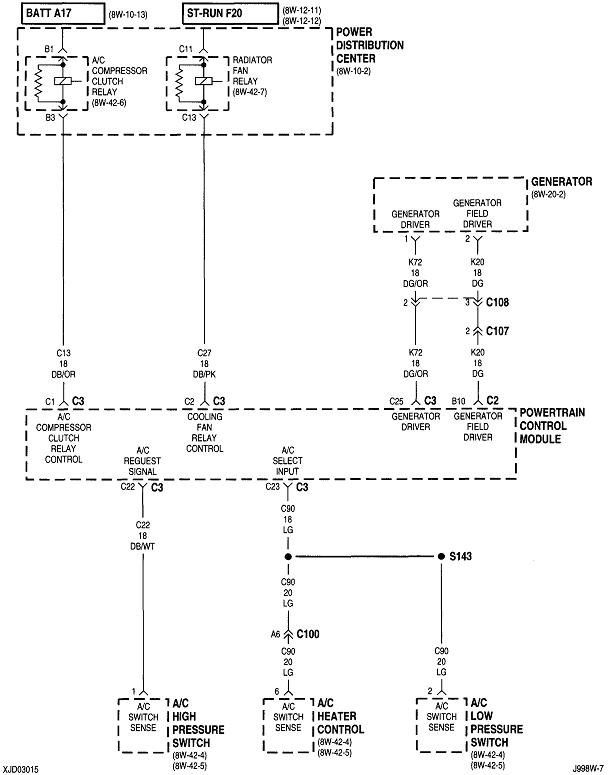
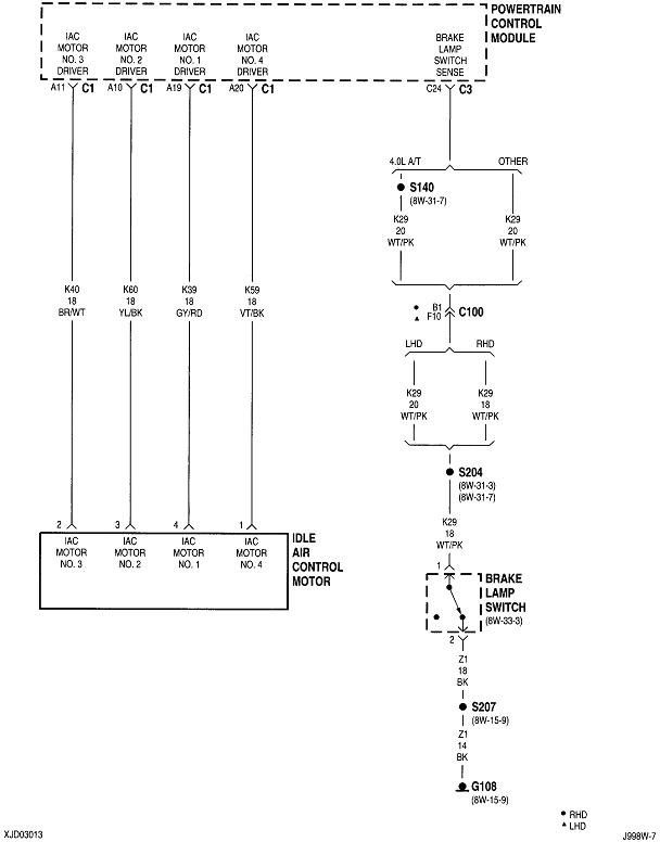
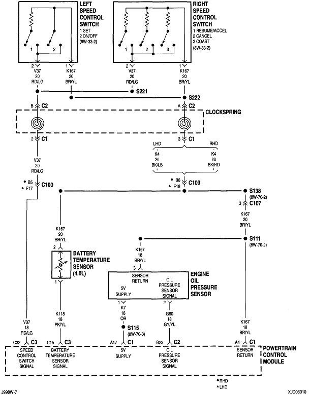
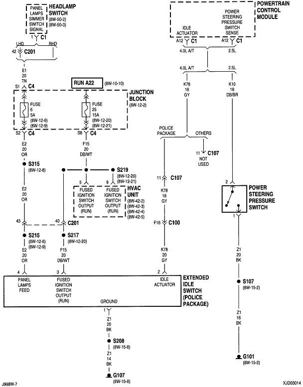
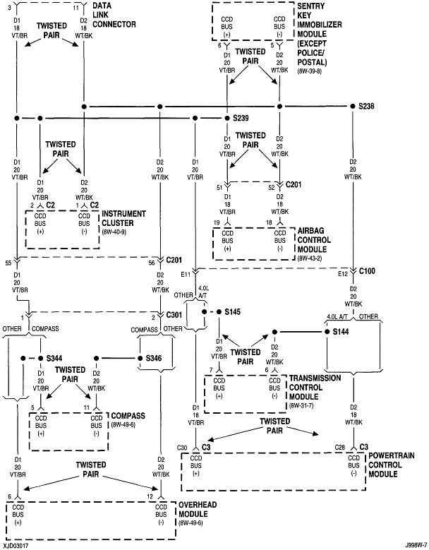
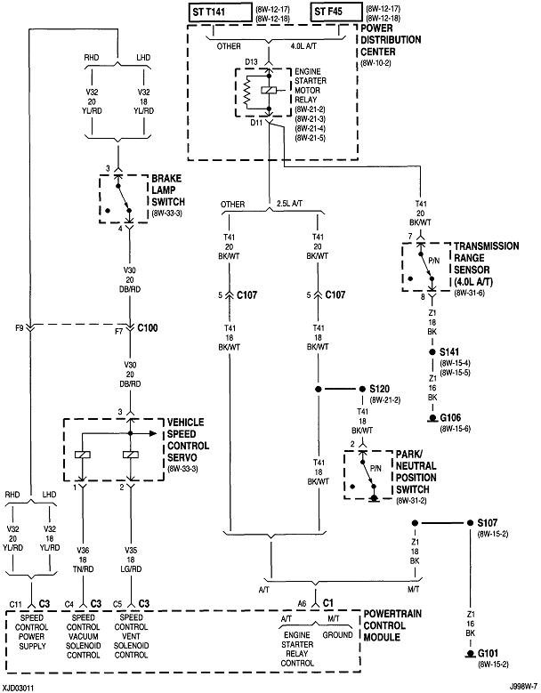
The test points are shown in the first, third and fourth diagrams.
Was this
answer
helpful?
Yes
No
Friday, February 5th, 2021 AT 8:20 AM (Merged)
Tiny
TRUSOLDIER626
  • MEMBER
  • 8 POSTS
  • 1993 JEEP CHEROKEE
As subject says I really really need the location of the fuel pump cut off switch in my 93 jeep cherokee with a 4.0 inline 6 or a close general area. I looked in the area but nothing on the cut off switch I know it has one but I just cant find it and I believe that is what is wrong with my jeep. Any other ideas on location?
Was this
answer
helpful?
Yes
No
Friday, February 5th, 2021 AT 8:21 AM (Merged)
Tiny
OBXAUTOMEDIC
  • MECHANIC
  • 3,711 POSTS
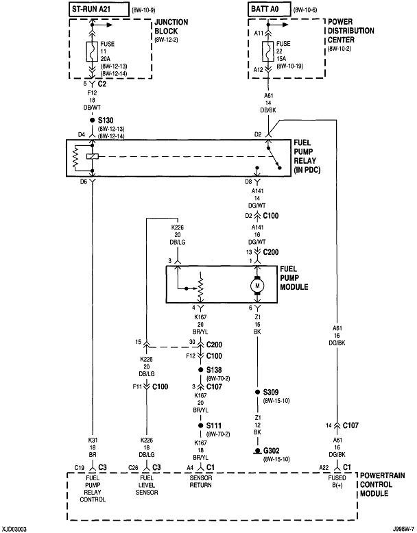
There is no cut off switch like on a Ford car, There is a fuel pump relay though that goes bad, Here is a wiring diagram so you can see what Im talking about and fuse and relay box locations along with a guide so you can confirm the problem and get it fixed.

https://www.2carpros.com/articles/how-to-check-an-electrical-relay-and-wiring-control-circuit

Please let us know what happens.

Cheers,
Was this
answer
helpful?
Yes
No
+3
Friday, February 5th, 2021 AT 8:21 AM (Merged)
Tiny
TRUSOLDIER626
  • MEMBER
  • 8 POSTS
Yep this is what I needed, I cant believe this service is free. I found the relay was bad and replaced it, now the car runs great and Im off to work.

Thanks 2CarPros
Was this
answer
helpful?
Yes
No
-1
Friday, February 5th, 2021 AT 8:21 AM (Merged)
Tiny
CARADIODOC
  • MECHANIC
  • 34,463 POSTS
Good to hear, please use 2CarPros anytime we are here to help.

Cheers, Ken
Was this
answer
helpful?
Yes
No
Friday, February 5th, 2021 AT 8:21 AM (Merged)
Tiny
MRDCOE
  • MEMBER
  • 1 POST
  • 1989 JEEP CHEROKEE
  • 6 CYL
  • 4WD
  • AUTOMATIC
  • 21,000 MILES
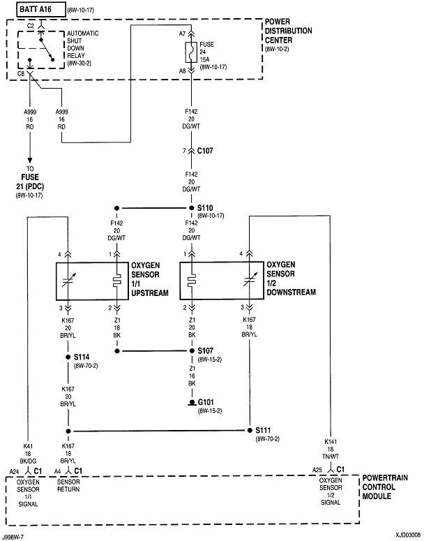
I have a 3 wire oxygen sensor. The wires on the sensor are as follows. I need the matching colors for the connector.

Existing on Oxygen sensor
A-Blue
B-Black (center)
C-Red

Matching other side
A-Gray or Brown
B-Unknown (Org or Black)
C-Unknown (Org or Black

I cannot find this anywhere. Thank you in advance
Was this
answer
helpful?
Yes
No
Friday, February 5th, 2021 AT 8:21 AM (Merged)
Tiny
BLUELIGHTNIN6
  • MECHANIC
  • 16,542 POSTS
Hello and thanks for donating

i hope I understand your question correctly. Let's see if this is what you need.

BLUE -- GREY -- To ECM

BLACK -- BLACK -- To GROUND

RED -- ORANGE -- To RELAY (power source)
Was this
answer
helpful?
Yes
No
Friday, February 5th, 2021 AT 8:21 AM (Merged)

Please login or register to post a reply.