HOME
ASK A QUESTION
REPAIR GUIDES
BECOME A MEMBER
LOG IN
Login with Facebook
OR
Remember me
NOT A MEMBER?
FORGOT PASSWORD?
CONTACT US
PRIVACY POLICY
TERMS AND CONDITIONS
☰
Home
Jeep
Cherokee
Exterior Light
Running Light
Not Working
Tail light not working
PREV
1
2
NEXT
JDL
MECHANIC
16,098 POSTS
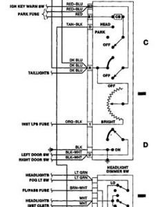
Hi, I'd have to check park fuse, use a testlite, make sure the circuit is hot. Then I'd check the circuits at the headlamp switch.
Was this
answer
helpful?
Yes
No
Tuesday, September 10th, 2019 AT 5:36 PM (Merged)
PREV
1
2
NEXT
Please
login
or
register
to post a reply.
Related Running Light Not Working Content
1999 Jeep Cherokee Back Tail Lights Not Working
When I Hit The Brakes No Lights, Is It The Fuse, If So I Need A Diagram Of Where The Fuse Is At And What Amps
Asked by
Elton Burgess
·
1 ANSWER
1 IMAGE
1999
JEEP CHEROKEE
Left Tail Light & Parking Light Not Working
I Replaced The Bulbs & Checked The Fuses. However The Tail Light, Front Parking Light & Side Marker (all On Driver Side) Still Didn't Work...
Asked by
DIYchick22
·
1 ANSWER
3 IMAGES
2000
JEEP CHEROKEE
2002 Jeep Cherokee Tail Light
My 2002 Jeep Grand Cherokee Passenger Tail Light Does Not Work When Turned On But The Brake Light Does Work. What Is Causing Problem?
Asked by
bs123
·
4 ANSWERS
2002
JEEP CHEROKEE
2000 Jeep Cherokee Running Light On Passenger Tail...
Hi! I Have A 2000 Jeep Grand Cherokee. I Am Having An Issue With The Passenger Side Tail Light. My Brake And Reverse Lights Work, But With...
Asked by
meggmac
·
1 ANSWER
2000
JEEP CHEROKEE
Running Lights
I Have A 2000 Jeep Cherokee Sport 4x4 6 Cyl. Automatic. The Running Lights On The Driver Side Only Will Not Work. I Have Checked The Bulbs...
Asked by
Jim G
·
1 ANSWER
JEEP CHEROKEE
VIEW MORE
Ask a Car Question. It's Free!
How to Use a Test Light
Have a Dim Headlight? - Try Replacing This!
Turn Signals Blink Fast