Cranks does not start

Tiny
AQUARIUS
  • MEMBER
  • 1994 OLDSMOBILE BRAVADA
  • 4.3L
  • V6
  • 2WD
  • AUTOMATIC
  • 16,700 MILES
It all started from fuel pump. I've replaced that and fuel filter and fuel relay switch plugs and wires. No distributor nor ignition module nor coil. I don't hearing the little noise from the fuel pump itself.
Monday, March 25th, 2019 AT 5:00 PM

1 Reply

Tiny
MOTOR MASTER
  • MECHANIC
  • 279 POSTS
Hello my name is Dave.

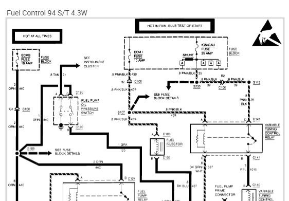
First thing I suspect is ECU relay/signal issue. First thing I would check is if you have power to the injectors. It is advised to use a diode type test light to test this, if you don't have power to your injectors with the key switch on then you need to track down an ECU issue, if you do have power to the injectors then I would test signals to the fuel pump relay. I have attached the wiring diagram for the fuel system to help you test these. I have also attached a link to our tutorial on testing wiring, I hope this helps you find your issue and thank you for using 2CarPros.
Was this
answer
helpful?
Yes
No
Wednesday, March 27th, 2019 AT 4:21 AM

Please login or register to post a reply.