Where is the fuel pump driver module located?

1998 DODGE DAKOTA
160,000 MILES • 3.9L • V6 • 2WD • AUTOMATIC
Avatar
GENE WHITE2
  • MEMBER
  • 4 POSTS
Can anyone tell me where the fuel pump driver module is located on the vehicle listed above Sport model? I've searched everywhere online and the truck itself but can't seem to locate it. I'm pretty sure it has one because you can buy a new one. Any help is appreciated!!!
Aug 8, 2021 at 12:38 PM
Repair Safety Notice: This information is for general instructional purposes only. Vehicle repair can be dangerous. Verify all information, follow manufacturer service procedures, use proper tools and safety equipment, and consult a qualified repair shop when needed.
Advertisement
Avatar
CARADIODOC
  • CAR REPAIR CONTRIBUTOR
  • 34,308 POSTS
Never heard of that. You might be seeing an aftermarket product. For example, you can buy an inertia switch for any vehicle that cuts off power to the fuel pump in the event of a crash or hard hit. For original equipment, those were a Ford thing that caused as much trouble as they prevented.

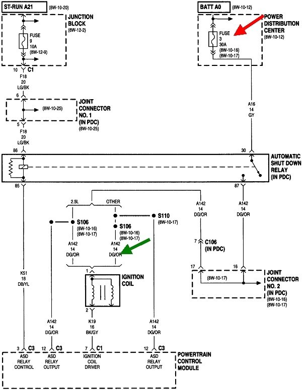
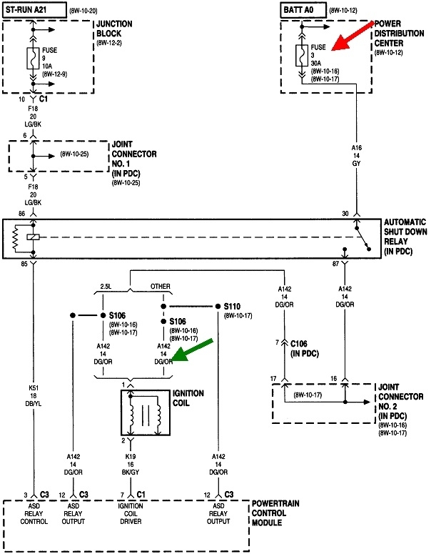
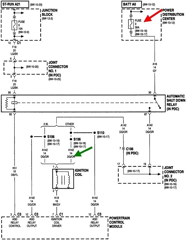
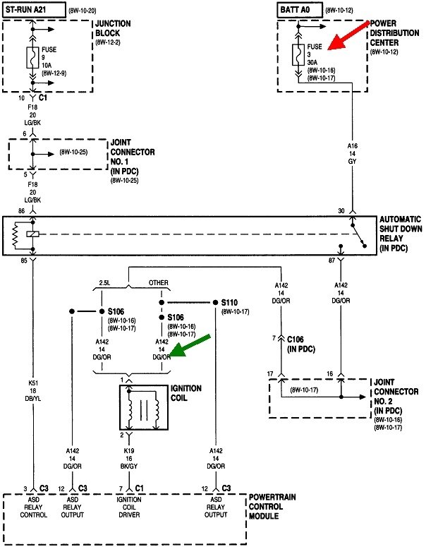
Chrysler Engine Computers turn on the automatic shutdown, (ASD) relay and the fuel pump relay for one second when the ignition switch is turned on, then again when it sees engine rotation. It knows the engine is rotating by the signal pulses it receives from the crankshaft position sensor and the camshaft position sensor. The ASD relay switches on the 12 volts to the ignition coil(s), injectors, oxygen sensor heaters, alternator field, and in some cases, the fuel pump relay. On other models it just switches the fuel pump relay directly at the same time it turns the ASD relay on.

For "intermittent" problems, you have to look at the symptoms and how they show up. GM fuel pumps commonly fail by slowing down or quitting while you're driving, leaving you sitting on the side of the road. Chrysler fuel pumps almost always fail the opposite way. They fail to start up, leaving you sitting in the driveway or parking lot. Banging on the bottom of the gas tank to jar them often gets them going. Once they start up, it is extremely rare for them to stop running during that drive cycle.

When a Chrysler fuel pump does stop running while you're driving, it is usually accompanied by the loss of spark and injector pulses at the same time, and that is due to the loss of the signal pulses from one of the position sensors. Those two sensors account for around 95 percent of crank / no-start problems. Loss of spark only or loss of fuel pressure only accounts for the other five percent of no-starts.

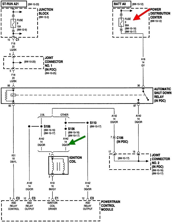
The fastest way to tell if one of the sensor signals is missing is to view live data on a scanner. When you don't have access to a scanner, another way to tell is to measure the voltage at any ignition coil, any injector, or either smaller terminal on the back of the alternator. At a coil or injector, look for the wire that is the same color at all those places. On most models that will be a dark green / orange wire, as shown in this diagram for your engine. The green arrow is pointing to the terminal to measure. This is best done with a test light. A digital voltmeter can work, but they respond too slowly.

You will see a bright test light / 12 volts for one second when you turn on the ignition switch. That proves the ASD relay circuit is working, and the computer has control of that relay. You may be able to hear the hum of the fuel pump at the same time. What is important is that 12 volts must come back when you start cranking the engine. If it does not, we have to look at the crankshaft position sensor circuit and the camshaft position sensor circuit. If the 12 volts does come back during cranking, we have to look at the fuel pump circuit or the ignition system.
Aug 8, 2021 at 4:09 PM
Advertisement
Avatar
STEVE W.
  • CAR REPAIR CONTRIBUTOR
  • 15,148 POSTS
As Doc said there isn't one on that truck. You might have heard the pump and housing assembly referred to as the "fuel pump module" because it is what some other makes call the pump but a pump driver or control module isn't on that vintage Dakota. Can you say where you saw it for sale? Perhaps a picture of it? That might shed light on what it is.
Aug 8, 2021 at 7:21 PM
Avatar
GENE WHITE2
  • MEMBER
  • 4 POSTS
I appreciate y'all's reply. I'm asking for a buddy and I found out that he's an idiot and y'all are right it doesn't have one. Thanks fellas!!!
Aug 8, 2021 at 9:11 PM
Avatar
CARADIODOC
  • CAR REPAIR CONTRIBUTOR
  • 34,308 POSTS
You have a friend? What's it like?

Sorry, couldn't help myself. If problems persist, let us know the exact symptoms and any history leading up to the current problem. You can also check for diagnostic fault codes, but that isn't conclusive for this type of problem. Chrysler made doing that yourself much easier than any other manufacturer. Cycle the ignition switch from "off" to "run" three times within five seconds without cranking the engine. Leave it in "run", then watch the code numbers appear in the odometer display. You can go here:

https://www.2carpros.com/trouble_codes/obd2

To see the definitions, or we can interpret them for you. This only displays fault codes in the Engine Computer, not any of the many other computers on the truck.

With fault codes related to intermittent stalling, first, it's important to not disconnect the battery. Doing so will erase any codes stored in the computer, then that valuable information will be lost. Second, fault codes related to the crankshaft position sensor and the camshaft position sensor often do not set just from cranking the engine. They usually need more time to be detected, as in when a stalled engine is coasting to a stop. For that reason, do not assume a sensor is okay just because no fault code related to it is set.
Aug 9, 2021 at 4:25 PM