Instrument failure

Tiny
THISISME1221
  • MEMBER
  • 1994 FORD RANGER
  • 4 CYL
  • 2WD
  • MANUAL
  • 167,000 MILES
All of a sudden I have no instruments. (Speedometer okay)
Lighting is fine.
Checked all fuses, appear okay (did not ohm them).
Do not like the thought of disassembling and replacing the panel.
Also have 1996 and 2007 Rangers.
Tuesday, May 15th, 2018 AT 11:45 AM

1 Reply

Tiny
JACOBANDNICKOLAS
  • MECHANIC
  • 110,192 POSTS
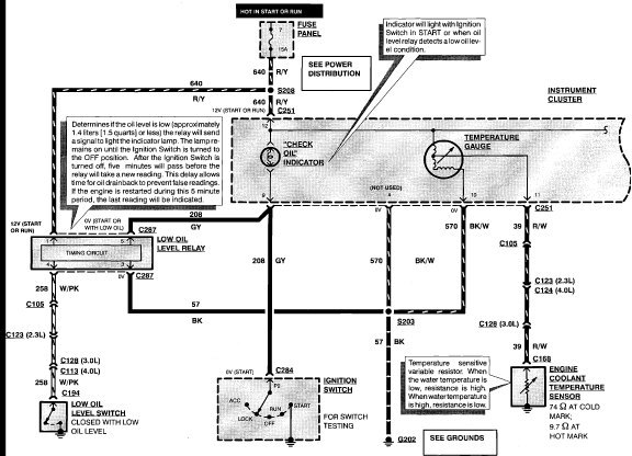
Hi and thanks for using 2CarPros. Com. Since this happened all at once, the first thing I would recommend checking is the ground. The ground in question is G202. Here is a list of ground locations. I have attached all schematics related to the instrument panel. Look closely and you will see most of the components ground at G202.
Ground Location:
G101 LH side of upper radiator support.
G103 Top center of left hand fender apron.
G105 Front of left hand fender apron, near battery.
G107 Lower left hand front of engine compartment, on frame rail.
G108 Lower left hand side of engine.
G200 Left hand rear corner of engine compartment, near Power-train Control Module (PCM).
G201 Behind left hand cowl panel.
G202 Behind right hand cowl panel.
G203 On floor pan, below left hand front seat.

I hope this is helpful. Let me know if you have other questions. Also, before going crazy, check the fuse for continuity. You do not want to tear things apart to find it was a ten cent fuse the entire time.

Take care,
Joe
Was this
answer
helpful?
Yes
No
Wednesday, May 16th, 2018 AT 5:24 PM

Please login or register to post a reply.