Tuesday, November 12th, 2019 AT 3:08 PM
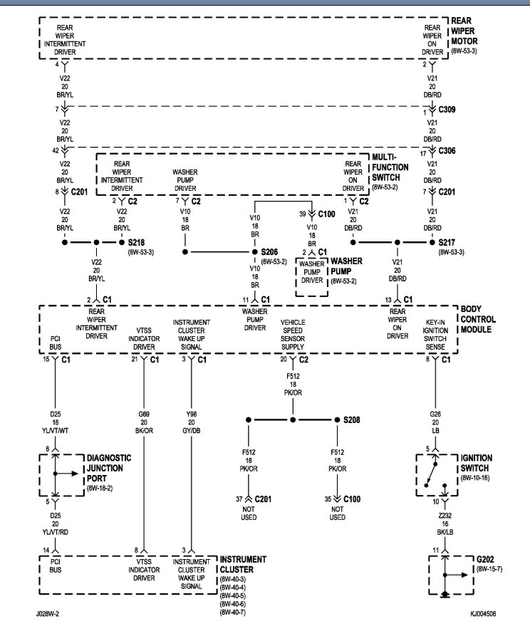
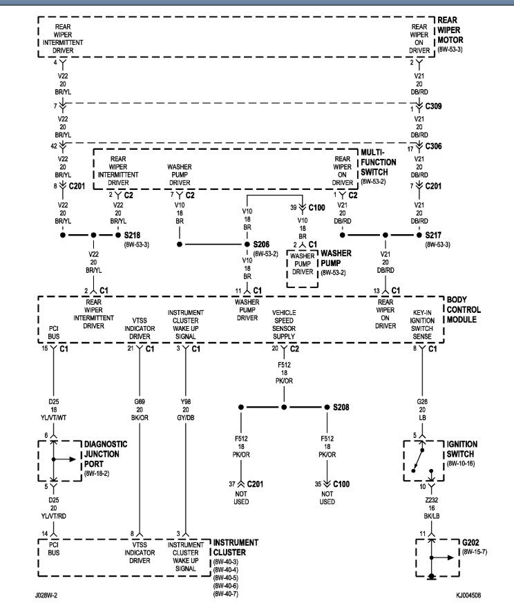
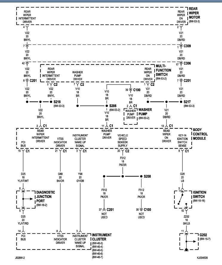
Check engine, ABS, and charging warning lights do not work when turning key to on position. They do work sometimes but seldom. They sometimes are dim if they do turn on and tapping the cluster makes them brighten. The CEL is needed for emission inspection. Is this a bad cluster or something else possibly. What year clusters will fit if I need to change the cluster?






