Instrument Cluster Pinouts needed

Tiny
HONESTBROKER
  • MEMBER
  • 1995 ISUZU RODEO
  • 225,000 MILES
I'm moving a '95 Rodeo instrument cluster into a 91 pickup. I'm doing so as part of an LS swap I'm doing and I need, at a minimum, a good speedometer. The LS PCM can provide the signals needed, but I need to know how the wires that are existing in the truck line up with the new cluster. A good pinout will help much.
Thanks.
Friday, October 15th, 2021 AT 1:27 PM

24 Replies

Tiny
JACOBANDNICKOLAS
  • MECHANIC
  • 110,192 POSTS
Hi,

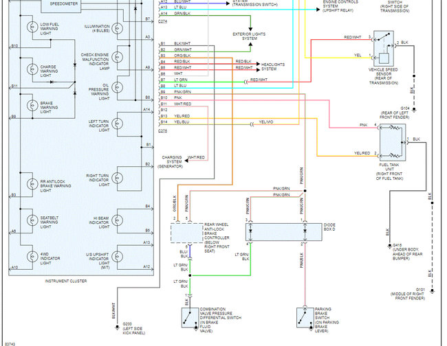
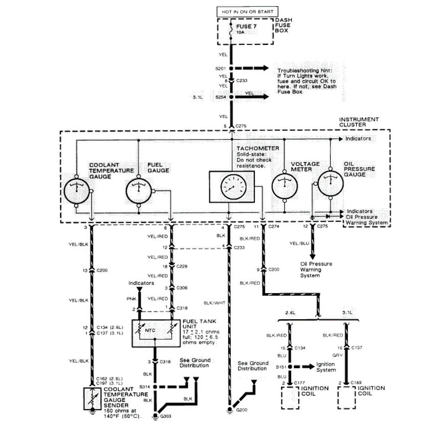
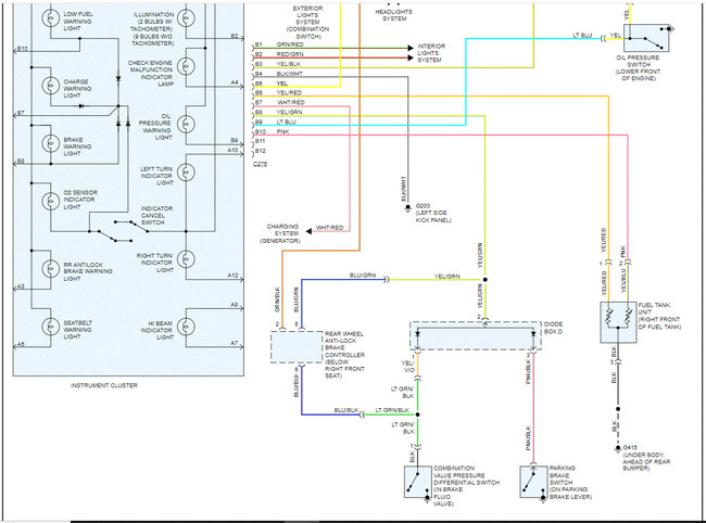
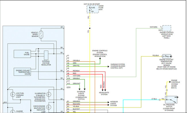
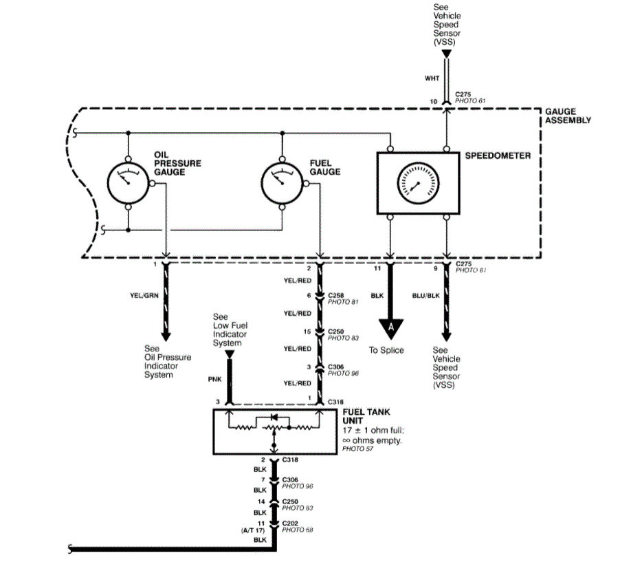
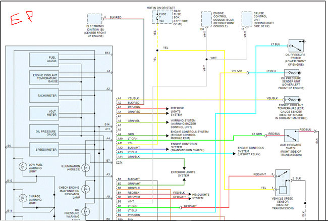
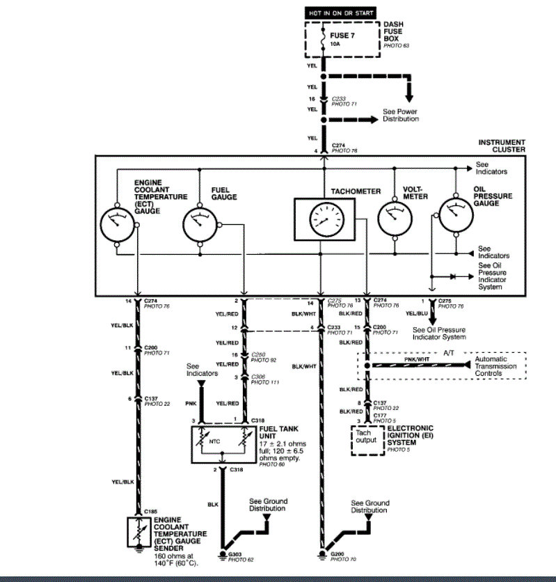
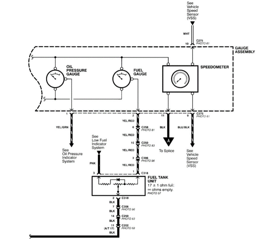
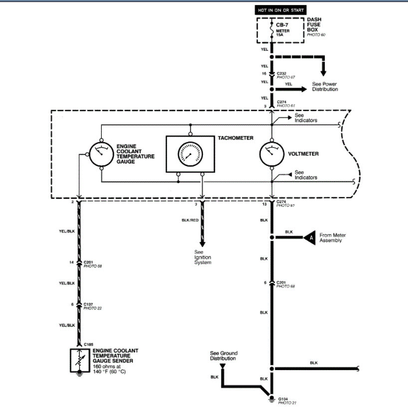
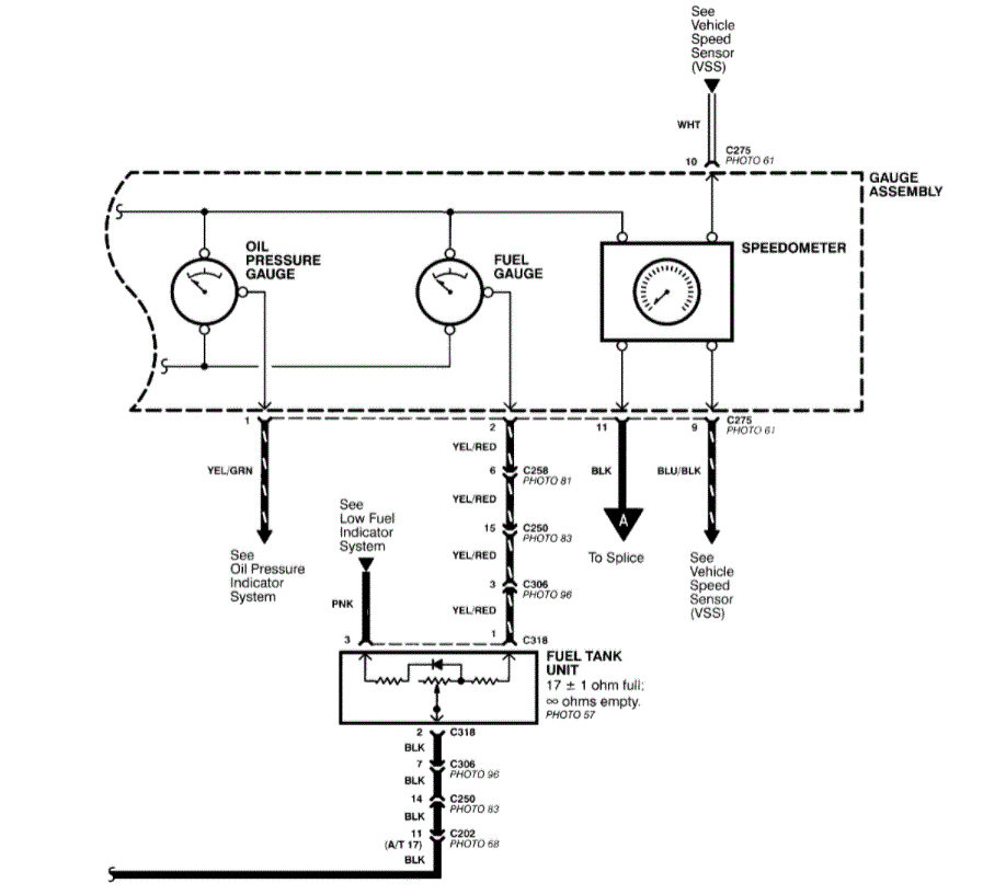
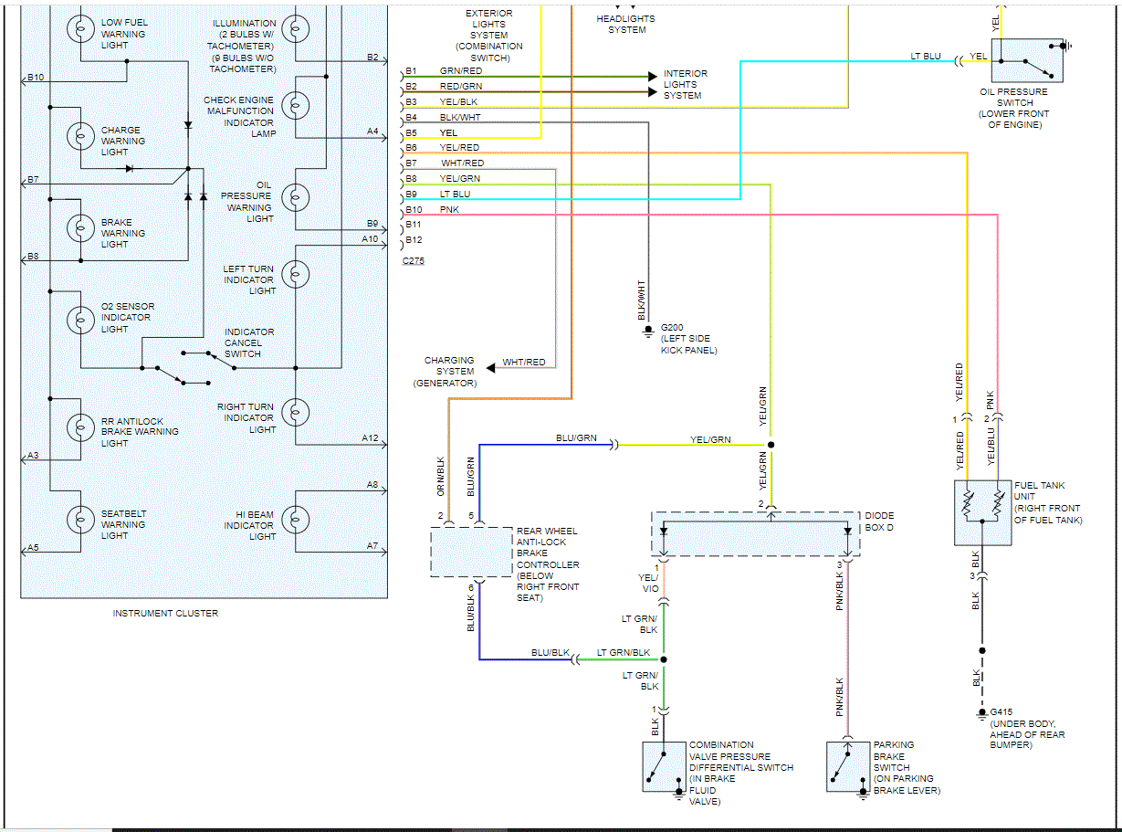
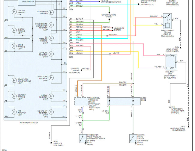
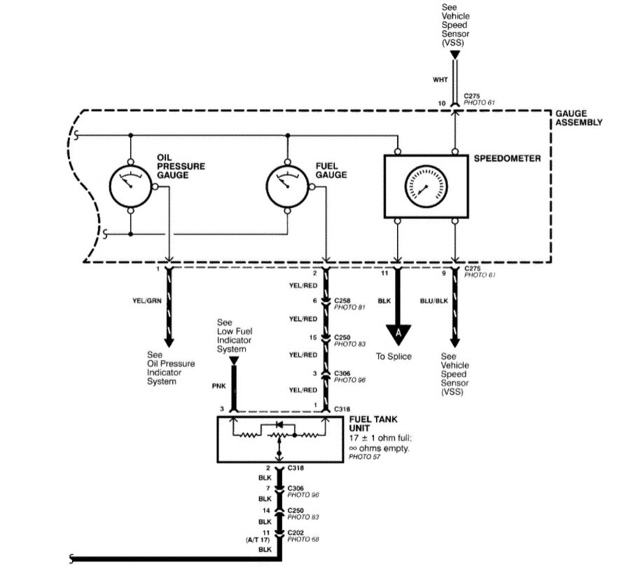
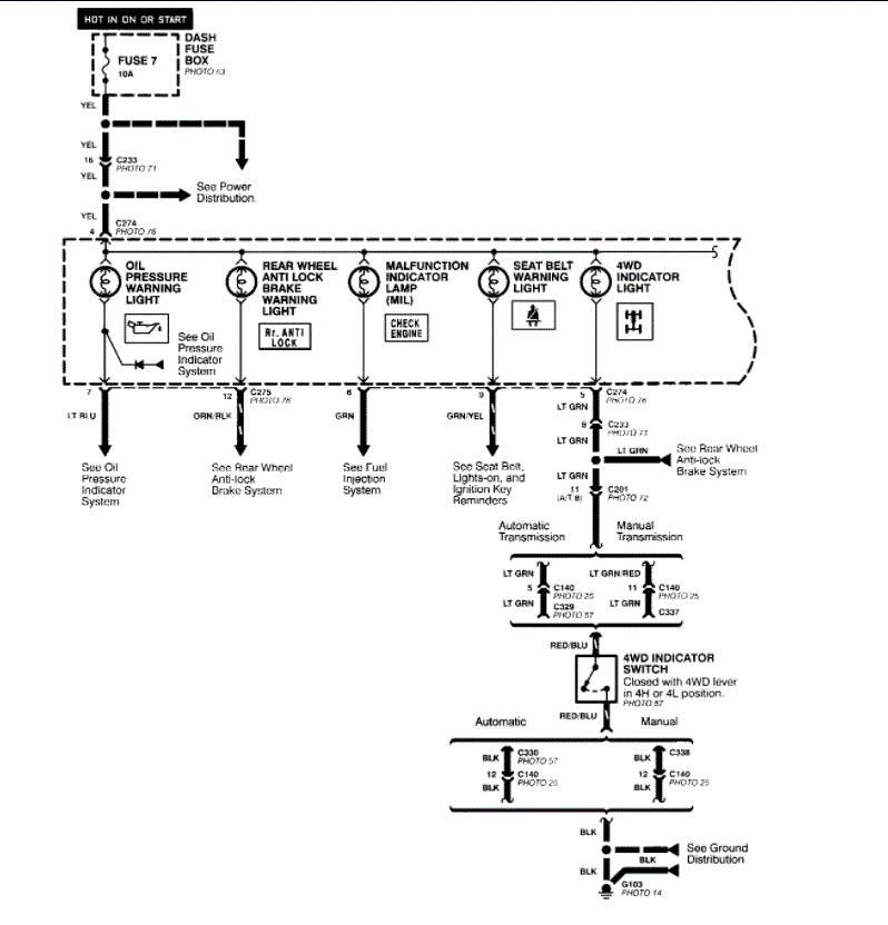
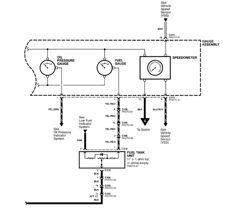
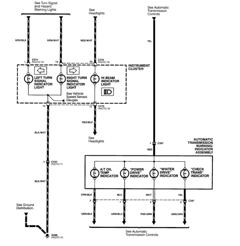
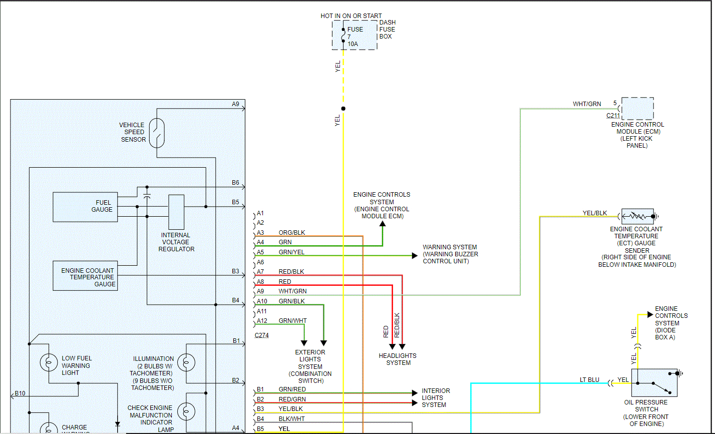
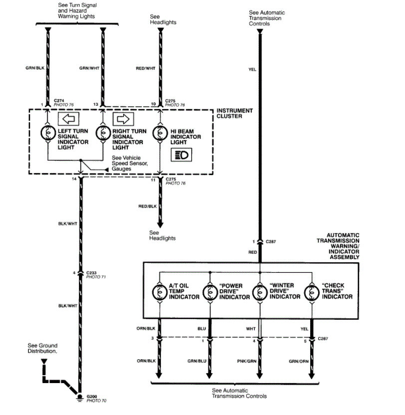
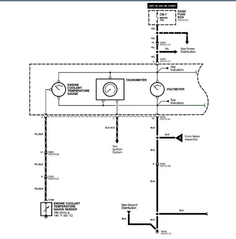
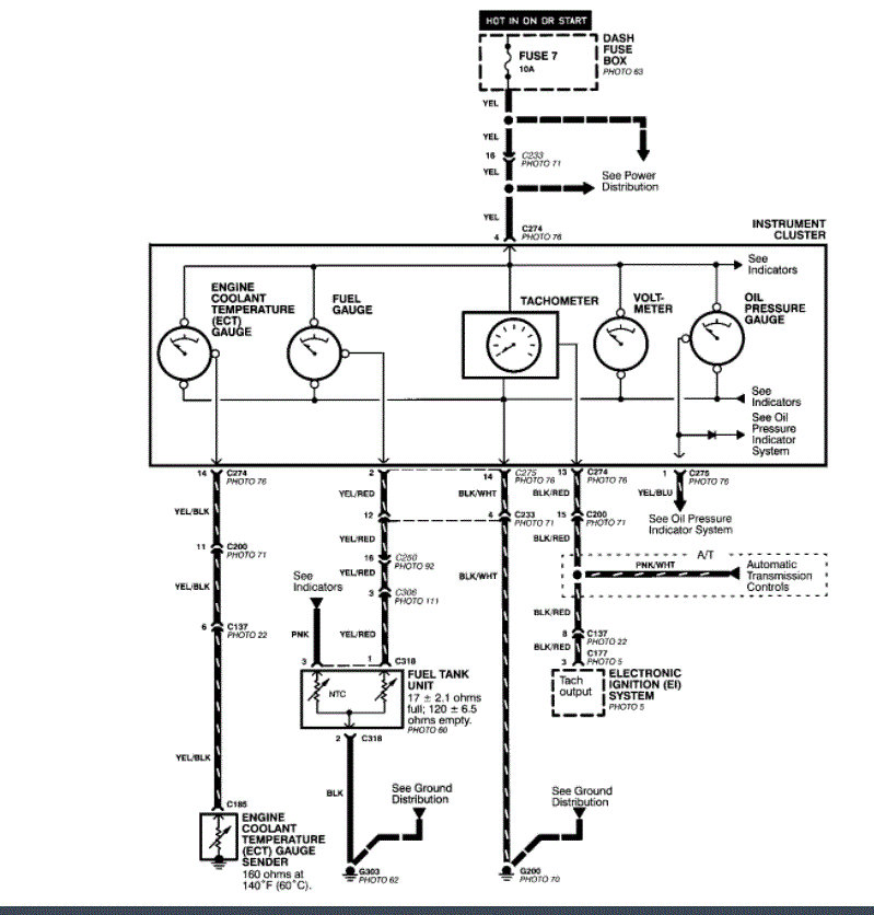
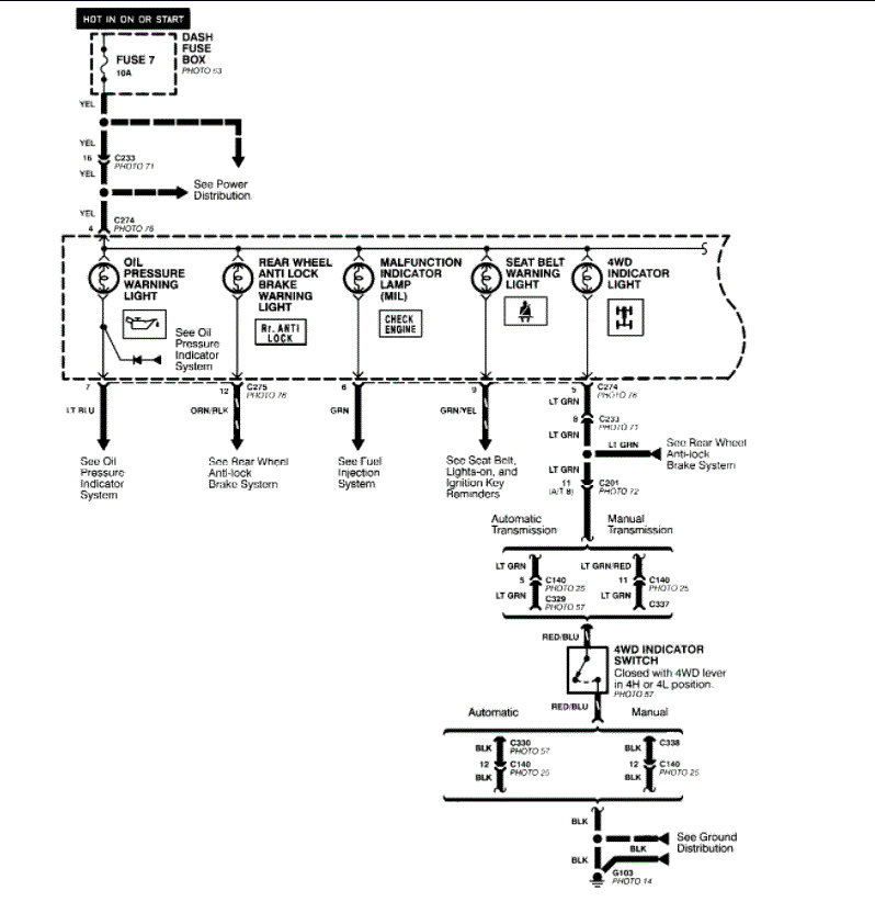
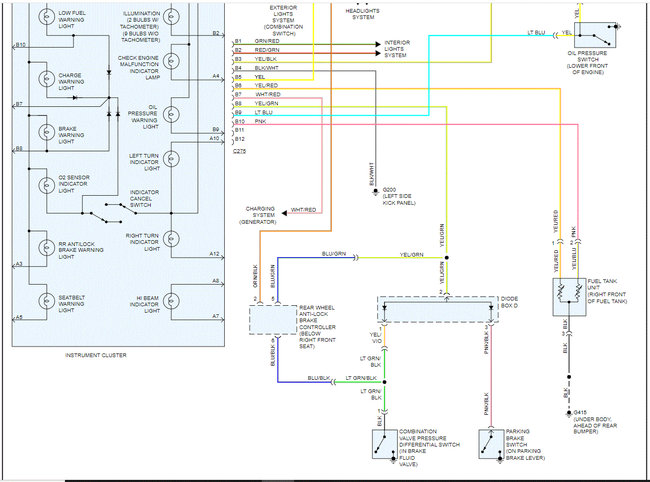
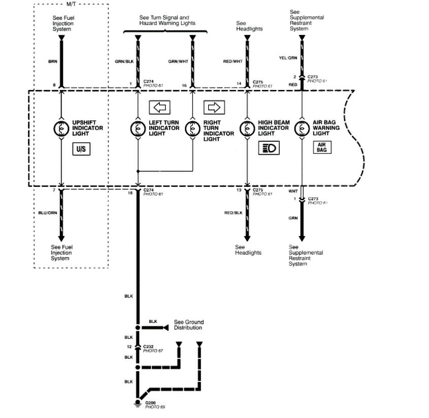
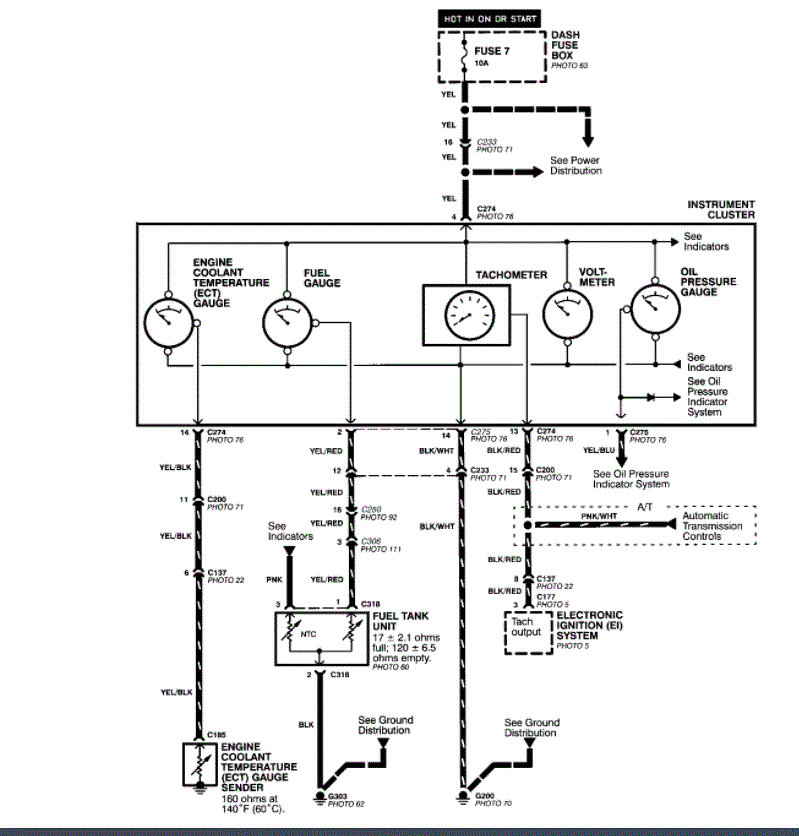
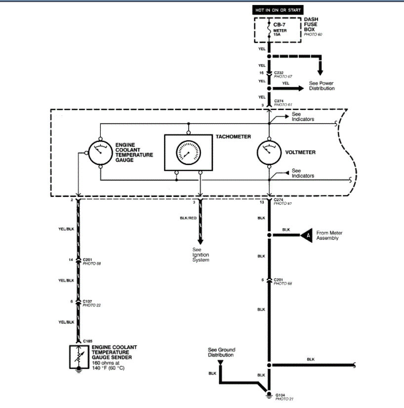
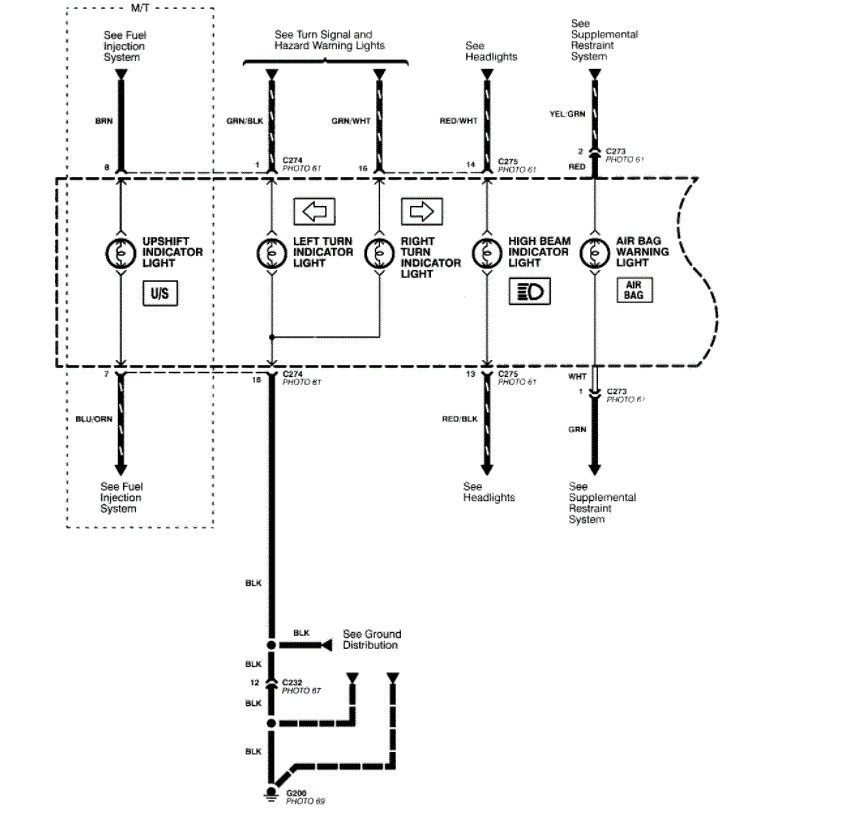
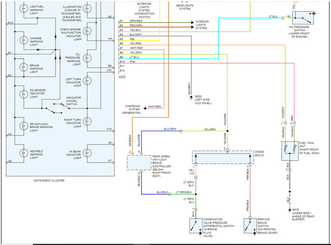
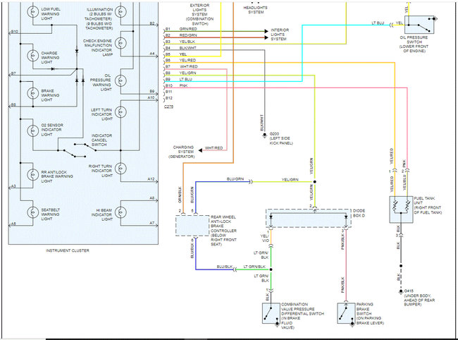
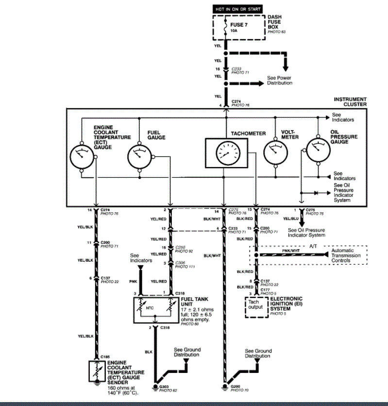
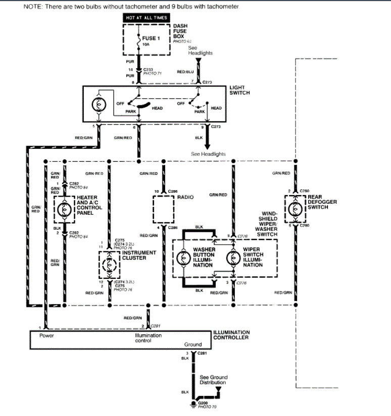
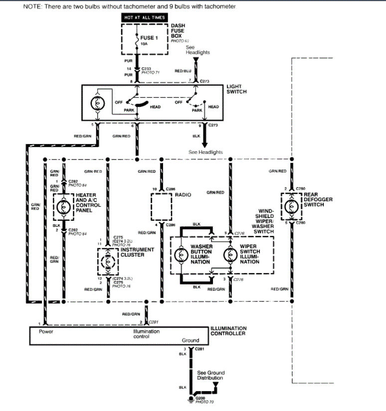
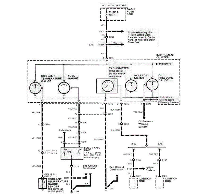
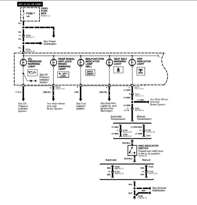
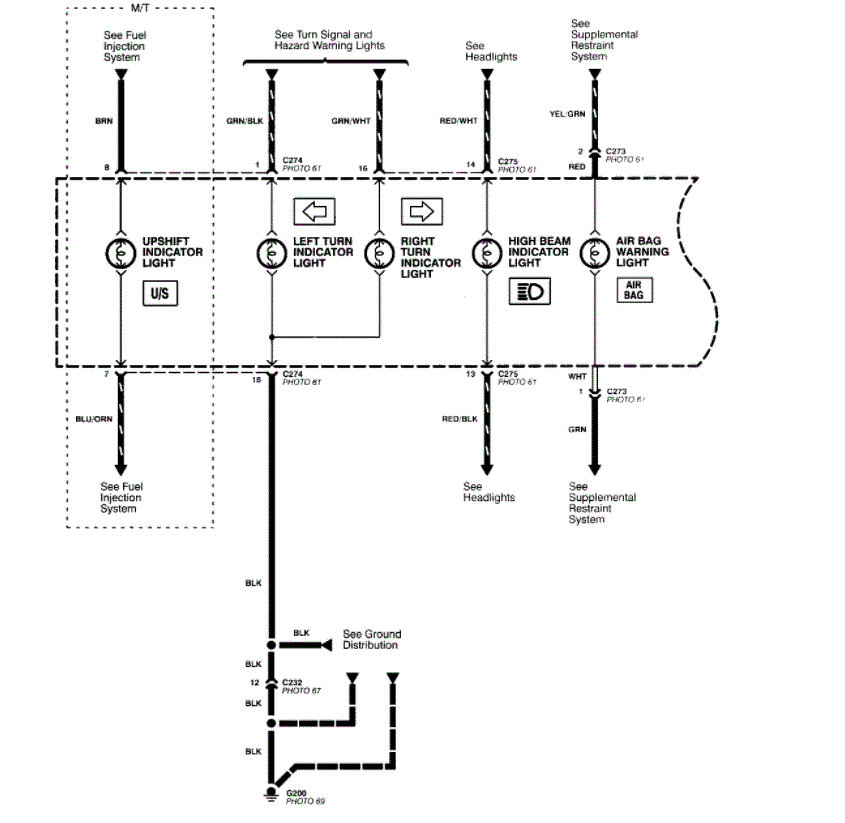
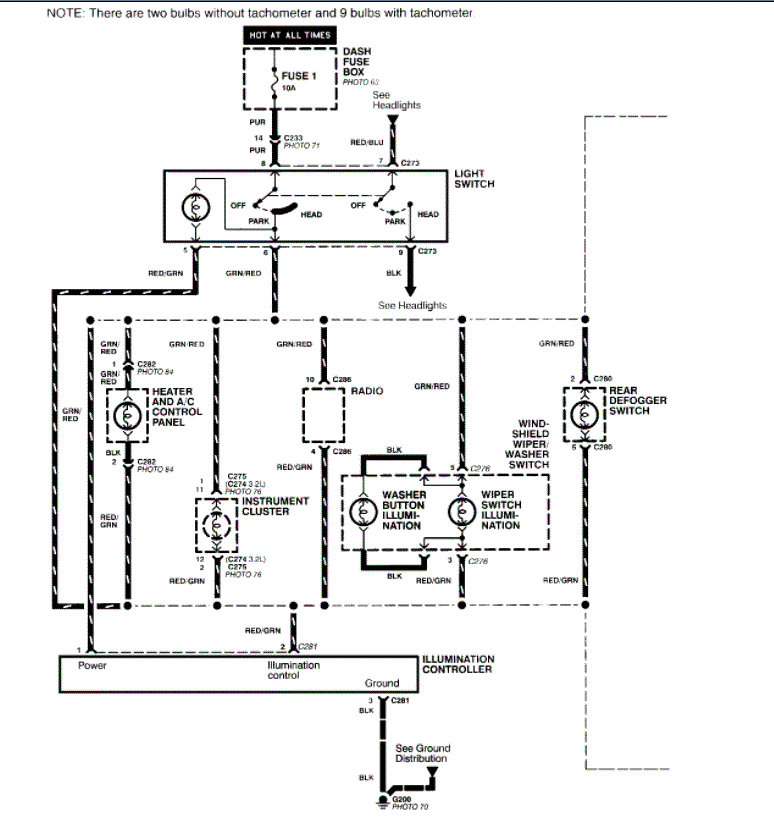
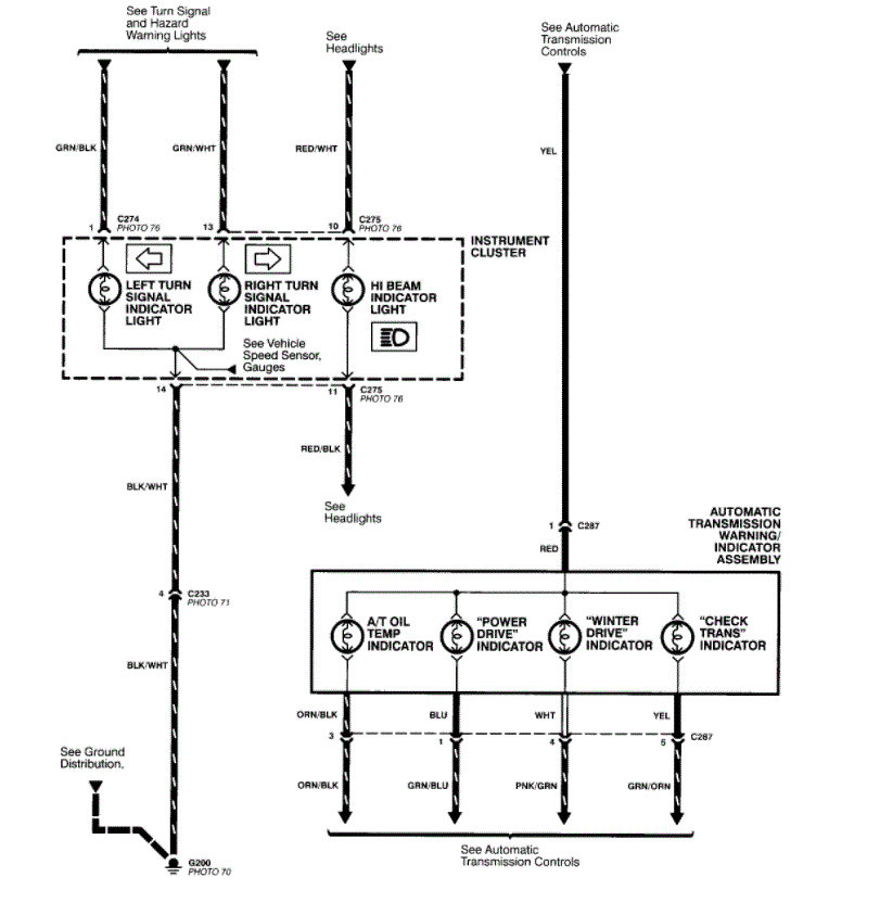
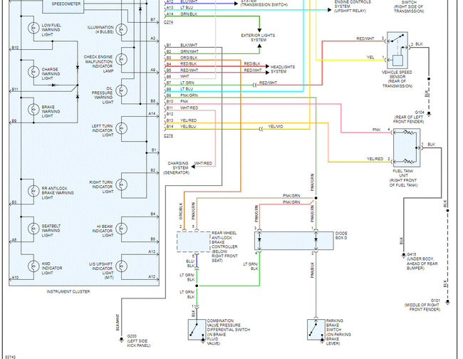
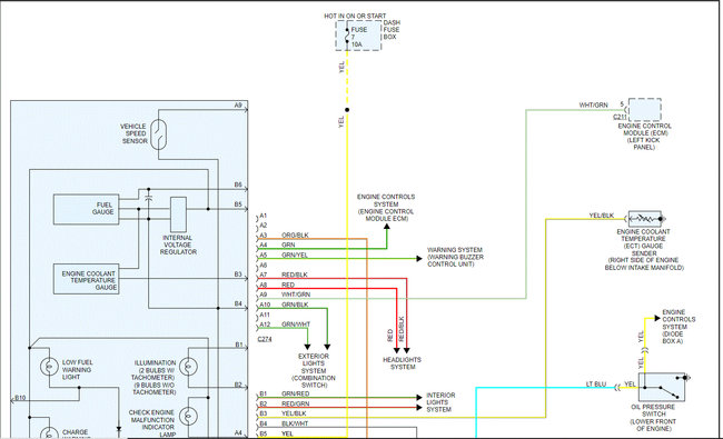
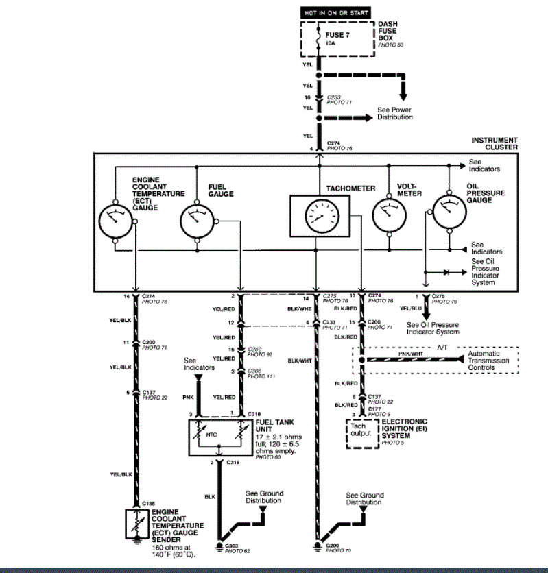
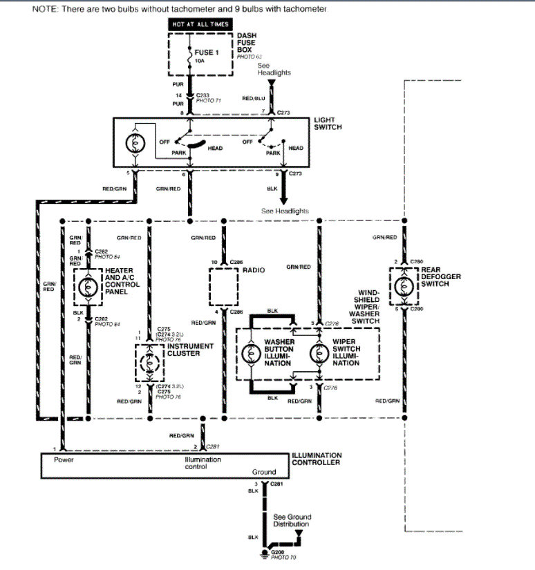
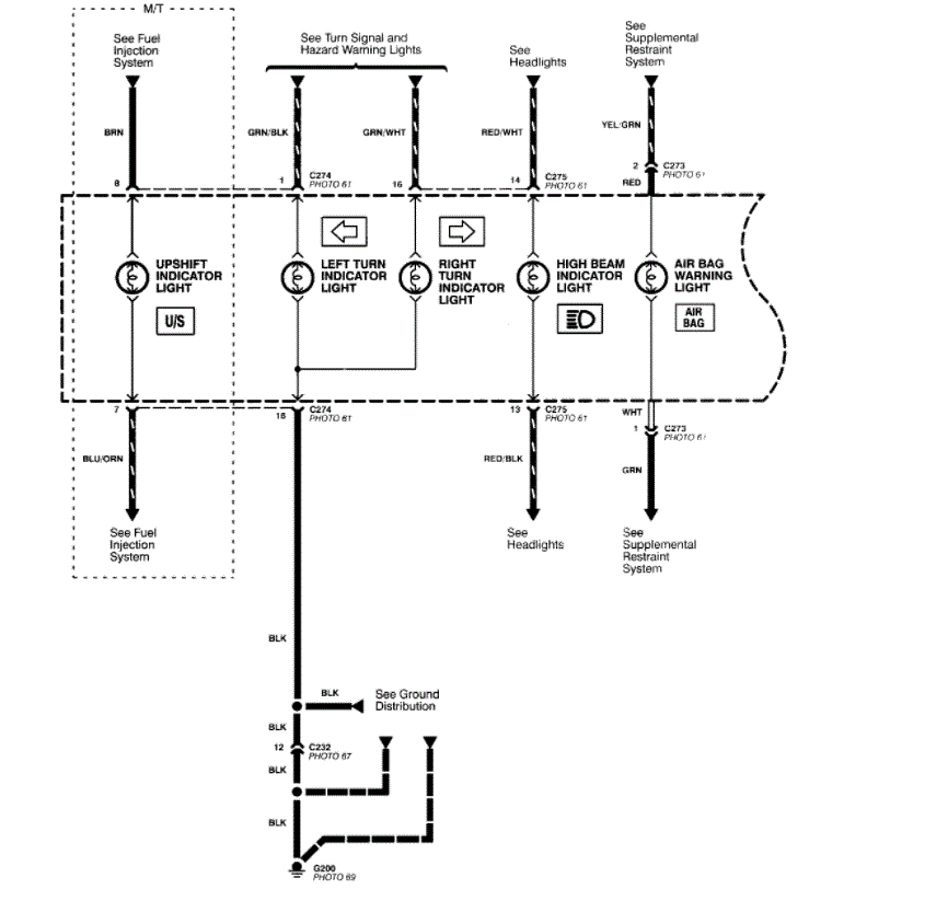
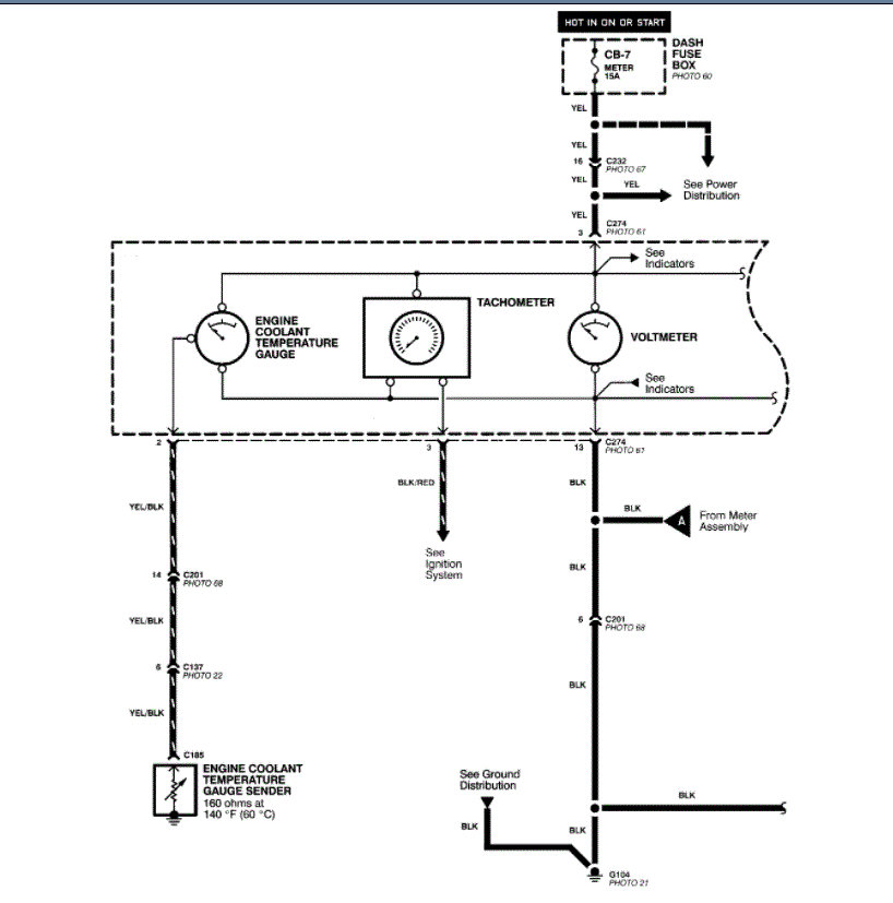
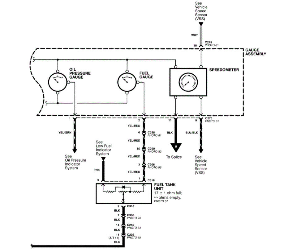
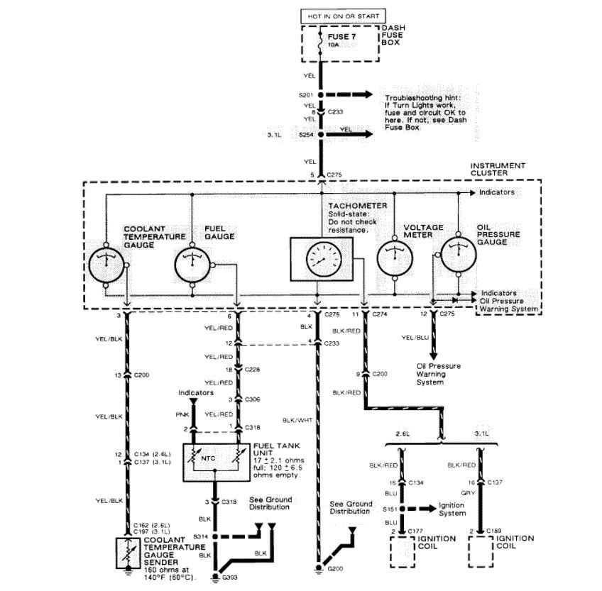
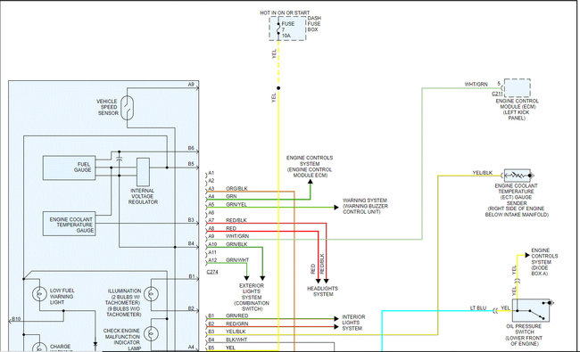
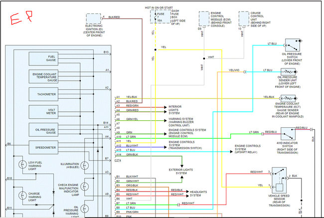
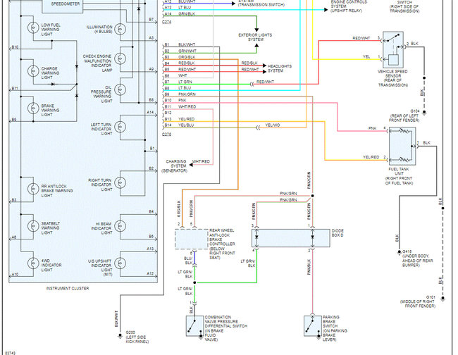
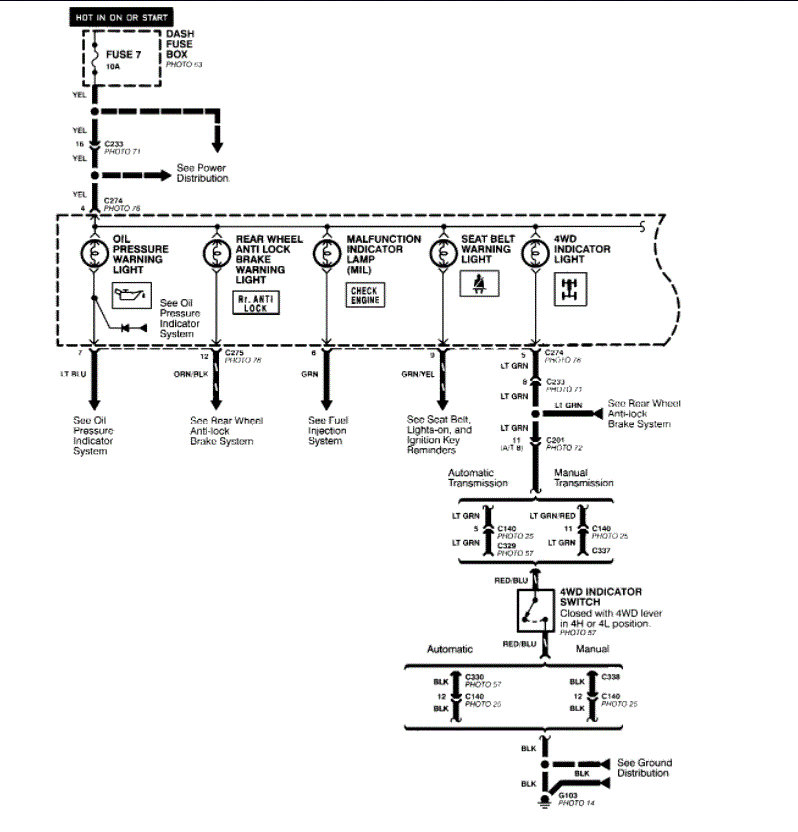
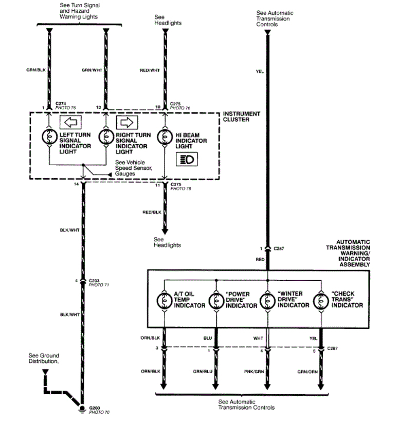
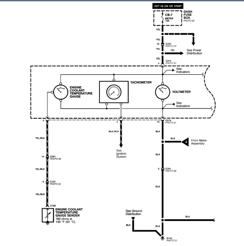
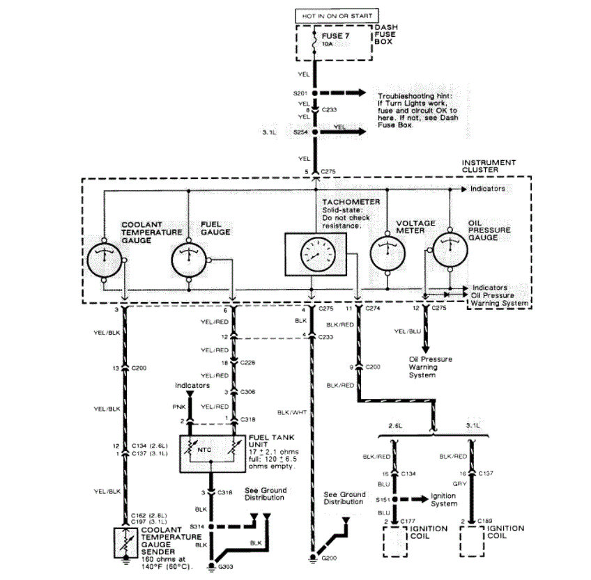
I'm not sure if you need it for the truck or the Rodeo. So, I attached the schematics I have for both. Pics 1 and 2 are for the 1995 Rodeo. The only one I could find for the 1991 truck is in pic 3. That is a manufacturer's schematic for the truck. They aren't as easy to follow.

If you need something different, let me know the specifics. For example, does it have a tachometer? Which specific vehicle you're looking for, engine size, is it 4wd, and anything you can think of that will help.

Let me know if this is what you needed or if you have questions. Also, here is a link you may find helpful.

https://www.2carpros.com/articles/how-to-check-wiring

Take care,

Joe

See pics below. Note: I had to cut the schematic for the 1995 in half to make it readable for you. I did overlap the two so you can follow from one to the next.
Was this
answer
helpful?
Yes
No
Friday, October 15th, 2021 AT 8:22 PM
Tiny
HONESTBROKER
  • MEMBER
  • 13 POSTS
Thanks, Joe. I appreciate your help. To me, the drawings seem backward. The 91 pickup is a base model and only has a speedometer, water temperature, and fuel gauge. The two-part drawings only show the fuel and water (understandable because the speedometer on the 91 was cable driven). The other seems to better reflect the newer cluster (from a 95 Rodeo). It doesn’t show Enough.
I’m doing a motor swap project (5.3L LS) on my 91 pickup. I’m trying to integrate the Rodeo cluster into the work in order to get speedometer, water, oil pressure, tachometer, and battery into play. Wiring doesn’t quite match up in color or pin position on diagrams I’ve seen so far.
I appreciate your help. This site has dropped me out after several iterations of reply, so I’m sending a bit of a short summary. If you can come across other 95 Rodeo (94-97) diagrams, I’ll be much obliged.
Thanks.
Was this
answer
helpful?
Yes
No
Saturday, October 16th, 2021 AT 12:54 PM
Tiny
JACOBANDNICKOLAS
  • MECHANIC
  • 110,192 POSTS
Hi,

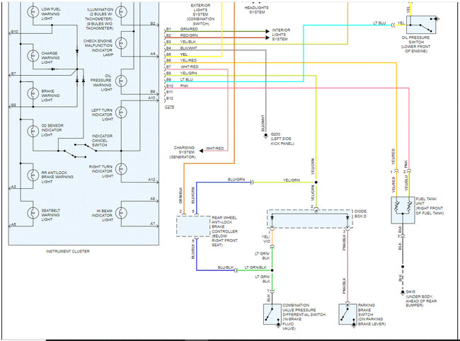
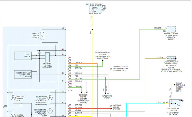
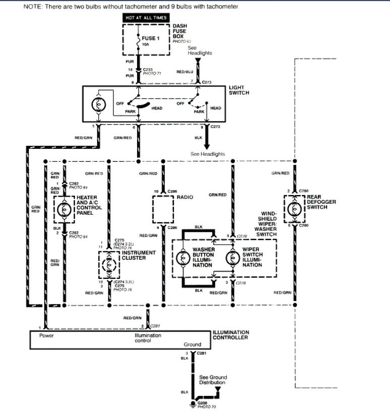
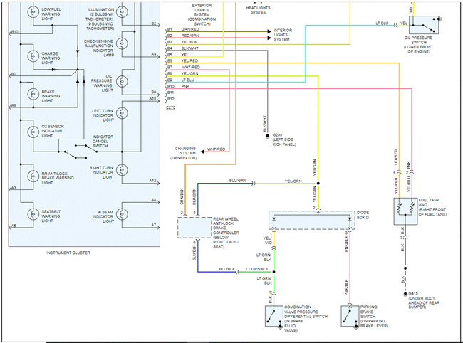
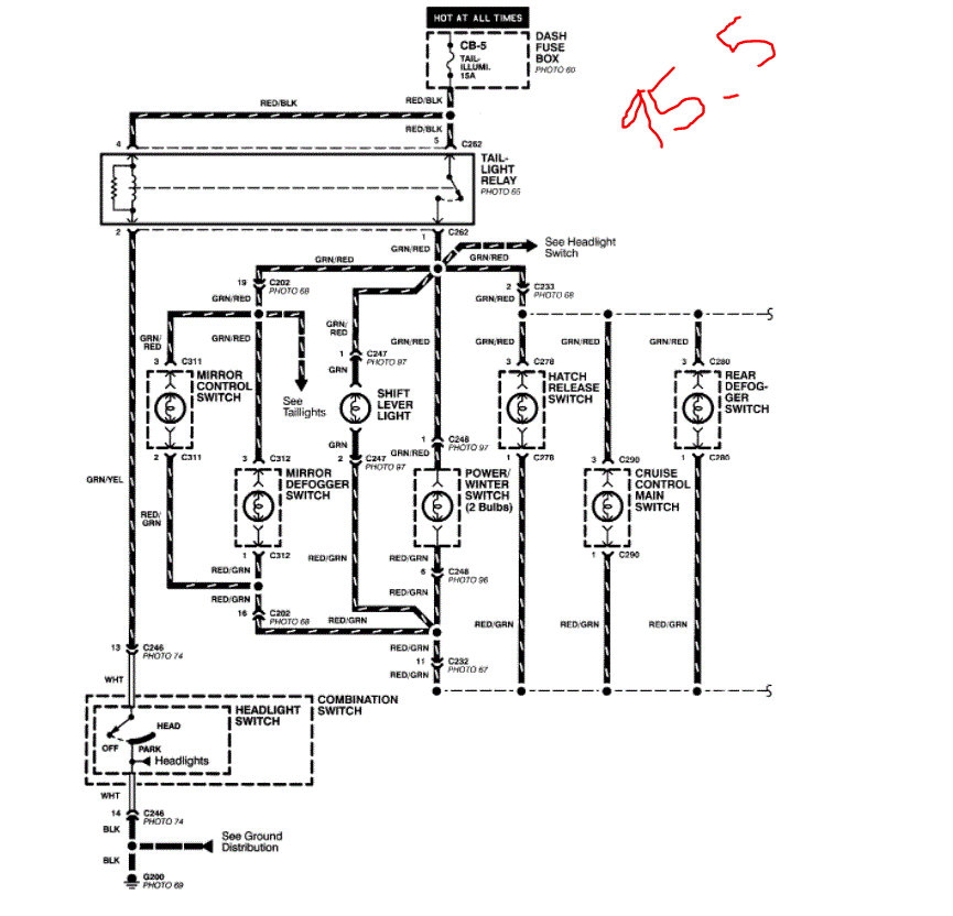
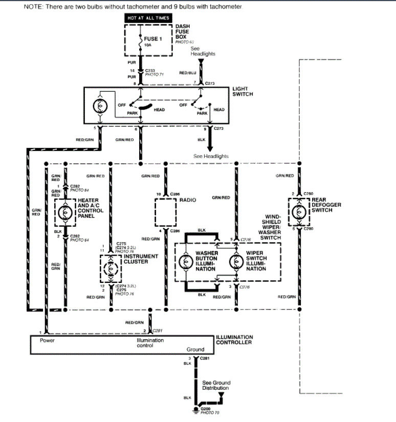
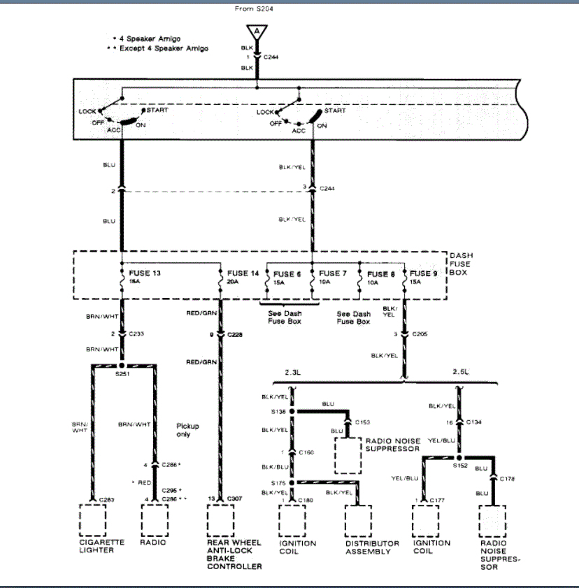
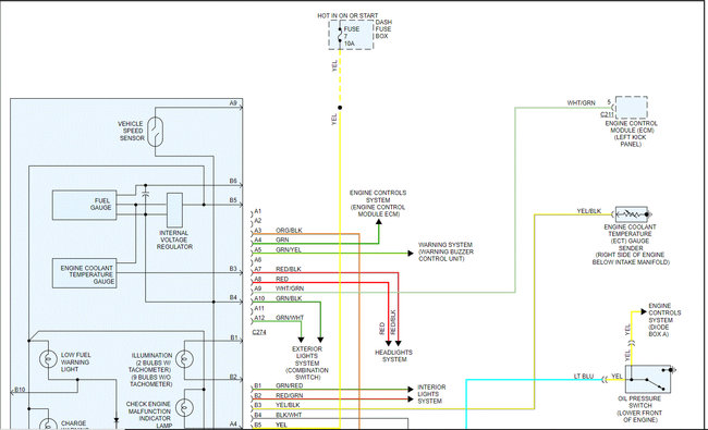
No problem. Here is what I have: There are OEM schematics (see pic 1 below) and I have color schematics (non-OEM) too. We just need to narrow things down. They seem to be based on production dates when looking at the OEM schematics.

Take a look at pic 1. Is there one there which seems to fit what you're looking for? Also, let me know the same for pic 2. I'll send both.

Interestingly, I'm showing different schematics if the Rodeo is 4wd or 2wd, and if it's a 4 or 6 cylinder. Let me know that as well.

It sounds like you're building a rocket. LOL Let me know what I can do to help.

Take care,

Joe

See pics below.
Was this
answer
helpful?
Yes
No
Saturday, October 16th, 2021 AT 8:55 PM
Tiny
HONESTBROKER
  • MEMBER
  • 13 POSTS
Hey Joe, I have to say that this site’s propensity to wipe out my comments every time I select another tab is frustrating.
Anyway, the Rodeo is a 95 S, 3.2L, manual, with VIN 4S2CG58V7S4309065. I don’t know whether it’s a 95 or 95.5.
I know this sounds like a lot, but perhaps you could send the following:
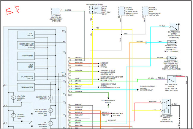
Instrument Cluster - Early Production
Instrument Cluster - Late Production
Everything from the first pic since I’m not sure where the lines may cross within the connectors.
Again, your help is much appreciated.
- Mike
Was this
answer
helpful?
Yes
No
Sunday, October 17th, 2021 AT 7:27 AM
Tiny
JACOBANDNICKOLAS
  • MECHANIC
  • 110,192 POSTS
Hi,

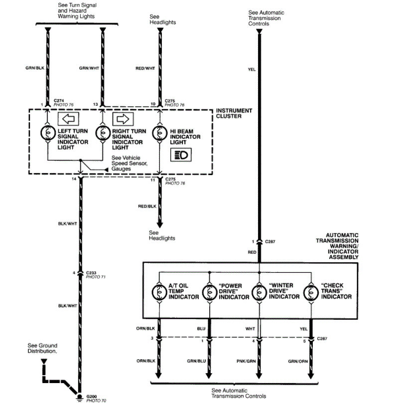
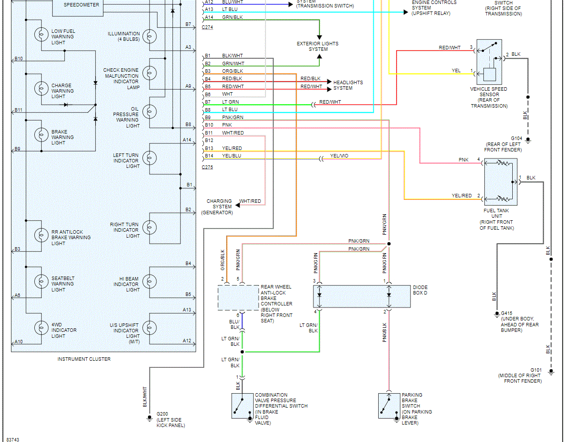
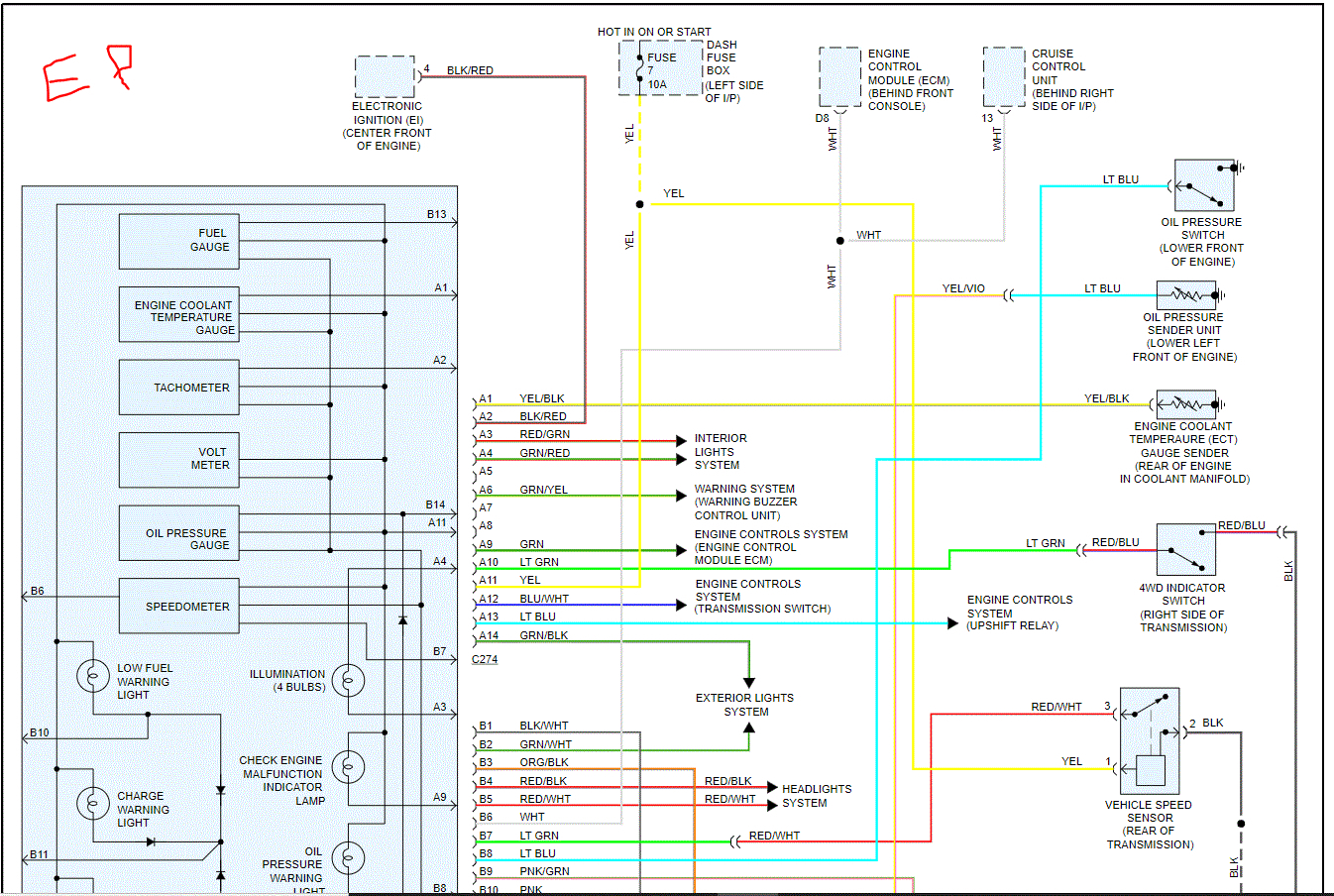
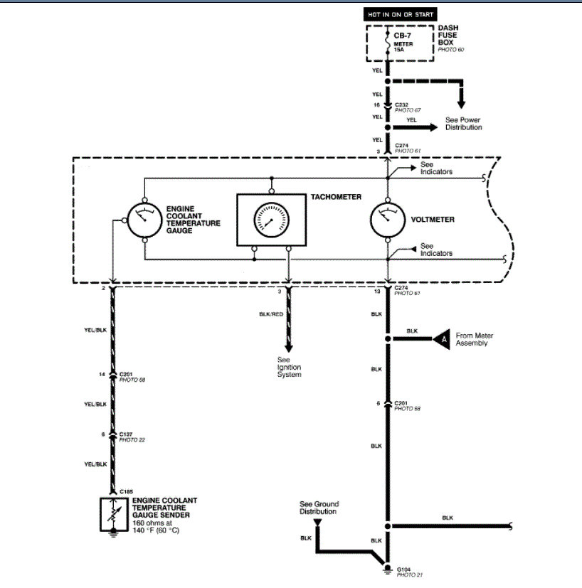
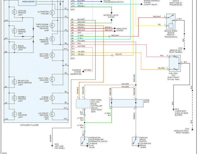
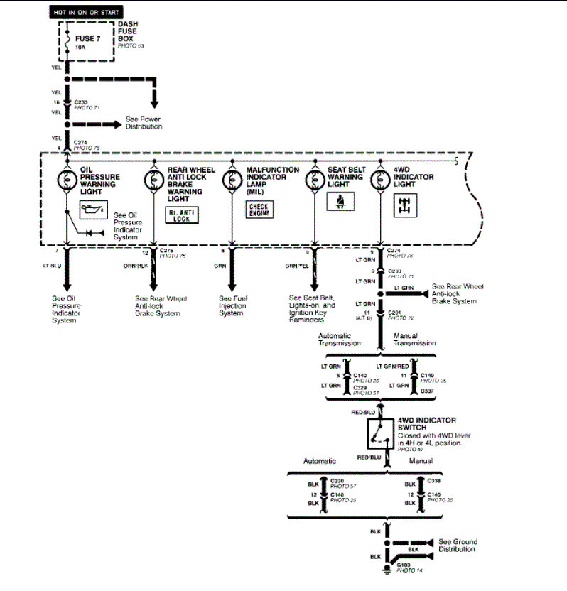
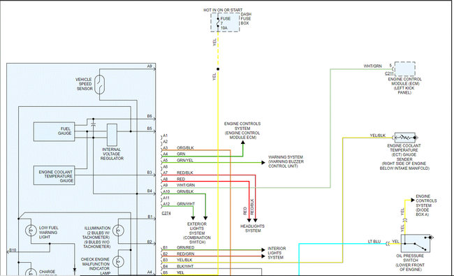
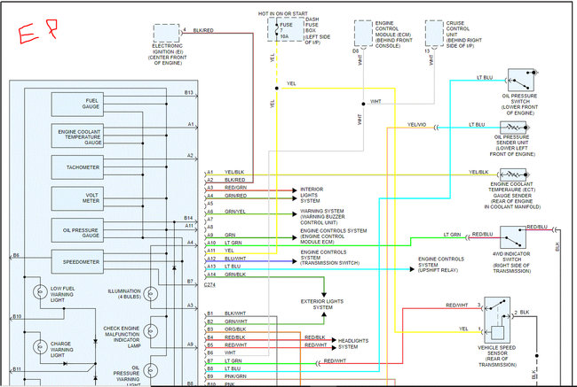
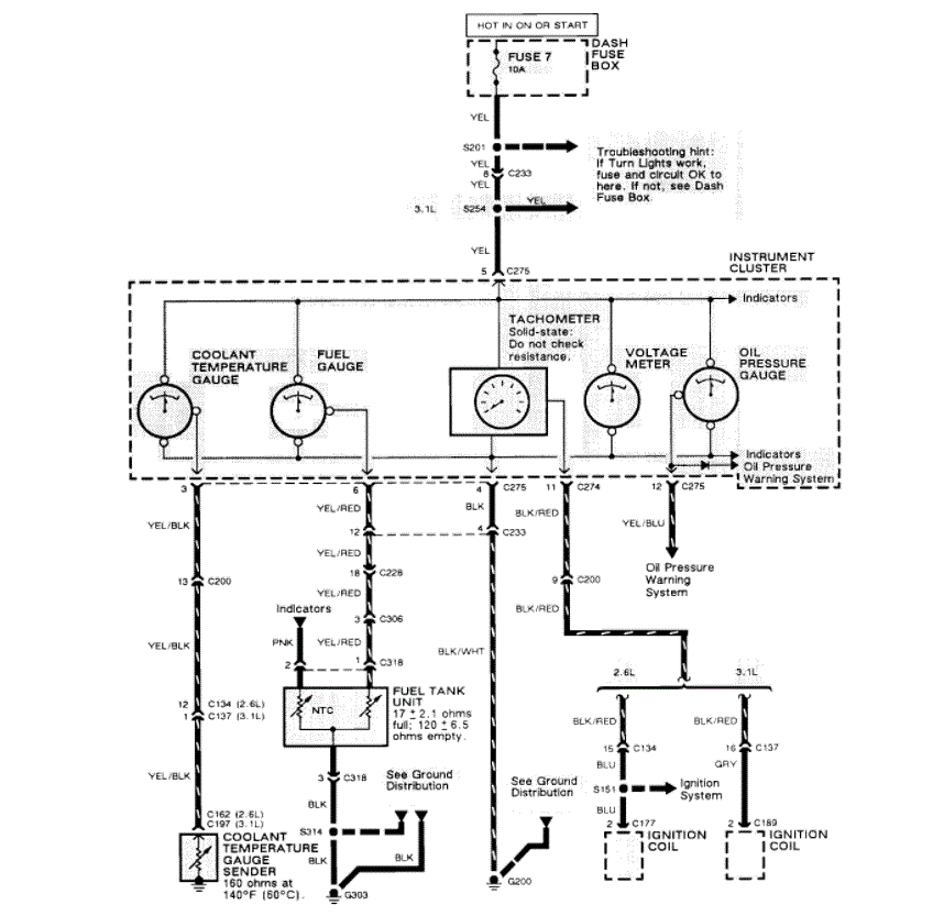
Pics 1 and 2 are early production. Pics 3, 4, 5, 6 are late production. Pics 7 - 12 are early production in the order listed in the above pic 1. The remaining, starting @13, are late production. I wrote 95.5 where the newer model starts.

I hope this helps.

Take care,

Joe

See pics below.
Was this
answer
helpful?
Yes
No
+1
Monday, October 18th, 2021 AT 4:45 PM
Tiny
HONESTBROKER
  • MEMBER
  • 13 POSTS
Joe,

You may have hit gold (or, perhaps, "I may have hit gold."). The early diagrams seem to match up exactly with what I have for my cluster. My truck isn't at my house, so I'll head to where it is tomorrow to verify what I believe to be the right answer. I've generated a spreadsheet showing where the cluster's wires need to connect to the existing truck wiring. The rest will fall into the LS's PCM output for speed and tach. Water temperature should follow with what was there before as far as wiring. Oil pressure will be run separately.
Anyway, I'll keep you posted on how this goes. Thanks much for your help.
- Mike
Was this
answer
helpful?
Yes
No
Tuesday, October 19th, 2021 AT 2:11 PM
Tiny
HONESTBROKER
  • MEMBER
  • 13 POSTS
A couple of photos. It's a little further along than this seems, but still some way to go.
Again, I appreciate your help.
- Mike
Was this
answer
helpful?
Yes
No
Tuesday, October 19th, 2021 AT 2:22 PM
Tiny
JACOBANDNICKOLAS
  • MECHANIC
  • 110,192 POSTS
Mike,

I'm glad to hear they match. As far as the pics, all I can say is Hold On! LOL OMG! That thing is going to be a rocket. It looks like you are doing an excellent job.

When this thing is running, take me for a virtual ride. LOL

Take good care of yourself and let me know if I can help.

Joe
Was this
answer
helpful?
Yes
No
+1
Tuesday, October 19th, 2021 AT 6:32 PM
Tiny
HONESTBROKER
  • MEMBER
  • 13 POSTS
Hey Joe,

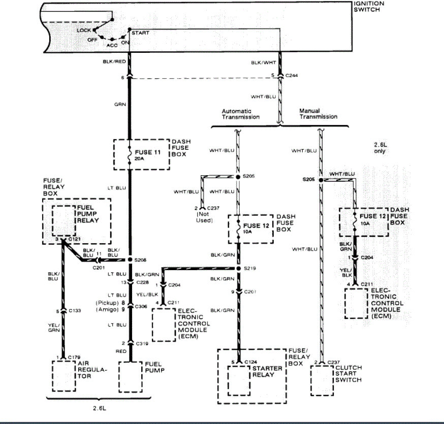
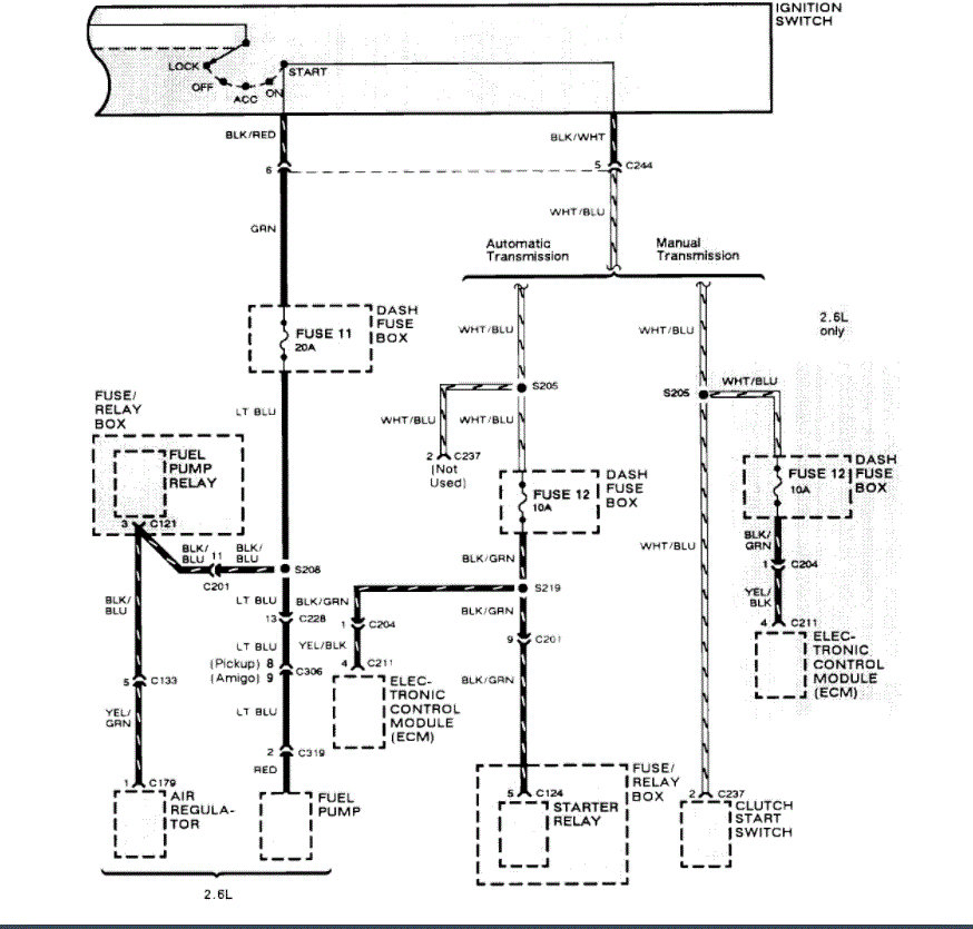
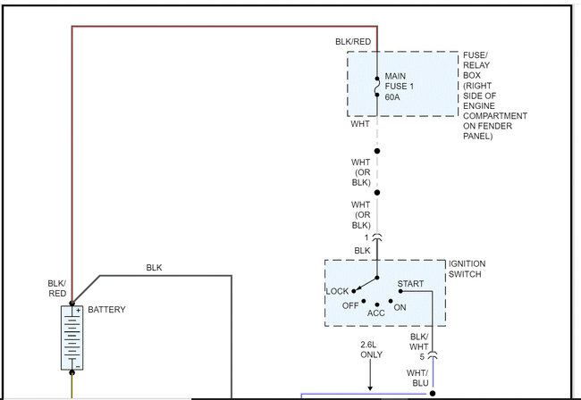
I'm back again with another question. Would you have schematics for the original '91 base truck's starting circuit? I have a pretty good look at the ignition switch, but the Chilton's manual just isn't as granular as I need (shows a blank circle for the switch, with some wires coming out - and those wire colors don't match).
As you can tell, this job is moving along at a glacial pace. I appreciate any help you can provide and understand if I've tapped the well dry.
Thanks.
Was this
answer
helpful?
Yes
No
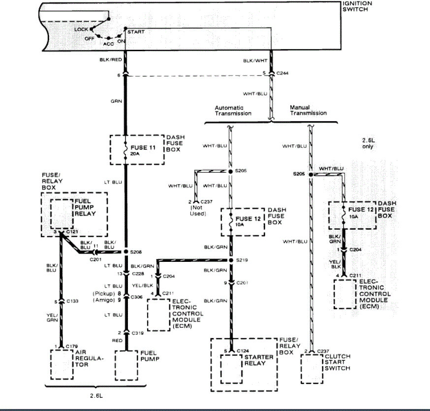
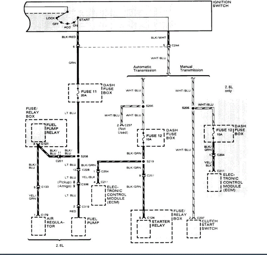
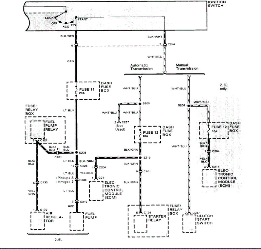
Monday, March 7th, 2022 AT 6:52 AM
Tiny
JACOBANDNICKOLAS
  • MECHANIC
  • 110,192 POSTS
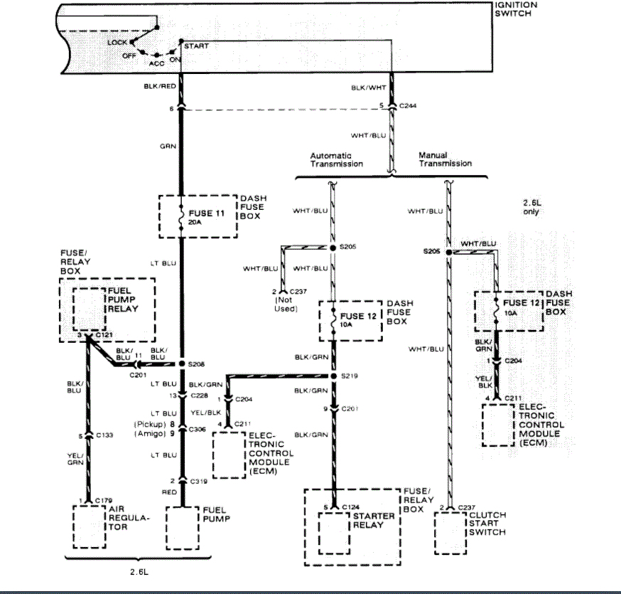
Hi,

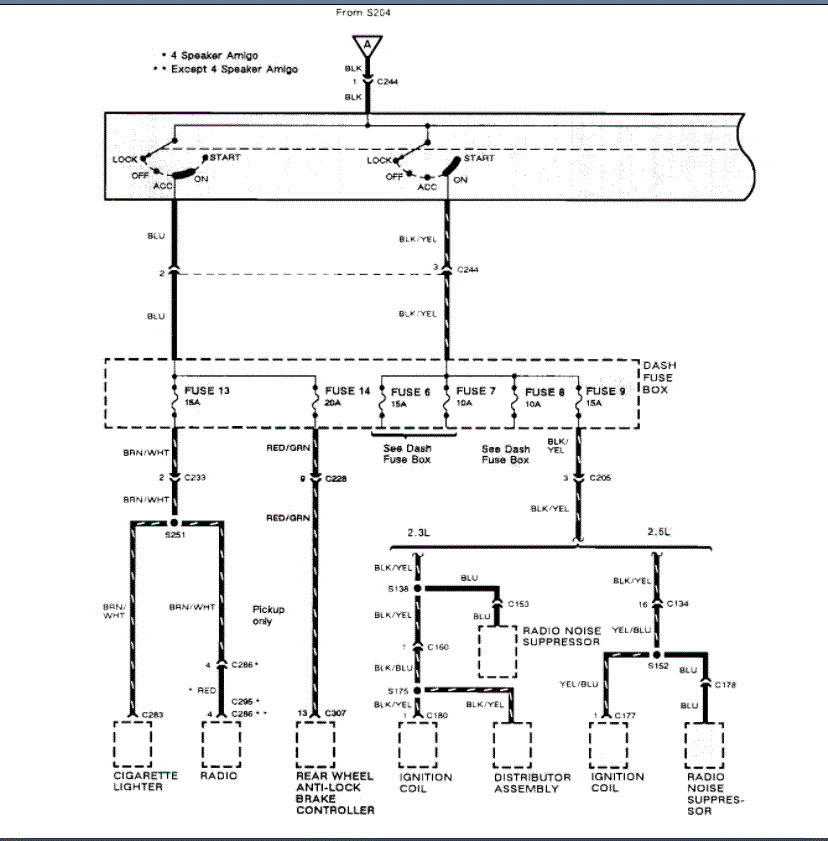
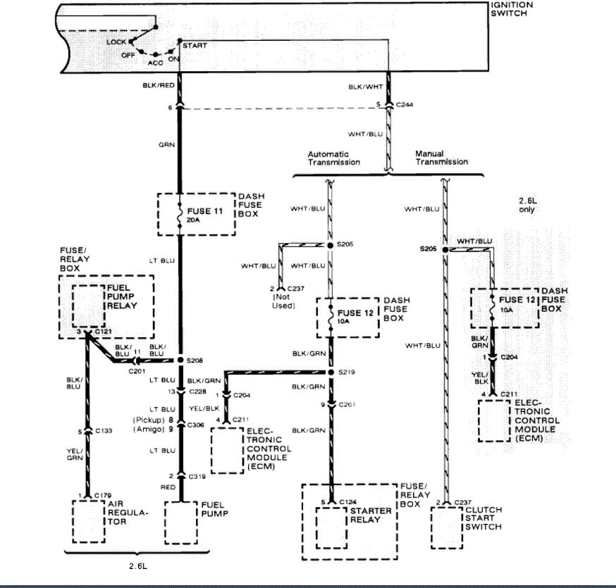
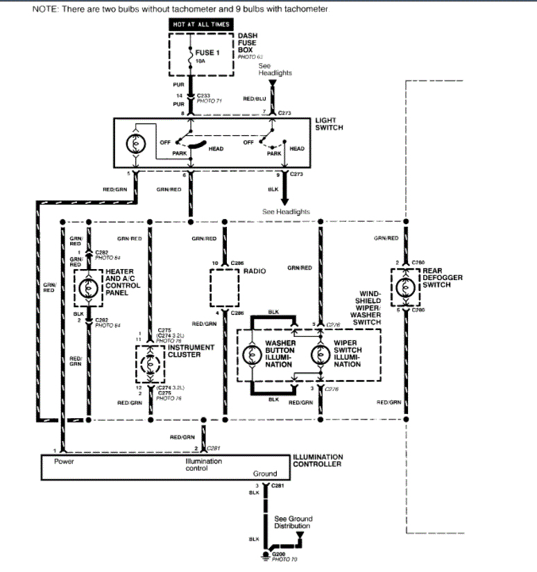
No problem whatsoever. I attached what I have for a 1991 2wd with a manual transmission. If you need one for an automatic, let me know.

Don't worry about asking questions. The well is deep. LOL

Take care,

Joe

See pics below.
Was this
answer
helpful?
Yes
No
+1
Monday, March 7th, 2022 AT 1:00 PM
Tiny
HONESTBROKER
  • MEMBER
  • 13 POSTS
Thanks a ton! Very helpful. Although I said I had a pretty good view of the ignition switch, that is a visual only. I've been ringing out the lines as best I can, but any actual info on where the following wires land would be much appreciated:
ACC
ON
OFF
There are four wires encircling the center post. I have the Start figured out thanks to this schematic you've sent. The others would be helpful, if possible.
Again, thanks much for your help.
Was this
answer
helpful?
Yes
No
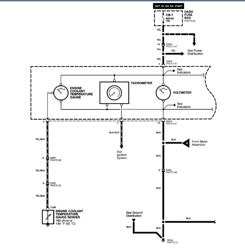
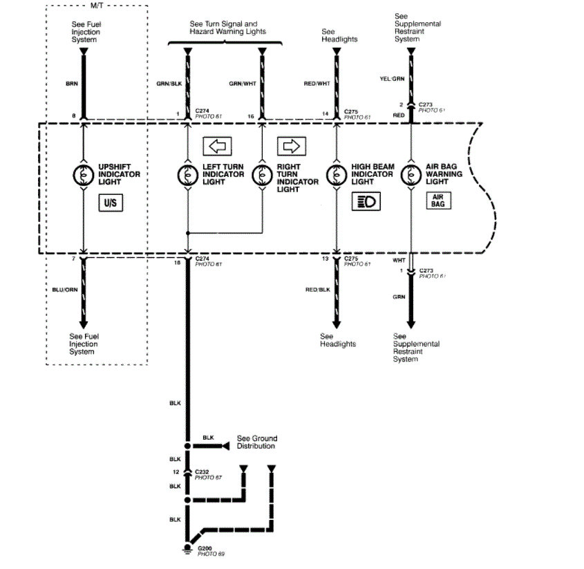
Tuesday, March 8th, 2022 AT 8:24 AM
Tiny
JACOBANDNICKOLAS
  • MECHANIC
  • 110,192 POSTS
Hi.

In the off position, the circuit is open, so there isn't a wire to check.

I had to dig to find the OEM schematics and didn't find the best info, but it should help.

There are two pics below. Take a look at them and let me know if that answers your question.

Take care,

Joe
Was this
answer
helpful?
Yes
No
+1
Tuesday, March 8th, 2022 AT 1:56 PM
Tiny
HONESTBROKER
  • MEMBER
  • 13 POSTS
Thanks again, Joe. I’ll check when I go to the truck tomorrow.
Was this
answer
helpful?
Yes
No
Tuesday, March 8th, 2022 AT 2:26 PM
Tiny
JACOBANDNICKOLAS
  • MECHANIC
  • 110,192 POSTS
Sounds good and you are very welcome. We have to get this thing going. I want to drive it. LOL

Take care,

Joe
Was this
answer
helpful?
Yes
No
Tuesday, March 8th, 2022 AT 6:09 PM
Tiny
HONESTBROKER
  • MEMBER
  • 13 POSTS
Hi Joe, here I come, hat in hand again, asking for more information. I'm in the midst of laying out the wiring harness and need to make a 2"-3" hole in the firewall (passenger side, close to centerline) and will have to remove the A/C evaporator in order to figure out where to put the hole. Then, I'll have to make sure there's space and run the part of the harness with the fuse block and PCM connectors. Is there any chance you'd have anything that describes the evaporator removal procedure? Thanks again.
- Mike
Was this
answer
helpful?
Yes
No
Sunday, March 27th, 2022 AT 1:49 PM
Tiny
JACOBANDNICKOLAS
  • MECHANIC
  • 110,192 POSTS
Hi,

You are really deep into this. LOL As far as removing the evaporator, the entire HVAC box needs to be removed from under the dash.

I was able to find directions that are somewhat vague. Take a look through them and let me know if they help or if you have questions.

I hope they help.

Take care,

Joe
See pics below.
Was this
answer
helpful?
Yes
No
+1
Sunday, March 27th, 2022 AT 2:37 PM
Tiny
HONESTBROKER
  • MEMBER
  • 13 POSTS
Yes, unfortunately I am digging deeper than I ever imagined I’d have to. And the onion continues to be peeled. Would you have anything that speaks to removing the instrument panel? I already know how to remove the cluster, but if there’s anything that sheds light as to where the bolts/studs that hold these things (dashboard, heater core, evaporator box) together (along with, hopefully some instructions on how to access them in a sequential manner), I’ll be further in your debt.
Was this
answer
helpful?
Yes
No
Sunday, March 27th, 2022 AT 7:36 PM
Tiny
JACOBANDNICKOLAS
  • MECHANIC
  • 110,192 POSTS
Hi,

The best I can find for the dashboard is attached below. It has an exploded view of the parts, so it should help.

By the way, you are not in any debt with me. LOL, I just want to hear this thing run! You have done a lot of work and I want you to be successful. So, if I can help, let me know.

Take good care of yourself and let me know if you need anything.

Joe

See pics below.

Remember, if all else fails, use a Sawzall. LOL Just kidding.
Was this
answer
helpful?
Yes
No
+1
Sunday, March 27th, 2022 AT 8:09 PM
Tiny
HONESTBROKER
  • MEMBER
  • 13 POSTS
Thanks a ton, Joe. I’ll let you know how this all fares out. I really appreciate your help.
- Mike
Was this
answer
helpful?
Yes
No
Monday, March 28th, 2022 AT 7:04 AM
Tiny
JACOBANDNICKOLAS
  • MECHANIC
  • 110,192 POSTS
You are very welcome. Remember, since I'm not there to drive it, I expect a video of you driving it from inside the vehicle. LOL I want as much of a virtual ride as I can get. LOL

Just kidding.

I hope this works out for you.

Take care,

Joe
Was this
answer
helpful?
Yes
No
+2
Monday, March 28th, 2022 AT 5:53 PM

Please login or register to post a reply.