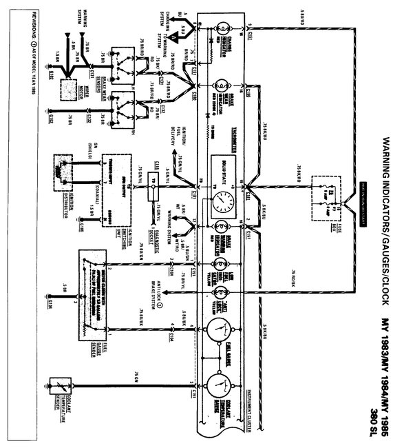
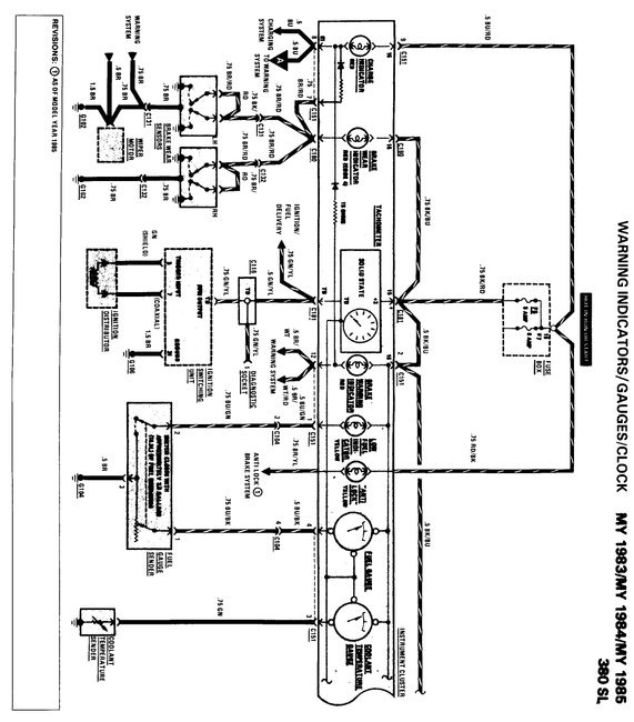
Instrument cluster

Tiny
CHARLESTUCK
  • MEMBER
  • 1985 MERCEDES BENZ 380SL
  • 3.8L
  • V8
  • 2WD
  • AUTOMATIC
  • 95,000 MILES
I need to know the correct pin assignment for for the round 15 pin plug/connector that connects to the rear of the instrument cluster. I need to know which wires connect to each port.
Monday, May 28th, 2018 AT 12:12 PM

15 Replies

Tiny
STEVE W.
  • MECHANIC
  • 15,679 POSTS
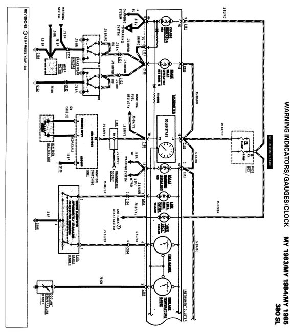
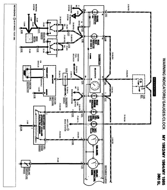
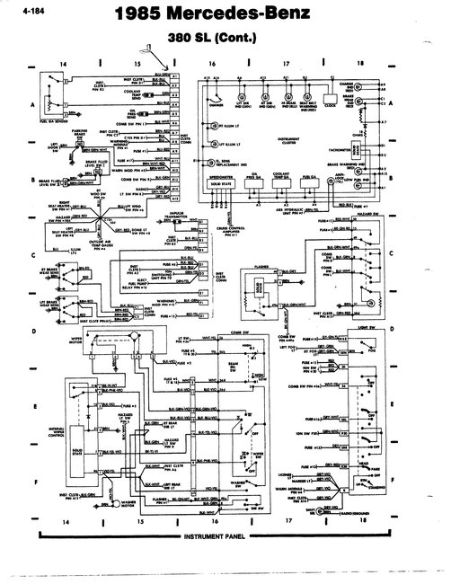
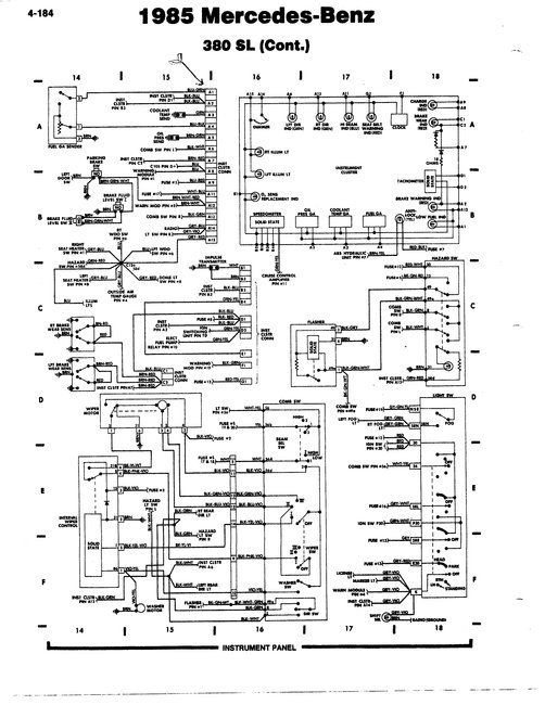
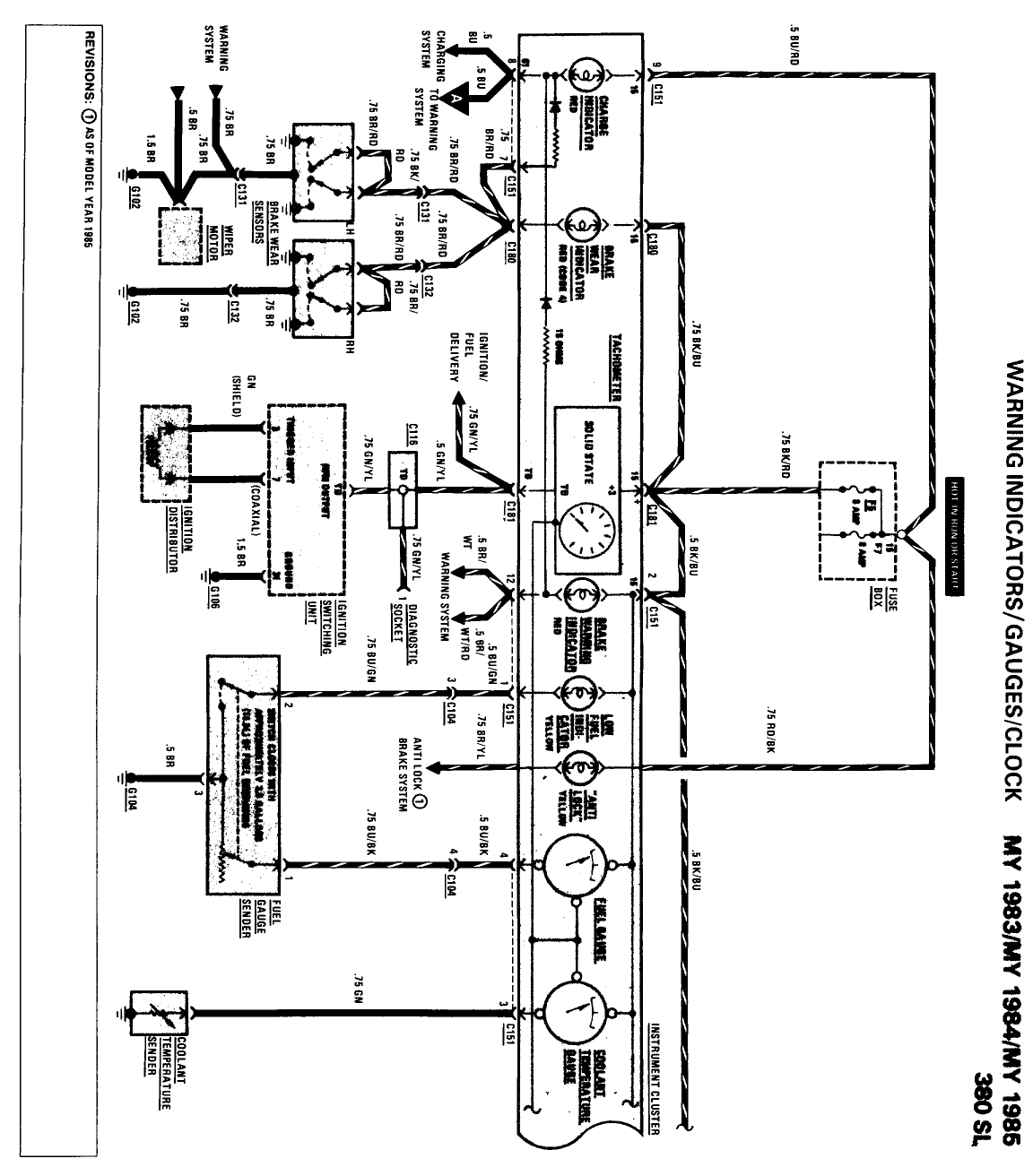
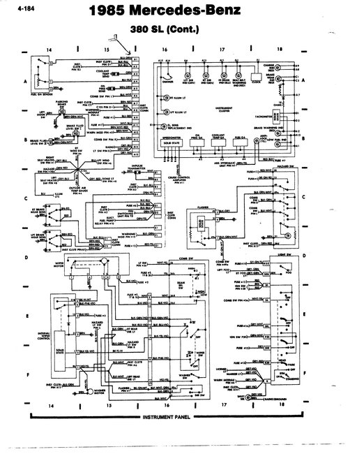
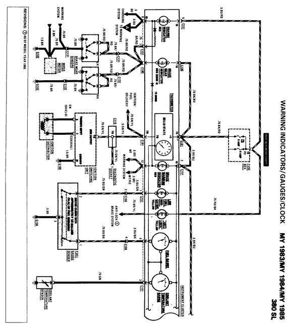
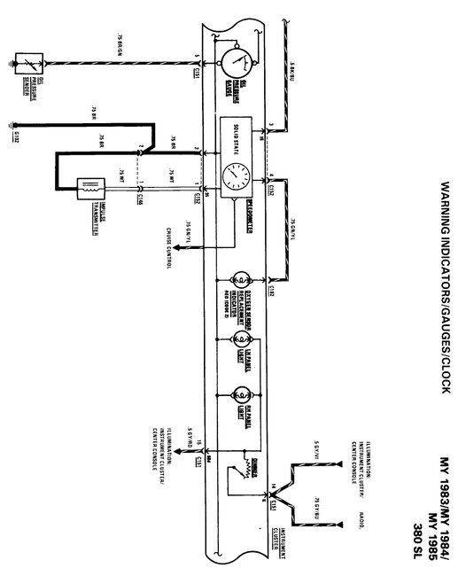
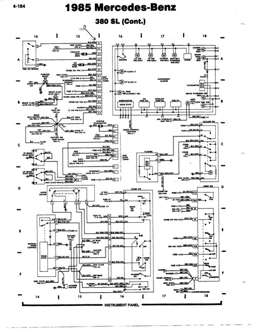
I have attached the wiring diagrams and the pin outs for both dash assemblies. Between them it should not be hard to determine which pin does what. Mercedes does not list a "pin one goes to the left turn indicator" style listing just the wiring and the colors.
Is there a particular system you are having an issue with in regards to the panel?

Vehicles with mechanical (cable driven) tachometer
1 blue/green
2 black/red
3 green
4 blue/black
5 brown
6 black/white
7 blue/red
8 blue
9 brown/green
10 white/blue
11 vacant
12 brown/red/white
13 black/green
14 grey/green/purple (or grey/purple)
15 grey/red

Vehicles with electronic tachometer
1 blue/green
2 black/blue
3 green
4 blue/black
5 brown/yellow
6 black/white
7 brown/red
8 blue
9 blue/red
10 brown/green
11 white/blue
12 brown/red/white
13 black/green
14 grey/purple
15 grey/red

Connector 2
1 brown
2 white
3 black/blue
4 green/yellow
Was this
answer
helpful?
Yes
No
+2
Tuesday, May 29th, 2018 AT 1:34 PM
Tiny
CHARLESTUCK
  • MEMBER
  • 64 POSTS
The 15 pin connector broke (fell apart in my hands) and now I do not know how to put them back. I have purchased a new one and I am just trying to put them back. Thanks.
Was this
answer
helpful?
Yes
No
Wednesday, May 30th, 2018 AT 10:20 AM
Tiny
STEVE W.
  • MECHANIC
  • 15,679 POSTS
Things like that are always such fun. One of the issues when working on cars with old plastic. Makes you wonder just what a modern plastic-mobile will look like after being around for thirty years, and how many parts will still be available to repair them. Especially when some are failing in under ten years and they do not make replacement parts for those!
Was this
answer
helpful?
Yes
No
+1
Wednesday, May 30th, 2018 AT 3:56 PM
Tiny
CHARLESTUCK
  • MEMBER
  • 64 POSTS
I agree. On the back of the board, which pin is pin #1? Thanks. Do you have any illustrations?
Was this
answer
helpful?
Yes
No
Wednesday, May 30th, 2018 AT 6:10 PM
Tiny
CHARLESTUCK
  • MEMBER
  • 64 POSTS
I figured out #1 location, but I do not have a brown/yellow wire.
Was this
answer
helpful?
Yes
No
Wednesday, May 30th, 2018 AT 6:26 PM
Tiny
CHARLESTUCK
  • MEMBER
  • 64 POSTS
I only have 14 wires. 1985 380SL.
Was this
answer
helpful?
Yes
No
Wednesday, May 30th, 2018 AT 6:27 PM
Tiny
STEVE W.
  • MECHANIC
  • 15,679 POSTS
There are two versions One for the mechanical tachometer has fourteen wires with pin 11 empty, the other is for electronic tachometers and uses fifteen wires. Brown and yellow are for the anti-lock brake option. If you do not have those you will not have that wire.
Was this
answer
helpful?
Yes
No
+1
Wednesday, May 30th, 2018 AT 7:08 PM
Tiny
CHARLESTUCK
  • MEMBER
  • 64 POSTS
Got it, there are only 14 pins. #10 is blank. Thanks a lot.
Was this
answer
helpful?
Yes
No
Wednesday, May 30th, 2018 AT 7:52 PM
Tiny
CHARLESTUCK
  • MEMBER
  • 64 POSTS
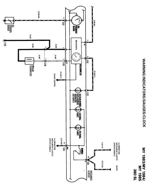
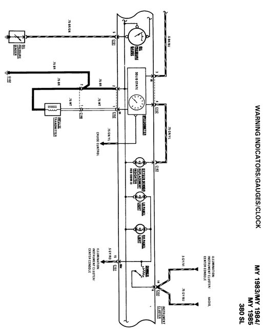
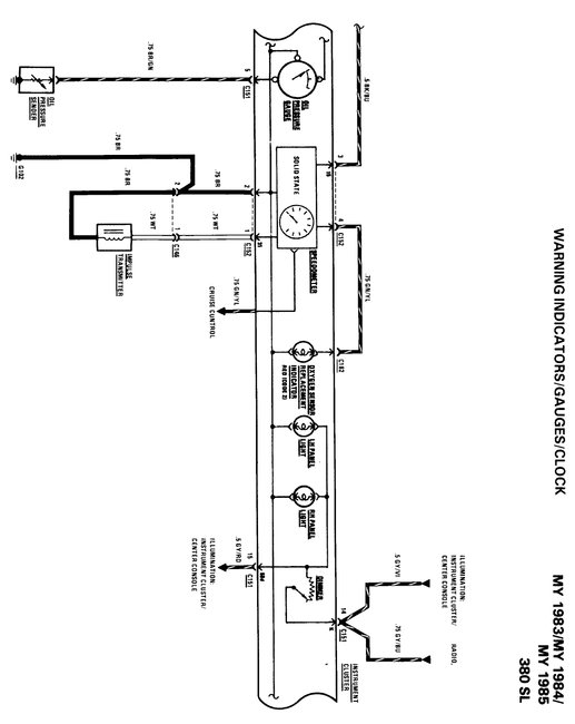
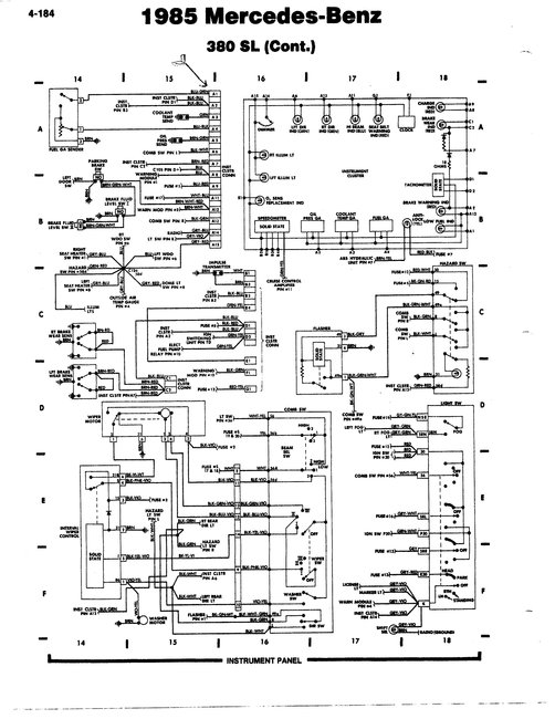
I am attaching a copy of the 1985 380sl instrument cluster wiring diagram.
Was this
answer
helpful?
Yes
No
Wednesday, May 30th, 2018 AT 8:27 PM
Tiny
STEVE W.
  • MECHANIC
  • 15,679 POSTS
I show pin 11 as empty on the diagram from the Mercedes information. With Mercedes things can be interesting depending on the exact build dates on the cars as they made running changes throughout the models and years. Sometimes those made it into the book, sometimes they did not.
Was this
answer
helpful?
Yes
No
+1
Thursday, May 31st, 2018 AT 3:05 PM
Tiny
CHARLESTUCK
  • MEMBER
  • 64 POSTS
Thanks.
Was this
answer
helpful?
Yes
No
Thursday, May 31st, 2018 AT 3:51 PM
Tiny
STEVE W.
  • MECHANIC
  • 15,679 POSTS
Sorry I am not more helpful.
Was this
answer
helpful?
Yes
No
+1
Thursday, May 31st, 2018 AT 4:57 PM
Tiny
CHARLESTUCK
  • MEMBER
  • 64 POSTS
You were very helpful.
Was this
answer
helpful?
Yes
No
Thursday, May 31st, 2018 AT 5:09 PM
Tiny
STEVE W.
  • MECHANIC
  • 15,679 POSTS
Just checking if you have been able to get it up and running?
Was this
answer
helpful?
Yes
No
+1
Tuesday, June 12th, 2018 AT 5:59 PM
Tiny
CHARLESTUCK
  • MEMBER
  • 64 POSTS
I had to tap the clutch coil (lightly) with a hammer and a stick. I also applied a light spray of penetrating oil. Now it works freely.
Was this
answer
helpful?
Yes
No
Thursday, June 14th, 2018 AT 3:15 PM

Please login or register to post a reply.