When I turn the ignition on the gas gauge goes down?

Tiny
PAUL CORDOVA
  • MEMBER
  • 1991 CHEVROLET SILVERADO
  • 4WD
  • AUTOMATIC
  • 190,000 MILES
When I turn the ignition off the gas gauge goes up and the speedometer goes up to about 20 MPH.
Wednesday, September 7th, 2022 AT 8:37 PM

17 Replies

Tiny
KEN L
  • MASTER CERTIFIED MECHANIC
  • 55,499 POSTS
Is the battery in good condition, does the engine start and run? If so, it sounds like the cluster is going out.

Here is a video to show you how to fix the problem:

https://youtu.be/_HEC44xENxw

Please let us know if you need anything else to get the problem fixed.
Was this
answer
helpful?
Yes
No
Thursday, September 8th, 2022 AT 9:11 AM
Tiny
PAUL CORDOVA
  • MEMBER
  • 11 POSTS
The battery is not the best, but when the issue was occurring with the cluster, it was starting with no problem.
Was this
answer
helpful?
Yes
No
Thursday, September 8th, 2022 AT 7:57 PM
Tiny
PAUL CORDOVA
  • MEMBER
  • 11 POSTS
Someone had mentioned that it might be a grounding wire issue. Might that be the case?
Was this
answer
helpful?
Yes
No
Thursday, September 8th, 2022 AT 7:58 PM
Tiny
KEN L
  • MASTER CERTIFIED MECHANIC
  • 55,499 POSTS
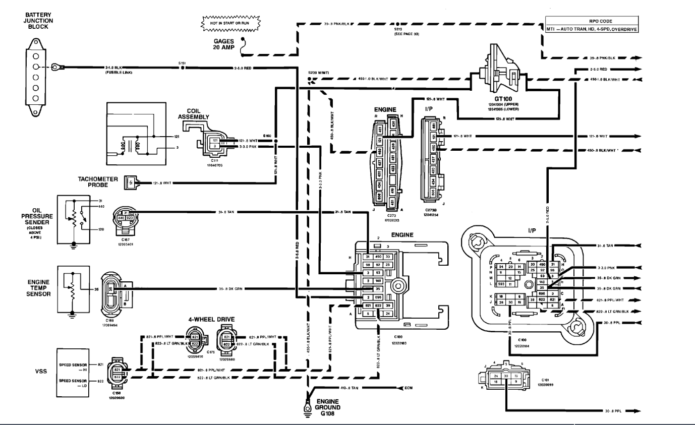
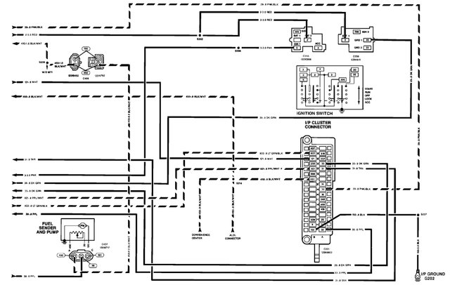
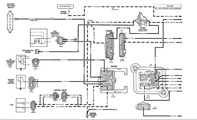
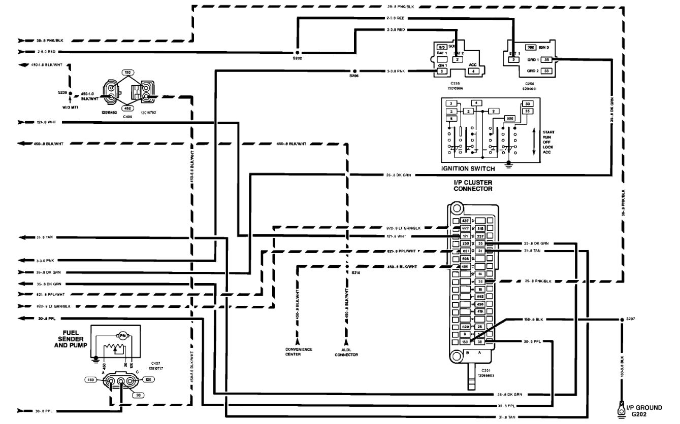
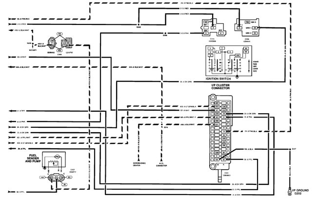
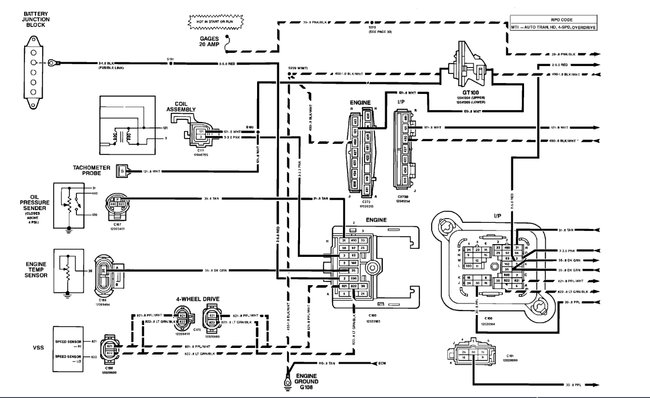
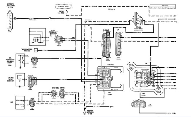
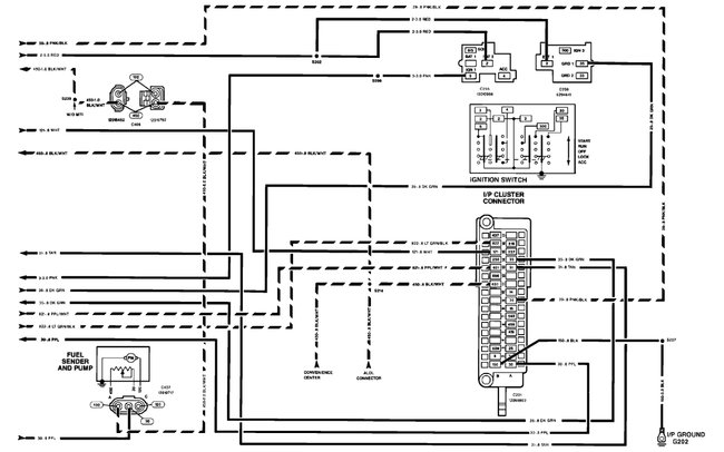
Yes, that is possible, here is the wiring diagram so you can see which wire is for ground, remove the connector from the cluster before you run the test by following this guide.

https://www.2carpros.com/articles/how-to-use-a-test-light-circuit-tester

It is a blk/wt wire if is okay replace the cluster to fix the problem. Check out the images (below). Please let us know what happens.
Was this
answer
helpful?
Yes
No
Friday, September 9th, 2022 AT 6:00 PM
Tiny
PAUL CORDOVA
  • MEMBER
  • 11 POSTS
I put a different cluster in to see if my cluster was bad and the other cluster did the same thing. The battery is fine. It starts every time.
Was this
answer
helpful?
Yes
No
Tuesday, May 30th, 2023 AT 1:12 PM
Tiny
KEN L
  • MASTER CERTIFIED MECHANIC
  • 55,499 POSTS
Okay, then we are back to testing the power and ground for the cluster. Also please check the main body ground from the battery to the body/frame.
Was this
answer
helpful?
Yes
No
Thursday, June 1st, 2023 AT 1:55 PM
Tiny
PAUL CORDOVA
  • MEMBER
  • 11 POSTS
  • 1991 CHEVROLET SILVERADO
  • 4WD
  • AUTOMATIC
  • 150,000 MILES
When I turn the ignition/key on the gas gauge goes down. When I turn the ignition/key off, the gas gauge goes up and the speedometer goes up a bit.
Was this
answer
helpful?
Yes
No
Thursday, June 1st, 2023 AT 2:48 PM (Merged)
Tiny
KEN L
  • MASTER CERTIFIED MECHANIC
  • 55,499 POSTS
This happens when the cluster is going out, I would search Ebay or Google for a rebuilt unit.

Here is a video to show you how to do the job:

https://youtu.be/_HEC44xENxw

Please go over this guide and get back to us.
Was this
answer
helpful?
Yes
No
Thursday, June 1st, 2023 AT 2:48 PM (Merged)
Tiny
PAUL CORDOVA
  • MEMBER
  • 11 POSTS
I put a different cluster in and that cluster did the same exact thing.
Was this
answer
helpful?
Yes
No
Thursday, June 1st, 2023 AT 2:48 PM (Merged)
Tiny
PAUL CORDOVA
  • MEMBER
  • 11 POSTS
I was told that it might be a ground wire issue, but I am having a very difficult time finding where the ground wire is and where it is grounded at. Assistance please.
Was this
answer
helpful?
Yes
No
Thursday, June 1st, 2023 AT 2:48 PM (Merged)
Tiny
KEN L
  • MASTER CERTIFIED MECHANIC
  • 55,499 POSTS
The ground is behind the instrument cluster on the main bulkhead.
Was this
answer
helpful?
Yes
No
Thursday, June 1st, 2023 AT 2:48 PM
Tiny
PAUL CORDOVA
  • MEMBER
  • 11 POSTS
Ken, could you please be a bit more specific with where the ground is for the cluster?
Was this
answer
helpful?
Yes
No
Friday, June 2nd, 2023 AT 9:19 AM
Tiny
KEN L
  • MASTER CERTIFIED MECHANIC
  • 55,499 POSTS
Yes, the ground completes the circuit for the instruments inside the cluster. Check out the wiring diagrams in the post above.
Was this
answer
helpful?
Yes
No
Saturday, June 3rd, 2023 AT 9:28 AM
Tiny
PAUL CORDOVA
  • MEMBER
  • 11 POSTS
Ken.I understand that, but I can't find where the ground is. Tried tracking it from behind the cluster but I cant find where it goes to. I can see where the ground is and where it goes on the diagram, but I can't find where it actually is on the truck
Was this
answer
helpful?
Yes
No
Monday, June 5th, 2023 AT 7:02 AM
Tiny
KEN L
  • MASTER CERTIFIED MECHANIC
  • 55,499 POSTS
They don't give the ground locations exactly. You can test the ground by using this guide:

https://www.2carpros.com/articles/how-to-use-a-test-light-circuit-tester

Please go over this guide and get back to us.
Was this
answer
helpful?
Yes
No
Tuesday, June 6th, 2023 AT 7:40 AM
Tiny
PAUL CORDOVA
  • MEMBER
  • 11 POSTS
Sorry to bother you Ken, but I am completely naive as to how to go about testing the ground. I looked at the link you sent and I still don't understand. Could you please break it down more simply for me. I'd sure appreciate it
Was this
answer
helpful?
Yes
No
Wednesday, June 7th, 2023 AT 6:16 AM
Tiny
KEN L
  • MASTER CERTIFIED MECHANIC
  • 55,499 POSTS
Sure, if you attach the test light to the positive side of the battery it now tests ground circuits. You will need a test light with a long lead or just make an extension from extra wire. Use the wiring diagrams above to see which wires go to ground which are the wires headed downward with the three little lines at the end. Let me know.
Was this
answer
helpful?
Yes
No
Friday, June 9th, 2023 AT 10:11 AM

Please login or register to post a reply.