Horn Relay

Tiny
KHALIL432
  • MEMBER
  • 2003 INFINITI G35
  • 6 CYL
  • 2WD
  • AUTOMATIC
  • 90,689 MILES
Im trying to replace the horn relay fuse, but I can not get the old one out. How do u remove the horn relay to replace it?
Wednesday, March 12th, 2008 AT 3:25 AM

1 Reply

Tiny
SSSSSS1
  • MEMBER
  • 1 POST
Is pull the thing out. it next to the battery, take the cover of that covers the battery and then take off the fuse box cover and pull out the horn relay. i believe its all the way on the left hand side of the fuse box.

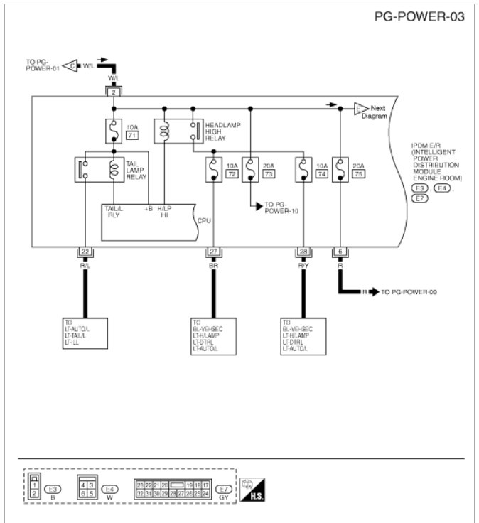
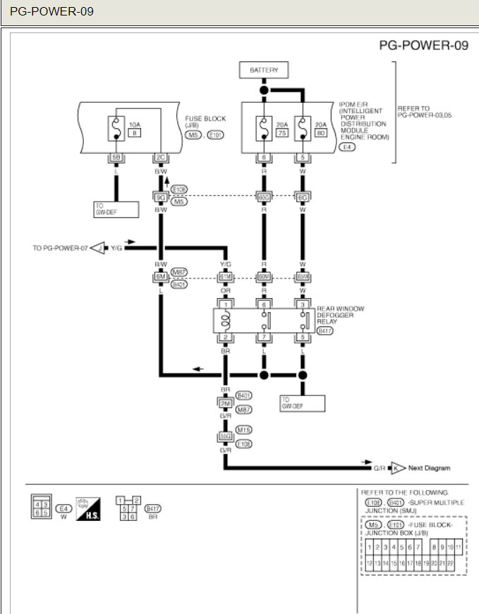
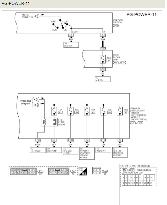
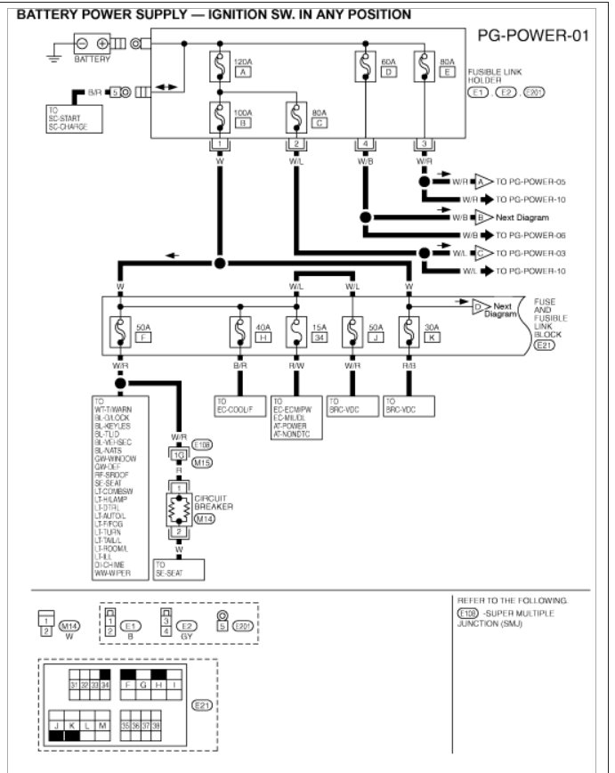
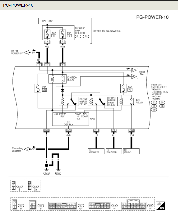
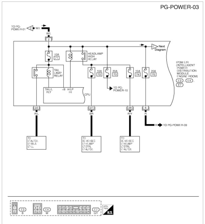
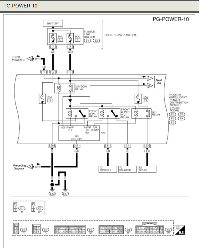
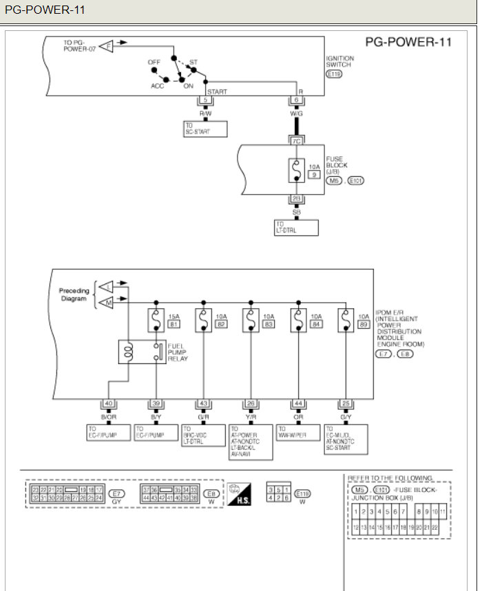
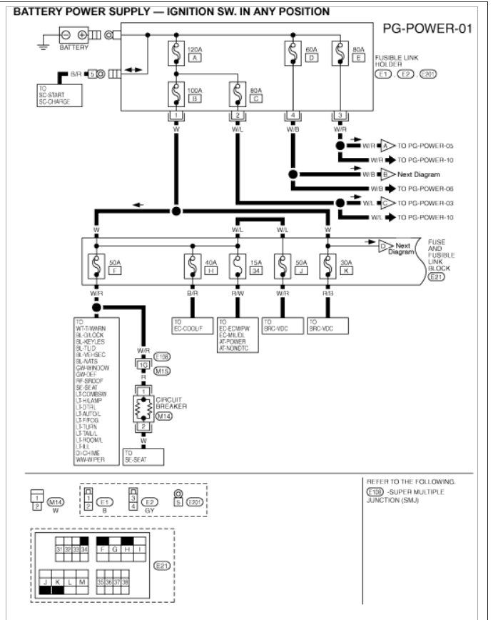
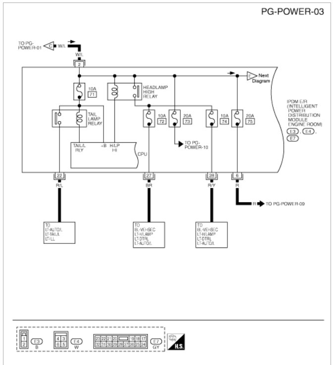
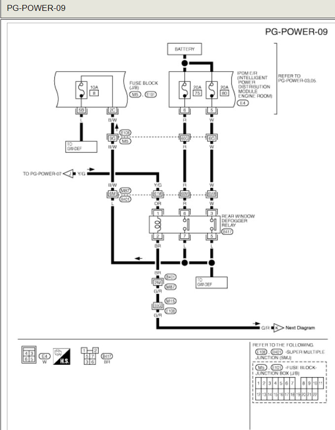
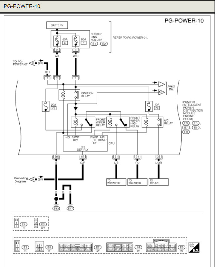
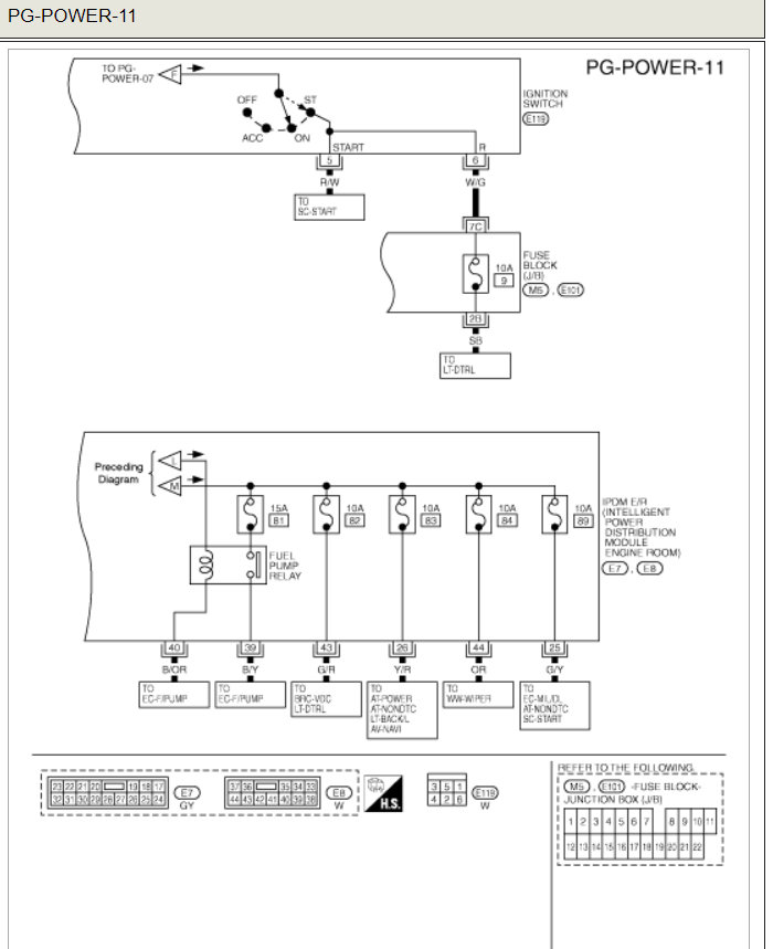
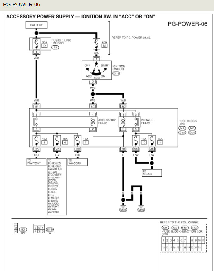
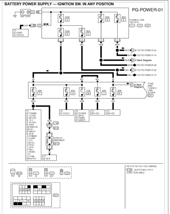
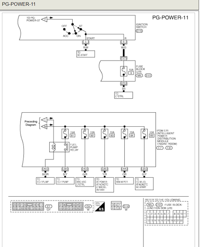
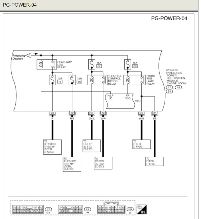
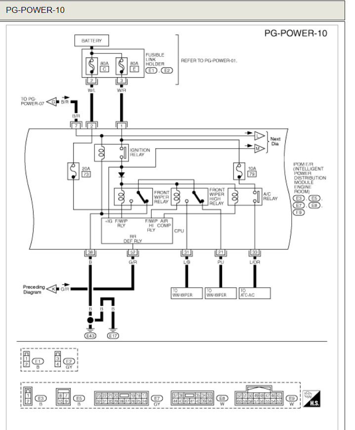
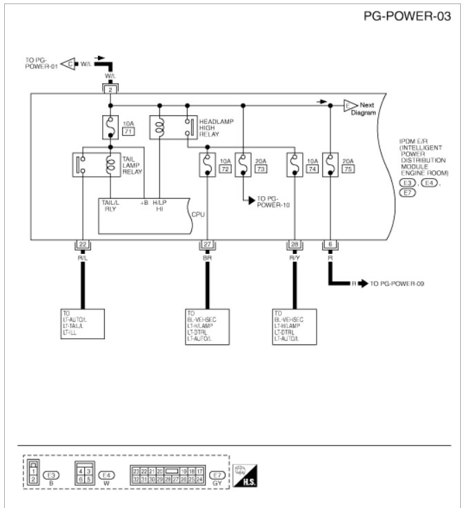
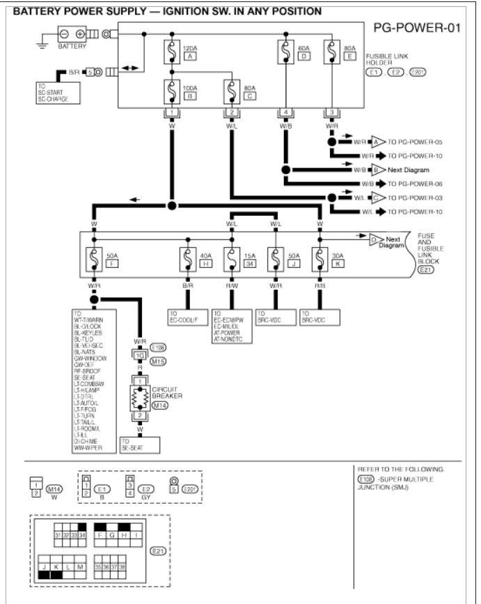
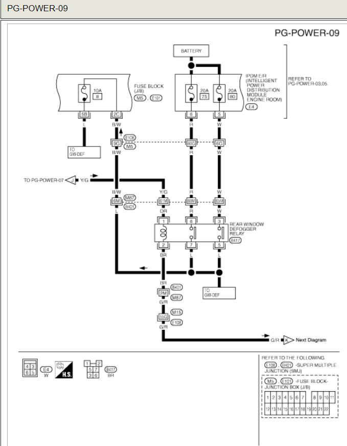
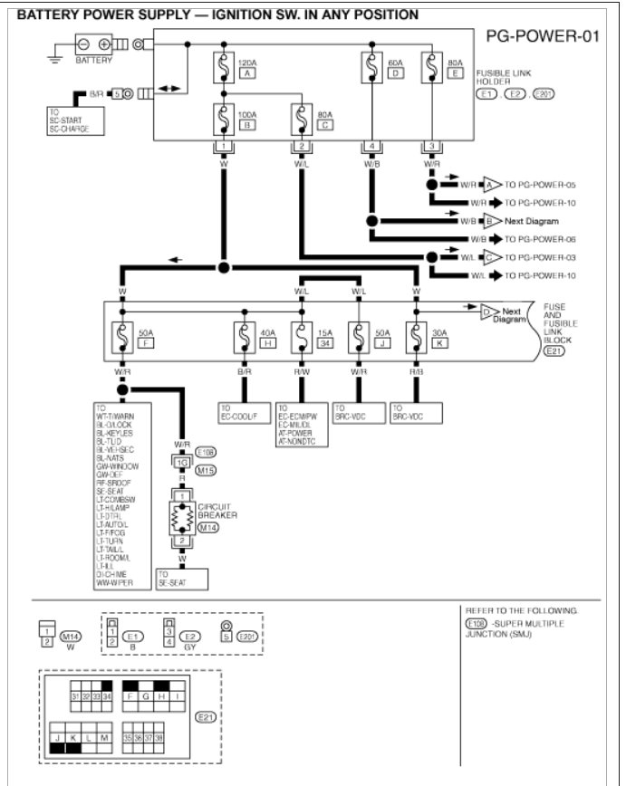
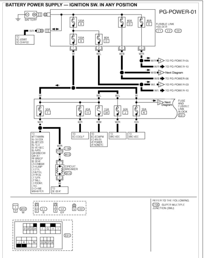
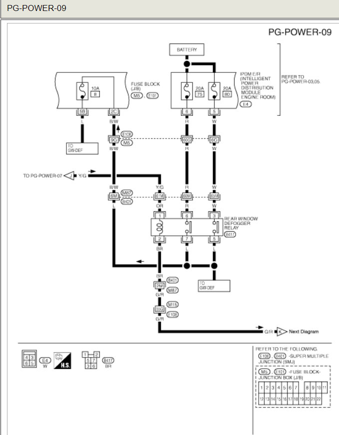
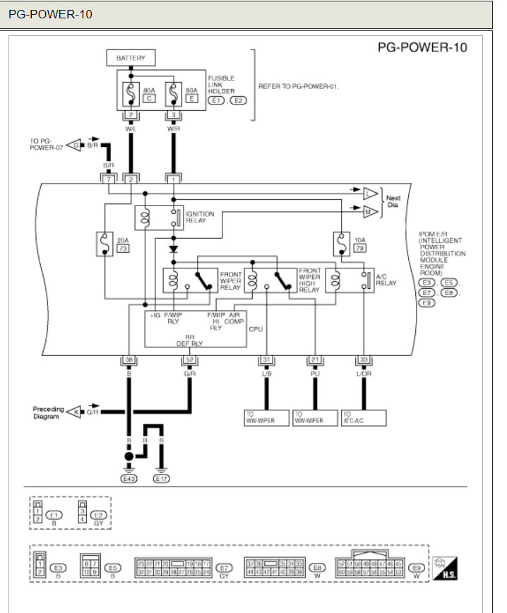
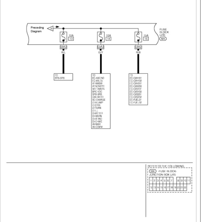
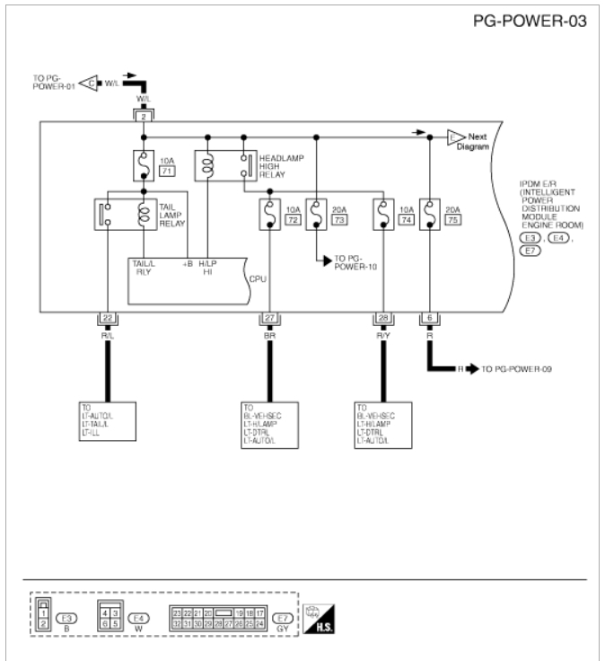
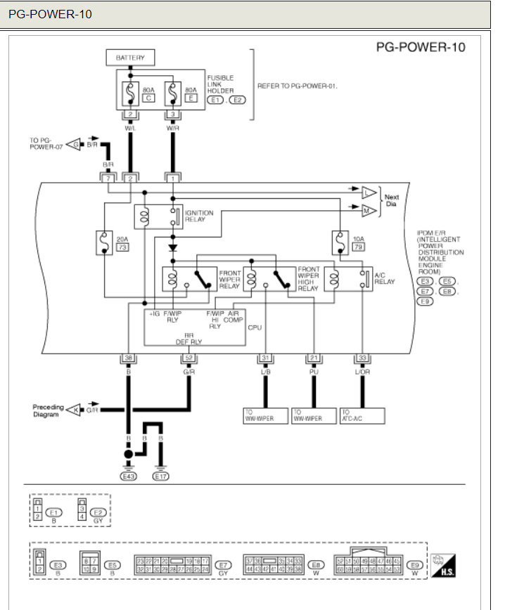
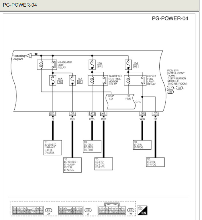
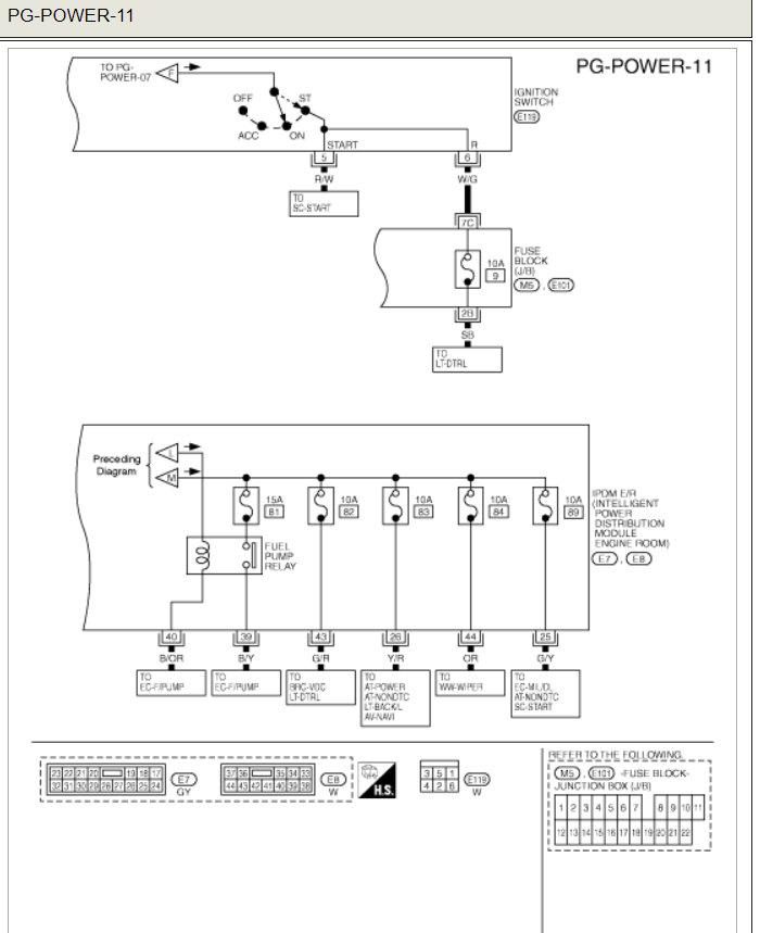
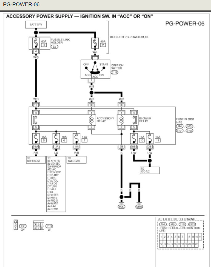
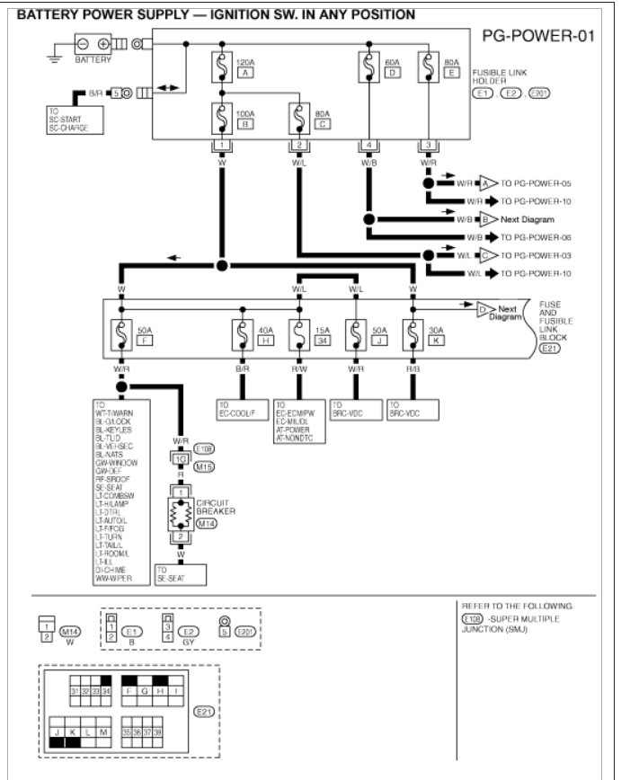
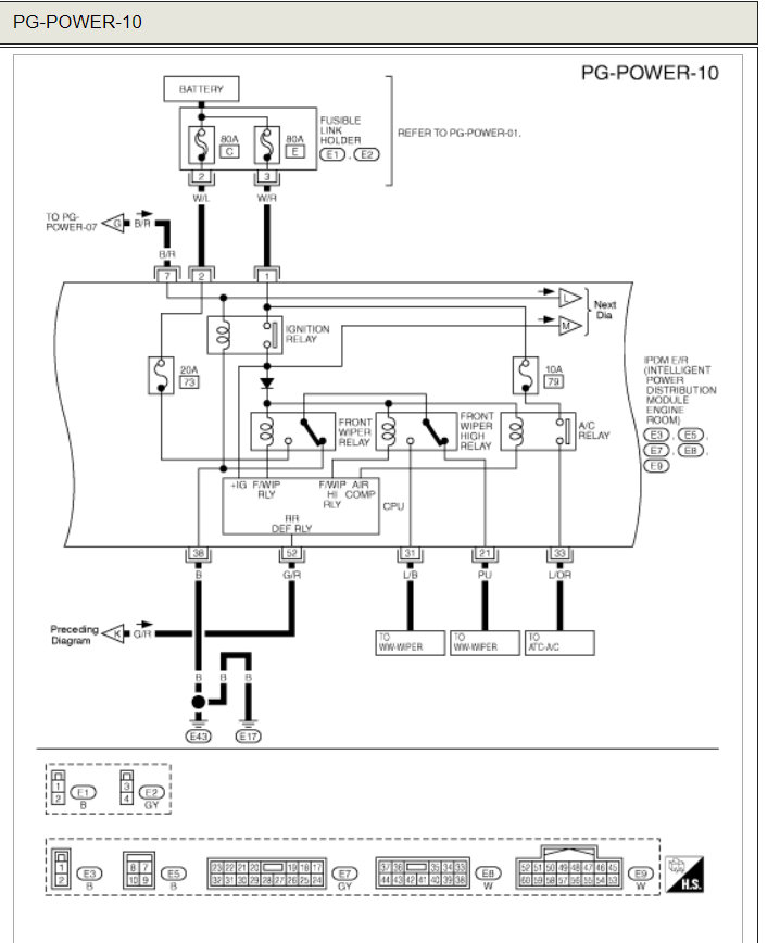
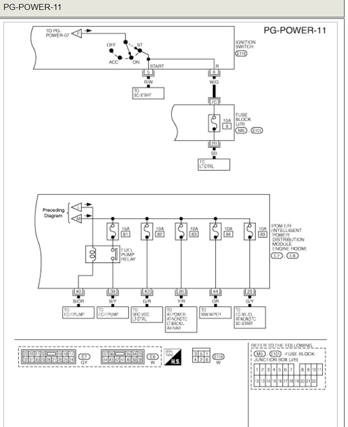
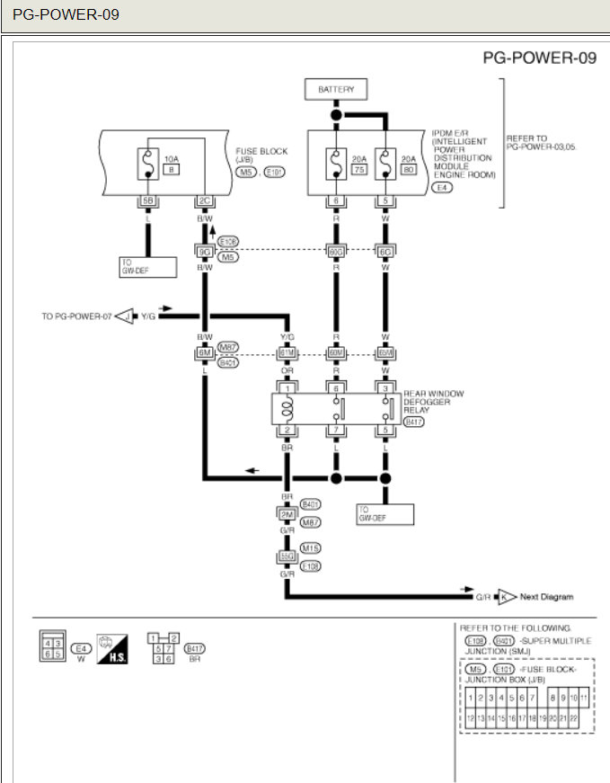
Here is a guide to help and the location in the fuse panel diagrams below.

https://www.2carpros.com/articles/how-to-check-an-electrical-relay-and-wiring-control-circuit

Check out the diagrams (Below). Please let us know if you need anything else to get the problem fixed.
Was this
answer
helpful?
Yes
No
Friday, August 29th, 2008 AT 7:52 AM

Please login or register to post a reply.