Ignition problems

Tiny
SORCERER21B
  • MEMBER
  • 1968 CHEVROLET TRUCK
  • 4.8L
  • V6
  • 2WD
  • MANUAL
  • 100,000 MILES
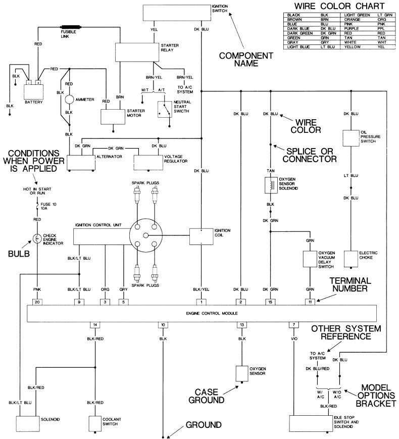
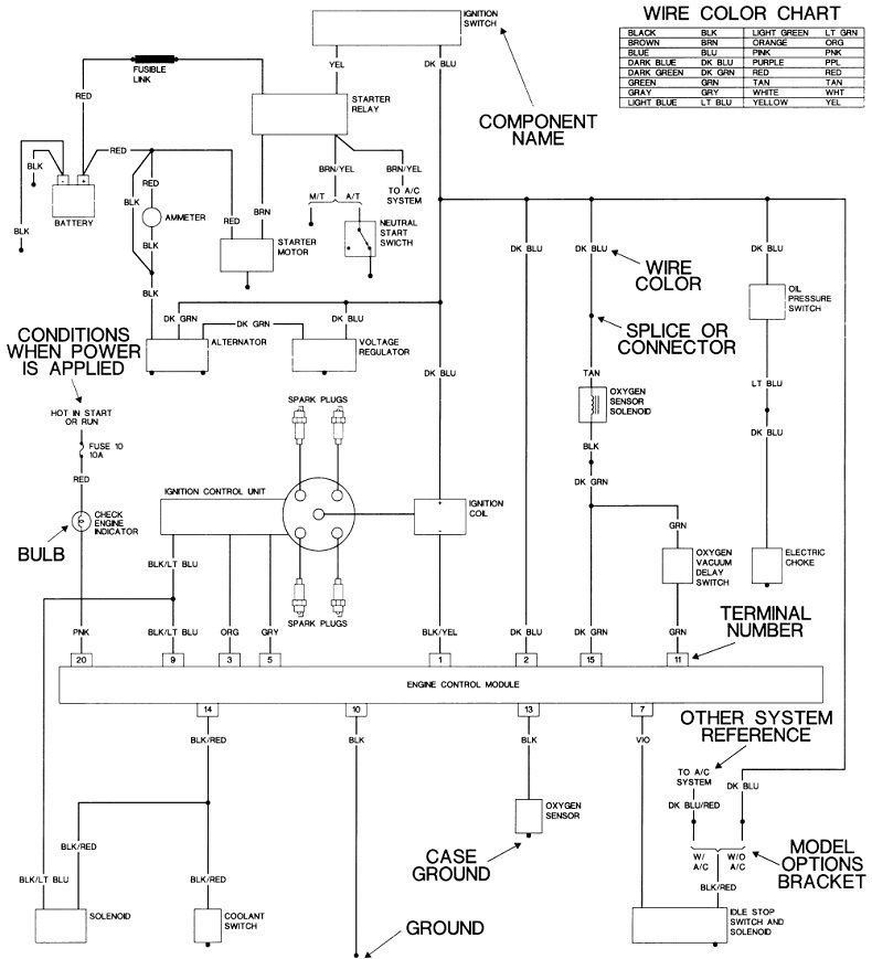
I'm working on the truck listed above C20, 4.8L OHV V6. When I turn the key to start, nothing happens. I can start it by jumping off at the starter. In the wiring diagram I found, it looks like I'm missing a black wire that runs from the wiring harness to the battery. If I replace that wire, will it fix the problem? It's wire 18B at the junction block in this diagram.
Tuesday, March 16th, 2021 AT 9:01 AM

4 Replies

Tiny
SORCERER21B
  • MEMBER
  • 3 POSTS
Since it didn't attach to my original post.
Was this
answer
helpful?
Yes
No
Tuesday, March 16th, 2021 AT 9:03 AM
Tiny
CARADIODOC
  • MECHANIC
  • 34,463 POSTS
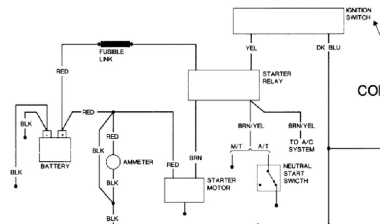
I don't see a black wire in this circuit. I've seen the diagram you're working from. At first, to me it looks like the starter solenoid is powered by the front running lights.

I'm working with someone with a '66 model right now, and I found what could be considered "better" diagrams. Your starter system can be broken down into four circuits, each with a test point at the starter relay. I expanded just that part in the second diagram. Please use a test light for these tests. For this type of problem, a voltmeter can give false readings, thereby confusing the issue. For the benefit of others who might be researching this topic, here's a link to an article on how to use a test light:

https://www.2carpros.com/articles/how-to-use-a-test-light-circuit-tester

Also check this video out:

https://youtu.be/Hlna_kUt7As

Unplug the starter relay, then we'll take readings on the four terminals. For now we don't even have to know their functions. Ground the test light's clip lead to the battery's negative post or to a paint-free point on the body, then gently probe the four terminals. You should find 12 volts on only one of them all the time. Now have a helper turn the ignition switch to the "crank" position, then check the three remaining terminals. You should find 12 volts on one of those now.

For these last two tests, move the test light's clip lead to the battery's positive post. We're going to be looking for good ground circuits. Disregard the two terminals where you found 12 volts in the last step, and probe the other two. The light should be bright on both of them.

One of those four terminals will not be working. Look on the other side of the plug to see the color of that wire, and tell me which function was missing, if you know it. That will tell us which part of the circuit to look at closer.
Was this
answer
helpful?
Yes
No
Tuesday, March 16th, 2021 AT 5:03 PM
Tiny
SORCERER21B
  • MEMBER
  • 3 POSTS
I actually figured this part out. I was missing some information. It was a back ignition cylinder from where the previous owner was using a screwdriver to start it from the ignition.

As for the wire I mentioned, it's at the junction block near the battery the red 12R and black 18B. Something I tried replacing to see if that was the problem before I received the screwdriver information.
Was this
answer
helpful?
Yes
No
Thursday, March 18th, 2021 AT 9:28 AM
Tiny
CARADIODOC
  • MECHANIC
  • 34,463 POSTS
So where do we stand? Are you going to pursue this or are you satisfied with the way things are now?
Was this
answer
helpful?
Yes
No
Thursday, March 18th, 2021 AT 5:48 PM

Please login or register to post a reply.