No crank no start

Tiny
HANKSTER2
  • MEMBER
  • 2000 BUICK REGAL
  • 3.8L
  • 6 CYL
  • 2WD
  • AUTOMATIC
  • 1,100,000 MILES
Ignition problem.
Friday, July 31st, 2020 AT 8:21 PM

9 Replies

Tiny
JACOBANDNICKOLAS
  • MECHANIC
  • 110,192 POSTS
Hi,

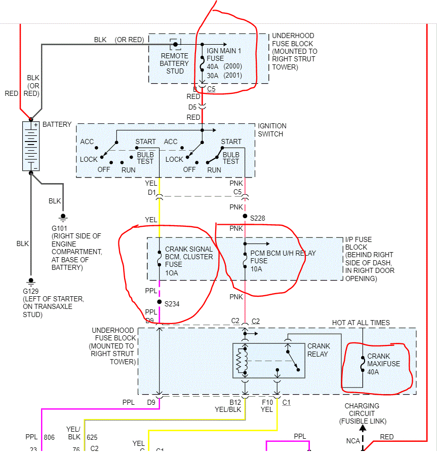
There are 4 fuses I need you to check. However, before checking the fuses, see if it starts if you place the transmission in neutral.

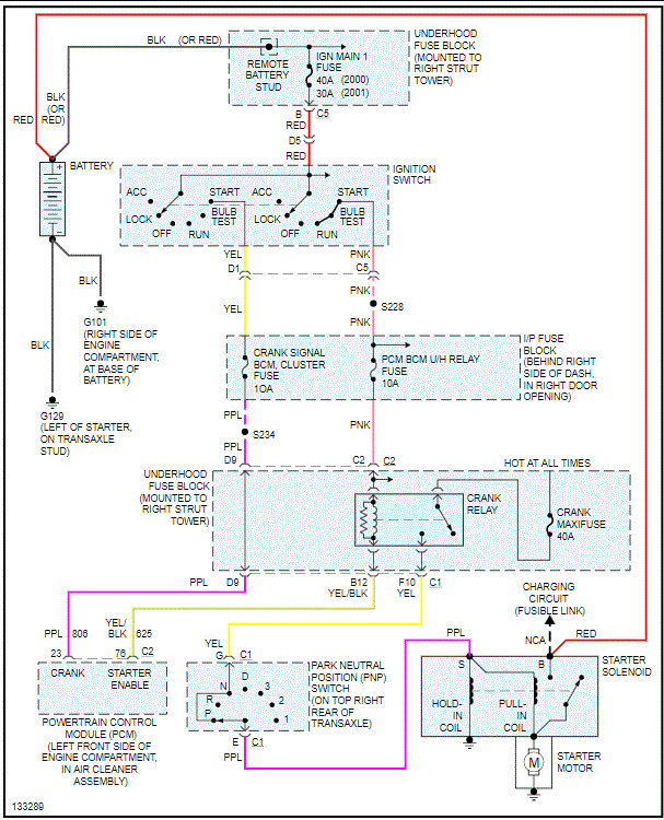
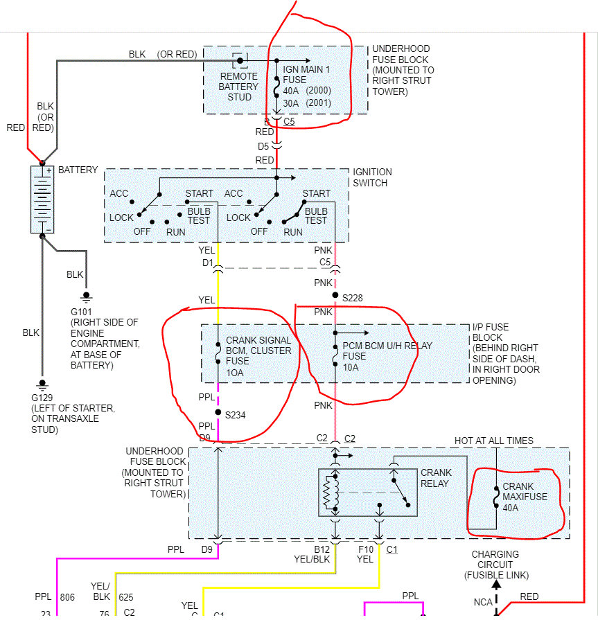
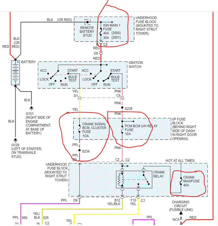
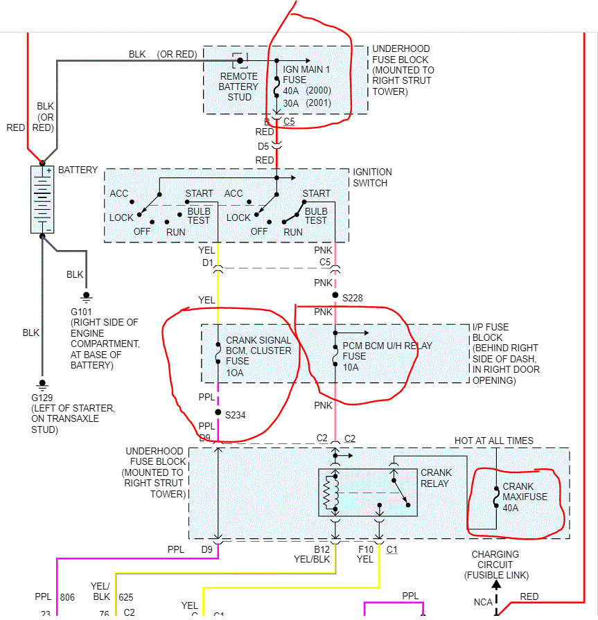
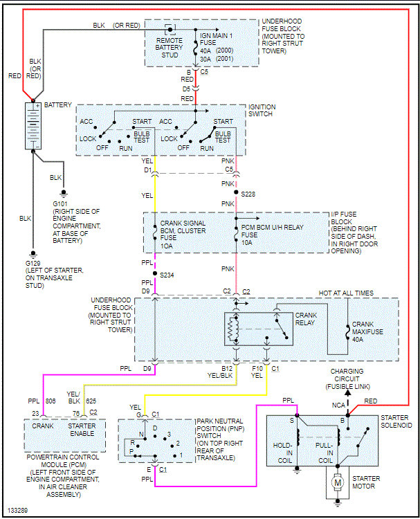
If it doesn't, check the fuses I circled in the attached pic. In addition to checking the fuse, make sure there is power to the fuse. Here is a link that explains how that is done:

https://www.2carpros.com/articles/how-to-check-a-car-fuse

Let me know what you find. Also, let me know if other electrical components are working.

Take care,
Joe
Was this
answer
helpful?
Yes
No
Friday, July 31st, 2020 AT 10:20 PM
Tiny
HANKSTER2
  • MEMBER
  • 6 POSTS
Checked all good.
Was this
answer
helpful?
Yes
No
Tuesday, August 11th, 2020 AT 5:31 AM
Tiny
JACOBANDNICKOLAS
  • MECHANIC
  • 110,192 POSTS
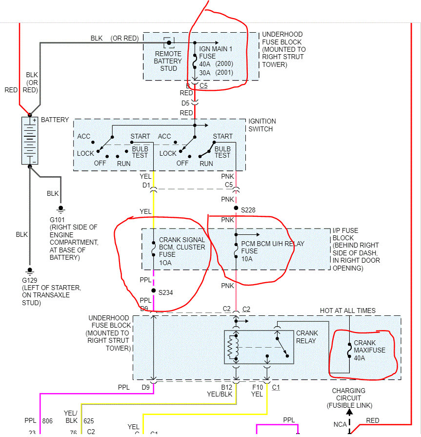
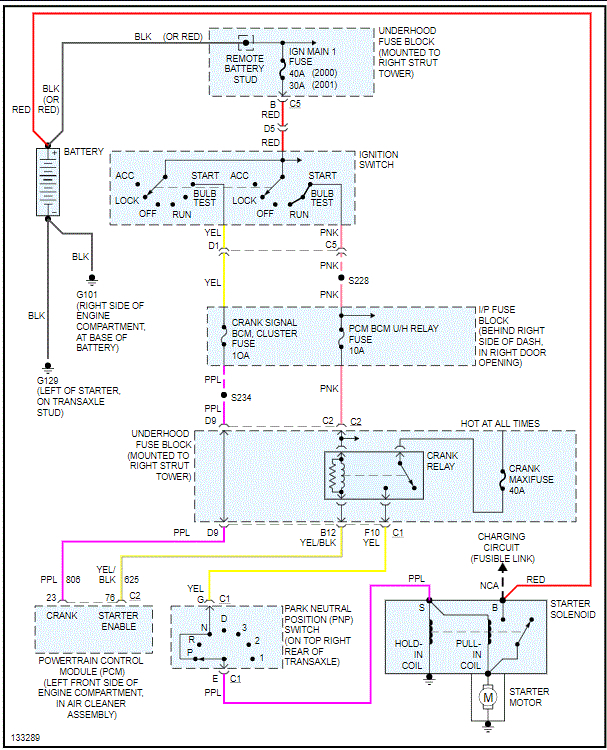
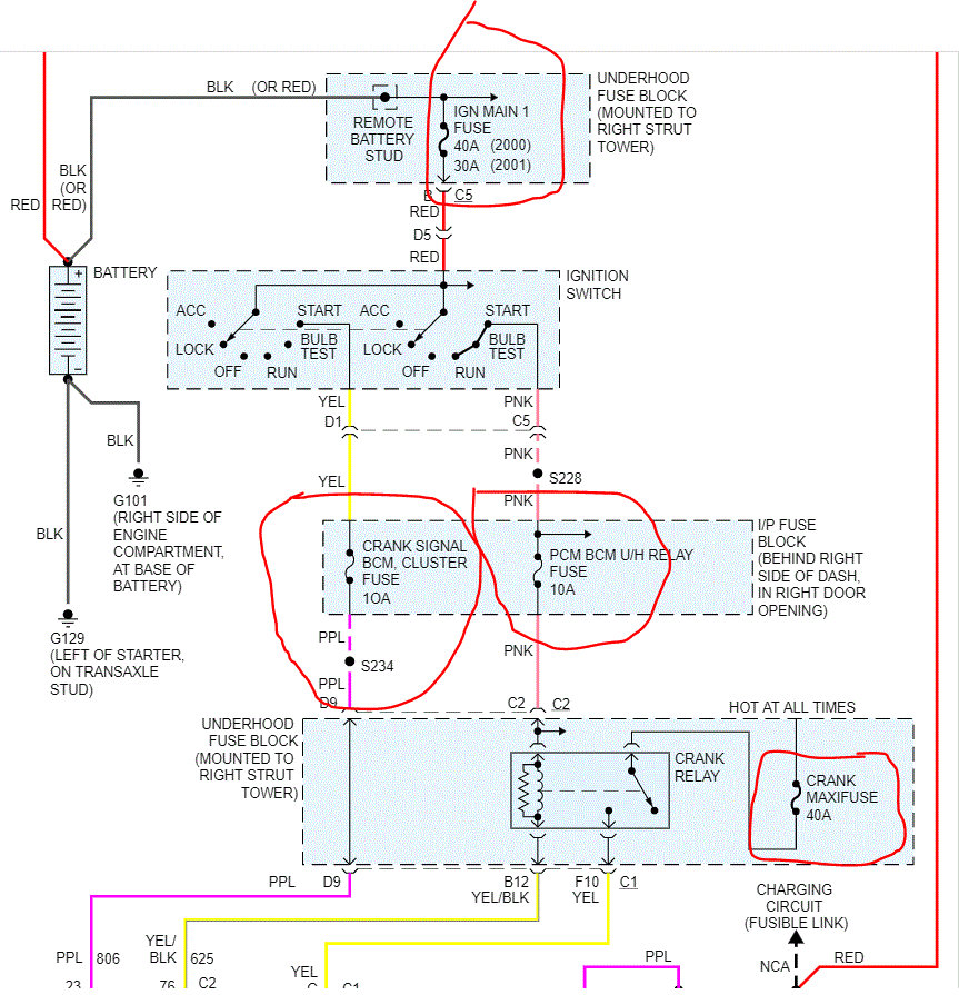
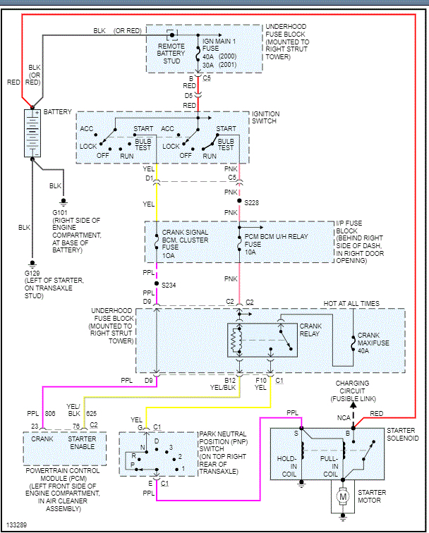
Okay, if the fuses are good and there is power to them, we need to check at the starter for power. On the starter, there is the larger main cable straight from the battery. That should have 12v at all times. There will be a smaller wire that should only have 12v when the key is in the start position. I need you to check for that. Here is a link that explains exactly how to check. You will need a helper.

https://www.2carpros.com/articles/starter-not-working-repair

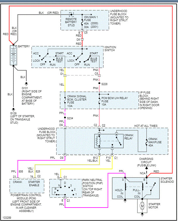
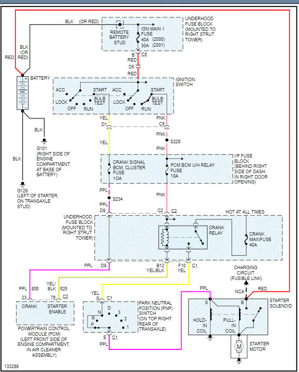
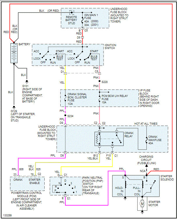
I attached the wiring schematic for the starting system for a reference.

Let me know if this helps and what you find.

Joe
Was this
answer
helpful?
Yes
No
Tuesday, August 11th, 2020 AT 11:08 PM
Tiny
HANKSTER2
  • MEMBER
  • 6 POSTS
Okay, I will. Thanks
Was this
answer
helpful?
Yes
No
Wednesday, August 12th, 2020 AT 10:49 AM
Tiny
HANKSTER2
  • MEMBER
  • 6 POSTS
Got fire from the ignition. I guess I'll check fire from the BCM.
Was this
answer
helpful?
Yes
No
Thursday, August 13th, 2020 AT 4:14 PM
Tiny
JACOBANDNICKOLAS
  • MECHANIC
  • 110,192 POSTS
Hi,

I'm not sure what you are checking on the BCM. Did the starter engage?

Joe
Was this
answer
helpful?
Yes
No
Friday, August 14th, 2020 AT 12:24 PM
Tiny
HANKSTER2
  • MEMBER
  • 6 POSTS
No, I was trying to see if the BCM was getting power to it.
Was this
answer
helpful?
Yes
No
Monday, August 17th, 2020 AT 3:32 PM
Tiny
HANKSTER2
  • MEMBER
  • 6 POSTS
I don't know how to check it.
Was this
answer
helpful?
Yes
No
Monday, August 17th, 2020 AT 3:33 PM
Tiny
JACOBANDNICKOLAS
  • MECHANIC
  • 110,192 POSTS
Hi,

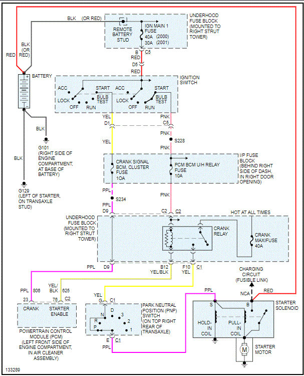
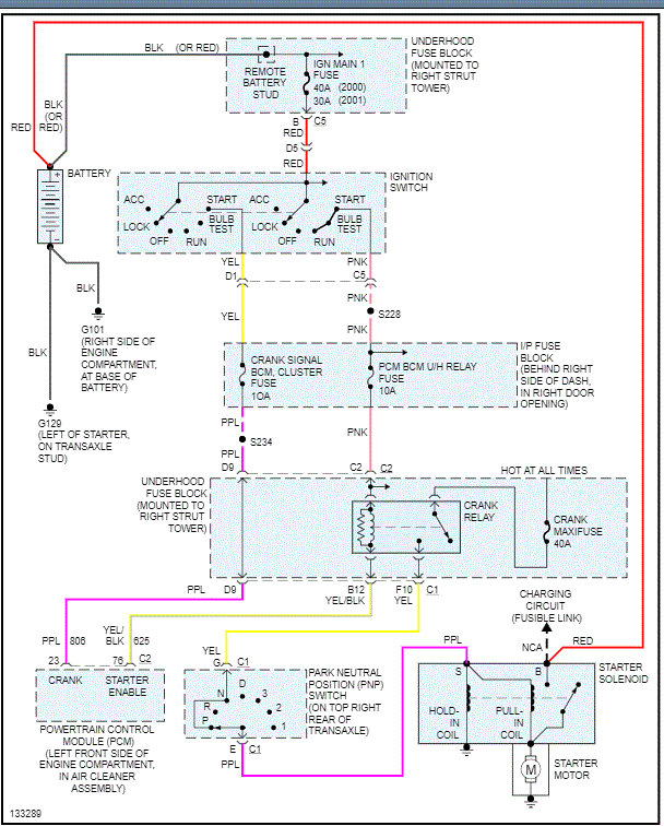
What to do is confirm there is no power to the smaller wire on the starter when the key is in the start position. You will need a helper to do this. I attached a link above that should be helpful. The smaller wire is purple and should only have 12v when the key is in the start position.

Once we determine if there is or isn't power to the (s-terminal) on the starter, we can go one of two directions. If there is power, chances are the starter is bad. If there is no power, we will need to work backwards to see where the power loss happens.

I attached the entire wiring schematic for the starting system on this vehicle. Also, did you check if makes a difference if the vehicle is in neutral? Do you see the P or N when the key is in the on position?

Let me know.
Joe
Was this
answer
helpful?
Yes
No
Monday, August 17th, 2020 AT 8:48 PM

Please login or register to post a reply.