Friday, October 20th, 2017 AT 6:49 AM
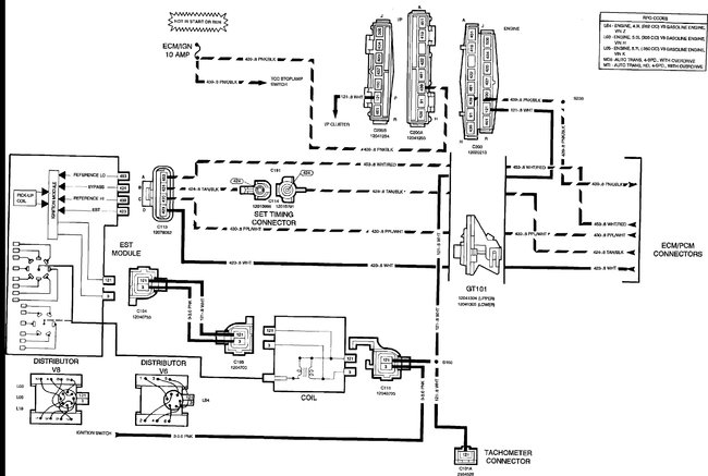
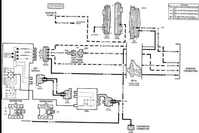
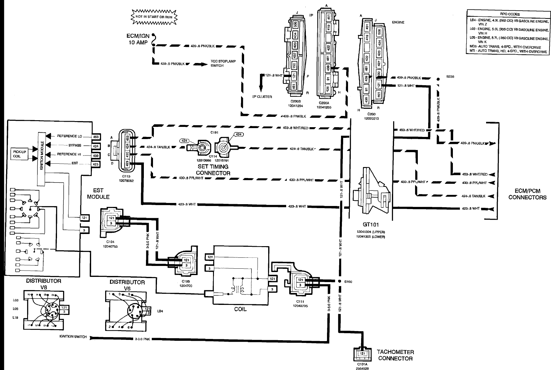
The engine will turn over but there is no spark. Also, this truck was in the hands of someone with very little experience and they kind of hacked things up. Where do I start to determine the power source to the coil and distributor?

